申請日2015.10.18
公開(公告)日2016.03.02
IPC分類號C02F9/14; C02F103/36
摘要
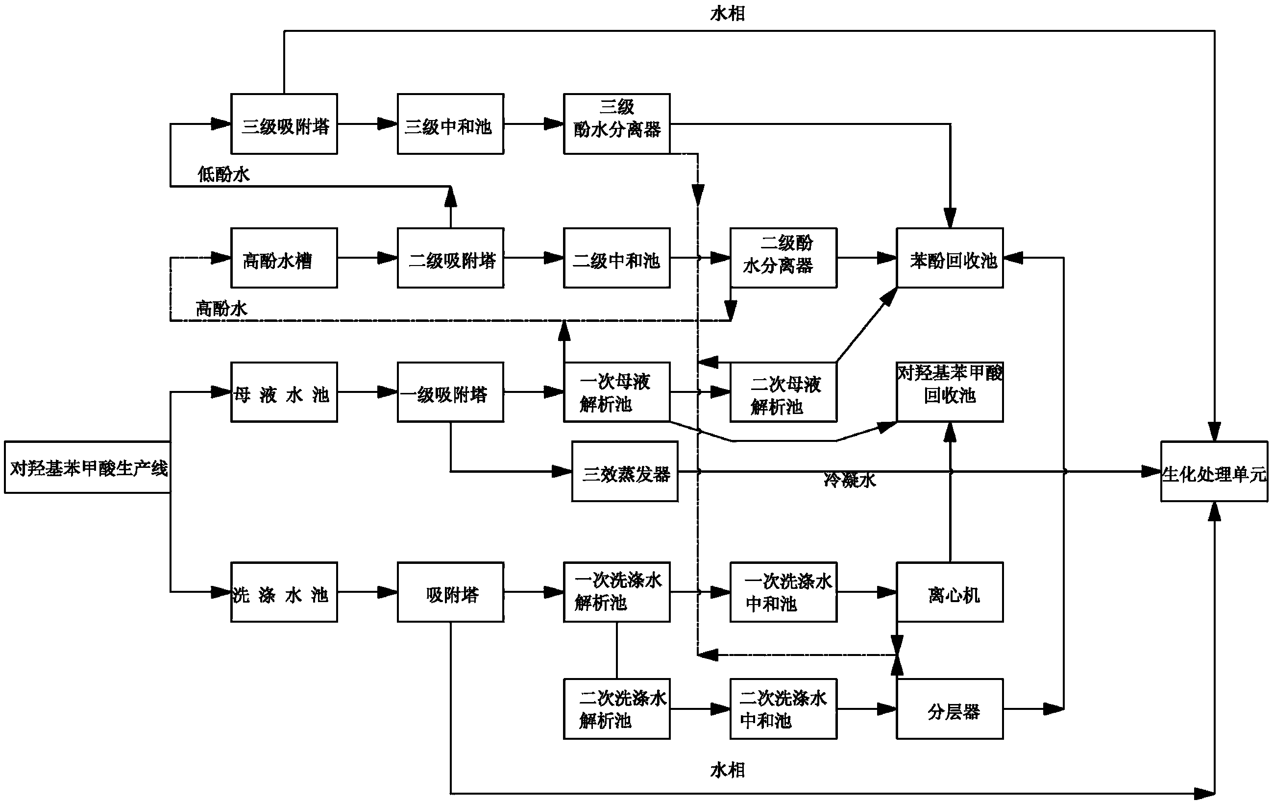
本實用新型公開了一種對羥基苯甲酸生產廢水處理系統,包括對羥基苯甲酸生產線的三效蒸發器和廢水收集池,廢水收集池包括獨立設置的母液水池和洗滌水池,母液水池與母液水處理單元相連,洗滌水池與洗滌水處理單元相連;污水經母液水處理單元和洗滌水處理單元處理后由管道連接并輸送給生化處理單元。本實用新型提供的一種對羥基苯甲酸生產廢水處理系統,能同時處理母液廢水和洗滌水廢水,提高了操作便利性,且能夠幾乎廢水中殘余物質進行回收利用,降低了企業成本,也減少了殘余化工污染物的含量,大大提高了廢水處理效率。
權利要求書
1.一種對羥基苯甲酸生產廢水處理系統,包括對羥基苯甲酸生產線的三效蒸發器和廢水收集池,其特征在于,所述廢水收集池包括獨立設置的母液水池和洗滌水池,所述母液水池與母液水處理單元相連,所述洗滌水池與洗滌水處理單元相連;污水經所述母液水處理單元和所述洗滌水處理單元處理后由管道連接并輸送給生化處理單元;
所述母液水處理單元包括依次相連的一級吸附塔、一次母液解析池、高酚水槽、二級吸附塔、低酚水槽、三級吸附塔,三級吸附塔與生化處理單元相連;
所述洗滌水處理單元包括吸附塔、由所述吸附塔分為兩路,一路通過管道直接與生化處理單元相連;另一路包括依次連接的一次洗滌水解析池、一次洗滌水中和池、離心機、對羥基苯甲酸回收池相連,所述一次洗滌水解析池還通過支路依次連接二次洗滌水解析池、二次洗滌水中和池、分層器、苯酚回收池。
2.根據權利要求1所述的一種對羥基苯甲酸生產廢水處理系統,其特征在于,所述生化處理單元包括依次相連的調節池、斜管沉淀池、厭氧池、好氧池、二沉池。
3.根據權利要求1所述的一種對羥基苯甲酸生產廢水處理系統,其特征在于,所述分層器還通過管道與所述高酚水槽相連并將收集的高酚水輸送給高酚水槽。
4.根據權利要求1所述的一種對羥基苯甲酸生產廢水處理系統,其特征在于,所述一級吸附塔還通過輸送水相的管道與所述三效蒸發器相連,所述三效蒸發器的冷凝水管道與所述生化處理單元相連。
5.根據權利要求1所述的一種對羥基苯甲酸生產廢水處理系統,其特征在于,所述一次母液解析池通過管道與二次母液解析池和所述對羥基苯甲酸回收池相連相連,所述二次母液解析池通過管道與所述苯酚回收池相連,所述二次母液解析池還通過管道與高酚水槽相連。
6.根據權利要求1所述的一種對羥基苯甲酸生產廢水處理系統,其特征在于,所述二級吸附塔依次經過二級中和池和二級酚水分離器與所述苯酚回收池相連,所述二級酚水分離器還通過管道與所述高酚水槽相連。
7.根據權利要求1所述的一種對羥基苯甲酸生產廢水處理系統,其特征在于,所述三級吸附塔依次經過三級中和池和三級酚水分離器與所述苯酚回收池相連,所述三級酚水分離器還通過管道與所述高酚水槽相連。
說明書
一種對羥基苯甲酸生產廢水處理系統
技術領域
本實用新型涉及化工設備中的廢水綜合處理技術領域,具體為一種對羥基苯甲酸生產廢水處理系統。
背景技術
現有技術的對羥基苯甲酸等化工原料生產過程中,生產廢水主要分為兩個部分,一個是母液水,一個是洗滌水,現有技術的母液水和洗滌水分別通過兩套獨立系統進行處理,整個設備投資較大,整個處理過程不能夠統一,同時操作不方便,對水的處理效率較差。因此,急需開發一種結合兩種廢水的統一綜合處理系統,提高整個系統的處理效率和操作便利性。
實用新型內容
針對上述問題,本實用新型提供了一種對羥基苯甲酸生產廢水處理系統。
本實用新型采用的技術方案是,構建一種對羥基苯甲酸生產廢水處理系統,包括對羥基苯甲酸生產線的三效蒸發器和廢水收集池,上述廢水收集池包括獨立設置的母液水池和洗滌水池,上述母液水池與母液水處理單元相連,上述洗滌水池與洗滌水處理單元相連;污水經上述母液水處理單元和上述洗滌水處理單元處理后由管道連接并輸送給生化處理單元。
上述母液水處理單元包括依次相連的一級吸附塔、一次母液解析池、高酚水槽、二級吸附塔、低酚水槽、三級吸附塔,三級吸附塔與生化處理單元相連。
上述洗滌水處理單元包括吸附塔、由上述吸附塔分為兩路,一路通過管道直接與生化處理單元相連;另一路包括依次連接的一次洗滌水解析池、一次洗滌水中和池、離心機、對羥基苯甲酸回收池相連,上述一次洗滌水解析池還通過支路依次連接二次洗滌水解析池、二次洗滌水中和池、分層器、苯酚回收池。
作為優選,上述生化處理單元包括依次相連的調節池、斜管沉淀池、厭氧池、好氧池、二沉池。
作為優選,上述分層器還通過管道與上述高酚水槽相連并將收集的高酚水輸送給高酚水槽。
作為優選,上述一級吸附塔還通過輸送水相的管道與上述三效蒸發器相連,上述三效蒸發器的冷凝水管道與上述生化處理單元相連。
作為優選,上述一次母液解析池通過管道與二次母液解析池和上述對羥基苯甲酸回收池相連相連,上述二次母液解析池通過管道與上述苯酚回收池相連,上述二次母液解析池還通過管道與高酚水槽相連。
作為優選,上述二級吸附塔依次經過二級中和池和二級酚水分離器與上述苯酚回收池相連,上述二級酚水分離器還通過管道與上述高酚水槽相連。
作為優選,上述三級吸附塔依次經過三級中和池和三級酚水分離器與上述苯酚回收池相連,上述三級酚水分離器還通過管道與上述高酚水槽相連。
有益效果
與現有技術相比,本實用新型提供的一種對羥基苯甲酸生產廢水處理系統,能同時處理母液廢水和洗滌水廢水,提高了操作便利性,且能夠幾乎廢水中殘余物質進行回收利用,降低了企業成本,也減少了殘余化工污染物的含量,大大提高了廢水處理效率。







