申請日2014.10.24
公開(公告)日2015.02.04
IPC分類號C02F103/44; C02F9/04
摘要
本實用新型涉及一種洗車廢水回收利用裝置,屬于廢水回收利用領域。它包括收集室、氣浮室、除油室、活性炭吸附室、消毒室、清水室六個部分,收集室由格柵、沉淀池以及放空閥組成,收集室與氣浮室連通,氣浮室包括微孔曝氣裝置、刮渣機和浮渣收集池,氣浮室與除油室相連通,除油室主要包括除油器,除油室與活性炭吸附室相連通,活性炭吸附室與消毒室通過導管相連通,消毒室由二氧化氯發生裝置組成,消毒室與清水室之間由導管連接。本實用新型的有益效果是,洗車廢水中泥沙、洗滌劑、油類、大腸桿菌等都能被有效除去,尤其采用氣浮法使疏水性細微固體或液體懸浮物質隨氣泡浮升到水面而加以分離去除,整套裝置具有操作簡單、耗能低、成本低廉且不產生二次污染,對洗車廢水處理具有良好的效果。
權利要求書
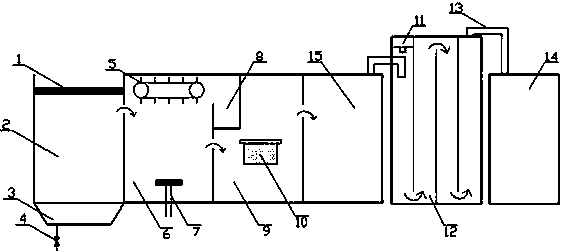
1.一種洗車廢水回收利用裝置,其特征在于:它包括收集室(2)、氣浮室(6)、除油室(9)、活性炭吸附室(15)、消毒室(12)、清水室(14)六個部分,收集室(2)由格柵(1)、沉淀池(3)以及放空閥(4)組成,收集室(2)與氣浮室(6)連通,氣浮室(6)包括微孔曝氣裝置(7)、刮渣機(5)和浮渣收集池(8),氣浮室(6)與除油室(9)相連通,除油室(9)主要包括除油器(10),除油室(9)與活性炭吸附室(15)相連通,活性炭吸附室(15)與消毒室(12)通過導管(13)相連通,消毒室(12)由二氧化氯發生裝置(11)組成,消毒室(12)與清水室之間(14)由導管(13)連接。
2.根據權利要求1所述的一種洗車廢水回收利用裝置,其特征在于:收集室(2)中格柵(1)的間隙為1.5~10mm,屬于細格柵。
3.根據權利要求1所述的一種洗車廢水回收利用裝置,其特征在于:通過整套洗車廢水回收利用裝置后清水室(2)中的出水可以作為洗車用水回用。
4.根據權利要求1所述的一種洗車廢水回收利用裝置,其特征在于:氣浮室(6)中有微孔曝氣裝置(7),微孔曝氣裝置(7)要放在靠近氣浮室(6)底部位置。
說明書
一種洗車廢水回收利用裝置
技術領域
本實用新型涉及洗車廢水,具體涉及一種洗車廢水回收利用裝置,屬于廢水回收利用領域。
背景技術
隨著我國經濟的快速發展,汽車數量也在不斷增加,洗車業在我國發展形勢看好。以重慶市為例,據統計,目前重慶市大約有600家汽車行,清洗1輛小型汽車需用水0.20m3,按每家洗車行平均每天洗30輛車計算,重慶市每天需消耗自來水3600m3,每年消耗131.4萬m3自來水。目前,重慶市洗車用水為30元/m3,每年用于洗車用水的消費為3942萬元。同時,許多洗車行的洗車廢水直接排入下水管道,因廢水中含有油類、有機物、表面活性劑等難降解物質,污染周邊的江湖河流,使自然生態環境受到人為破壞。此外,洗車廢水中還夾帶大量泥砂,長期排放這些泥砂會堵塞城市的排水管網,導致排水不暢。因此洗車廢水有效利用的方法越來越成為關注的焦點之一。
在水進入收集室出流之后,傳統洗車廢水處理方式采用加絮凝劑,從而使懸浮微粒通過吸附、卷帶和橋連而成長成為更大的絮體沉降下來,但產生的絮體沉降之后很難處理,很容易產生二次污染,并且市場上的絮凝劑價格比較昂貴,成本比較高,本實用新型采用微孔曝氣裝置,微孔曝氣裝置能釋放大量氣泡,利用高度分散的微小氣泡作為載體黏附水中的懸浮顆粒,使其隨氣泡浮升到水面而加以分離去除,對于細沙、纖維、膠體等具有良好的去除效果,再通過刮渣機對液面上的浮渣刮到浮渣收集池中,避免了加絮凝劑產生的一系列問題。
發明內容
本實用新型旨在克服現有技術存在的問題,同時提供一種洗車廢水回收利用裝置,本實用新型提供的洗車廢水回收裝置結構簡單、易于操作、成本低、耗能低。
本實用新型解決其技術問題所采用的方案是:一種洗車廢水回收利用裝置,它包括收集室、氣浮室、除油室、活性炭吸附室、消毒室、清水室六個部分,收集室由格柵、沉淀池以及放空閥組成,收集室與氣浮室連通,氣浮室包括微孔曝氣裝置、刮渣機和浮渣收集池,氣浮室與除油室相連通,除油室主要包括除油器,除油室與活性炭吸附室相連通,活性炭吸附室與消毒室通過導管相連通,消毒室由二氧化氯發生裝置組成,消毒室與清水室之間由導管連接。
本實用新型的有益效果:(1)該洗車廢水回收利用裝置結構簡單,經過格柵過濾、氣浮法除去懸浮顆粒及膠體、除油器除油、活性炭吸附各種氣味和顏色、二氧化氯消毒等多層凈化水體,處理效果較好;(2)進水經收集室出水后,采用與傳統方式不同的氣浮法處理廢水,有效的避免了產生難以處理的絮體等一系列問題,同時能夠及時處理產生的浮渣,具有高效、不產生二次污染等優點。







