污水中鉻的來源及危害
含鉻廢水來自哪里:冶金、化工、礦物工程、電鍍、制鉻、顏料、制藥、輕工紡織、鉻鹽及鉻化物的生產等一系列行業,都會產生大量的含鉻廢水。
鉻的化合物以二價(如CrO)、三價(如Cr2O3)和六價(如CrO3)的形式存在,但以三價和六價的化合物最為常見。毒性則以六價鉻最強,約為三價鉻的一百倍,三價鉻次之,而二價鉻和鉻本身毒性很小或無毒性。
1、鉻化合物具有致癌作用;
2、鉻化合物以蒸汽和粉塵的方式進入人體組織中,代謝和被清除的速度緩慢,會引起鼻中隔穿孔、腸胃疾患、白血球下降、類似哮喘的肺部病變;
3、皮膚接觸鉻化物可引起愈合極慢的“鉻瘡”;
4、用含鉻的污水灌溉農田,鉻便在植物體內積聚,土壤中有機質的消化作用受到抑制,造成農業減產。
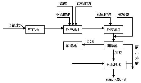
污水里面鉻怎么處理
處理要點:其實處理含鉻廢水的原理就是把Cr6+還原為Cr3+,然后再將Cr3+沉淀。
1、藥劑還原沉淀法
還原沉淀法是目前應用較為廣泛的含鉻廢水處理方法。基本原理是在酸性條件下向廢水中加入還原劑,還原后再加入石灰或氫氧化鈉,使其在堿性條件下生成氫氧化鉻沉淀,從而去除鉻離子。
2、SO2還原法
二氧化硫還原法設備簡單、效果較好,但二氧化硫是有害氣體,對操作人員有影響,處理池需用通風沒備,另外對設備腐蝕性較大,不能直接回收鉻酸。
3、鋇鹽法
利用溶解積原理,向含鉻廢水中投加溶度積比鉻酸鋇大的鋇鹽或鋇的易溶化合物,使鉻酸根與鋇離子形成溶度積很小的鉻酸鋇沉淀而將鉻酸根除去。
4、電解還原法
電解還原法是鐵陽極在直流電作用下,不斷溶解產生亞鐵離子,在酸性條件下,將Cr6+還原為Cr3+。
5、離子交換法
離子交換法是借助于離子交換劑上的離子和水中的離子進行交換反應除去水中有害離子。目前在水處理中廣泛使用的是離子交換樹脂。對含鉻廢水先調pH值,沉淀一部分Cr3+后再行處理。
常用處理流程
