醫院污水指醫院產生的含有病原體、重金屬、消毒劑、有機溶劑、酸、堿以及放射性等的污水。醫院污水來源及成分復雜,含有病原性微生物、有毒、有害的物理化學污染物和放射性污染等,具有空間污染、急性傳染和潛伏性傳染等特征,不經有效處理會成為一條疫病擴散的重要途徑和嚴重污染環境。
根據醫院各部門的功能、設施和人員組成情況不同,產生污水的主要部門和設施有:診療室、化驗室、病房、洗衣房、X光照像洗印、動物房、同位素治療診斷、手術室等排水;醫院行政管理和醫務人員排放的生活污水,食堂、單身宿舍、家屬宿舍排水;;不同部門科室產生的污水成分和水量各不相同,如重金屬廢水、含油廢水、洗印廢水、放射性廢水等,而且不同性質醫院產生的污水也有很大不同。醫院污水較一般生活污水排放情況復雜,醫院污水處理后排放去向分為排入自然水體和通過市政下水道排入城市污水處理廠兩類。
一、醫院污水排放量
1、新建醫院
新建醫院污水排放量應根據《民用建筑工程設計技術措施》建質[2003]4號進行取值設計,做到清污分流,節約用水。
2、現有醫院
1)污水排放量根據實測數據確定
2)無實測數據時可參考下列數據計算
(1) 設備齊全的大型醫院或500床以上醫院:平均日污水量為400~600L/床.d,kd=2.0~2.2,kd為污水日變化系數。
(2) 一般設備的中型醫院或100~499床醫院:平均污水量為300~400L/床.d,kd=2.2~2.5,kd為污水日變化系數。
(3) 小型醫院(100床以下):平均污水量為250~300L/床.d,kd=2.5,kd為污水日變化系數。
3、醫院污水設計水量計算公式:
(1)按用水定額和小時變化系數計算:
其中:
q1、q2——住院部、門診部最高日用水定額,L/人•d。
q3——未預見水量,L/s。
N1、N2——住院部、門診部設計人數。
Kz1、Kz2 ——小時變化系數。
(2)按參考日均污水量和日變化系數計算:
其中:
q ——醫院日均污水量,L/床•d。
N ——醫院編制床位數。
Kd ——污水日變化系數。
二、醫院水質情況
設計水質應根據現場取樣化驗的加權統計數據,或類比同等性質和規模的醫院污水水質確定。醫院污水水質可按每張病床污染物的排放量或污染物濃度進行計算,參考數據如表1和表2。
1)水質參數根據實測數據確定
2)無實測數據時可參考下列數據
| 指標 | COD cr (mg/L) | BOD 5 (mg/L) | SS(mg/L) | 氨氮(mg/L) | 糞大腸桿菌(個/L) |
| 污染物濃度范圍 | 150~300 | 80~150 | 40~120 | 10~50 | 1.0×10 6 ~3.0×10 8 |
| 平均值 | 250 | 100 | 80 | 30 | 1.6×10 8 |
表1 醫院污水水質指標參考數據
3) 醫院污水單位病床污染物排放放范圍
| 指標 | COD cr (g/床﹒d) | BOD 5 (g/床·d) | SS(g/床·d) |
| 污染物排放范圍 | 100~150 | 40~60 | 50~100 |
表2 醫院污水單位病床污染物排放量參考數據
醫院污水單位病床污染物排放量參考數據
三、現有工藝評估
醫院污水處理所用工藝必須確保處理出水達標,主要采用的三種工藝有:加強處理效果的一級處理、二級處理和簡易生化處理。
1、工藝選擇原則:
a、傳染病醫院必須采用二級處理,并需進行預消毒處理。
b、處理出水排入自然水體的縣及縣以上醫院必須采用二級處理。
c、處理出水排入城市下水道(下游設有二級污水處理廠)的綜合醫院推薦采用二級處理,對采用一級處理工藝的必須加強處理效果。
d、對于經濟不發達地區的小型綜合醫院,條件不具備時可采用簡易生化處理作為過渡處理措施,之后逐步實現二級處理或加強處理效果的一級處理。
2、醫院污水一級強化處理:
適用于處理出水排入城市污水管網(下游設有二級污水處理廠)的非傳染病醫院污水,工藝流程見圖1。

圖一 一級強化工藝路線
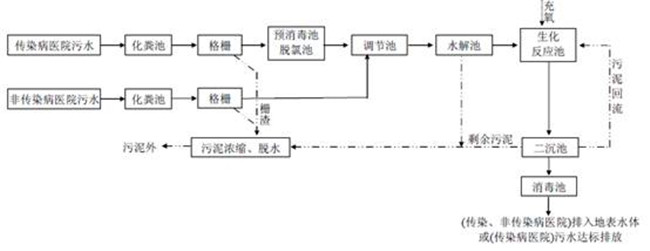
3、醫院污水二級生化處理工藝:
適用于傳染病醫院污水處理,以及處理出水排入地表水體的非傳染病醫院污水,工藝流程見圖 2。
圖二 傳統二級生化處理技術路線
圖三 新型生化深度處理技術路線
四、MBR工藝
膜生物反應器醫院污水處理工程中先進的水處理工藝可滿足醫院污水深度處理需求,尤其適用于場地面積小、水質要求高和紫外消毒等情況。MBR工藝用膜組件代替了傳統活性污泥工藝中的二沉池,可進行高效的固液分離,克服了傳統工藝中出水水質不夠穩定、污泥容易膨脹等不足,具有下列優點:
(1) 抗沖擊負荷能力強,出水水質優質穩定,可以完全去除SS,對細菌和病毒也有很好的截留效果。
(2) 實現反應器水力停留時間(HRT)和污泥齡(SRT)的完全分離,使運行控制更加靈活穩定;生物反應器內微生物量濃度高,可高達10g/L以上,處理裝置容積負荷高,占地面積小,減小了硝化所需體積。
(3) 有利于增殖緩慢的微生物的截留和生長,系統硝化效率提高。可延長一些難降解有機物在系統中的水力停留時間,有利于難降解有機物降解效率的提高。
(4) MBR剩余污泥產量低,甚至無剩余污泥排放,降低了污泥處理費用。
五、膜生物反應器工程案例
案例一: 2003年天津市第一中心醫院該工程采用淹沒式MBR工藝,設計處理水量為500m3/d,原水COD為172~290mg/L,NH3-N為20~35mg/L,色度為20~400倍,糞大腸菌為2×106個/L;出水COD在50mg/L以下,氨氮在3mg/L以下,大腸桿菌為0個/L.;設計原水經調節池進入MBR(2套,安裝于地上),每套MBR設計水力停留時間為7h,設計有效容積為72m3。反應器自身設有進水、出水、曝氣、排泥、排氣、溢流、放空、加炭系統,各系統均由PLC控制,可實現遠程監控。通過在線流量計和變頻控制器可實現恒量出水。由于MBR中充氧曝氣會導致部分氣溶膠擴散,而污水中的病毒與致病菌也很可能混入氣溶膠中,因此反應器本體全部封閉,上部采用專門的管路收集處理過程中產生的尾氣,經高效過濾器處理后排放。同時引風機還可以在MBR中形成負壓,使曝氣尾氣不能擴散到室外。
消毒系統采用2臺發生量為1kg/h的二氧化氯發生器(1用1備)。消毒接觸池采用折板式,建于地下,設計接觸時間為1.5h,設計有效容積為32m3。為使廢水充分接觸消毒,池內設4個折板形成推流,以保證水中的細菌、病毒等被徹底滅活。為有效監控消毒狀況,在消毒接觸池的末端設置了在線余氯監測系統,保證出水余氯>6.5mg/L,并將其數據傳到監控中心。
貯泥池建于地下,用于存儲MBR的剩余污泥,設計有效容積為10m3。為避免污染環境,貯泥池同樣需加入二氧化氯消毒劑以保證細菌、病毒等不會進入市政管網。
天津第一中心醫院污水處理系統的基建投資約為200萬元,其中包括:土建費用約20萬元、人工費與機械費17萬元、材料費145萬元、其他費用約14萬元。MBR系統的裝機總容量約為56.67kW,運行功率為20.55kW,運行電耗為0.95(kW•h)/m3[電費按1元(kW•h)計],運行費用約為1.32元/m3,其中粉末活性炭費用為0.05元/m3,消毒費為0.32元/m3(二氧化氯原材料費為0.29元/m3,電費為0.03元/m3)。
案例二:2009年,天津醫科大學總醫院采用MBR作為污水處理的主體工藝,設計處理能力為1000m3/d。醫學中心設有床位700張,排水量為700m3/d,污水經格柵進入調節池,再被提升進入MBR,膜組件選用聚偏氟乙烯材質膜,共26套,膜總面積為4000m2。曝氣量控制在12m3/min,氣水比為20:1,MBR本身設有的進水、出水、曝氣系統均由PLC控制。采用現場制備次氯酸鈉溶液消毒,遠程在線監測流量、COD、余氯。
MBR對SS的去除效果較為穩定,出水SS為29~50mg/L,BOD為14.5~34.4mg/L,COD保持在70mg/L左右,余氯為2.4~3.1mg/L,糞大腸茵群數為20個/L,處理出水執行《醫療機構水污染物排放標準》(GB 18466-2005)。
工藝特點:
① 消毒效果好。目前我國大部分醫院污水是直接消毒后排放,只有少數醫院經二級生物處理再消毒后排放。現有污水處理工藝的出水中懸浮物濃度較高,細菌與病毒可以附著或包裹在懸浮絮體中而不易被消毒劑殺滅。而MBR的出水懸浮物濃度非常低,細菌與病毒失去了屏障,從而易于被殺滅。
② 消毒副產物少。現有的醫院污水處理系統在有機物尚未去除或去除率較低的情況下即進行消毒處理,不僅消毒效果差,而且還會產生大量的消毒副產物。具體參見http://www.dongaorq.cn更多相關技術文檔。而MBR由于具有充分的生物降解和膜分離作用,從而大大降低了消毒副產物的生成量。
③ 剩余污泥產量低。醫院污水處理產生的剩余污泥中含有大量病原微生物,如處理不當將成為二次污染源。而MBR的剩余污泥產量低,從而大大節省了剩余污泥的處理費用。
④ 自動化程度高,可以實現無人值守。現有醫院污水處理工藝較復雜、占地面積大、設施及構筑物多、運行維護和管理工作量大,難以實現自動化控制;而MBR則具有占地面積小、構筑物少、運行管理方便等優點,容易實現自動化控制。在天津一中心醫院污水處理系統中不僅實現了MBR運行的全自動化控制,還通過公共通訊網絡實現了遠程監控。
六、技術支持和維護
膜生物反應器的應用對膜技術產品性能要求很高,優異的產品性能確保膜產品能長期可靠的運行。好的產品也需要好的設計與維護,不合理的設計與維護會造成產品使用壽命大大的降低,影響膜的使用性能和日常維護。瑞潔特膜科技擁有多年的MBR技術工程經驗以及核心的膜技術產品,能全程為客戶提供經濟實用的醫院污水深度處理解決方案,在滿足工程長時期可靠運行的前提下,提升項目的可操作性,確保項目能科學、可靠的運行。來源:南京瑞潔特膜分離科技有限公司


