污水處理工藝流程是用于某種污水處理的工藝方法的組合。通常根據污水的水質和水量,回收的經濟價值,排放標準及其他社會、經濟條件,經過分析和比較,必要時,還需要進行試驗研究,決定所采用的處理流程。一般原則是:改革工藝,減少污染,回收利用,綜合防治,技術先進,經濟合理等。在流程選擇時應注重整體最優,而不只是追求某一環節的最優。
廢水處理工藝流程
現代污水 處理技術,按處理程度劃分,可分為一級、二級和三級處理。
廢水處理工藝流程:一級處理,主要去除污水中呈懸浮狀態的固體污染物質,物理處理法大部分只能完成一級處理的要求。經過一級處理的污水,BOD一般可去除30%左右,達不到排放標準。一級處理屬于二級處理的預處理。
廢水處理工藝流程:二級處理,主要去除污水中呈膠體和溶解狀態的有機污染物質(BOD,COD物質),去除率可達90%以上,使有機污染物達到排放標準。
廢水處理工藝流程:三級處理,進一步處理難降解的有機物、氮和磷等能夠導致水體富營養化的可溶性無機物等。主要方法有生物脫氮除磷法,混凝沉淀法,砂濾法,活性炭吸附法,離子交換法和電滲分析法等。具體參見http://www.dongaorq.cn更多相關技術文檔。
整個過程為通過粗格柵的原污水經過污水提升泵提升后,經過格柵或者砂濾器,之后進入沉砂池,經過砂水分離的污水進入初次沉淀池,以上為一級處理(即物理處理),初沉池的出水進入生物處理設備,有活性污泥法和生物膜法,(其中活性污泥法的反應器有曝氣池,氧化溝等,生物膜法包括生物濾池、生物轉盤、生物接觸氧化法和生物流化床),生物處理設備的出水進入二次沉淀池,二沉池的出水經過消毒排放或者進入三級處理,一級處理結束到此為二級處理,三級處理包括生物脫氮除磷法,混凝沉淀法,砂濾法,活性炭吸附法,離子交換法和電滲析法。二沉池的污泥一部分回流至初次沉淀池或者生物處理設備,一部分進入污泥濃縮池,之后進入污泥消化池,經過脫水和干燥設備后,污泥被最后利用。


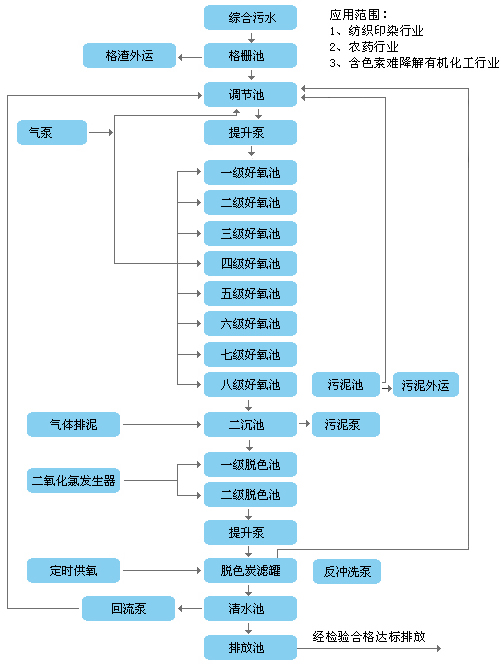
更多內容請見附件:污水處理工藝流程


