申請日2014.10.21
公開(公告)日2015.02.25
IPC分類號C02F1/38; C02F9/02
摘要
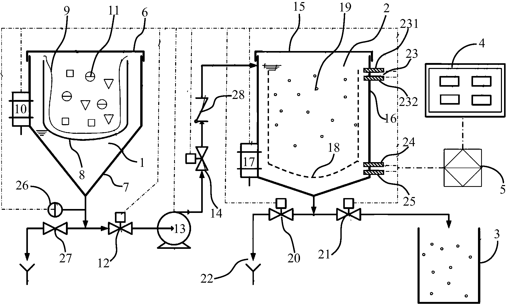
本發明公開一種處理含油廢水的油水分離裝置,包括固液分離離心機、油水分離離心機、儲油桶、控制箱,固液分離離心機包括第一箱體、不銹鋼網狀內膽、垃圾收集布袋和第一電機,第一箱體的底部通過管道依次連接進液閥和提升泵的一端,此提升泵的另一端通過管道依次連接出液閥和油水分離離心機的入口;所述油水分離離心機包括第二箱體、第二電機和油水離心內筒;位于所述油水離心內筒上部的上液位處沿上下方向安裝有第一、第二上液電阻率測定電極,位于所述油水離心內筒下部的下液位處沿上下方向依次安裝有第一、第二下液電阻率測定電極。本發明避免含動植物油的廚余污水排入城市管網,給環境造成污染,給環境帶來的二次污染的問題。
權利要求書
1. 一種處理含油廢水的油水分離裝置,其特征在于:包括固液分離離心機(1)、油水分離離心機(2)、儲油桶(3)、控制箱(4)和PLC控制器(5),所述固液分離離心機(1)包括第一機蓋(6)、第一箱體(7)、不銹鋼網狀內膽(8)、垃圾收集布袋(9)和第一電機(10),所述垃圾收集布袋(9)用于放置餐廚垃圾(11),所述垃圾收集布袋(9)位于不銹鋼網狀內膽(8)內,所述不銹鋼網狀內膽(8)位于第一箱體(7)內,所述第一電機(10)與不銹鋼網狀內膽(8)連接并在工作狀態下驅動不銹鋼網狀內膽(8)旋轉,所述第一機蓋(6)安裝于第一箱體(7)頂端面,所述第一箱體(7)的底部通過管道依次連接進液閥(12)和提升泵(13)的一端,此提升泵(13)的另一端通過管道依次連接出液閥(14)和油水分離離心機(2)的入口;
所述油水分離離心機(2)包括第二機蓋(15)、第二箱體(16)、第二電機(17)和油水離心內筒(18),所述油水離心內筒(2)用于存放來自固液分離離心機(1)的油水混合液體(19),所述第二機蓋(15)安裝于第二箱體(16)頂端面,所述油水離心內筒(18)位于第二箱體(16)內,第二箱體(16)的底部分別通過排水閥(20)、排油閥(21)連接到排水口(22)和所述儲油桶(3),所述第二電機(17)與油水離心內筒(18)連接并在工作狀態下驅動油水離心內筒(18)旋轉;
位于所述油水離心內筒(18)上部的上液位處沿上下方向安裝有第一、第二上液電阻率測定電極(231、232),位于所述油水離心內筒(18)下部的下液位處沿上下方向依次安裝有第一、第二下液電阻率測定電極(24、25);
所述PLC控制器(5)連接到上液電阻率測定電極(23)、第一、第二下液電阻率測定電極(24、25)、出液閥、進液閥、提升泵(13)、第一、第二電機(10、17),所述控制箱用于安裝顯示第一、第二上液電阻率測定電極(231、232)、第一、第二下液電阻率測定電極(24、25)數值的儀表。
2. 根據權利要求1所述的處理含油廢水的油水分離裝置,其特征在于:一真空壓力傳感器(26)安裝于進液閥(12)和第一箱體(7)之間的管道上。
3. 根據權利要求1所述的處理含油廢水的油水分離裝置,其特征在于:一手動排污閥(27)一端連接到進液閥(12)和第一箱體(7)之間的管道,手動排污閥(27)另一端連接到排水口(22)。
4. 根據權利要求1所述的處理含油廢水的油水分離裝置,其特征在于:所述不銹鋼網狀內膽(8)側壁和底部均勻布滿小孔。
5. 根據權利要求4所述的處理含油廢水的油水分離裝置,其特征在于:所述小孔孔徑4~6mm。
6. 根據權利要求1所述的處理含油廢水的油水分離裝置,其特征在于:所述進液閥(12)、出液閥(14)分別為電動進液閥(12)、電動出液閥(14)。
7. 根據權利要求1所述的處理含油廢水的油水分離裝置,其特征在于:一止回閥(28)安裝于所述第二箱體(16)和出液閥(14)之間。
說明書
處理含油廢水的油水分離裝置
技術領域
本發明涉及油水離心分離技術領域,具體涉及一種處理含油廢水的油水分離裝置。
背景技術
隨著人們生活水平的提高,酒店、餐廳、賓館業隨之增加,廚余污水排放中的油污,由于沒有得到分離回收,直接排入周邊的江河湖泊,容易造成下水管道堵塞,導致水環境嚴重污染。由此可見,分離收集廚房排水中的污油,是水資源免遭污染重要措施,有效地解決了餐桌造成的二次污染。該種廢水直接排放到城市生活污染管網,油脂容易黏附在管壁上易使管道堵塞,且難以疏通,給城市市政管理部門造成巨大負擔。若油脂廢水直接排放至污水處理廠,不僅會造成氧化池內充氧困難,微生物活性受到抑制,使處理負荷降低,出水水質變差;而且是一種資源浪費。
一方面,常用的重力隔油法往往只能將粒徑較大的上浮油與水分離,且分離效果不好,油脂層不集中,還會產生惡臭,取油還不方便;而氣浮法去除溶解油等效果較差,這兩種常用的方法往往不能高效分離油脂,有些處理設備占地面積大,設備投資大,處理費用高;另一方面,油和水分離識別較為復雜。
發明內容
本發明目的是提供一種處理含油廢水的油水分離裝置,此油水分離裝置既實現了固、液分離,還實現了油、水分離,分離效率高,維護方便,自動化程度高,同時排出分離的固體、油和水,處理后污水中的動植物油濃度含量低于每升10mg,避免含動植物油的廚余污水排入城市管網,給環境造成污染,給環境帶來的二次污染的問題,也大大提高了設備的工作效率。
為達到上述目的,本發明采用的技術方案是:一種處理含油廢水的油水分離裝置,包括固液分離離心機、油水分離離心機、儲油桶、控制箱和PLC控制器,所述固液分離離心機包括第一機蓋、第一箱體、不銹鋼網狀內膽、垃圾收集布袋和第一電機,所述垃圾收集布袋用于放置餐廚垃圾,所述垃圾收集布袋位于不銹鋼網狀內膽內,所述不銹鋼網狀內膽位于第一箱體內,所述第一電機與不銹鋼網狀內膽連接并在工作狀態下驅動不銹鋼網狀內膽旋轉,所述第一機蓋安裝于第一箱體頂端面,所述第一箱體的底部通過管道依次連接進液閥和提升泵的一端,此提升泵的另一端通過管道依次連接出液閥和油水分離離心機的入口;
所述油水分離離心機包括第二機蓋、第二箱體、第二電機和油水離心內筒,所述油水離心內筒用于存放來自固液分離離心機的油水混合液體,所述第二機蓋安裝于第二箱體頂端面,所述油水離心內筒位于第二箱體內,第二箱體的底部分別通過排水閥、排油閥連接到排水口和所述儲油桶,所述第二電機與油水離心內筒連接并在工作狀態下驅動油水離心內筒旋轉;
位于所述油水離心內筒上部的上液位處沿上下方向安裝有第一、第二上液電阻率測定電極,位于所述油水離心內筒下部的下液位處沿上下方向依次安裝有第一、第二下液電阻率測定電極;
所述PLC控制器連接到上液電阻率測定電極、第一、第二下液電阻率測定電極、出液閥、進液閥、提升泵、第一、第二電機,所述控制箱用于安裝顯示第一、第二上液電阻率測定電極、第一、第二下液電阻率測定電極數值的儀表。
上述技術方案中進一步改進方案如下:
1、上述方案中,一真空壓力傳感器安裝于進液閥和第一箱體之間的管道上。
2、上述方案中,一手動排污閥一端連接到進液閥和第一箱體之間的管道,手動排污閥另一端連接到排水口。
3、上述方案中,所述不銹鋼網狀內膽側壁和底部均勻布滿小孔。
4、上述方案中,所述小孔孔徑4~6mm。
5、上述方案中,所述進液閥、出液閥分別為電動進液閥、電動出液閥。
6、上述方案中,一止回閥安裝于所述第二箱體和出液閥之間。
由于上述技術方案運用,本發明與現有技術相比具有下列優點和效果:
1、本發明處理含油廢水的油水分離裝置,其位于所述油水離心內筒上部的上液位處沿上下方向安裝有第一、第二上液電阻率測定電極,位于所述油水離心內筒下部的下液位處沿上下方向依次安裝有第一、第二下液電阻率測定電極,當位于上、下液位電阻率測定電極的電阻率值為零或者很小時,說明桶內液體為同一種液體(油或者水或者混合液),當位于上、下液位電阻率測定電極的電阻率值出現差異,且慢慢達到最大時,完成油水分離,油脂會漂浮在上層,廢水會在下層,下液位的下液電阻率測定電極測定的是廢水的電阻率值,而上液位的上液電阻率測定電極測定的油脂的電阻率值,可先開啟電動排水閥,排出廢水至下水道;當下液位兩個電阻率儀測定的電阻率值出現差異時,大部分廢水已經排完,此時可以關閉電動排水閥,利用手動排水閥控制離心內剩余的廢水排出,直到開始有油脂出現時,關閉手動排水閥;接著開啟電動排油閥,將油脂全部排至儲油桶內,油水分離完成;既實現了固、液分離,還實現了油、水分離,分離效率高,維護方便,自動化程度高,同時排出分離的固體、油和水,處理后污水中的動植物油濃度含量低于每升10mg,符合國家《污水綜合排放標準》標準,適合于城鎮大小酒店、遠洋客輪廚余污水的油水分離,避免含動植物油的廚余污水排入城市管網,給環境造成污染,給環境帶來的二次污染的問題,也大大提高了設備的工作效率;其次,位于上液位沿垂直方向相鄰設置有第一、第二上液電阻率測定電極,位于下液位沿垂直方向相鄰設置有第一、第二下液電阻率測定電極,工作時根據相鄰的電阻率測定電極變化可計算出油水分離的速度和趨勢,從而調整轉速,進一步實時掌握分離的動態變化,提高了產品的可靠性。
2、本發明處理含油廢水的油水分離裝置,其固液分離離心機內設置不銹鋼網狀內膽和餐廚垃圾收集袋不銹鋼內膽的主要作用為固定垃圾收集布袋,并在電機作用下發生旋轉,帶動布袋進行旋轉,從而實現餐廚垃圾的離心分離,布袋內的餐廚垃圾在離心作用下實現固液分離,液體從布袋滲出,然后從不銹鋼內膽的小孔內流出去收集桶內,不銹鋼網狀內膽用于隔開餐廚垃圾與廢水,收集袋可用于存放餐廚垃圾,并收集分離后的餐廚垃圾;固液完成離心分離后,餐廚垃圾留在收集袋內,可輕易取出,并倒入垃圾箱內。
3、本發明處理含油廢水的油水分離裝置,其提升泵用于輸送固液分離后的廢水進入油水分離離心機,而真空壓力傳感器的設置,可以根據進液管道內的壓力,控制提升泵的停止。
4、本發明處理含油廢水的油水分離裝置,其油水分離離心機根據油水密度的差異,可分離油脂和水;離心機側壁設置的電導率儀,上下液位各兩塊,油水分離完成后,電導率儀的表盤會顯示電阻率值,根據電阻率值的差異,可以區分油水分離界面,這樣可以依次排出廢水和油脂;其次,其PLC控制器通過真空壓力傳感器、電阻率儀控制閥門和電機,從而控制整個系統的運行,自動化程度高,運行簡單,方便快捷,分離效率高。







