申請日2014.10.16
公開(公告)日2015.02.11
IPC分類號C02F1/44; C02F9/02
摘要
本發明提出了一種實現污水零排放的中水回用智能一體化設備及其應用,屬于中水回用設備技術領域。該設備包括進水槽、浸沒式超濾膜組、膜用泵、反滲透膜組、自動控制系統、膜維護系統以及純水槽;所述進水槽、浸沒式超濾膜組、膜用泵、反滲透膜組、膜維護系統和純水槽由所述自動控制系統控制。該設備適用于各種經過預處理后可達標排放或不能達標排放的廢水的回用、直接可上路運輸的一體化機組、具有全自動的控制系統、處理后出水的理化指標達到一般工業用純水指標;從而引導企業不再排放廢水,真正實現廢水零排放。
權利要求書
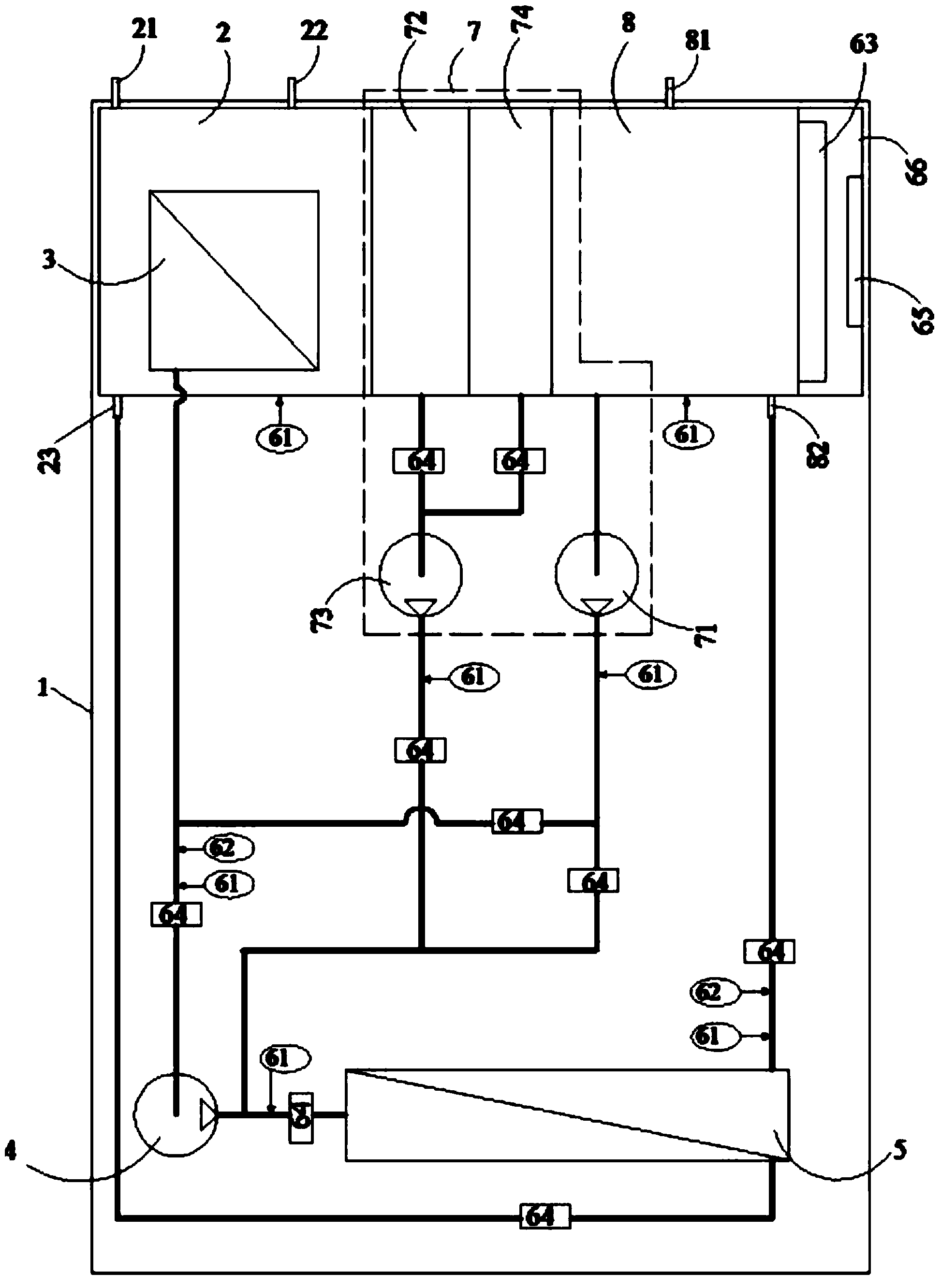
1.一種實現污水零排放的中水回用智能一體化設備,其特征在于該設備 包括進水槽、浸沒式超濾膜組、膜用泵、反滲透膜組、自動控制系統、膜維護 系統以及純水槽;
所述進水槽上設有用于連接中水的進水口、用于把所述浸沒式超濾膜組過 濾后的濃水回到原中水系統的回水口和用于連接所述反滲透膜組的濃水進口;
所述浸沒式超濾膜組浸沒在所述進水槽內;
所述浸沒式超濾膜組的出口與所述膜用泵的進口相連,所述膜用泵的出口 與所述反滲透膜組的進口相連,所述反滲透膜組的清水出口與所述純水槽的純 水進口相連,所述反滲透膜組的濃水出口與所述進水槽的濃水進口相連;
所述進水槽、浸沒式超濾膜組、膜用泵、反滲透膜組、膜維護系統和純水 槽由所述自動控制系統控制。
2.根據權利要求1所述的一種實現污水零排放的中水回用智能一體化設 備,其特征在于,還包括機架;所述機架包括底板和安裝架;所述底板上設置 有進水槽、膜用泵、反滲透膜組和自動控制系統。
3.根據權利要求1所述的一種實現污水零排放的中水回用智能一體化設 備,其特征在于,所述自動控制系統包括壓力傳感器、水質傳感器、DCS控制 系統、執行元件、觸摸屏電腦以及控制柜;所述壓力傳感器和水質傳感器把數 據傳遞到DCS控制系統,DCS控制系統和觸摸屏電腦向執行元件下達指令,由 執行元件實施操作,實現自動控制。
4.根據權利要求3所述的一種實現污水零排放的中水回用智能一體化設 備,其特征在于,所述膜維護系統包括反洗泵、化學藥劑箱、化學清洗泵和膜 保護劑箱;其中所述反洗泵的進口與所述純水槽相連,反洗泵的出口分別與所 述浸沒式超濾膜組的出口、所述反滲透膜組的進水口相連;所述化學藥劑箱的 出口與所述化學清洗泵的進口相連,化學清洗泵的出口與反滲透膜組的進水口 相連;膜保護劑箱的出口與化學清洗泵的進口相連;當浸沒式超濾膜組需要反 洗時,反洗泵的出水全部輸送到浸沒式超濾膜組;當反滲透膜組需要清洗時, 反洗泵的出水全部輸送到反滲透膜組。
5.根據權利要求1所述的一種實現污水零排放的中水回用智能一體化設 備,其特征在于,所述反滲透膜組為單級反滲透膜組成的膜組,或者由納濾膜 與反滲透膜串聯組成的膜組,再或者由2級及以上反滲透膜串聯組成的膜組。
6.使用權利要求1-5任一權利要求所述的實現污水零排放的中水回用智 能一體化設備的方法,包括:經過預處理的、準備回用的中水,通過所述進水 口進入所述進水槽,在自動控制系統的操控下,以所述膜用泵為動力,使中水 分別通過所述浸沒式超濾膜組和反滲透膜組分離掉各類雜質,把水質提升為純 水后進入所述純水槽,并從純水出口輸出,所述反滲透膜組的濃水出口的濃水 返回到進水槽;進水槽的濃水返回到原污水預處理系統。
7.根據權利要求6所述的實現污水零排放的中水回用智能一體化設備的 方法,其特征在于:所述自動控制系統包括:
1).對水槽液位、膜壓降、水質指標進行設定值的設定;
2).自動開啟或停止浸沒式超濾膜組和反滲透膜組的工作;
3).通過壓力傳感器自動檢測進水槽和純水槽的液位,并通過控制執行元 件保持進水槽和純水槽液位的設定值;
4).通過壓力傳感器自動檢測膜壓降,當膜壓降達到設定值時,自動將膜 組件從工作狀態切換至物理清洗狀態,使膜壓降恢復正常;
5).通過水質傳感器自動檢測水質,當水質指標下降至設定值時,自動將 膜組件從工作狀態切換至化學清洗狀態,使膜組件處理水質的能力恢復正常;
6).當出現大于24小時的長時間停車時,對膜組件自動進行物理清洗、化 學清洗,然后注入膜保護劑,使膜組件處于養護狀態。
8.根據權利要求6所述的實現污水零排放的中水回用智能一體化設備的方 法,其特征在于:所述膜維護系統接到DCS控制系統的指令后,所述反洗泵工 作,把所述純水槽內的純水泵至超濾膜或反滲透膜,對其進行物理清洗;或者, 當接到DCS的指令后,所述化學清洗泵工作,把所述化學藥劑箱的藥劑泵至反 滲透膜,對其進行化學清洗;再或者,當接到DCS的指令后,化學清洗泵工作, 把所述膜保護劑箱的膜保護劑泵至所述反滲透膜,對其進行藥劑保護。
說明書
實現污水零排放的中水回用智能一體化設備及其應用
技術領域
本發明涉及中水回用設備技術領域,特別是指一種實現污水零排放的中水 回用智能一體化設備及其應用。
背景技術
中水是指各種排水經處理后,達到規定的水質標準,可在工業、生活、市 政、環境等范圍內重復使用的非飲用水。中水回收利用就是污水資源化的一種 重要方法,它既可減少廢水對環境的污染,又重復利用了水資源。
傳統的污水處理系統以符合達標排放為目的:污水處理就是將被污染的廢 水通過某種工藝處理,使其達到國家規定的排放標準(謂之“達標排放”);實 際上,“達標排放”仍然在對環境造成污染。
由于排放總量的累積,環境的自我凈化能力越來越弱;中國大陸地表水污 染和地下水污染日趨惡化,已嚴重影響到人們的生存環境;民眾對水體污染的 關注度以及要求治理的呼聲越來越高,從而促使國家出臺更加嚴格的污水排放 標準。
水是生產之基、生態之要、生命之源,我們應該樹立“每一滴水都是寶貴 資源”的理念;在“治水”方面,我們應該徹底改變陳舊觀念,依靠技術進步, 把廢水轉變為可重復使用的水資源,實現污水零排放;這是時代賦予我們每個 人的社會責任。
發明專利201010122542.8《一體化中水回用設備》:本發明涉及一體化中水 回用設備,包括依次連通的生態基接觸氧化單元、曝氣生物濾池單元、浮選過 濾單元和產水箱、生態基接觸氧化單元連接進水管,產水箱連接出水管,浮選 過濾單元和產水箱之間連接中間水箱和超濾膜雜質分離單元,超濾膜單元與產 水箱之間連接反沖洗水泵,中間水箱與超濾膜單元之間連接增壓泵,超濾膜單 元、增壓泵和反沖洗水泵分別與PLC控制器電連接。該專利工藝流程長,結構 龐大,不能集成在一個可單獨運輸的設備內(會超寬、超長,不能上公路),同 時只有超濾膜處理,水質不能達到工業中水回用的要求。
發明專利200610062687.7《一種智能型中水回用設備》:本發明涉及一種智 能型中水回用設備,包括生物反應池、膜組件和清水池、用于生物反應池進水 或排放的進水排放管道裝置、從清水池輸出清水的出水管道裝置、由膜組件向 清水池輸送清水的產水管道裝置,以及用于膜組件清洗的第一曝氣管道裝置, 其特征在于:還包括一個膜濾池和反沖洗管道裝置,所述的膜組件置于膜濾池 中,所述的反沖管道裝置用于對膜濾池反沖洗,由出水管道裝置連通至膜組件 以及膜組件上方。該專利是特定用于生物反應膜處理的中水回用設備;它把本 來直接置于生物反應池的膜組單獨置于另一個池內,使得MBR膜的效能反而降 低了,而且污泥回流還得設計專門的回流泵及控制系統,是對MBR膜組的一種 技術倒退行為;由于該發明的目的在于提供一種操作簡便且清洗效果好的智能 型中水回用設備,以解決現有技術中清洗效果不徹底,操作繁瑣復雜的問題; 但從該發明的實際狀況來看,其實沒有解決任何問題,操作依然繁瑣復雜;而 且,實踐證明MBR膜組的出水指標并不能達到工業中水回用的要求。
發明專利201010589934.5《一體化膜生物污水處理及中水回用設備》:其特 征是所述設備本體內一側為曝氣池,另一側為膜生物反應池,曝氣池上部設有 進水口,膜生物反應池上部設有安裝孔,膜生物反應池側部設有膜生物反應池 出水口。本設備膜的高效截留作用更加明顯,使微生物完全截留在生物反應器 內。本設備將傳統污水處理的曝氣池與二沉池合二為一,并取代了三級處理的 全部工藝設施,因此可大幅減少占地面積,節省土建投資。但該設備實際上是 膜-生物反應器(membrane bioreactor,MBR)的一個變種,工藝簡單,但出水水 質較差,不能達到真正意義上的中水回用水質要求。只能作為城市雜用水、景 觀環境用水、沖廁、道路清掃、澆灑、綠化等,不能用于工業生產。
發明專利201210122847.8《一種全自動節能中水回用裝置》:本發明涉及一 種全自動節能中水回用裝置,由控制中心、收集池、離心泵、隔油池、液位計 控I、綜合調節池、液位計控II、pH調節池I、pH感應器I、加藥泵I、濃縮槽、 污泥濃度計、排污泵、污泥濃縮池、壓濾機、管式超濾膜系統、pH調節池II、 pH感應器II、加藥泵II、RO膜系統組成;其特征在于:收集池與隔油池間設 有離心泵,隔油池和綜合調節池內分別設有液位計控I、液位計控II,pH調節 池I、pH調節池II內分別設有pH感應器I、加藥泵I和pH感應器II、加藥 泵II;濃縮槽內設有污泥濃度計,濃縮槽與污泥濃縮池間設有排污泵;管式超 濾膜系統內在循環泵與管式超濾膜間設有壓力表I、流量表I;RO膜系統內在 保安過濾器與RO膜裝置間設有高壓泵,并安裝壓力表II、流量表II;控制中 心分別與離心泵、液位計控I、液位計控II、pH感應器I、加藥泵I、污泥濃度 計、排污泵、壓力表I、流量表I、pH感應器II、加藥泵II、高壓泵、壓力表II、 流量表II相連,組成全自動控制系統;所述的管式超濾膜系統由循環泵、孔徑 為0.03μm以下的管式超濾膜、反清洗泵組成;循環泵一端與濃縮槽連接,另 一端連接管式超濾膜,管式超濾膜出口與pH調節池II連接,管式超濾膜回流 管與濃縮槽連接;反清洗泵與管式超濾膜相連;所述的RO膜系統由保安過濾 器、RO膜裝置、RO清洗系統組成;保安過濾器一端與pH調節池II連接, 另一端連接RO膜裝置,RO膜裝置回流管與管式超濾膜相連,RO清洗系統與 RO膜裝置連接。本發明專利采用全自動控制中心控制整個工藝流程的各個步 驟,能夠快速、及時、準確的對工藝流程的每個環節進行監測,保證了系統運 行的穩定,適合大規模的污水處理項目。該發明是管式超濾膜與反滲透膜的組 合,雖然適合大規模的污水處理項目,但其工藝過程很長,部件繁雜重復,存 在許多無用的工藝結構,勢必造成結構龐大,只能作為一項環保工程,但不能 成為一臺設備;控制過程只能對各環節進行監測,并不能自動處理,所述的全 自動控制中心也只是一個概念,并無實質內容;而且也缺乏膜保護體系,影響 膜組的使用壽命。
現有技術存在問題:
1、工藝流程長,工藝合理性差;
2、設備結構復雜,存在許多不必要的或不合理的部件;
3、有些設計只有過濾加超濾,出水水質較差,達不到工業生產用水標準;
4、缺乏膜保護和維護方面的設計,膜的維護費用高、使用壽命低;
5、自動控制程度較低,需要人工操作;有些控制技術甚至會導致系統工作 混亂。
發明內容
本發明提出一種實現污水零排放的中水回用智能一體化設備及其應用,解 決了現有技術中工藝流程長,設備結構復雜,出水水質較差,自動控制程度低, 設備使用壽命低的問題。
本發明的技術方案是這樣實現的:
一種實現污水零排放的中水回用智能一體化設備,其特征在于該設備包括 進水槽、浸沒式超濾膜組、膜用泵、反滲透膜組、自動控制系統、膜維護系統 以及純水槽;
所述進水槽上設有用于連接中水的進水口、用于把所述浸沒式超濾膜組過 濾后的濃水回到原中水系統的回水口和用于連接所述反滲透膜的濃水的濃水進 口;
所述浸沒式超濾膜組浸沒在所述進水槽內;
所述浸沒式超濾膜組的出口與所述膜用泵的進口相連,所述膜用泵的出口 與所述反滲透膜組的進口相連,所述反滲透膜組的清水出口與所述純水槽的純 水進口相連,所述反滲透膜組的濃水出口與所述進水槽的濃水進口相連;
所述進水槽、浸沒式超濾膜組、膜用泵、反滲透膜組、膜維護系統和純水 槽由所述自動控制系統控制。
作為優選的技術方案,還包括機架;所述機架包括底板和安裝架;所述底 板上設置有進水槽、膜用泵、反滲透膜組和自動控制系統。
作為優選的技術方案,所述自動控制系統包括壓力傳感器、水質傳感器、 DCS控制系統、執行元件、觸摸屏電腦以及控制柜;所述壓力傳感器和水質傳 感器把數據傳遞到DCS控制系統,DCS控制系統和觸摸屏電腦向執行元件下達 指令,由執行元件實施操作,實現自動控制。
作為優選的技術方案,所述膜維護系統包括反洗泵、化學藥劑箱、化學清 洗泵和膜保護劑箱;其中所述反洗泵的進口與所述純水槽相連,反洗泵的出口 分別與所述浸沒式超濾膜組的出口、所述反滲透膜組的進水口相連;所述化學 藥劑箱的出口與所述化學清洗泵的進口相連,化學清洗泵的出口與反滲透膜組 的進水口相連;膜保護劑箱的出口與化學清洗泵的進口相連;當浸沒式超濾膜 組需要反洗時,反洗泵的出水全部輸送到浸沒式超濾膜組;當反滲透膜組需要 清洗時,反洗泵的出水全部輸送到反滲透膜組。本發明中的膜維護系統可以根 據膜組壓降,自動對膜組進行物理清洗;可以根據出水水質,自動對膜組進行 化學清洗;可以根據停機時間自動決定對膜組進行保護液保護,可有效提高膜 組使用壽命。在其它的處理系統中,這些是需要操作人員作出判斷并進行相應 操作的,可能會帶來觀察失誤、判斷失誤以及操作失誤。而能自動決定對膜組 進行保護液保護的方式,本發明是首創。
作為優選的技術方案,所述反滲透膜組為單級反滲透膜組成的膜組,或者 由納濾膜與反滲透膜串聯組成的膜組,再或者由2級及以上反滲透膜串聯組成 的膜組。
應用該設備的方法如下:
經過預處理的、準備回用的中水,通過所述進水口進入所述進水槽,在自 動控制系統的操控下,以所述膜用泵為動力,使中水分別通過所述浸沒式超濾 膜組和反滲透膜組分離掉各類雜質,把水質提升為純水后進入所述純水槽,并 從純水出口輸出,所述反滲透膜組的濃水出口的濃水返回到進水槽;進水槽的 濃水返回到原污水預處理系統。
作為優選的技術方案,所述自動控制系統至少可實現以下目的:
1).對水槽液位、膜壓降、水質指標進行設定值的設定;
2).自動開啟或停止浸沒式超濾膜組和反滲透膜組的工作;
3).通過壓力傳感器自動檢測進水槽和純水槽的液位,并通過控制執行元 件保持進水槽和純水槽液位的設定值;
4).通過壓力傳感器自動檢測膜壓降,當膜壓降達到設定值時,自動將膜 組件從工作狀態切換至物理清洗狀態,使膜壓降恢復正常;
5).通過水質傳感器自動檢測水質,當水質指標下降至設定值時,自動將 膜組件從工作狀態切換至化學清洗狀態,使膜組件處理水質的能力恢復正常;
6).當出現大于24小時的長時間停車時,對膜組件自動進行物理清洗、化 學清洗,然后注入膜保護劑,使膜組件處于養護狀態。
作為優選的技術方案,所述膜維護系統接到DCS控制系統的指令后,所述 反洗泵工作,把所述純水槽內的純水泵至超濾膜或反滲透膜,對其進行物理清 洗;或者,當接到DCS的指令后,所述化學清洗泵工作,把所述化學藥劑箱的 藥劑泵至反滲透膜,對其進行化學清洗;再或者,當接到DCS的指令后,化學 清洗泵工作,把所述膜保護劑箱的膜保護劑泵至所述反滲透膜,對其進行藥劑 保護。
有益效果
1、本發明的設備是直接可上路運輸的一體化機組;
2、采用浸沒式超濾膜組和反滲透膜組的組合膜工藝處理,出水水質好;
3、工藝簡單、設計優化、智能化控制,真正實現“一鍵”操作;浸沒式超濾 膜組直接可浸沒在中水中,取代了砂濾、精密過濾、保安過濾器等,為后 續膜組提供了可靠的保障;反滲透膜組確保了高質量的出水水質;
4、采用嚴格的膜組件保護與維護的部件和工藝,可大大延長膜的工作壽命, 降低了設備使用成本;
5、一體化設計,布局合理、結構緊湊;并可根據處理能力形成系列產品,例 如:100L/h、200L/h、500L/h、1M3/h、2M3/h、5M3/h、10M3/h、20M3/h、 50M3/h等等;
6、當中水處理量更大時(例如300M3/h),可以把2臺及2臺以上設備并聯運 行,從而保證了各種場合的使用;
7、由于本發明的出水指標達到純水程度,可重新回到生產線使用;特別適合 鍋爐用水和循環冷卻水;或者用于綠化澆水、農田灌溉、地面清洗、衛生 間沖刷等場合;
8、本發明可使廢水實現零排放;
9、本發明適合任何中水的回用。







