申請日2013.08.20
公開(公告)日2014.02.05
IPC分類號C02F1/44; C02F9/02
摘要
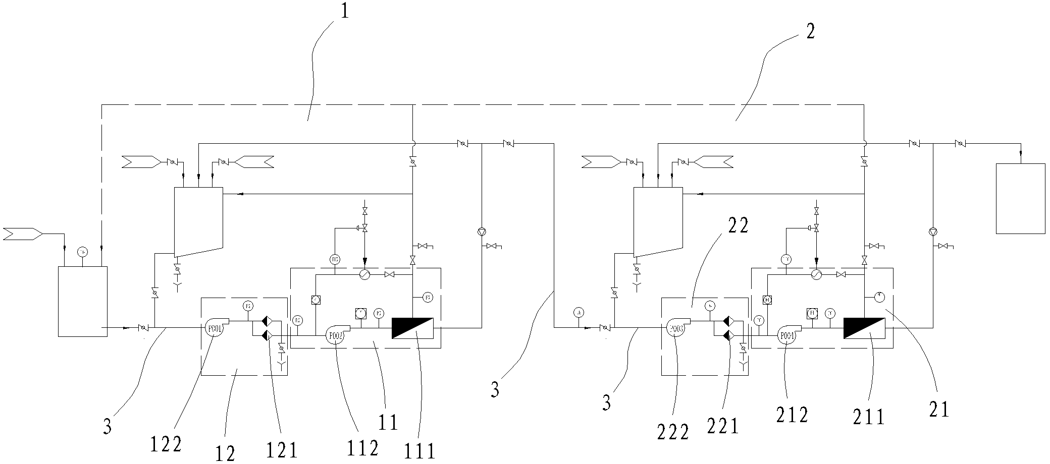
本實用新型公開一種廢水末端處理設備,該廢水末端處理設備包括相互連通的一次過濾設備及二次過濾設備,所述一次過濾設備及二次過濾設備通過管道相互連通,進而形成多重過濾系統;本實用新型利用依次設置的微濾過濾器及納濾過濾器,形成雙重的過濾系統,而微濾膜芯孔徑為0.05~0.5微米實現去除廢水中的懸浮物、膠體類物質及顆粒物,納濾膜芯截留分子量在200~2000分子量,去除廢水中的有機物及高價的無機鹽,進而針對多種廢水可達到國家廢水排放標準,進而拓寬本設備適用范圍。
權利要求書
1.一種廢水末端處理設備,其特征在于:該廢水末端處理設備包括相互連通的一次過濾設備及二次過濾設備,所述一次過濾設備及二次過濾設備通過管道相互連通,進而形成多重過濾系統,其中:
一次過濾設備,其包括微濾膜過濾器、保安過濾器及連通微濾膜過濾器、保安過濾器的管道,所述保安過濾器置于微濾膜過濾器前方,形成微濾膜過濾器保護結構;
二次過濾設備,其位于一次過濾設備后方,且其包括納濾膜過濾器、納濾保安過濾器及連通納濾膜過濾器、納濾保安過濾器的管道,所述納濾保安過濾器置于納濾膜過濾器前方,形成納濾過濾器保護結構;
所述一次過濾設備及二次過濾設備中均設置有管道清洗結構。
2.根據權利要求1所述的一種廢水末端處理設備,其特征在于:所述微濾膜過濾器包括微濾膜及微濾泵,所述微濾泵置于微濾膜前方,而所述微濾膜的微濾膜芯孔徑在0.05~0.5微米的范圍內,該微濾膜的工作溫度一般為10℃~60℃。
3.根據權利要求1所述的一種廢水末端處理設備,其特征在于:所述納濾膜過濾器包括納濾膜及納濾泵,所述納濾泵置于納濾膜前方,而所述納濾膜的納濾膜芯截留分子量范圍在200~2000分子量之內,該納濾膜的工作溫度一般為10℃~45℃。
4.根據權利要求1所述的一種廢水末端處理設備,其特征在于:所述管道清洗結構要包括清洗罐,該清洗罐具有輸入端、循環清洗輸入端及輸出端,所述輸入端通入純水或/和蒸汽,該輸出端與微濾膜過濾器或納濾膜過濾器前方管道連通,而循環清洗輸入端與微濾膜過濾器或納濾膜過濾器后方管道連通,形成循環清洗結構。
5.根據權利要求1所述的一種廢水末端處理設備,其特征在于:所述保安過濾器包括保安泵及保安過濾器本體,所述保安泵置于保安過濾器本體前方。
6.根據權利要求1所述的一種廢水末端處理設備,其特征在于:所述納濾保安過濾器包括保安泵及納濾保安過濾器本體,所述保安泵置于納濾保安過濾器本體前方。
7.根據權利要求1至6任意一項所述的一種廢水末端處理設備,其特征在于:該廢水末端處理設備置于反滲透設備前方并與反滲透設備相連通,形成末端處理結構。
8.根據權利要求1至6任意一項所述的一種廢水末端處理設備,其特征在于:該廢水末端處理設備置于預處理設備及反滲透設備之間,形成末端處理結構;所述預處理設備為化學沉降設備或生物法處理設備。
說明書
一種廢水末端處理設備
技術領域
本實用新型涉及一種廢水末端處理設備,按國際專利分類表(IPC)劃分屬于廢水處理技術領域。
背景技術
工業廢水或生活廢水由于含有大量的有機物,化學上用COD(化學需氧量)來測量,國家排放標準中的要求是COD在80PPM以下,通常為了降低COD含量所使用的處理方法有物理法、化學法及生物法等,而物理法如:樹脂吸附、粉煤灰吸附、氣浮法等;化學法如:化學混凝、臭氧氧化法、fenton試劑法、電化學法;生物法如:好氧生物、厭氧生物等。而上述各種方法都有各自的優缺點及針對性,也就是說每種方法對應的設備均具有適用范圍窄的不足。另一方面在實際操作中,針對不同的廢水采用不同的方法進行處理,是不具備實用性的,若實施起來麻煩。
由此,本發明人考慮對現有的廢水末端處理設備進行改進,本案由此產生。
實用新型內容
針對現有技術的不足,本實用新型提供了一種結構簡單、合理、處理高效、可避免二次污染、適用范圍寬的廢水末端處理設備。
為達到上述目的,本實用新型是通過以下技術方案實現的:
一種廢水末端處理設備,該廢水末端處理設備包括相互連通的一次過濾設備及二次過濾設備,所述一次過濾設備及二次過濾設備通過管道相互連通,進而形成多重過濾系統,其中:
一次過濾設備,其包括微濾膜過濾器、保安過濾器及連通微濾膜過濾器、保安過濾器的管道,所述保安過濾器置于微濾膜過濾器前方,形成微濾膜過濾器保護結構;
二次過濾設備,其位于一次過濾設備后方,且其包括納濾膜過濾器、納濾保安過濾器及連通納濾膜過濾器、納濾保安過濾器的管道,所述納濾保安過濾器置于納濾膜過濾器前方,形成納濾過濾器保護結構;
所述一次過濾設備及二次過濾設備中均設置有管道清洗結構。
進一步,所述微濾膜過濾器包括微濾膜及微濾泵,所述微濾泵置于微濾膜前方,而所述微濾膜的微濾膜芯孔徑在0.05~0.5微米的范圍內,該微濾膜的工作溫度一般為10℃~60℃。
進一步,所述納濾膜過濾器包括納濾膜及納濾泵,所述納濾泵置于納濾膜前方,而所述納濾膜的納濾膜芯截留分子量范圍在200~2000分子量之內,該納濾膜的工作溫度一般為10℃~45℃。
進一步,所述管道清洗結構要包括清洗罐,該清洗罐具有輸入端、循環清洗輸入端及輸出端,所述輸入端通入純水或/和蒸汽,該輸出端與微濾膜過濾器或納濾膜過濾器前方管道連通,而循環清洗輸入端與微濾膜過濾器或納濾膜過濾器后方管道連通,形成循環清洗結構。
進一步,所述保安過濾器包括保安泵及保安過濾器本體,所述保安泵置于保安過濾器本體前方。
進一步,所述納濾保安過濾器包括保安泵及納濾保安過濾器本體,所述保安泵置于納濾保安過濾器本體前方。
進一步,該廢水末端處理設備置于反滲透設備前方并與反滲透設備相連通,形成末端處理結構。
進一步,該廢水末端處理設備置于預處理設備及反滲透設備之間,形成末端處理結構;所述預處理設備為化學沉降設備或生物法處理設備。
本實用新型利用依次設置的微濾過濾器及納濾過濾器,形成雙重的過濾系統,而微濾膜芯孔徑為0.05~0.5微米實現去除廢水中的懸浮物、膠體類物質及顆粒物,納濾膜芯截留分子量在200~2000分子量,去除廢水中的有機物及高價的無機鹽,進而針對多種廢水可達到國家廢水排放標準,進而拓寬本設備適用范圍。







