公布日:2022.04.12
申請日:2020.09.30
分類號:C02F9/10(2006.01)I;C02F101/30(2006.01)N
摘要
本發明公開一種中和沉淀-紫外-高溫滅活聯用醫學檢驗廢水處理系統,包括中和沉淀桶(1)、消毒桶(2)、加熱裝置(3)和暫存箱(4);本發明將中和沉淀桶和消毒桶套設,中和沉淀處理完成后,可將待消毒的廢液直接放入消毒桶中,避免還未消毒的廢液到處轉移而造成的廢液外泄;本發明的加熱裝置可對消毒后的廢液進行高溫加熱,進一步保證所有含有活性病毒類致病菌的滅活。

權利要求書
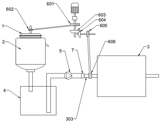
1.一種中和沉淀-紫外-高溫滅活聯用醫學檢驗廢水處理系統,其特征在于,包括中和沉淀桶(1)、消毒桶(2)、加熱裝置(3)和暫存箱(4);所述中和沉淀桶(1)包括桶蓋(101)和桶體(102),所述桶蓋(101)上設有攪拌桿(103),所述桶體(102)底面設有透過孔;所述消毒桶(2)的頂面設有環形桶蓋(201),所述消毒桶(2)底部設有放液口(202),所述消毒桶(2)套設在中和沉淀桶(1)外,中和沉淀桶(1)上端穿出消毒桶(2)頂面的環形桶蓋(201),所述消毒桶(2)內設有臭氧管(203),所述臭氧管(203)一端設有臭氧出氣孔,另一端穿出環形桶蓋(201)與臭氧發生器的出氣端相連,所述消毒桶(2)的側壁上設有吸氣嘴(204),所述中和沉淀桶(1)與消毒桶(2)相交處設有密封墊,所述消毒桶(2)與臭氧管(203)相交處設有密封墊,所述消毒桶(2)內設有紫外消毒燈(205);所述加熱裝置包括外殼(301)、加熱元件(302)和加熱管(303),所述外殼(301)上設有進液口(304)和出液口(305),所述加熱元件(302)固定在外殼(301)內壁,所述加熱管(303)為蛇形,所述加熱管(303)的主體部分設置在外殼(301)內,所述加熱管(303)的一端穿出進液口(304),加熱管(303)另一端穿出出液口(305),加熱管(303)與外殼(301)通過密閉軸承連接,且所述加熱管(303)為硬質管,外殼(301)內裝有加熱介質;所述暫存箱(4)設置在消毒桶(2)和加熱裝置(3)之間,所述放液口(202)通過管道與暫存箱(4)連通,所述暫存箱(4)通過管道與加熱管(303)一端相連,且該管道與加熱管(303)通過軸承(7)連接,且該管道上設有進液泵(5);所述加熱管(303)的外壁通過傳動機構與攪拌桿(103)相連;所述傳動機構包括第一主動輪(601)、第一從動輪(602)、第二主動輪(603)、第二從動輪(604)、第三從動輪(605)和第四從動輪(606);所述第一從動輪(602)與攪拌桿(103)固定連接,所述第一從動輪(602)與第一主動輪(601)通過皮帶連接;所述第二主動輪(603)和第二從動輪(604)為相互嚙合的錐齒輪,所述第三從動輪(605)與第二從動輪(604)同軸,所述第四從動輪(606)與加熱管(303)同軸固定,所述第四從動輪(606)和第三從動輪(605)通過皮帶連接,所述第一主動輪(601)和第二主動輪(603)同軸。
2.根據權利要求1所述的一種中和沉淀-紫外-高溫滅活聯用醫學檢驗廢水處理系統,其特征在于,所述中和沉淀桶(1)的桶體(102)由石英玻璃制成,所述消毒桶(2)由不透明材料制成。
3.根據權利要求1所述的一種中和沉淀-紫外-高溫滅活聯用醫學檢驗廢水處理系統,其特征在于,所述桶體(102)的外壁上設有限位耳(104)。
4.根據權利要求1所述的一種中和沉淀-紫外-高溫滅活聯用醫學檢驗廢水處理系統,其特征在于,所述加熱介質為空氣、水、加熱油中的一種。
5.根據權利要求1所述的一種中和沉淀-紫外-高溫滅活聯用醫學檢驗廢水處理系統,其特征在于,所述加熱管(303)處于外殼(301)內部的部分,設有攪動棍(306),所述攪動棍(306)設有多根,且攪動棍(306)的方向不完全相同。
6.根據權利要求1-5任一項所述的一種中和沉淀-紫外-高溫滅活聯用醫學檢驗廢水處理系統,其特征在于,所述臭氧管(203)為“L”形,所述臭氧出氣孔設置在臭氧管(203)的“一”部處,臭氧管(203)的“|”部處無臭氧出氣孔,且臭氧管(203)的“一”部處于消毒桶(2)的底部,臭氧管(203)的“|”部的一端伸出消毒桶(2)頂面的環形桶蓋,連接臭氧發生器的出氣端。
發明內容
為了解決上述問題,本發明提供一種中和沉淀-紫外-高溫滅活聯用醫學檢驗廢水處理系統。
為了實現上述目的,本發明采用如下技術方案:一種中和沉淀-紫外-高溫滅活聯用醫學檢驗廢水處理系統,包括中和沉淀桶、消毒桶、加熱裝置和暫存箱;所述中和沉淀桶包括桶蓋和桶體,所述桶蓋上設有攪拌桿,所述桶體底面設有透過孔;所述消毒桶的頂面設有環形桶蓋,所述消毒桶底部設有放液口,所述消毒桶套設在中和沉淀桶外,中和沉淀桶上端穿出消毒桶頂面的環形桶蓋,所述消毒桶內設有臭氧管,所述臭氧管一端設有臭氧出氣孔,另一端穿出環形桶蓋與臭氧發生器的出氣端相連,所述消毒桶的側壁上設有吸氣嘴,所述中和沉淀桶與消毒桶相交處設有密封墊,所述消毒桶與臭氧管相交處設有密封墊,所述消毒桶內設有紫外消毒燈;所述加熱裝置包括外殼、加熱元件和加熱管,所述外殼上設有進液口和出液口,所述加熱元件固定在外殼內壁,所述加熱管為蛇形,所述加熱管的主體部分設置在外殼內,所述加熱管的一端穿出進液口,加熱管另一端穿出出液口,加熱管與外殼通過密閉軸承連接,且所述加熱管為硬質管,外殼內裝有加熱介質;所述暫存箱設置在消毒桶和加熱裝置之間,所述放液口通過管道與暫存箱連通,所述暫存箱通過管道與加熱管一端相連,且該管道與加熱管通過軸承連接,且該管道上設有進液泵;所述加熱管通過傳動機構與攪拌桿相連;所述傳動機構包括第一主動輪、第一從動輪、第二主動輪、第二從動輪、第三從動輪和第四從動輪;所述第一從動輪與攪拌桿固定連接,所述第一從動輪與第一主動輪通過皮帶連接;所述第二主動輪和第二從動輪為相互嚙合的錐齒輪,所述第三從動輪與第二從動輪同軸,所述第四從動輪與加熱管同軸固定,所述第四從動輪和第三從動輪通過皮帶連接,所述第一主動輪和第二主動輪同軸。
進一步的,所述中和沉淀桶的桶體由石英玻璃制成,所述消毒桶由不透明材料制成。
進一步的,所述桶體的外壁上設有限位耳。
進一步的,所述加熱介質為空氣、水、加熱油中的一種。
進一步的,所述加熱管處于外殼內部的部分,設有攪動棍,所述攪動棍設有多根,且攪動棍的方向不完全相同。
進一步的,所述臭氧管為“L”形,所述臭氧出氣孔設置在臭氧管的“一”部處,臭氧管的“|”部處無臭氧出氣孔,且臭氧管的“一”部處于消毒桶的底部,臭氧管的“|”部的一端伸出消毒桶頂面的環形桶蓋,連接臭氧發生器的出氣端。
與現有技術相比,本發明的有益效果在于:(1)本發明包括中和沉淀桶、消毒桶、暫存箱和加熱裝置;本發明中,中和、沉淀可在中和沉淀桶中完成,消毒在消毒桶中完成,且中和沉淀桶和消毒桶為一體,避免未消毒的廢水中途轉移;本發明將中和沉淀桶和消毒桶套設,中和沉淀處理完成后,可將待消毒的廢液直接放入消毒桶中,避免還未消毒的廢液到處轉移而造成的廢液外泄;本發明的加熱裝置可對消毒后的廢液進行高溫加熱,進一步保證所有含有活性病毒類致病菌的滅活;且加熱管設置成蛇形,加長了廢液在加熱裝置內的形成,保證加熱效果;本發明中,加熱管和攪拌桿通過傳動機構連接,即加熱管和攪拌桿的轉動動力同源,在中和沉淀桶中,攪拌桿轉動時,加熱管同步開始轉動,加熱管轉動,可以對加熱裝置外殼內的加熱介質進行攪動,加速加熱介質的溫度均衡;本發明通過中和沉淀桶、消毒桶和加熱裝置實現了檢驗廢水的連續處理;在消毒過程中,將紫外與臭氧聯合,一方面消毒更徹底,另一方面,由于使臭氧的強氧化性,臭氧可以氧化廢液中的有機廢物,避免有機廢物對環境造成破壞;本發明在中和沉淀桶底部設置透過孔,讓中和沉淀桶中的廢液經抽濾的方式進入消毒桶中,原因是廢液中的顆粒物可能會使紫外削弱,為了保證紫外的消毒效果,因此進入消毒桶中的廢水為澄清的廢水。
(2)本發明的中和沉淀桶的外壁上設有限位耳,在中和沉淀桶的外壁設置限位耳,限位耳掛在消毒桶的環形桶蓋上,這樣消毒桶對中和沉淀桶有向上的托力,保證中和沉淀桶的穩定性。
(3)本發明的中和沉淀桶的桶體由石英玻璃制成,消毒桶由不透明材料制成;石英玻璃可以透過紫外線,在紫外消毒燈對消毒桶內進行消毒時,可同時對中和沉淀桶內部的檢驗廢水進行預消毒,這樣在廢液進入消毒桶內消毒時,縮短消毒時間,提高了廢液處理的效率,且當廢液進入消毒桶后,中和沉淀桶中無廢液時,紫外消毒燈在對消毒桶中的廢液進行消毒時,同時對中和沉淀桶中的沉淀固體廢物進行消毒,另外,由于中和沉淀桶的底部有透過孔,當中和沉淀桶內無液體時,消毒桶中的臭氧同樣可以經透過孔進入中和沉淀桶,對中和沉淀桶內進行消毒,因此,本發明保證了中和沉淀桶中固廢消毒,將中和沉淀桶中的固廢取出時,不會造成細菌病毒外泄;消毒桶由不透明材料制成,可避免紫外線泄露,對工作人員造成傷害。
(4)本發明在加熱管處于外殼內部的部分上設置攪動棍,在加熱管轉動時,攪動棍可進一步對加熱裝置外殼內的加熱介質進行攪動,進一步加快加熱介質的溫度均衡。
(5)本發明的臭氧管可為“L”形或者“|”形,使用過程中,“L”的臭氧管的底部為“一”形,臭氧氣體往上冒出的過程中,對廢液進行消毒,消毒范圍更廣,消毒效率高。
(發明人:唐偉)






