公布日:2024.04.30
申請日:2023.12.27
分類號:C02F3/12(2023.01)I;C02F7/00(2006.01)N
摘要
本公開提供一種基于短程硝化處理污水的方法及裝置。具體地,所述方法包括:根據預設處理條件,利用硫化物在污泥處理反應器處理污泥;將處理后的污泥和污水分別引入短程硝化反應器;按預設培養條件構建短程硝化處理體系,并對所述污水進行處理。利用硫化物處理污泥來誘導短程硝化體系的建立,同時將硫化物處理污泥和短程硝化誘導在不同的反應器來實現,從而達到對污水進行短程硝化的同時降低出水中硫化物含量的有益效果。

權利要求書
1.基于短程硝化處理污水的方法,其特征在于,包括:根據預設處理條件,利用硫化物在污泥處理反應器處理污泥;將處理后的污泥和污水分別引入短程硝化反應器;按預設培養條件構建短程硝化處理體系,并對所述污水進行處理。
2.根據權利要求1所述的方法,其特征在于,還包括:對所述短程硝化反應器的進出水進行監測;若監測結果不滿足出水條件,則將所述短程硝化反應器中的污泥引入所述污泥處理反應器進行硫化物處理。
3.根據權利要求1所述的方法,其特征在于,所述預設處理條件包括pH、轉速、硫化物的濃度、處理時間和混合液懸浮固體濃度中的至少一者。
4.根據權利要求3所述的方法,其特征在于,所述pH為7.2~7.8;所述轉速為90~110rpm;所述硫化物的濃度為85~95mg/L;所述處理時間為11~13h;所述混合液懸浮固體濃度為3±0.2g/L。
5.根據權利要求1所述的方法,其特征在于,還包括:根據單因素試驗,確定至少一硫化物處理參數的范圍;基于所述至少一硫化物處理參數的范圍,利用響應面分析,確定所述預設處理條件。
6.根據權利要求1所述的方法,其特征在于,所述預設培養條件包括運行周期、體積交換比、初始污泥的混合液懸浮固體濃度和初始污泥的混合液揮發性懸浮固體濃度中的至少一者。
7.根據權利要求5所述的方法,其特征在于,所述混合液懸浮固體濃度為3.0±0.2g/L;和/或所述混合液揮發性懸浮固體濃度為2.3±0.2g/L。
8.根據權利要求1所述的方法,其特征在于,所述污水為低氨氮、低碳源廢水。
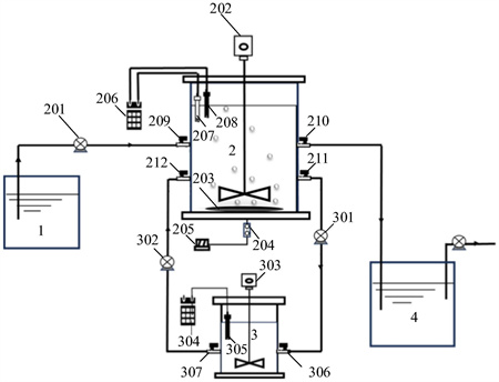
9.一種短程硝化處理污水的裝置,其特征在于,包括:廢水水箱;短程硝化反應器,串聯所述廢水水箱;所述短程硝化反應器包括第一污泥進口和第一污泥出口;污泥處理反應器,包括第二污泥出口和第二污泥進口;其中,所述第二污泥出口連接所述第一污泥進口,所述第二污泥進口連接所述第一污泥出口;出水水箱,串聯所述短程硝化反應器。
10.根據權利要求9所述的裝置,其特征在于,所述污泥處理反應器包括第二攪拌器和第二pH傳感器中的至少一者。
發明內容
有鑒于此,本公開的目的在于提出一種基于短程硝化處理污水的方法及裝置。
基于上述目的,本公開提供了一種基于短程硝化處理污水的方法,包括:
根據預設處理條件,利用硫化物在污泥處理反應器處理污泥;
將處理后的污泥和污水分別引入短程硝化反應器;
按預設培養條件構建短程硝化處理體系,并對所述污水進行處理。
在一些實施例中,還包括:
對所述短程硝化反應器的進出水進行監測;
若監測結果不滿足出水條件,則將所述短程硝化反應器中的污泥引入所述污泥處理反應器進行硫化物處理。
在一些實施例中,所述預設處理條件包括pH、轉速、硫化物的濃度、處理時間和混合液懸浮固體濃度中的至少一者。
在一些實施例中,所述pH為7.2~7.8;所述轉速為90~110rpm;所述硫化物的濃度為85~95mg/L;所述處理時間為11~13h;所述混合液懸浮固體濃度為3±0.2g/L。
在一些實施例中,還包括:
根據單因素試驗,確定至少一硫化物處理參數的范圍;
基于所述至少一硫化物處理參數的范圍,利用響應面分析,確定所述預設處理條件。
在一些實施例中,所述預設培養條件包括運行周期、體積交換比、初始污泥的混合液懸浮固體濃度和初始污泥的混合液揮發性懸浮固體濃度中的至少一者。
在一些實施例中,所述混合液懸浮固體濃度為3.0±0.2g/L;和/或所述混合液揮發性懸浮固體濃度為2.3±0.2g/L。
在一些實施例中,所述污水為低氨氮、低碳源廢水。
基于同一發明構思,本公開實施例還提供了一種短程硝化處理污水的裝置,包括:
廢水水箱;
短程硝化反應器,串聯所述廢水水箱;所述短程硝化反應器包括第一污泥進口和第一污泥出口;
污泥處理反應器,包括第二污泥出口和第二污泥進口;其中,所述第二污泥出口連接所述第一污泥進口,所述第二污泥進口連接所述第一污泥出口;
出水水箱,串聯所述短程硝化反應器。
在一些實施例中,所述污泥處理反應器包括第二攪拌器和第二pH傳感器中的至少一者。
從上面所述可以看出,本公開提供的一種基于短程硝化處理污水的方法及裝置,利用硫化物處理污泥來誘導短程硝化體系的建立,同時將硫化物處理污泥和短程硝化誘導在不同的反應器來實現,從而達到對污水進行短程硝化的同時降低出水中硫化物含量的有益效果。
(發明人:莊緒亮;王丹華;徐圣君;姜參參;王旭;楊陽)






