公布日:2024.06.18
申請日:2023.12.20
分類號:F23J15/06(2006.01)I;F28D7/04(2006.01)I;F28D21/00(2006.01)I;F01K27/00(2006.01)I;F01K25/04(2006.01)I
摘要
本發明公開了一種煙氣收水收熱系統,其包括:收水塔,循環泵,換熱器,將收水塔底部熱水與熱力循環盤管內的工質進行間接換熱,熱水降溫后,一部分進入噴淋層進行噴灑,另一部分則輸出系統,維持收水塔內液面穩定;回收水池,存放從換熱器而來的低溫煙氣回收水;壓縮機,將經過換熱器加熱后的氣態循環工質進行壓縮,使其溫度和壓力得到大幅提升。本發明所提供的煙氣收水收熱系統,可以從濕熱煙氣中收水的同時,回收該煙氣中的余熱,并通過壓縮機將其轉化為高溫高品質熱源,給廠內需要加熱的流體加熱,另一部分則通過液體膨脹機以電能的形式輸出,實現了收水、余熱利用和余熱發電的三項功能,極具經濟效益和社會效益。

權利要求書
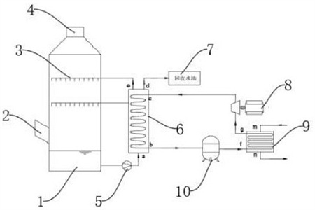
1.一種煙氣收水收熱系統,其特征在于,包括:收水塔(1),分別設置在收水塔(1)側壁的煙氣進口(2)、頂端的煙氣出口(4)以及設置在收水塔(1)內部供冷水噴淋并與濕熱煙氣直接接觸的噴淋層(3);循環泵(5),與收水塔(1)底端連接且供收水塔(1)的內腔中收到的水進行換熱循環;換熱器(6),與循環泵(5)的輸出端連接且供收水塔(1)底部熱水與熱力循環盤管內的工質進行間接換熱,熱水降溫后,一部分進入噴淋層進行噴灑,另一部分則輸出系統,以使收水塔內液面穩定;回收水池(7),安裝于換熱器(6)輸出端且用于存放從換熱器(6)而來的低溫煙氣回收水;壓縮機(10),用于經過換熱器(6)加熱后的氣態循環工質進行壓縮,使其溫度和壓力上升;熱回收器(9),與換熱器(6)輸出的一端連接且用于廠內需要加熱的流體與循環工質進行間接換熱以使熱能初步回收;液體膨脹機(8),將經過熱回收器(9)降溫后的液態循環工質膨脹推動液體膨脹機(8)的轉子。
2.根據權利要求1所述的一種煙氣收水收熱系統,其特征在于:所述噴淋層(3)包括至少2層,噴淋覆蓋率大于200%。
3.根據權利要求2所述的一種煙氣收水收熱系統,其特征在于:所述換熱器(6)采用換熱盤管間接換熱,收水塔(1)內回收的溫水通過循環泵(5)加壓后,由下向上通過換熱器(6),而經過液體膨脹機(8)低溫循環工質由上而下在盤管內通過換熱器(6)。
4.根據權利要求3所述的一種煙氣收水收熱系統,其特征在于:所述換熱器(6)頂部設置有流向回收水池(7)的出水口,將經過換熱降溫后的回收水通過該出水口收集到回收水池(7)。
5.根據權利要求4所述的一種煙氣收水收熱系統,其特征在于:所述壓縮機(10)需要壓縮處于氣體狀態的循環工質。
6.根據權利要求5所述的一種煙氣收水收熱系統,其特征在于:所述熱回收器(9)采用換熱盤管間接換熱,經過壓縮機壓縮后的高溫高壓工質在盤管內通過,而廠內需要加熱的流體在盤管外通過。
7.根據權利要求6所述的一種煙氣收水收熱系統,其特征在于,所述換熱器(6)、壓縮機(10)、熱回收器(9)及液體膨脹機(8)所組成的熱力循環系統中,所循環的工質采用無機或有機工質。
8.根據權利要求7所述的一種煙氣收水收熱系統,其特征在于,所述液體膨脹機(8)利用部分或全部液化狀態的高壓工質推動轉子以使壓能與電能的轉化。
9.根據權利要求8所述的一種煙氣收水收熱系統,其特征在于,所述液體膨脹機(8)在高壓液態工質膨脹成低壓氣液混合態時,溫度降低。
發明內容
本發明的目的在于提供一種煙氣收水收熱系統,以解決背景技術中提出的問題。
為實現上述目的,本發明提供如下技術方案:一種煙氣收水收熱系統,包括:收水塔,分別設置在收水塔側壁的煙氣進口、頂端的煙氣出口以及設置在收水塔內部供冷水噴淋并與濕熱煙氣直接接觸的噴淋層;循環泵,與收水塔底端連接且供收水塔的內腔中收到的水進行換熱循環;換熱器,與循環泵的輸出端連接且供收水塔底部熱水與熱力循環盤管內的工質進行間接換熱,熱水降溫后,一部分進入噴淋層進行噴灑,另一部分則輸出系統,以使收水塔內液面穩定;回收水池,安裝于換熱器輸出端且用于存放從換熱器而來的低溫煙氣回收水;壓縮機,用于經過換熱器加熱后的氣態循環工質進行壓縮,使其溫度和壓力上升;熱回收器,與換熱器輸出的一端連接且用于廠內需要加熱的流體與循環工質進行間接換熱以使熱能初步回收;液體膨脹機,將經過熱回收器降溫后的液態循環工質膨脹推動液體膨脹機的轉子。
優選的,所述噴淋層包括至少2層,噴淋覆蓋率大于200%。
優選的,所述換熱器采用換熱盤管間接換熱,收水塔內回收的溫水通過循環泵加壓后,由下向上通過換熱器,而經過液體膨脹機低溫循環工質由上而下在盤管內通過換熱器。
優選的,所述換熱器頂部設置有流向回收水池的出水口,將經過換熱降溫后的回收水通過該出水口收集到回收水池。
優選的,所述壓縮機需要壓縮處于氣體狀態的循環工質。
優選的,所述熱回收器采用換熱盤管間接換熱,經過壓縮機壓縮后的高溫高壓工質在盤管內通過,而廠內需要加熱的流體在盤管外通過。
優選的,所述換熱器、壓縮機、熱回收器及液體膨脹機所組成的熱力循環系統中,所循環的工質采用無機或有機工質。
優選的,所述液體膨脹機利用部分或全部液化狀態的高壓工質推動轉子以使壓能與電能的轉化。
優選的,所述液體膨脹機在高壓液態工質膨脹成低壓氣液混合態時,溫度降低。
與現有技術相比,本發明的技術效果和優點:該煙氣收水收熱系統,在濕熱煙氣向上運動過程中,與噴淋層所噴淋的冷水直接接觸,煙氣溫度快速降低,煙氣中的水蒸氣因過飽和而以液態水滴的形式析出,被冷水洗滌而匯入噴淋水中,噴淋水經過與濕熱煙氣換熱,本身溫度也得到升高。降溫后的煙氣所攜帶的水蒸氣大幅降低,并由收水塔上部的煙氣出口而排出系統,至此,大量煙氣中所攜帶的水已經被洗滌收回,而且其攜帶的部分余熱也被噴淋水所捕集而轉移到水側。該部分換熱后升溫的熱水被持續由循環泵抽出,并壓入換熱器,由殼程內通過,另一方面,在換熱器管程內通過的為剛經過液體膨脹機后的低溫低壓工質,兩種流體在換熱器內錯流運動,通過盤管壁面進行間接換熱。收水塔內的抽出的溫水得以降溫,一部分充當新的冷源重新進入收水塔進行噴淋,給濕熱煙氣降溫,另一部分則在經過降溫后,由換熱器頂部輸出系統,存入回收水池內。由于收水塔內持續收水,因此該部分回收水輸出系統可以保持收水塔液面的穩定;在余熱回收方面,經過換熱器與溫水進行換熱后的循環工質,其內能得以升高,本身由氣液混合態逐步轉變為氣態,然后經過壓縮機壓縮后,溫度大幅升高,成為高溫高壓氣體。這部分循環工質首先進入熱回收器的管程,而熱回收器的殼程內流動的是廠內其他需要加熱的流體(可以是水或其他液體或氣體),這兩部分流體錯流傳輸,通過管壁進行間接換熱,高溫高壓循環工質逐步將熱量轉移給了需要加熱的流體,而本身得到冷卻,成為低溫高壓液體狀態。此時,該循環工質由于本身壓力還很高,仍含有大量的能量,因此將這部分循環工質通入液體膨脹機。由于液體膨脹機前后壓差很大,膨脹機轉子旋轉,將壓能轉化為電能。至此,循環工質從溫水中得到的熱量已經得到充分應用,本身從低溫高壓狀態轉變為低溫低壓狀態,又可以作為優質冷源,重新進入換熱器,抽取塔內熱水的熱量。
綜上所述,本發明所提供的煙氣收水收熱系統,可以從濕熱煙氣中收水的同時,回收該煙氣中的余熱,并通過壓縮機將其轉化為高溫高品質熱源,給廠內需要加熱的流體加熱,另一部分則通過液體膨脹機以電能的形式輸出,實現了收水、余熱利用和余熱發電的三項功能,極具經濟效益和社會效益。
(發明人:宋端陽;采有林;梁鳳;姜岸)






