公布日:2024.12.31
申請日:2024.10.28
分類號:C02F1/04(2023.01)I;B08B9/087(2006.01)I
摘要
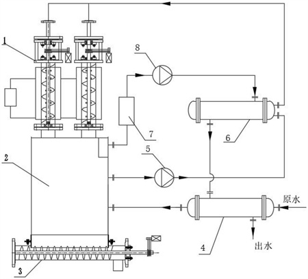
本發明公開了一種高濃度高粘度廢水蒸發裝置,高濃度高粘度含鹽廢水原水通過原水預熱器進入料斗,啟動母液循環泵使料斗中的飽和含鹽廢水母液進入母液加熱器,蒸發器在真空狀態下抽出的蒸汽在母液加熱器中加熱母液,加熱后母液從母液加熱器出口循環至蒸發器進料口;加熱后母液通過蒸發器內絞龍刮鹽器的中心軸上的徑向噴嘴噴入蒸發器內,啟動絞龍刮鹽器將蒸發器中析出的鹽刮下,落入料斗,料斗中的鹽經過飽和析出通過絞龍出鹽器的出料口輸出;母液加熱器中,蒸汽被冷卻為冷凝水流至原水預熱器中預熱高濃度高粘度含鹽廢水原水并進入料斗中進行循環,冷卻后的冷凝水排至循環水池中供生產回用。本發明裝置具有處置成本低、能耗低、運行穩定可靠等特點。

權利要求書
1.一種高濃度高粘度廢水蒸發裝置,其特征在于:包括料斗(2),設置在料斗(2)上部的蒸發器(1),設置在料斗(2)底部鹽出口處的絞龍出鹽器(3),原水預熱器(4)進口進入高濃度高粘度含鹽廢水原水,原水預熱器(4)出口連接料斗(2)進口,料斗(2)出口通過母液循環泵(5)連接母液加熱器(6)的母液進口,母液加熱器(6)的母液出口連接蒸發器進料口,蒸發器(1)的蒸汽出口通過真空泵(8)連接母液加熱器(6)的蒸汽進口,母液加熱器(6)的冷凝水出口連接原水預熱器(4)冷凝水進口;所述蒸發器內部設有絞龍刮鹽器,絞龍刮鹽器包括中心軸(1-11)、徑向噴嘴(1-10)和螺旋蛟龍刮板(1-9),中心軸(1-11)為中空厚壁管并連通蒸發器進料口,中心軸(1-11)上裝有徑向噴嘴(1-10)和螺旋蛟龍刮板(1-9);高濃度高粘度含鹽廢水原水通過原水預熱器(4)進入料斗(2),啟動母液循環泵(5)使料斗(2)中的飽和含鹽廢水母液進入母液加熱器(6),蒸發器(1)在啟動后被真空泵(8)抽至真空,真空狀態下抽出的蒸汽在母液加熱器(6)中利用蒸汽潛熱加熱飽和含鹽廢水母液,加熱后的飽和含鹽廢水母液從母液加熱器(6)出口循環至蒸發器進料口;在蒸發器中,加熱后的飽和含鹽廢水母液通過蒸發器(1)內絞龍刮鹽器的中心軸(1-11)上的徑向噴嘴(1-10)噴入蒸發器內,啟動絞龍刮鹽器將蒸發器中析出的鹽刮下,落入料斗(2),料斗(2)中的鹽經過飽和析出通過絞龍出鹽器(3)的出料口輸出;在母液加熱器(6)中,蒸汽被冷卻為冷凝水流至原水預熱器(4)中利用顯熱預熱高濃度高粘度含鹽廢水原水并進入料斗(2)中進行循環,冷卻后的冷凝水排至循環水池中供生產回用。
2.根據權利要求1所述的一種高濃度高粘度廢水蒸發裝置,其特征在于:料斗(2)上的蒸發器(1)按照功率、蒸發量的大小進行組配,配置單個蒸發器或配置多個蒸發器。
3.根據權利要求1所述的一種高濃度高粘度廢水蒸發裝置,其特征在于:所述蒸發器(1)的蒸汽出口連接母液加熱器(6)的蒸汽進口的管道上設置有氣液分離器(7)。
4.根據權利要求1所述的一種高濃度高粘度廢水蒸發裝置,其特征在于:所述蒸發器(1)包括進料口上法蘭(1-1)、蒸發器進料口和進料口下法蘭(1-2),進料口下法蘭(1-2)連接傳動裝置,傳動裝置下部為蒸發器主體,蒸發器主體外部設有電磁加熱器(1-12),蒸發器主體內部設置絞龍刮鹽器,絞龍刮鹽器的中心軸(1-11)的下端裝有止推軸承(1-13),止推軸承(1-13)安裝在軸承架(1-14)上,軸承架(1-14)焊接在蒸發器下端法蘭(1-15)內,絞龍刮鹽器的中心軸(1-11)的上端延伸出傳動裝置內并連通蒸發器進料口,在中心軸(1-11)的上端裝有皮帶輪(1-6)。
5.根據權利要求4所述的一種高濃度高粘度廢水蒸發裝置,其特征在于:所述傳動裝置包括與進料口下法蘭(1-2)連接的上機架板(1-4),與蒸發器主體連接的下機架板(1-8),設置在上機架板(1-4)和下機架板(1-8)間的中心軸上端部分和多根機架支柱(1-7),用于密封中心軸上端部分與上機架板(1-4)和下機架板(1-8)的兩套機封(1-3),分別壓緊兩套機封(1-3)的兩套機封壓蓋(1-5),設置在中心軸上端部分上的皮帶輪(1-6),與皮帶輪(1-6)連接的驅動電機(1-16);絞龍刮鹽器依靠驅動電機(1-16)驅動皮帶輪(1-6)進而驅動中心軸(1-11)旋轉。
發明內容
為解決上述現有技術中存在的缺陷和不足,本發明的目的在于提供一種高濃度高粘度廢水蒸發裝置,該裝置是節能型、全利用、全回收、零污染的廢水處理裝置,對廢水進行低溫真空蒸發和冷卻雙向并行工藝,因而具有處置成本低、能耗低、運行穩定可靠等特點,具有很好的工業應用前景。
為達到上述目的,本發明所采用的技術方案是:
一種高濃度高粘度廢水蒸發裝置,包括料斗2,設置在料斗2上部的蒸發器1,設置在料斗2底部鹽出口處的絞龍出鹽器3,原水預熱器4進口進入高濃度高粘度含鹽廢水原水,原水預熱器4出口連接料斗2進口,料斗2出口通過母液循環泵5連接母液加熱器6的母液進口,母液加熱器6的母液出口連接蒸發器進料口,蒸發器1的蒸汽出口通過真空泵8連接母液加熱器6的蒸汽進口,母液加熱器6的冷凝水出口連接原水預熱器4冷凝水進口;所述蒸發器內部設有絞龍刮鹽器,絞龍刮鹽器包括中心軸1-11、徑向噴嘴1-10和螺旋蛟龍刮板1-9,中心軸1-11為中空厚壁管并連通蒸發器進料口,中心軸1-11上裝有徑向噴嘴1-10和螺旋蛟龍刮板1-9;
高濃度高粘度含鹽廢水原水通過原水預熱器4進入料斗2,啟動母液循環泵5使料斗2中的飽和含鹽廢水母液進入母液加熱器6,蒸發器1在啟動后被真空泵8抽至真空,真空狀態下抽出的蒸汽在母液加熱器6中利用蒸汽潛熱加熱飽和含鹽廢水母液,加熱后的飽和含鹽廢水母液從母液加熱器6出口循環至蒸發器進料口;在蒸發器中,加熱后的飽和含鹽廢水母液通過蒸發器1內絞龍刮鹽器的中心軸1-11上的徑向噴嘴1-10噴入蒸發器內,啟動絞龍刮鹽器將蒸發器中析出的鹽刮下,落入料斗2,料斗2中的鹽經過飽和析出通過絞龍出鹽器3的出料口輸出;在母液加熱器6中,蒸汽被冷卻為冷凝水流至原水預熱器4中利用顯熱預熱高濃度高粘度含鹽廢水原水并進入料斗2中進行循環,冷卻后的冷凝水排至循環水池中供生產回用。
料斗2上的蒸發器1按照功率、蒸發量的大小進行組配,配置單個蒸發器或配置多個蒸發器。
所述蒸發器1的蒸汽出口連接母液加熱器6的蒸汽進口的管道上設置有氣液分離器7,保護真空泵的運行穩定和提高真空泵的運行效率。
所述蒸發器1包括進料口上法蘭1-1、蒸發器進料口和進料口下法蘭1-2,進料口下法蘭1-2連接傳動裝置,傳動裝置下部為蒸發器主體,蒸發器主體外部設有電磁加熱器1-12,蒸發器主體內部設置絞龍刮鹽器,絞龍刮鹽器的中心軸1-11的下端裝有止推軸承1-13,止推軸承1-13安裝在軸承架1-14上,軸承架1-14焊接在蒸發器下端法蘭1-15內,絞龍刮鹽器的中心軸1-11的上端延伸出傳動裝置內并連通蒸發器進料口,在中心軸1-11的上端裝有皮帶輪1-6。
所述傳動裝置包括與進料口下法蘭1-2連接的上機架板1-4,與蒸發器主體連接的下機架板1-8,設置在上機架板1-4和下機架板1-8間的中心軸上端部分和多根機架支柱1-7,用于密封中心軸上端部分與上機架板1-4和下機架板1-8的兩套機封1-3,分別壓緊兩套機封1-3的兩套機封壓蓋1-5,設置在中心軸上端部分上的皮帶輪1-6,與皮帶輪1-6連接的驅動電機1-16;絞龍刮鹽器依靠驅動電機1-16驅動皮帶輪1-6進而驅動中心軸1-11旋轉。
和現有技術相比較,本發明具備如下優點:
與MVR系統比較:MVR系統是通過壓縮機將電能轉化為動能再轉化為熱能,系統復雜,能效轉化率較低,蒸發器受熱不均勻,會造成結焦,影響系統連續正常運行。
與多效蒸發系統比較:多效蒸發系統采用混流蒸發,造成設備體積龐大,系統復雜,母液一直在富集,造成系統結焦、結垢,增加了能耗、維護成本。
1)本發明采用能源梯級利用,母液加熱器利用蒸汽的潛熱加熱飽和含鹽廢水母液,蒸汽冷卻后的飽和水再去預熱高濃度高粘度含鹽廢水原水,排放時的冷凝水接近常溫,最大限度地利用了能源;實現了零污染、全回收、全利用的目的。適于推廣應用。
2)本發明的蒸發裝置采用絞龍刮鹽器,把結晶出粘在蒸發器內壁上的鹽隨時刮下,結合絞龍出鹽器及時將結晶鹽清理出蒸發系統外。避免了蒸發器因結焦造成受熱不均勻、堵塞管道等故障,影響系統的連續運轉。
3)本發明的蒸發裝置加熱采用電磁加熱器直接加熱,電磁加熱的效率為95%,是一種高效節能的加熱方式;
4)本發明的蒸發裝置采用中心軸進料,通過多頭徑向噴嘴分配母液,具有霧化效果,與電磁直接加熱方式相結合,增強了汽化效果,大大降低了能耗,設備占地面積小,系統相對簡單。
5)本發明的蒸發裝置采用真空、低溫蒸發結晶;裝置的運行溫度不超過70℃,避免了在高溫下含鹽廢水的進一步反應,粘結在蒸發器、管道內壁上,增加裝置的能源消耗和運營成本;
(發明人:李廣宇;曹松;王治遠;趙富國)






