公布日:2024.01.19
申請日:2023.11.29
分類號:C02F9/00(2023.01)I;C02F1/00(2023.01)N;C02F3/02(2023.01)N;C02F3/28(2023.01)N;C02F3/34(2023.01)N;C02F3/30(2023.01)N;C02F1/72(2023.01)N;C02F103
/20(2006.01)N
摘要
本發明涉及污水處理技術領域,具體為一種應用于農業廢棄物處置的污水處理一體化設備,一體化設備包括依次連接的進水預處理段、除泥段、厭氧生化處理段、好氧生化處理段、高級氧化段,進水段與除泥段對進入設備的污水做預處理,排除固態雜物,厭氧生化處理段在無氧狀態進行微生物處理,好氧生化處理段在有氧條件下進行微生物處理,除泥段排泥位置與水體部分分離。污水依次過流,分別進行預處理去除雜物雜質,厭氧處理去除絕大部分溶解性有機污染物,好氧生化處理去除氨氮及有機物,高級氧化段使廢水深度強氧化去除有機質,設備旁放置獨立的污泥分子膜腐熟模塊,污泥轉移到分子膜腐熟模塊內成為土肥。一體化設備,整體撬塊安裝。

權利要求書
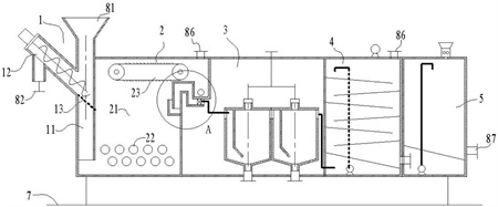
1.一種應用于農業廢棄物處置的污水處理一體化設備,其特征在于:所述一體化設備包括依次連接的進水段(1)、除泥段(2)、厭氧生化處理段(3)、好氧生化處理段(4)、高級氧化段(5),所述進水段(1)與除泥段(2)對進入設備的污水(9)做預處理,排除固態雜物,所述厭氧生化處理段(3)在無氧狀態進行微生物處理,所述好氧生化處理段(4)在有氧條件下進行微生物處理,所述除泥段(2)排泥位置與水體部分分離,所述高級氧化段(5)在強氧條件下去除有機質;所述進水段(1)包括進水管(11)、螺桿送料機(12)、濾網(13),所述進水管(11)豎直的置于除泥段(2)的一側,所述進水管(11)的上端作為一體化設備的進流口(81),所述進水管(11)中間位置傾斜插入螺桿送料機(12)的端部,所述螺桿送料機(12)遠離進水管(11)的一端高于其與進水管(11)連接的一端,螺桿送料機(12)遠離進水管(11)的一端開設排渣口(82),所述進水管(11)內低于螺桿送料機(12)的位置設置濾網(13);所述除泥段(2)包括減速腔(21)、起泡管(22)、刮板帶(23)、折彎引流道(24)、污泥槽(25)、壓差補償結構(26),所述減速腔(21)側面插入進水管(11),減速腔(21)底部水平布置若干起泡管(22),起泡管(22)端部穿過減速腔(21)的側壁連接外部氣源,所述刮板帶(23)設置在減速腔(21)的頂部,所述折彎引流道(24)設置在減速腔(21)靠近頂部的側壁,所述折彎引流道(24)進口位置朝上,折彎引流道(24)的出流端連接厭氧生化處理段(3),折彎引流道(24)內設置壓差補償結構(26),所述減速腔(21)頂部的側方設置污泥槽(25),所述刮板帶(23)水平覆蓋減速腔(21)與污泥槽(25),所述污泥槽(25)底部側壁對外設置污泥口(83),所述壓差補償結構(26)在折彎引流道(24)產生的壓差等于折彎引流道(24)出口與污泥槽(25)上沿之間高度差導致的水體壓力差;所述起泡管(22)表面設置若干孔洞,孔洞內氣體只在有顆粒物劃過氣泡管(22)表面時脫離氣泡管(22),所述減速腔(21)頂部設置排氣口(86);所述起泡管(22)位于減速腔(21)外的段落上具有穩壓結構(27),所述穩壓結構(27)調整其所連接的起泡管(22)內氣壓等于同高度的液體壓力;所述起泡管(22)具有至少高度不等的兩層,所有起泡管(22)在水平面上的投影覆蓋減速腔(21)的全部截面。
2.根據權利要求1所述的一種應用于農業廢棄物處置的污水處理一體化設備,其特征在于:所述濾網(3)傾斜設置,濾網(3)表面與螺桿送料機(12)的轉軸相平行。
3.根據權利要求1所述的一種應用于農業廢棄物處置的污水處理一體化設備,其特征在于:所述穩壓結構(27)包括硬質腔室與柔性感壓區,柔性感壓區接觸同深度液體。
4.根據權利要求1所述的一種應用于農業廢棄物處置的污水處理一體化設備,其特征在于:所述厭氧生化處理段(3)包括罐體(31)、進流孔(32)、折流板(33)、出流孔(34)、排氣孔(35),所述罐體(31)內設置豎直的折流板(33),罐體(31)側壁頂部設置進流孔(32)和出流孔(34),罐體(31)頂部設置排氣孔(35),所述罐體(31)連續多個串聯,前級罐體(31)的出流孔(34)與后級罐體(31)的進流孔(32)直對連接,首級罐體(31)的進流孔(32)連接除泥段(2),末級罐體(31)的出流孔(34)連接好氧生化處理段(4),所述排氣孔(35)匯集后作為一體化設備的沼氣口(84),所述罐體(31)底部均開設排空口(85),所述排空口(85)常閉。
5.根據權利要求4所述的一種應用于農業廢棄物處置的污水處理一體化設備,其特征在于:所述好氧生化處理段(4)包括存水腔(41)、曝氣腔(42)、斜流板(43)、提升泵(44)、曝氣泵(45),所述存水腔(41)連通末級罐體(31),存水腔(41)上方設置曝氣腔(42),所述曝氣腔(42)內設置若干斜流板(43),所述曝氣腔(42)底部側壁連接高級氧化段(5),曝氣腔(42)頂壁設置排氣口(86),所述提升泵(44)出口通過管路連接曝氣腔(42)內頂部,所述斜流板(43)上表面具有若干彌散氣孔,斜流板(43)豎直依次對稱傾斜并高低錯位,斜流板(43)從曝氣腔(42)側壁連接曝氣泵(45)。
發明內容
本發明的目的在于提供一種應用于農業廢棄物處置的污水處理一體化設備,以解決上述背景技術中提出的問題。
為了解決上述技術問題,本發明提供如下技術方案:
一種應用于農業廢棄物處置的污水處理一體化設備,一體化設備包括依次連接的進水段、除泥段、厭氧生化處理段、好氧生化處理段,進水段與除泥段對進入設備的污水做預處理,排除固態雜物,厭氧生化處理段在無氧狀態進行微生物處理,好氧生化處理段在有氧條件下進行微生物處理,除泥段排泥位置與水體部分分離,高級氧化段在強氧條件下去除有機質。
污水依次流過進水段、除泥段、厭氧生化處理段、好氧生化處理段,分別進行預處理去除雜物雜質,厭氧處理去除絕大部分溶解性有機污染物,生化有氧處理進一步去除有機物,使廢水深度凈化。本申請除泥段的污泥排出位置與主要過流的水體部分是分開的,所以,污泥排出不挑時機,也不存在大量的污水一同隨著污泥排出,只需要連續的從進水段收集顆粒殘渣、從除泥段收集污泥、從厭氧生化處理段收集沼氣、從好氧生化處理段收集凈化后的污水即可。
進水段包括進水管、螺桿送料機、濾網,進水管豎直的置于除泥段的一側,進水管的上端作為一體化設備的進流口,
進水管中間位置傾斜插入螺桿送料機的端部,螺桿送料機遠離進水管的一端高于其與進水管連接的一端,螺桿送料機遠離進水管的一端開設排渣口,進水管內低于螺桿送料機的位置設置濾網。
進入設備內的污水在濾網處經歷一次初級過濾,濾除大顆粒雜物,只通過污水及顆粒度很小的雜質,雜物積累在濾網前,螺桿送料機傾斜提升并從另一端排出,下方可有料筒承接。
濾網傾斜設置,濾網表面與螺桿送料機的轉軸相平行。
傾斜布置的濾網防止網前位置存留螺桿送料機無法觸及的死區,被濾網過濾下來的雜物能夠被及時提升轉移,不積留在網前位置。
除泥段包括減速腔、起泡管、刮板帶、折彎引流道、污泥槽、壓差補償結構,減速腔側面插入進水管,減速腔底部水平布置若干起泡管,起泡管端部穿過減速腔的側壁連接外部氣源,刮板帶設置在減速腔的頂部,折彎引流道設置在減速腔靠近頂部的側壁,折彎引流道進口位置朝上,折彎引流道的出流端連接厭氧生化處理段,折彎引流道內設置壓差補償結構,減速腔頂部的側方設置污泥槽,刮板帶水平覆蓋減速腔與污泥槽,污泥槽底部側壁對外設置污泥口,
壓差補償結構在折彎引流道產生的壓差等于折彎引流道出口與污泥槽上沿之間高度差導致的水體壓力差;
起泡管表面設置若干孔洞,孔洞內氣體只在有顆粒物劃過氣泡管表面時脫離氣泡管,減速腔頂部設置排氣口。
除泥段用作污水內懸浮物的去除,污泥從進水管進入減速腔,之后污水向上流動,在達到折彎引流道時,尚無法溢流通過,還需再積攢一定的液位,直至減速腔內液體達到與污泥槽上沿高度時,減速腔內水體才足以穿過折彎引流道流向后續的厭氧生化處理段,在污水通過起泡管時,起泡管不是持續曝氣的形式存在,而是只有顆粒物接觸孔洞內氣體時,才拽引出一小團氣體并隨著顆粒物一同向上流動,附著一定氣體后的顆粒物浮力更大,會聚往減速腔內液面處,折彎引流道的進口位置朝上,防止上浮過程的顆粒物進入折彎引流道內,只有污水的水體部分才進入折彎引流道前往后續厭氧生化處理段,在減速腔上部的顆粒懸浮物被循環運動的刮板帶刮往污泥槽,與減速腔內低處的水體分離,污泥從污泥口被取走,減速腔內液體需要升高到上沿位置以便被刮板帶刮過,所以,折彎引流道不能直接無阻力連接后方腔室,否則液位只能達到折彎引流道出口處的高度。
起泡管位于減速腔外的段落上具有穩壓結構,穩壓結構調整其所連接的起泡管內氣壓等于同高度的液體壓力;起泡管具有至少高度不等的兩層,所有起泡管在水平面上的投影覆蓋減速腔的全部截面。
起泡管內氣壓等于同高度液體的壓力,這樣起泡管內氣體形成氣泡并脫離起泡管的條件,液體內理想氣泡的狀態方程是:泡內壓力與泡外壓力存在壓差并等與氣泡膜的張力總和,任何情況下,完整氣泡內的壓力都高于外部,所以,起泡管內氣壓只達到同高度處液體壓力就無法形成連續出流的穩定氣泡,而這也是本申請在除泥段要避免的情況,因為過量的氣泡會加劇減速腔內污水流動的紊亂程度,會有大量的顆粒物甚至小氣泡隨著水體進入后方厭氧生化處理段,而且大量的氣體導入減速腔,也增大了污水里含氧量,影響后方厭氧處理的效果,污水中顆粒懸浮物通過起泡管時情況又有所不同,懸浮物表面微觀不平整,容易吸附一小團氣體,可以實現顆粒物從起泡管表面孔洞過流時拽引出氣體而形成一個結合體,從而增加懸浮物的上浮力,進一步防止固態物進入折彎引流道。
穩壓結構包括硬質腔室與柔性感壓區,柔性感壓區接觸同深度液體。穩壓結構的大部分是剛性的,一小塊區域通過柔性的例如薄膜封閉,薄膜朝外的一側浸入與該起泡管同樣深度的液體中,穩壓結構相當于一個氣體的緩存位置,消除掉外部供應氣源的壓力波動,穩壓結構也可以通過調壓閥等方式實現。
厭氧生化處理段包括罐體、進流孔、折流板、出流孔、排氣孔,罐體內設置豎直的折流板,罐體側壁頂部設置進流孔和出流孔,罐體頂部設置排氣孔,罐體連續多個串聯,前級罐體的出流孔與后級罐體的進流孔直對連接,首級罐體的進流孔連接除泥段,末級罐體的出流孔連接好氧生化處理段,排氣孔匯集后作為一體化設備的沼氣口,罐體底部均開設排空口,排空口常閉。
污水進入罐體內進行厭氧微生物處理,微生物可以布置在折流板以及罐體的內壁上,充分處理后的污水溶解性有機物被大量去除,產生的沼氣在沼氣口收集儲存,污水繼續前進至好氧生化處理段進行深度進一步凈化。
好氧生化處理段包括存水腔、曝氣腔、斜流板、提升泵、曝氣泵,存水腔連通末級罐體,存水腔上方設置曝氣腔,曝氣腔內設置若干斜流板,曝氣腔底部側壁設置出流口,曝氣腔頂壁設置排氣口,提升泵出口通過管路連接曝氣腔內頂部,斜流板上表面具有若干彌散氣孔,斜流板豎直依次對稱傾斜并高低錯位,斜流板從曝氣腔側壁連接曝氣泵。
從厭氧生化處理段過來的污水只能依靠高度勢能流動到處于低位的存水腔內,然后通過提升泵增壓提升后,進入曝氣腔內不斷折流下落,折流過程中斜流板表面不斷吹出氣體增加污水與空氣的接觸,斜流板上還可以設置填料結構模擬濕地形式,在較長的污水流動路徑上進一步凈化污水,高級氧化段與好氧生化處理段的結構大致相同,高級氧化段也有底部存水的腔室以及上部加藥處理的腔室,加藥處理腔室頂壁通過加藥機投放藥劑,具有強氧化性,進一步去除有機物,然后加藥腔室底部側壁開始出流口進行排放。
與現有技術相比,本發明所達到的有益效果是:本發明本設備采用厭氧處理加生化處理的方式,多級凈化結構,高效地去除有機廢物,降解能力強;一體化設備,整體撬塊安裝;采用厭氧處理過程,厭氧菌在無氧環境下生長和代謝時能夠產生甲烷等可再生能源;污泥收集位離開水體部分,防止污泥需要額外的除水作業,以及水體從污泥口排出,設備內沒有固體物沉降位置,減少停機除泥次數,拉長維護周期。水分含量不多的污泥直接投入一旁配置的分子膜腐熟模塊,封閉環境經歷一定時間的堆肥發酵,成為有機肥副產物。
(發明人:林樹光;程國棟;張魯現;魏龍杰;丁茂晨;崔志臣;叢然)






