晉煤中能化工股份有限公司二期航天粉煤氣化裝置,自2012年裝置運行以來,變換反應余熱未能充分利用,除氧槽蒸汽放空量大。脫鹽水損耗高、現場環境差、周圍設備腐蝕較快、系統出口變換氣溫度高等問題一直沒有得到有效解決;2014年中能化工三期污水處理裝置自運行以來,系統每天產生12-14噸濕污泥,一直沒有找到有效處置途徑,造成生化系統的污泥日益增多,沉降比長期處于99%以上,系統處理各種污染物的能力受到嚴重制約,給污水處理裝置的正常運行帶來很大隱患,給公司環保工作帶來前所未有的壓力。經積極探索,多方查找資料,在與兄弟單位充分溝通交流的基礎上,結合公司現有條件,最終確定綜合回收利用二期變換余熱,為低溫污泥干化裝置提供熱源,對污水處理系統污泥進行干化處理,干化后的污泥送熱電鍋爐焚燒。實際運行,證明該工藝線路選擇合理,干化裝置投運后變換除氧槽蒸汽放空明顯減小,解決了污泥處理難題,三期污水處理裝置實現了長周期高效穩定運行,消除了公司環保隱患;干化后的污泥送熱電鍋爐燃燒產生熱能,實現了變廢為寶;同時干化裝置自動控制水平高,滿足現場無人值守要求,運行現場干凈,無異味,大大提升公司環保形象。
一、低溫余熱污泥干化工藝簡介
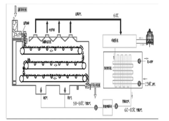
污水處理污泥經陽離子絮凝劑配比后到蝶螺機脫水后,被送至低溫余熱干化設備的料斗內,進入干化裝置的網帶上;變換過來的熱水與干冷空氣換熱后,變成干熱空氣,干熱空氣由干燥箱底部自下而上,加熱切條成型網帶上的污泥,與污泥充分接觸后,將污泥干化,濕熱空氣則進入除濕系統,通過降溫的方式使得濕熱空氣溫度低于露點,水汽得以冷凝并排出系統至廠區污水管道,“脫水”后干冷空氣再次加熱變為熱干空氣在干燥箱內繼續干化污泥,全過程中空氣循環利用,故無尾氣產生。該系統可將污泥含水率降低至10%,料斗內干化后污泥可以直接儲存和運輸。
工作原理示意圖:

二、變換低溫余熱脫鹽水流程
來自脫鹽水站的脫鹽水溫度40℃左右,經變換脫鹽水換熱器與變換氣換熱后,脫鹽水溫度上升到90℃左右,一部分進入變換除氧槽,另一部分進入污水處理干化裝置換熱器,在干化裝置內與干冷空氣完成熱量交換后,脫鹽水溫度降低到60℃,回到變換除氧槽內,供變換及合成廢鍋補水。
三、低溫余熱干化技術綜合與企業當前同類研究、同類技術綜合比較
目前國內污泥干化裝置主要有:槳葉式干化技術、兩段式干化技術、低溫余熱干化技術。
槳葉式干化技術采用0.6-0.8MPa蒸汽加熱飽和水蒸氣作為熱源,進入干燥機殼體夾套和槳葉軸內腔,熱載體溫度為130~180℃,出料溫度高,約100℃左右,污泥含水率60%左右,存在“膠粘相”階段,含水率只能通過調節轉速調節,不易控制原始形態,顆粒大小不均勻,且呈塊狀,機械摩擦較大,導致粉塵含量較高,造成空氣二次污染。采用高溫蒸發水分,熱氣攜帶部分粉塵及裂解污泥物質,冷卻后水中仍含有固體成分,需要再次處理,且不利于除臭系統冷凝器的長周期運行。干燥溫度過高,污泥細胞璧結殼、外表結焦,反而難以脫水,導致干燥效率低,干燥時間長,能耗大,開停操作相對復雜,主機運行周期在3—5年。
兩段式干化技術,第一級使用高壓帶式壓濾機把含水量96%的濕泥脫水至65%,再經第二級干化處理,最終水含量降至10%-40%。第一級脫水需要加入大量粉狀污泥改性劑,現場粉塵不易控制,后期污泥處理量大大增加,同時成型困難,不利于第二級處理。壓濾出水PH較高,需要回到綜合池稀釋后處理,開停操作復雜。需要增加操作人員1名,電費、藥劑、人工綜合費用偏高。
低溫余熱干化機采用低溫(65-80℃)全封閉干化模式,運行現場干凈,無氣味,無臭氣外溢,無需安裝復雜的除臭等其他環保裝置,干化后污泥含水量低,經干化裝置壓濾、干化后,污泥含水率10%~40%,幾乎無粉塵產生,出來的污泥溫度低(<50℃)無需冷卻,可以直接儲存;采用自動化控制,全自動運行,節約大量人工成本;可實現遠傳集中控制;采用變頻無級調速可任意調節含水率(10%-30%)。操作方便:可連續和間斷運行,開停操作簡單,不需要預熱、運行成本低。
低溫低溫余熱干化機是無承壓設備,干化過程不產生粉塵,采用低溫(65-80℃)全封閉干化模式,工作過程中熱量損失小,設備周圍溫度低,無臭氣外溢,無需安裝復雜的除臭等其他環保裝置,無高溫介質,安全系數高。
綜上所述,低溫余熱干化裝置壓濾、干化后污泥與當前同類研究、同類技術綜合比較具有以下特點
(1)污泥含水量低,含水率控制在10%~40%,可以直接摻燒與熱電鍋爐
(2)粉塵含量低:因污泥含水率低,靜態攤放,與接觸面無機械靜電摩擦,幾乎無粉塵產生
(3)易于儲存:出來的污泥溫度低(<50℃)無需冷卻,可以直接儲存
(4)回收利用率高:采用低溫除濕,蒸發熱氣中不攜帶任何粉塵顆粒,冷凝水中幾乎不含固體雜質,可直接回收
(5)環保型:采用低溫(65-80℃)全封閉干化模式,運行現場干凈,無臭氣外溢,無需安裝復雜的除臭等其他配套環保裝置
(6)自動化控制:全自動運行,可實現遠傳集中控制
(7)操作方便:可連續和間斷運行,開停操作簡單
(8)運行成本低:由于低溫干化裝置采用全自動運行,無需增加操作人員,綜合回收利用變換低溫熱水余熱,整套裝置電機運行功率只有40kw,遠遠低于其他污泥處理工藝的成本
四、效益分析
4.1 經濟效益
(1)減少除氧器蒸汽的放空量,除氧槽蒸汽壓力由80KPa降到30KPa,變換每天可以回收低壓蒸汽24噸,產生的效益為100.8萬元
(2)每天經干化裝置干燥除濕后的干化污泥量5噸,摻燒到熱電鍋爐,產生蒸汽的效益21萬元。
(3)運行費用:將含水量90%的污泥干化至30%,因為用的是余熱廢水所以熱源不計成本,主要的消耗就是電耗。此設備所有電氣設備的功率為40KW,污泥的處理費用為20.16萬元。經回收變換余熱,回收污泥燃燒后全年產生的經濟效益為:100.8+21-20.16=101.64萬元。
4.2 環境效益
中能公司污水處理系統自低溫余熱干化裝置運行以來,污泥沉降比明顯下降,系統污泥沉降比維持在60-70%的正常范圍,污染物處理能力有了很大的提高,外排水中氨氮、COD、總氮、總磷均低于國家要求的排放標準,消除了存在的環保隱患。
4.3 社會效益
低溫余熱干化裝置投運后,不僅解決了本公司污泥處置難題,消除了環保隱患,實現達標排放的同時,做到資源合理利用。同時為污水處理行業污泥科學、經濟、合理處置提供了可行方案。
五、結語
綜上所述,該項目技術方法成熟、節電節能效果明顯,自動化程度高安全聯鎖系統完善。在我公司已連續運行1年以上,現本裝置代表了當前國內污泥處理技術的最高水平,經濟、環保效益突出,具有極高的推廣價值。(來源:安徽晉煤中能化工)


