申請日2016.05.06
公開(公告)日2017.03.15
IPC分類號B21B45/02; B01D24/22; B01D24/46
摘要
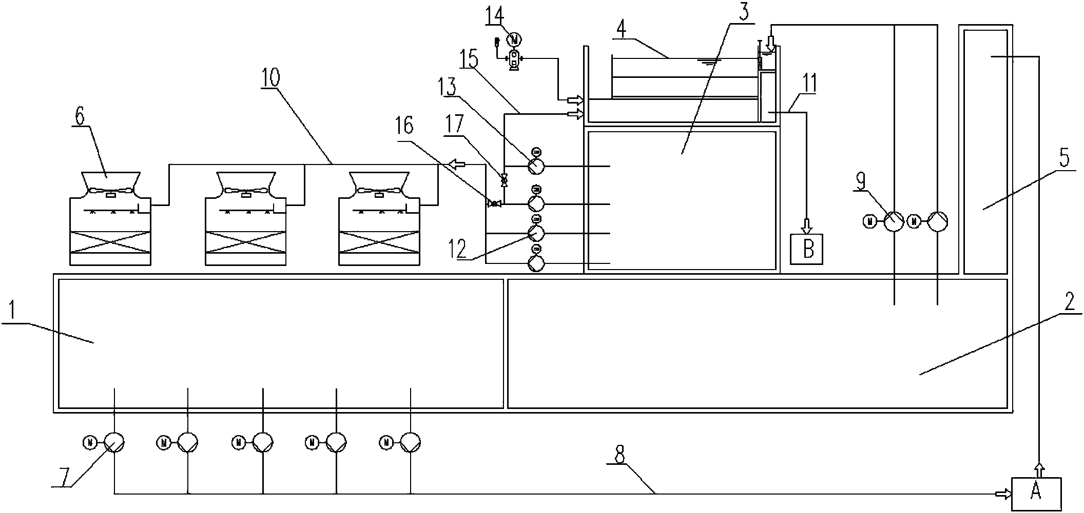
本實用新型提供一種用于熱軋廠層流系統的循環水處理系統,包括混合水池、熱水池、冷卻塔和濾后水池,熱水池與混合水池底部相通,混合水池中的水經由層流供水主管至層流水用戶,使用后的水經層流鐵皮溝收集進入熱水池,熱水池的水一路進入混合水池,另一路進入多介質濾池,濾后水進入濾后水池,通過送冷卻塔主管進入冷卻塔,經冷卻塔冷卻后,冷水進入混合水池與熱水混合,通過層流供水泵加壓循環供送。濾后水池設于熱水池上方,多介質濾池設于濾后水池上方,多介質濾池內填裝有濾料,包括石英砂層和無煙煤層。本實用新型減少占地面積,節省空間;操作控制、運營管理方便,解決了濾料板結、跑料以及由此引起的污泥系統堵塞等方面的問題。
權利要求書
1.一種用于熱軋廠層流系統的循環水處理系統,包括混合水池、熱水池、冷卻塔和濾后水池,熱水池與混合水池底部相通,其特征在于:所述混合水池中的水通過層流供水泵加壓,經由層流供水主管至層流水用戶,使用后的水經層流鐵皮溝收集進入熱水池,熱水池的水一路進入混合水池,另一路經由旁濾水供水泵泵入多介質濾池,濾后水進入濾后水池,通過送冷卻塔水泵經由送冷卻塔主管進入冷卻塔,經冷卻塔冷卻后,冷水進入混合水池與熱水混合,通過層流供水泵加壓循環供送。
2.根據權利要求1所述的一種用于熱軋廠層流系統的循環水處理系統,其特征在于:所述熱水池和混合水池并排設置,所述冷卻塔、多介質濾池、濾后水池、層流鐵皮溝中至少其中之一布置在熱水池或混合水池的上方。
3.根據權利要求1所述的一種用于熱軋廠層流系統的循環水處理系統,其特征在于:所述濾后水池設于熱水池上方,多介質濾池設于濾后水池上方,所述冷卻塔設置在混合水池上方。
4.根據權利要求1所述的一種用于熱軋廠層流系統的循環水處理系統,其特征在于:所述多介質濾池與濾后水池之間通過反洗水主管連通,所述反洗水主管上設置有反洗水泵,多介質濾池的反洗排水經由過濾反洗排水管進入污泥處理系統。
5.根據權利要求4所述的一種用于熱軋廠層流系統的循環水處理系統,其特征在于:還包括鼓風機,所述鼓風機通過管路將反洗空氣鼓入多介質濾池。
6.根據權利要求4所述的一種用于熱軋廠層流系統的循環水處理系統,其特征在于:所述送冷卻塔主管上設置有第一閥門,反洗水主管上設置有第二閥門,送冷卻塔主管與反洗水主管通過一支管連接,使得送冷卻塔水泵和反洗水泵形成備用關系。
7.根據權利要求1所述的一種用于熱軋廠層流系統的循環水處理系統,其特征在于:所述多介質濾池內填裝有濾料,包括石英砂層和位于石英砂層上方的無煙煤層。
8.根據權利要求7所述的一種用于熱軋廠層流系統的循環水處理系統,其特征在于:所述無煙煤層厚度為1.0m-1.5m,石英砂層厚度為1.0m-1.5m。
說明書
一種用于熱軋廠層流系統的循環水處理系統
技術領域
本實用新型屬于冶金行業鋼鐵企業水處理技術領域,具體涉及一種熱軋廠層流系統循環水處理系統。
背景技術
熱軋廠層流循環水系統,供水用戶為帶鋼的層流冷卻、輸出輥道冷卻、帶鋼側噴,冷卻水量大,因帶鋼產品規格而不同。使用后的冷卻水與帶鋼直接接觸,不僅水溫升高并含有少量的氧化鐵皮和油,回水經排水溝流入層流鐵皮坑。經鐵皮坑后的一部分水(約50%)加壓送高速過濾器,過濾后的水利用余壓上冷卻塔,冷卻后的水與其50%未經過濾、冷卻的水混合,然后由泵組加壓送層流冷卻和輥道冷卻循環使用。冷卻后的部分水由側噴泵組加壓供層流側噴用。
高速過濾器由于其過濾速度高達35m/h,反洗水量小,以及能夠在壓力狀態下工作等特點,廣泛應用與鋼鐵廠循環水處理。但是,過濾器因反洗程序控制要求高,依賴運營人員復雜而精準的操作來控制。一旦控制參數調設偏差,則反洗效果不穩定,易造成濾料在反沖洗時跑料。濾料跑料將造成后續污泥系統水泵、管道堵塞,情況嚴重時將引起污泥系統停擺。而濾料跑料的不可避免,也使得濾料成為了消耗品,每年均需補充。長期以往,反洗系統不穩定及效果欠佳,將造成濾料板結,為過濾系統帶來更大的麻煩。
此外,層流冷卻池因車間回水鐵皮溝標高低(約-7.0m),造成-7.0m標高以上部分的空間閑置。
實用新型內容
鑒于以上所述現有技術的不足,本實用新型的目的在于提供一種用于熱軋廠層流系統的循環水處理系統,布局合理,便于操作控制。
為實現上述目的及其他相關目的,本實用新型技術方案如下:
一種用于熱軋廠層流系統的循環水處理系統,包括混合水池、熱水池、冷卻塔和濾后水池,熱水池與混合水池底部相通,所述混合水池中的水通過層流供水泵加壓,經由層流供水主管至層流水用戶,使用后的水經層流鐵皮溝后收集進入熱水池,熱水池的水一路進入混合水池,另一路經由旁濾水供水泵泵入多介質濾池,濾后水進入濾后水池,通過送冷卻塔水泵經由送冷卻塔主管進入冷卻塔,經冷卻塔冷卻后,冷水進入混合水池與熱水混合,通過層流供水泵加壓循環供送。
采用上述方案,將層流旁濾系統工藝由傳統的封閉式高速過濾器更換為敞開式多介質濾池,從而從根本上解決了濾料跑料的困擾,而且為過濾效果提供了很好的保證,最大限度了減少了濾料板結的可能性,為運營維護帶來了便利,減少了成本支出,降低了勞動強度。
進一步地,所述熱水池和混合水池并排設置,所述冷卻塔、多介質濾池、濾后水池、層流鐵皮溝中至少其中之一布置在熱水池或混合水池的上方。
進一步地,所述濾后水池設于熱水池上方,多介質濾池設于濾后水池上方,所述冷卻塔設置在混合水池上方。采用上述結構將層流鐵皮溝標高以上空氣利用起來,節省空間,減少占地面積。
進一步地,所述多介質濾池與濾后水池之間通過反洗水主管連通,所述反洗水主管上設置有反洗水泵,多介質濾池的反洗排水經由過濾反洗排水管進入污泥處理系統。
進一步地,還包括鼓風機,所述鼓風機通過管路將反洗空氣鼓入多介質濾池。
進一步地,所述送冷卻塔主管上設置有第一閥門,反洗水主管上設置有第二閥門,送冷卻塔主管與反洗水主管通過一支管連接,使得送冷卻塔水泵和反洗水泵形成備用關系。
進一步地,所述多介質濾池內填裝有濾料,濾料包括石英砂層和位于石英砂層上方的無煙煤層。由于濾池敞開式開放的可視化結構形式,為調試及運營提供了便利,避免了跑料問題的發生。
進一步地,所述無煙煤層厚度為1.0m-1.5m,石英砂層厚度為1.0m-1.5m。
進一步地,反洗采用氣沖、氣水混合沖或水沖的方式,其中反洗水設計強度為30m/h-60m/h。
如上所述,本實用新型的有益效果是:減少占地面積,節省空間;操作控制、運營管理方便,解決了濾料板結、跑料以及由此引起的污泥系統堵塞等方面的問題,適用于鋼鐵企業熱軋層流冷卻水處理。



