申請日2016.05.27
公開(公告)日2016.11.30
IPC分類號E03B3/03; E03B1/04; E03C1/12; E03D1/00
摘要
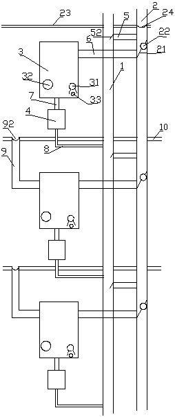
本實用新型公開了一種非能動嵌入式住宅樓生活廢水及雨雪水聯合沖廁系統,具體涉及一種家庭生活廢水中的優質雜排水和雨雪水回收再利用的非能動嵌入式住宅樓生活廢水及雨雪水聯合沖廁系統。本實用新型包括下水管道、雨雪水管道、儲水箱和便池水箱,儲水箱的進水管與雨雪水管道連接,儲水箱的出水管與便池水箱連接,便池水箱的出水管I與下水管道連接,每層樓的下水管道和雨雪水管道之間設有溢流管道,雨雪水管道與儲水箱的進水管連接處設有擋水板,擋水板上設有分水口,分水口設置在進水管和溢流管道之間。采用上述技術方案后的本實用新型,利用重力原理,能夠同時自動收集生活廢水、雨雪水,無需電能、不占用空間、融合使用習慣的聯合沖廁系統。
摘要附圖
權利要求書
1.一種非能動嵌入式住宅樓生活廢水及雨雪水聯合沖廁系統,其特征在于:包括下水管道(1)、雨雪水管道(2)、儲水箱(3)和便池水箱(4),儲水箱(3)的進水管(6)與雨雪水管道(2)連接,儲水箱(3)的出水管(7)與便池水箱(4)連接,便池水箱(4)的出水管I(8)與下水管道(1)連接,每層樓的下水管道(1)和雨雪水管道(2)之間設有溢流管道(5),雨雪水管道(2)與儲水箱(3)的進水管(6)連接處設有擋水板(21),擋水板(21)上設有分水口(22),分水口(22)位于進水管(6)和溢流管道(5)之間。
2.根據權利要求1所述的非能動嵌入式住宅樓生活廢水及雨雪水聯合沖廁系統,其特征在于:下層樓的儲水箱(3)與上層樓的地漏管道(9)相連。
3.根據權利要求2所述的非能動嵌入式住宅樓生活廢水及雨雪水聯合沖廁系統,其特征在于:地漏管道(9)的進水口處設有地漏濾網(92)。
4.根據權利要求1所述的非能動嵌入式住宅樓生活廢水及雨雪水聯合沖廁系統,其特征在于:所述的溢流管道(5)上設有單向閥(51),或者溢流管道(5)與下水管道(1)連接處設有單向活動蓋(52)。
5.根據權利要求4所述的非能動嵌入式住宅樓生活廢水及雨雪水聯合沖廁系統,其特征在于:位于樓頂(23)的雨雪水管道(2)進水口處設有管道濾網(24)。
6.根據權利要求1所述的非能動嵌入式住宅樓生活廢水及雨雪水聯合沖廁系統,其特征在于:所述的儲水箱(3)內設有消毒藥架(31)。
7.根據權利要求1所述的非能動嵌入式住宅樓生活廢水及雨雪水聯合沖廁系統,其特征在于:所述的儲水箱(3)上還設有排污檢修口(32)。
8.根據權利要求1所述的非能動嵌入式住宅樓生活廢水及雨雪水聯合沖廁系統,其特征在于:所述的儲水箱(3)上設有備用放水口(33)。
說明書
非能動嵌入式住宅樓生活廢水及雨雪水聯合沖廁系統
技術領域
本實用新型涉及一種節水系統,具體涉及一種家庭生活廢水中的優質雜排水和雨雪水回收再利用的非能動嵌入式住宅樓生活廢水及雨雪水聯合沖廁系統。
背景技術
水資源的緊缺是全球性的突出問題,世界各國都在積極倡導節約用水。我國也屬于水資源相對缺乏的國家之一,節約用水已經成了當今社會一個迫切問題,我國城鎮居民每年的生活廢水排放量就有數十億噸,增加的碳排放達數百萬噸。現有樓房中的雨雪水和生活廢水是經雨雪水管道或者下水管道直接排走,沒有得到充分利用。隨著現今社會人們“節約社會、低碳、低排放意識”的增強,我國廣大的城鎮居民用戶也增強了節約用水的意識,人們采取多種方式節約用水,比如:將洗菜、洗衣服等生活廢水積存起來,留待沖廁。但是這種方式比較麻煩,不適合現代快節奏的工作生活方式,且未能充分利用雨雪天的雨雪水。
專利號為CN201020143785.5,名稱為“住宅樓生活廢水及雨雪水回收利用沖廁系統”的專利解決了生活污水再利用比較麻煩,且不能充分利用雨雪水的問題,但是該專利存在一定不足,如上下樓管道之間沒有形成完整的自主貫通,無法自動分配水量;且任何一層樓的水箱溢流管一旦出現堵塞,會造成儲水箱水反流至雨雪水管道,當達到一定程度時雨雪水管道水面高于地漏管道,會導致該層住戶樓面積水,且每層均設置由儲水箱至下水管道的水箱溢流管,管道長,耗材較多,結構復雜,容易造成堵塞,當下水管道堵塞時更會造成下水管道水反流至雨雪水管道,造成下水道內水進入儲水箱并在樓層造成積水。
實用新型內容
本實用新型要解決的技術問題是下水道水容易反流進入儲水箱,提供一種結構簡單,耗材少,防止下水道水反流的非能動嵌入式住宅樓生活廢水及雨雪水聯合沖廁系統。
為解決上述技術問題,本實用新型采用下述技術方案:一種非能動嵌入式住宅樓生活廢水及雨雪水聯合沖廁系統,包括下水管道、雨雪水管道、儲水箱和便池水箱,儲水箱的進水管與雨雪水管道連接,儲水箱的出水管與便池水箱連接,便池水箱的出水管I與下水管道連接,每層樓的下水管道和雨雪水管道之間設有溢流管道,雨雪水管道與儲水箱的進水管連接處設有擋水板,擋水板上設有分水口,分水口設置在進水管和溢流管道之間。
所述的溢流管道上設有單向閥,或者溢流管道與下水管道連接處設有單向活動蓋。
下層樓的儲水箱與上層樓的地漏管道相連。
地漏管道的進水口處設有地漏濾網。
位于樓頂的雨雪水管道進水口處設有管道濾網。
所述的儲水箱內設有消毒藥架。
所述的儲水箱上還設有排污檢修口。
所述的儲水箱上設有備用放水口。
采用上述結構的本實用新型儲水箱與雨雪水管道、地漏管道相連,最后將雨雪水和生活廢水用來沖廁,充分利用了水資源;樓下住戶的儲水箱與樓上用戶的地漏管道(即淋浴、洗衣服后的出水管)連接,能充分利用淋浴及洗衣服的水。本系統集雨雪水、生活廢水的收集為一體,人們如廁后將不再需要完全用寶貴的淡水沖洗廁所,讓生活中的優質雜排水、雨雪水先經人們使用后再流走,既能節約用水、又可減少碳排放及污水排放,利在當代,造福子孫,節省了我國乃至全世界的淡水資源,會產生巨大的社會效益和經濟效益,也會對我國現在開展的海綿化城市建設起到積極的促進作用。
本實用新型在每層樓的下水管道和雨雪水管道中間設置溢流管,防止任何一層有管道堵塞的造成下層積水,在溢流管和下水管道接口處設置單向活動蓋或單向閥防止下水管道水反流至雨污管進而進入儲水箱,結構簡單,使用方便。
本實用新型為非能動,利用重力原理,能夠同時自動收集生活廢水、雨雪水,無需電能、不占用空間、融合使用習慣的聯合沖廁系統;不需要任何電能,避免觸電危險,任何人均可正常使用,且停水停電12小時以內不影響使用。


