申請日2016.05.04
公開(公告)日2016.06.29
IPC分類號B01D24/10; B01D24/46
摘要
本發明公開了一種活性介質水處理系統及其控制方法;钚越橘|水處理系統,包括主控機、進水泵、過濾罐和儲水罐;過濾罐上設置有第一上端口和第一下端口,儲水罐上設置有第二上端口和第二下端口,過濾罐中填充有活性介質顆粒,進水泵與第一上端口連接,第一下端口與第二上端口連接,儲水罐和過濾罐之間還設置有反沖水泵,活性介質顆粒為活化的玻璃過濾介質;過濾罐的第一上端口還設置有反沖回水管,儲水罐中還設置有上過濾擋網,上過濾擋網位于第一上端口的下方,過濾罐的上部還設置有用于沖洗上過濾擋網的清洗端口,清洗端口位于上過濾擋網的下方。實現提高過濾介質反沖再生效率。
權利要求書
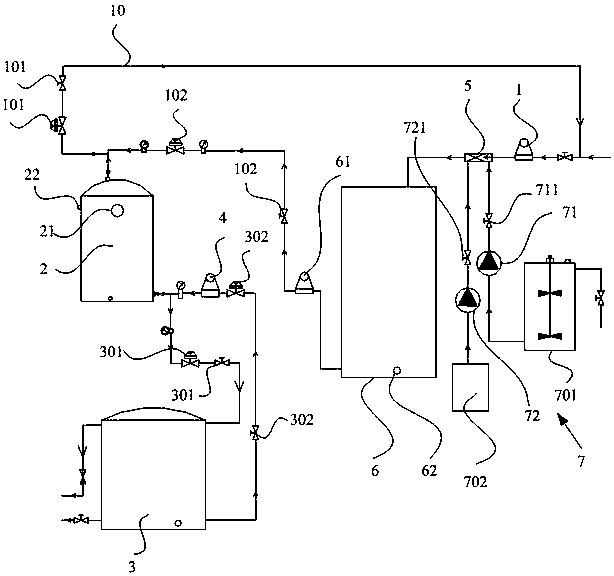
1.一種活性介質水處理系統,其特征在于,包括主控機、進水泵、過濾罐和儲水罐;所述過濾罐上設置有第一上端口和第一下端口,所述儲水罐上設置有第二上端口和第二下端口,所述過濾罐中填充有活性介質顆粒,所述進水泵與所述第一上端口連接,所述第一下端口與所述第二上端口連接,所述儲水罐和所述過濾罐之間還設置有反沖水泵,所述活性介質顆粒為活化的玻璃過濾介質;所述過濾罐的第一上端口還設置有反沖回水管,所述儲水罐中還設置有上過濾擋網,所述上過濾擋網位于所述第一上端口的下方,所述過濾罐的上部還設置有用于沖洗所述上過濾擋網的清洗端口,所述清洗端口位于所述上過濾擋網的下方。
2.根據權利要求1所述的活性介質水處理系統,其特征在于,所述清洗端口通過閥門連接有高壓氣供給設備;或者,所述清洗端口通過閥門與所述反沖水泵的出口連接。
3.根據權利要求1所述的活性介質水處理系統,其特征在于,所述過濾罐的底部設置有下過濾網,所述下過濾網位于所述第一下端口的上方,所述過濾罐中在所述上過濾擋網和所述下過濾網之間形成過濾區域,所述活性介質顆粒位于所述過濾區域中。
4.根據權利要求3所述的活性介質水處理系統,其特征在于,所述過濾罐的內壁設置有多層阻水環,所述阻水環位于所述上過濾擋網和所述下過濾網之間。
5.根據權利要求3所述的活性介質水處理系統,其特征在于,所述上過濾擋網和所述下過濾網的網孔尺寸小于距離最近的所述活性介質顆粒的尺寸。
6.根據權利要求1所述的活性介質水處理系統,其特征在于,還包括預處理裝置,所述預處理裝置連接在所述進水泵和所述過濾罐之間,所述預處理裝置包括靜態混合器和緩沖罐,所述靜態混合器的進口連接所述進水泵,所述靜態混合器的出口連接所述緩沖罐,所述緩沖罐與所述過濾罐之間連接有供水泵。
7.根據權利要求6所述的活性介質水處理系統,其特征在于,所述預處理裝置還包括加藥桶,所述靜態混合器還具有加藥口,所述加藥桶通過加藥水泵與所述靜態混合器的加藥口連接。
8.根據權利要求1所述的活性介質水處理系統,其特征在于,所述主控機上還集成有無線通信模塊。
9.一種活性介質水處理系統的控制方法,其特征在于,采用如權利要求1-8任一所述的活性介質水處理系統,控制方法包括:
污水處理模式:進水泵將污水輸入到過濾罐中,利用過濾罐中的活性介質顆粒對污水的進行過濾處理;
反沖洗模式包括:步驟1、先通過清洗端口向過濾罐中注入清洗介質對上過濾擋網進行預沖洗處理;步驟2、預沖洗處理完畢后,反沖水泵將儲水罐內的水注入到過濾罐底部,對過濾罐中的活性介質顆粒進行水洗。
10.根據權利要求9所述的活性介質水處理系統的控制方法,其特征在于,所述清洗介質為反沖水泵輸送的儲水罐內的水;或者,所述清洗介質為高壓氣體。
說明書
活性介質水處理系統及其控制方法
技術領域
本發明涉及水處理裝置,尤其涉及一種活性介質水處理系統及其控制方法。
背景技術
目前,隨著水資源的日益匱乏,污水處理技術被廣泛的應用于人們日常生活和工業生產中,例如:日常生活用水的凈化處理,工業污水的凈化處理等。中國專利號201520626235.1公開了一種活性介質水處理,主要通過水泵1將污水依次經過和緩沖罐6注入到過濾罐2中,利用過濾罐2中的活性介質顆粒進行污水處理,水被凈化后進入到儲水罐3中進行存儲再利用;同時,在長時間使用后,為了重復利用過濾罐2中的活性介質顆粒,還可以通過反沖水泵4將儲水罐3中的水重新注入到過濾罐2中對活性介質顆粒進行沖洗。但是,在實際使用過程中,對于處理油性污水其粘性較強,反沖洗過程中容易將反沖回水管10處的上過濾擋網堵塞,造成反沖洗不徹底,很難將活性介質顆粒表面的粘性污物清除掉,使得反沖再生效率下降且設備的使用壽命降低。如何設計一種反沖再生效率高并延長使用壽命的污水處理設備是本發明要解決的技術問題。
發明內容
本發明所要解決的技術問題是:提供一種活性介質水處理系統及其控制方法,解決現有技術中水處理設備的污水處理的效率下降且設備的使用壽命降低的缺陷,實現提高活性介質水處理系統的反沖再生效率并延長使用壽命。
本發明提供的技術方案是,一種活性介質水處理系統,包括主控機、進水泵、過濾罐和儲水罐;所述過濾罐上設置有第一上端口和第一下端口,所述儲水罐上設置有第二上端口和第二下端口,所述過濾罐中填充有活性介質顆粒,所述進水泵與所述第一上端口連接,所述第一下端口與所述第二上端口連接,所述儲水罐和所述過濾罐之間還設置有反沖水泵,所述活性介質顆粒為活化的玻璃過濾介質;所述過濾罐的第一上端口還設置有反沖回水管,所述儲水罐中還設置有上過濾擋網,所述上過濾擋網位于所述第一上端口的下方,所述過濾罐的上部還設置有用于沖洗所述上過濾擋網的清洗端口,所述清洗端口位于所述上過濾擋網的下方。
進一步的,所述清洗端口通過閥門連接有高壓氣供給設備;或者,所述清洗端口通過閥門與所述反沖水泵的出口連接。
進一步的,所述過濾罐的底部設置有下過濾網,所述下過濾網位于所述第一下端口的上方,所述過濾罐中在所述上過濾擋網和所述下過濾網之間形成過濾區域,所述活性介質顆粒位于所述過濾區域中。
進一步的,所述過濾罐的內壁設置有多層阻水環,所述阻水環位于所述上過濾擋網和所述下過濾網之間。
進一步的,所述上過濾擋網和所述下過濾網的網孔尺寸小于距離最近的所述活性介質顆粒的尺寸。
進一步的,還包括預處理裝置,所述預處理裝置連接在所述進水泵和所述過濾罐之間,所述預處理裝置包括靜態混合器和緩沖罐,所述靜態混合器的進口連接所述進水泵,所述靜態混合器的出口連接所述緩沖罐,所述緩沖罐與所述過濾罐之間連接有供水泵。
進一步的,所述預處理裝置還包括加藥桶,所述靜態混合器還具有加藥口,所述加藥桶通過加藥水泵與所述靜態混合器的加藥口連接。
進一步的,所述主控機上還集成有無線通信模塊。
本發明還提供一種活性介質水處理系統的控制方法,采用上述活性介質水處理系統,控制方法包括:
污水處理模式:進水泵將污水輸入到過濾罐中,利用過濾罐中的活性介質顆粒對污水的進行過濾處理;
反沖洗模式包括:步驟1、先通過清洗端口向過濾罐中注入清洗介質對上過濾擋網進行預沖洗處理;步驟2、預沖洗處理完畢后,反沖水泵將儲水罐內的水注入到過濾罐底部,對過濾罐中的活性介質顆粒進行水洗。
進一步的,所述清洗介質為反沖水泵輸送的儲水罐內的水;或者,所述清洗介質為高壓氣體。
與現有技術相比,本發明的優點和積極效果是:本發明提供的活性介質水處理系統,通過在過濾罐上設置清洗端口,在反沖洗過程中,可以通過清洗端口對上過濾器以及反沖回水管上的污物進行清理,避免在反沖洗過程中,污物將上部上過濾擋網堵塞,確保反沖洗過程能夠順暢的進行,使得反沖洗產生的污水能夠快速順暢的從反沖回水管中排出,提高反沖洗的質量,實現提高活性介質水處理系統的反沖再生效率并延長使用壽命。



