申請日2014.10.21
公開(公告)日2015.02.25
IPC分類號C02F101/18; C02F9/04
摘要
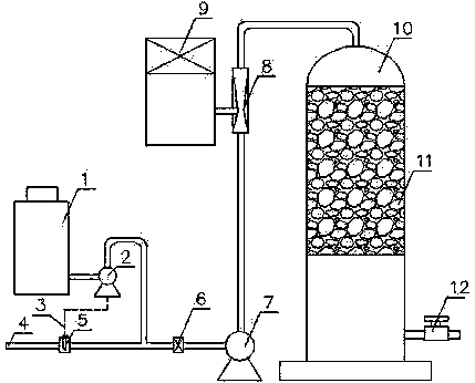
一種處理含氰廢水的裝置,它由含氰廢水進口、堿液投加單元、循環泵、二氧化氯投加器、水射器和反應塔組成。含氰廢水進口、循環泵、水射器和反應塔通過管路依次連接,二氧化氯投加器與水射器的吸入端連接,堿液投加單元設在含氰廢水進口和循環泵之間,堿液投加單元由堿液罐、計量泵、pH值探頭和混合器組成。本實用新型利用二氧化氯能夠在一定的pH值環境下與氰化物徹底反應,達到清除氰化物的目的,在反應塔里采用填料來增大二氧化氯與氰化物的接觸面積,提高了反速率,最終達到徹底清除氰化物的目的。本實用新型結構簡單,各部件結合銜接緊密,操作方便、安全穩定,操作過程為全封閉,不會對環境產生污染。
權利要求書
1.一種處理含氰廢水的裝置,其特征在于:它由含氰廢水進口(4)、堿液投加單元、循環泵(7)、二氧化氯投加器(9)、水射器(8)和反應塔(10)組成,所述含氰廢水進口(4)、循環泵(7)、水射器(8)和反應塔(10)通過管路依次連接,所述二氧化氯投加器(9)與水射器(8)的吸入端連接,所述堿液投加單元設在含氰廢水進口(4)和循環泵(7)之間。
2.根據權利要求1所述處理含氰廢水的裝置,其特征在于:所述堿液投加單元由堿液罐(1)、計量泵(2)、pH值探頭(5)和混合器(6)組成,所述pH值探頭(5)和混合器(6)先后設在含氰廢水進口(4)和循環泵(7)之間的管路上,所述計量泵(2)的一端通過管路與堿液罐(1)連接,所述計量泵(2)的另一端通過管路連接到pH值探頭(5)和混合器(6)之間的管路上,所述計量泵(2)與pH值探頭(5)通過信號線(3)連接。
3.根據權利要求1所述處理含氰廢水的裝置,其特征在于:所述反應塔(10)里裝有填料(11),所述反應塔(10)下端設有排殘閥(12)。
說明書
一種處理含氰廢水的裝置
技術領域
本實用新型涉及一種處理含氰廢水的裝置,屬水處理技術領域。
背景技術
氰化物是化工、制藥等行業的一種重要的生產原料,在電鍍、有機、化工、制藥、選礦、煉焦、造氣、化肥等行業的產品生產過程中,經常會排放出高濃度含氰廢水。該廢水對人體及魚類有劇毒,因此我國污染物排放標準及有關環境質量標準中氰化物的排放及濃度限值規定的極為嚴格。
氰化物對人的毒性的主要機理是:CN-進入人體后便生成氰化氫,氰化氫能迅速地被血漿吸收和輸送,它能與鐵、銅、硫以及某些在生存過程起重要作用的化合物中的關鍵成分相結合,抑制細胞色素氧化酶,使之不能吸收血液中的溶解氧。當這些酶不起作用時,就會導致細胞窒息和死亡。由于人的中樞神經系統需氧量最大,因而它受到的影響也最大,當供氧受到阻礙時,就會引起身體各主要器官活動停止和機體的死亡。氰化氫在體內還可以形成硫氰酸鹽化合物引起慢性中毒,甲狀腺激素生成量的減少在慢性中毒的表現中起重要作用。有關資料介紹,氰化鈉的平均致死量為150 mg,氰化鉀100 mg左右,氰化氫100 mg左右。當排入水中的游離CN-濃度0.15 mg/L~0.11 mg/L時,許多敏感魚類就會致死,濃度在0.12 mg/L以上時,大多數魚類會迅速死亡,另外氰化物又是一種容易降解的特殊化學品,在酸性條件下極易水解成氫氰酸,氫氰酸是無色透明極易揮發的劇毒性氣體,危害周圍環境。因此,含氰廢水必須經過有效處理才能排放。目前常用酸化回收法、化學沉降法和微生物降解法,但是很難從根本上徹底去除氰根。
實用新型內容
本實用新型為解決現在技術中的問題,提供一種處理含氰廢水的裝置,該裝置運用化學氧化法徹底去除水中的氰化物。
本實用新型所述問題是由以下技術方案解決的:一種處理含氰廢水的裝置,它由含氰廢水進口、堿液投加單元、循環泵、二氧化氯投加器、水射器和反應塔組成。所述含氰廢水進口、循環泵、水射器和反應塔通過管路依次連接。所述二氧化氯投加器與水射器的吸入端連接。所述堿液投加單元設在含氰廢水進口和循環泵之間。
上述處理含氰廢水的裝置,所述堿液投加單元由堿液罐、計量泵、pH值探頭和混合器組成。所述pH值探頭和混合器先后設在含氰廢水進口和循環泵之間的管路上。所述計量泵的一端通過管路與堿液罐連接,所述計量泵的另一端通過管路連接到pH值探頭和混合器之間的管路上。所述計量泵與pH值探頭通過信號線連接。
上述處理含氰廢水的裝置,所述反應塔里裝有填料,所述反應塔下端設有排殘閥。
本實用新型利用二氧化氯能夠在一定的pH值環境下與氰化物徹底反應,達到清除氰化物的作用,在反應塔里采用填料來增大二氧化氯與氰化物的接觸面積,提高了反速率,最終達到徹底清除氰化物的目的。
本實用新型結構簡單,各部件結合銜接緊密,操作方便、安全穩定,操作過程為全封閉,不會對環境產生污染。







