公開(公告)日2015.03.11
IPC分類號C02F9/04
摘要
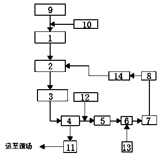
本實用新型公開了一種水電站砂石系統廢水處理及水回收裝置,包括通過管道依次連接的第一反應斜管沉淀池、高位水池、石粉回收預處理池、廢水沉淀池、第二反應斜管沉淀池、蓄水池、加壓泵站和調節水池,所述第一反應斜管沉淀池與水電站管道引水系統連接,第一反應斜管沉淀池與水電站管道引水系統之間設有加藥間,所述廢水沉淀池與廢渣池連接,所述廢水沉淀池和第二反應斜管沉淀池之間設有加藥間,所述蓄水池設有補水泵,所述調節水池與高位水池連接,調節水池與高位水池之間設有加壓泵,本實用新型采用斜管沉淀池提高了沉淀處理能力,增加了沉淀面積,提高了效率;兩次沉淀的廢水分開處理,提高了石粉回收質量。
權利要求書
1.一種水電站砂石系統廢水處理及水回收裝置,其特征在于:包括通過管道依次連接的第一反應斜管沉淀池(1)、高位水池(2)、石粉回收預處理池(3)、廢水沉淀池(4)、第二反應斜管沉淀池(5)、蓄水池(6)、加壓泵站(7)和調節水池(8),所述第一反應斜管沉淀池(1)與水電站管道引水系統(9)連接,第一反應斜管沉淀池(1)與水電站管道引水系統(9)之間設有加藥間(10),所述廢水沉淀池(4)與廢渣池(11)連接,所述廢水沉淀池(4)和第二反應斜管沉淀池(5)之間設有加藥間(12),所述蓄水池(6)設有補水泵(13),所述調節水池(8)與高位水池(2)連接,調節水池(8)與高位水池(2)之間設有加壓泵(14)。
2.根據權利要求1所述的一種水電站砂石系統廢水處理及水回收裝置,其特征在于,所述加藥間(10)為聚合氯化鋁加藥間,所述加藥間(12)為聚丙烯酰胺加藥間。
3.根據權利要求1所述的一種水電站砂石系統廢水處理及水回收裝置,其特征在于,所述廢水沉淀池(4)設置為兩個,廢水沉淀池(4)采用平流式沉淀池。
4.根據權利要求1所述的一種水電站砂石系統廢水處理及水回收裝置,其特征在于,所述第一反應斜管沉淀池(1)和第二反應斜管沉淀池(5)的斜管采用厚度為0.5mm塑料板墊壓成正六角形管,斜管的水平傾角為60°。
說明書
一種水電站砂石系統廢水處理及水回收裝置
技術領域
本實用新型涉及一種水電站污水處理裝置,具體是一種水電站砂石系統廢水處理及水回收裝置。
背景技術
水電站建設中所使用的砂石一般就地取材,在人工砂石料生產加工過程中,砂石料中的泥土雜質是通過用水對砂石料進行沖洗而去除的, 生產用水及廢水排放量均較大, 由于廢水中摻雜大量泥土雜質,需要對廢水進行處理后才能排放,由于生產量大,生產用水多,故而需要設計一種專門針對水電站砂石系統的廢水處理能力強、效率高、成本低且凈化水回用率高的廢水處理及水回收裝置。
實用新型內容
本實用新型的目的在于提供一種廢水處理能力強、效率高、成本低且凈化水回用率高的水電站砂石系統廢水處理及水回收裝置,以解決上述背景技術中提出的問題。
為實現上述目的,本實用新型提供如下技術方案:
一種水電站砂石系統廢水處理及水回收裝置,包括通過管道依次連接的第一反應斜管沉淀池、高位水池、石粉回收預處理池、廢水沉淀池、第二反應斜管沉淀池、蓄水池、加壓泵站和調節水池,所述第一反應斜管沉淀池與水電站管道引水系統連接,第一反應斜管沉淀池與水電站管道引水系統之間設有加藥間,所述廢水沉淀池與廢渣池連接,所述廢水沉淀池和第二反應斜管沉淀池之間設有加藥間,所述蓄水池設有補水泵,所述調節水池與高位水池連接,調節水池與高位水池之間設有加壓泵。
作為本實用新型進一步的方案:所述加藥間為聚合氯化鋁加藥間,所述加藥間為聚丙烯酰胺加藥間。
作為本實用新型再進一步的方案:所述廢水沉淀池設置為兩個,廢水沉淀池采用平流式沉淀池。
作為本實用新型再進一步的方案:所述第一反應斜管沉淀池和第二反應斜管沉淀池的斜管采用厚度為0.5mm塑料板墊壓成正六角形管,斜管的水平傾角為60°。
與現有技術相比,本實用新型的有益效果是:本實用新型設有第一反應斜管沉淀池和第二反應斜管沉淀池,將含泥量較高的廢水分開處理,減輕了后續石粉回收裝置的處理量,提高了石粉回收的質量,同時保證了砂石的質量;采用斜管沉淀池提高了沉淀處理能力,縮短了顆粒沉降距離,從而縮短了沉淀時間,增加了沉淀池的沉淀面積,大大提高了處理效率,通過層層處理后的凈化水經過加壓泵的作用再次回到高水位池,循環利用率高,從而減少了生產用水,降低了水處理成本。







