公布日:2023.11.21
申請日:2023.09.26
分類號:C02F1/44(2023.01)I;C02F1/469(2023.01)I
摘要
本發明公開了一種用于含鹽廢水的低壓高倍濃縮的系統及方法,屬于污水處理技術領域,包括壓力儲罐、高壓泵、循環泵、背壓閥、第一球閥、第二球閥、流量開關、電去離子裝置、高倍濃縮膜系統、第三球閥和
排液泵,第三球閥與排液泵與壓力儲罐相連接,且高壓泵與壓力儲罐相連接,循環泵與高壓泵相連接,背壓閥與循環泵相連接,第一球閥和第二球閥與循環泵相連接。本發明克服了現有技術的不足,通過設置壓力儲罐、高壓泵、循環泵、背壓閥、第一球閥、第二球閥、流量開關、電去離子裝置、高倍濃縮膜系統、第三球閥、排液泵、葉輪、第一斜齒輪和第二斜齒輪等結構之間的相互配合可以有效地降低工作壓力,實現低壓高倍濃縮,從而,提高裝置的適用性。

權利要求書
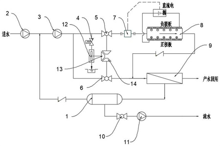
1.一種用于含鹽廢水的低壓高倍濃縮的系統,包括壓力儲罐(1)、高壓泵(2)、循環泵(3)、背壓閥(4)、第一球閥(5)、第二球閥(6)、流量開關(7)、電去離子裝置(8)、高倍濃縮膜系統(9)、第三球閥(10)和排液泵(11),其特征在于:所述第三球閥(10)與排液泵(11)與壓力儲罐(1)相連接,且高壓泵(2)與壓力儲罐(1)相連接,所述循環泵(3)與高壓泵(2)相連接,所述背壓閥(4)與循環泵(3)相連接,所述第一球閥(5)和第二球閥(6)與循環泵(3)相連接,所述第一球閥(5)和第二球閥(6)之間共同安裝有用于機械開關組件,所述流量開關(7)與第一球閥(5)相連接,所述電去離子裝置(8)與流量開關(7)相連接,所述高倍濃縮膜系統(9)與電去離子裝置(8)相連接,所述壓力儲罐(1)與高倍濃縮膜系統(9)相連接,所述壓力儲罐(1)內安裝有用于推動液體運動的推動組件。
2.根據權利要求1所述的一種用于含鹽廢水的低壓高倍濃縮的系統,其特征在于:所述機械開關組件包括轉動連接在背壓閥(4)對應位置上的葉輪(12),所述葉輪(12)上連接有第一斜齒輪(13),所述第一球閥(5)與第二球閥(6)上均連接有第二斜齒輪(14),且第一斜齒輪(13)與第二斜齒輪(14)相嚙合。
3.根據權利要求1所述的一種用于含鹽廢水的低壓高倍濃縮的系統,其特征在于:所述推動組件包括轉動連接在壓力儲罐(1)內側壁上的轉動桿(15),所述轉動桿(15)的桿壁上均勻等距的連接有若干個扇葉(16),所述壓力儲罐(1)兩側對稱的內側壁上均轉動連接有往復絲桿(17),所述往復絲桿(17)的桿壁上螺紋連接有活動塊(18),兩個所述活動塊(18)相向側的一端均鉸接有傳動桿(19),所述傳動桿(19)另一端鉸接有推動板(20),所述推動板(20)滑動連接在壓力儲罐(1)的內底端,所述轉動桿(15)與往復絲桿(17)之間傳動連接。
4.根據權利要求3所述的一種用于含鹽廢水的低壓高倍濃縮的系統,其特征在于:所述轉動桿(15)的桿壁上固定套接有第一錐齒輪(21),所述往復絲桿(17)的上端連接有第二錐齒輪(22),且第一錐齒輪(21)與第二錐齒輪(22)相嚙合。
5.根據權利要求3所述的一種用于含鹽廢水的低壓高倍濃縮的系統,其特征在于:所述壓力儲罐(1)兩側對稱的內側壁上均開設有滑槽,所述滑槽內滑動連接有滑塊(23),所述滑塊(23)的一端連接在活動塊(18)上。
6.根據權利要求5所述的一種用于含鹽廢水的低壓高倍濃縮的系統,其特征在于:所述滑槽內槽壁固定連接有滑桿(24),所述滑桿(24)貫穿滑塊(23)設置,且滑塊(23)滑動連接在滑桿(24)上。
7.根據權利要求3所述的一種用于含鹽廢水的低壓高倍濃縮的系統,其特征在于:所述壓力儲罐(1)內側壁上連接有限位桿(25),所述限位桿(25)貫穿推動板(20)設置,且推動板(20)滑動連接在限位桿(25)上。
8.一種權利要求1-7任一項所述的用于含鹽廢水的低壓高倍濃縮的方法,其特征在于,包括以下步驟:S1:首先,啟動高壓泵(2)和循環泵(3),將濃度水排入到系統內,濃度水會進入到壓力儲罐(1)內,此時,第一球閥(5)處于關閉狀態,第二閥門(6)處于打開狀態,當濃度水進入到高倍濃縮膜系統(9)內后,高倍濃縮膜系統(9)就會對濃度水進行產水,再利用循環泵(3)進行循環,如此濃水的濃度就會上升,系統運行的壓力就會升高,當壓力升高到設定值時,此時,背壓閥(4)就會打開,高壓水流就會沖擊葉輪12,葉輪12就會帶動第一斜齒輪13進行轉動,第一斜齒輪13的轉動就會通過第二斜齒輪14帶動第一球閥5和第二球閥6進行轉動,使第一球閥5打開,第二球閥6關閉,此時,水流就會進入電去離子裝置(8)內;S2:當流量開關(7)檢測到管道有水流過時,就會發出信號,來使電去離子裝置(8)接通電源,來對濃度水進行離子初步脫出,當初步脫出離子的水濃度降低后,將濃度水排入到高倍濃縮膜系統(9)內,高倍濃縮膜系統(9)就會對濃度水進一步進行脫鹽,并且,進行產水外排或回用,來使濃水進行循環,使濃水進行高倍濃縮,當濃水濃度升高到指定位置后,再通過排液泵(11)和第三球閥(10)將加工后的濃度水排出,當壓力降低后,關閉背壓閥(4),通過上述結構可以有效地降低工作壓力,實現低壓高倍濃縮,從而,提高裝置的適用性;S3:將處理后的濃度水排入到壓力儲罐(1)內時,濃度水就會沖擊扇葉(16),扇葉(16)受到沖擊力就會帶動轉動桿(15)進行轉動,轉動桿(15)的轉動就會通過第一錐齒輪(21)和第二錐齒輪(22)來帶動往復絲桿(17)進行轉動,往復絲桿(17)的轉動就會通過螺紋作用來使活動塊(18)做豎直方向的往返運動,活動塊(18)的運動就會通過傳動桿(19)帶動推動板(20)進行運動,來將濃度水向壓力儲罐(1)中心位置進行堆積,方便排液泵(11)將濃度水從壓力儲罐(1)內排出,從而,提高裝置的實用性。
發明內容
針對現有技術的不足,本發明提供了一種用于含鹽廢水的低壓高倍濃縮的系統及方法,克服了現有技術的不足。
為實現上述目的,本發明提供如下技術方案:一種用于含鹽廢水的低壓高倍濃縮的系統,包括壓力儲罐、高壓泵、循環泵、背壓閥、第一球閥、第二球閥、流量開關、電去離子裝置、高倍濃縮膜系統、第三球閥和排液泵,所述第三球閥與排液泵與壓力儲罐相連接,且高壓泵與壓力儲罐相連接,所述循環泵與高壓泵相連接,所述背壓閥與循環泵相連接,所述第一球閥和第二球閥與循環泵相連接,所述第一球閥和第二球閥之間共同安裝有用于機械開關組件,所述流量開關與第一球閥相連接,所述電去離子裝置與流量開關相連接,所述高倍濃縮膜系統與電去離子裝置相連接,所述壓力儲罐與高倍濃縮膜系統相連接,所述壓力儲罐內安裝有用于推動液體運動的推動組件。
通過采用上述技術方案,濃度水會進入到壓力儲罐內,此時,第一球閥處于關閉狀態,第二閥門處于打開狀態,當濃度水進入到高倍濃縮膜系統內后,高倍濃縮膜系統就會對濃度水進行產水,再利用循環泵進行循環,如此濃水的濃度就會上升,系統運行的壓力就會升高,當壓力升高到設定值時,此時,背壓閥就會打開,機械組件就會使第一球閥打開,第二球閥關閉,此時,水流就會進入電去離子裝置內,流量開關檢測到管道有水流過時,就會發出信號,來使電去離子裝置接通電源,來對濃度水進行離子初步脫出,當初步脫出離子的水濃度降低后,將濃度水排入到高倍濃縮膜系統內,高倍濃縮膜系統就會對濃度水進一步進行脫鹽,并且,進行產水外排或回用,來使濃水進行循環,使濃水進行高倍濃縮,當濃水濃度升高到指定位置后,再通過排液泵和第三球閥將加工后的濃度水排出,當壓力降低后,關閉背壓閥,通過上述結構可以有效地降低工作壓力,實現低壓高倍濃縮,從而,提高裝置的適用性。
作為本發明的一種優選技術方案,所述機械開關組件包括轉動連接在背壓閥對應位置上的葉輪,所述葉輪上連接有第一斜齒輪,所述第一球閥與第二球閥上均連接有第二斜齒輪,且第一斜齒輪與第二斜齒輪相嚙合。
通過采用上述技術方案,當背壓閥打開后,高壓水流就會沖擊葉輪,葉輪就會帶動第一斜齒輪進行轉動,第一斜齒輪的轉動就會通過第二斜齒輪帶動第一球閥和第二球閥進行轉動。
作為本發明的一種優選技術方案,所述推動組件包括轉動連接在壓力儲罐內側壁上的轉動桿,所述轉動桿的桿壁上均勻等距的連接有若干個扇葉,所述壓力儲罐兩側對稱的內側壁上均轉動連接有往復絲桿,所述往復絲桿的桿壁上螺紋連接有活動塊,兩個所述活動塊相向側的一端均鉸接有傳動桿,所述傳動桿另一端鉸接有推動板,所述推動板滑動連接在壓力儲罐的內底端,所述轉動桿與往復絲桿之間傳動連接。
通過采用上述技術方案,將處理后的濃度水排入到壓力儲罐內時,濃度水就會沖擊扇葉,扇葉受到沖擊力就會帶動轉動桿進行轉動,轉動桿的轉動就會帶動往復絲桿進行轉動,往復絲桿的轉動就會通過螺紋作用來使活動塊做豎直方向的往返運動,活動塊的運動就會通過傳動桿帶動推動板進行運動,來將濃度水向壓力儲罐中心位置進行堆積,方便排液泵將濃度水從壓力儲罐內排出,從而,提高裝置的實用性
作為本發明的一種優選技術方案,所述轉動桿的桿壁上固定套接有第一錐齒輪,所述往復絲桿的上端連接有第二錐齒輪,且第一錐齒輪與第二錐齒輪相嚙合。
通過采用上述技術方案,轉動桿的轉動就會通過第一錐齒輪和第二錐齒輪來帶動往復絲桿進行轉動。
作為本發明的一種優選技術方案,所述壓力儲罐兩側對稱的內側壁上均開設有滑槽,所述滑槽內滑動連接有滑塊,所述滑塊的一端連接在活動塊上。
通過采用上述技術方案,滑塊對活動塊進行限位,防止活動塊發生轉動。
作為本發明的一種優選技術方案,所述滑槽內槽壁固定連接有滑桿,所述滑桿貫穿滑塊設置,且滑塊滑動連接在滑桿上。
通過采用上述技術方案,防止滑塊從滑槽內脫離。
作為本發明的一種優選技術方案,所述壓力儲罐內側壁上連接有限位桿,所述限位桿貫穿推動板設置,且推動板滑動連接在限位桿上。
通過采用上述技術方案,對推動板進行限位,提高推動板運動時的穩定性。
一種用于含鹽廢水的低壓高倍濃縮的方法,該方法采用于上述中任意一項所述的一種用于含鹽廢水的低壓高倍濃縮的系統及方法,包括以下步驟:
S1:首先,啟動高壓泵和循環泵,將濃度水排入到系統內,濃度水會進入到壓力儲罐內,此時,第一球閥處于關閉狀態,第二閥門處于打開狀態,當濃度水進入到高倍濃縮膜系統內后,高倍濃縮膜系統就會對濃度水進行產水,再利用循環泵進行循環,如此濃水的濃度就會上升,系統運行的壓力就會升高,當壓力升高到設定值時,此時,背壓閥就會打開,高壓水流就會沖擊葉輪,葉輪就會帶動第一斜齒輪進行轉動,第一斜齒輪的轉動就會通過第二斜齒輪帶動第一球閥和第二球閥進行轉動,使第一球閥打開,第二球閥關閉,此時,水流就會進入電去離子裝置內;
S2:當流量開關檢測到管道有水流過時,就會發出信號,來使電去離子裝置接通電源,來對濃度水進行離子初步脫出,當初步脫出離子的水濃度降低后,將濃度水排入到高倍濃縮膜系統內,高倍濃縮膜系統就會對濃度水進一步進行脫鹽,并且,進行產水外排或回用,來使濃水進行循環,使濃水進行高倍濃縮,當濃水濃度升高到指定位置后,再通過排液泵和第三球閥將加工后的濃度水排出,當壓力降低后,關閉背壓閥,通過上述結構可以有效地降低工作壓力,實現低壓高倍濃縮,從而,提高裝置的適用性;
S3:將處理后的濃度水排入到壓力儲罐內時,濃度水就會沖擊扇葉,扇葉受到沖擊力就會帶動轉動桿進行轉動,轉動桿的轉動就會通過第一錐齒輪和第二錐齒輪來帶動往復絲桿進行轉動,往復絲桿的轉動就會通過螺紋作用來使活動塊做豎直方向的往返運動,活動塊的運動就會通過傳動桿帶動推動板進行運動,來將濃度水向壓力儲罐中心位置進行堆積,方便排液泵將濃度水從壓力儲罐內排出,從而,提高裝置的實用性。
與現有技術相比,本發明的有益效果是:
(1)本發明通過設置壓力儲罐、高壓泵、循環泵、背壓閥、第一球閥、第二球閥、流量開關、電去離子裝置、高倍濃縮膜系統、第三球閥、排液泵、葉輪、第一斜齒輪和第二斜齒輪等結構,通過高壓泵和循環泵將濃度水排入到系統內,隨著濃水的濃度上升,系統運行的壓力就會升高,當壓力升高到設定值時,將背壓閥打開,高壓水流就會沖擊葉輪,葉輪就會通過第一斜齒輪和第二斜齒輪帶動第一球閥和第二球閥進行轉動,來將第一球閥和第二球閥關閉,此時,水流就會進入電去離子裝置內,當流量開關檢測到管道有水流過時,就會發出信號,來使電去離子裝置接通電源,來對濃度水進行離子初步脫出,當初步脫出離子的水濃度降低后,將濃度水排入到高倍濃縮膜系統內,高倍濃縮膜系統就會對濃度水進一步進行脫鹽,并且,進行產水外排或回用,來使濃水進行循環,排出的濃度水排入到壓力儲罐內,再通過排液泵和第三球閥將加工后的濃度水排出,當壓力降低后,關閉背壓閥,通過上述結構可以有效地降低工作壓力,實現低壓高倍濃縮,從而,提高裝置的適用性。
(2)本發明通過轉動桿、扇葉、往復絲桿、活動塊、傳動桿、推動板、第一錐齒輪和第二錐齒輪等結構,將處理后的濃度水排入到壓力儲罐內時,濃度水就會沖擊扇葉,扇葉受到沖擊力就會帶動轉動桿進行轉動,轉動桿的轉動就會通過第一錐齒輪和第二錐齒輪來帶動往復絲桿進行轉動,往復絲桿的轉動就會通過螺紋作用來使活動塊做豎直方向的往返運動,活動塊的運動就會通過傳動桿帶動推動板進行運動,來將濃度水向壓力儲罐中心位置進行堆積,方便排液泵將濃度水從壓力儲罐內排出,從而,提高裝置的實用性。
(發明人:徐河民;易鑫榮;陸祺;羅延寶;馮杰)






