公布日:2023.11.17
申請日:2023.07.14
分類號:C02F9/00(2023.01)I;C02F11/145(2019.01)I;C01D3/06(2006.01)I;C01D9/16(2006.01)I;C01D3/14(2006.01)I;C02F1/70(2023.01)N;C02F1/72(2023.01)N;C02F101
/34(2006.01)N;C02F101/36(2006.01)N;C02F101/38(2006.01)N;C02F1/66(2023.01)N;C02F1/52(2023.01)N;C02F1/44(2023.01)N;C02F1/42(2023.01)N;C02F1
/00(2023.01)N;C02F1/20(2023.01)N;C02F1/04(2023.01)N
摘要
本發明涉及廢水處理領域,尤其涉及一種石墨提純高鈣廢水的處理系統及處理方法,本發明所用處理系統包括依次設置的調節單元、離子脫除單元、深度過濾單元和鈉鹽結晶單元,通過對石墨提純高鈣廢水進行分級處理,實現了高鈣廢水的資源化利用,具有較高的經濟效益和環境效益,有效解決了現有技術中利用膜分離回用法處理石墨提純高鈣廢水存在軟化成本較高且更換膜成本高昂,有機物污染產品質量和影響系統運行的技術問題,此外,所得回用水和工業鈉鹽可重復利用,大大降低了石墨提純高鈣廢水的處理成本,本發明對于石墨提純高鈣廢水的處理操作簡便,成本低廉,為處理石墨提純高鈣廢水提供了新思路。

權利要求書
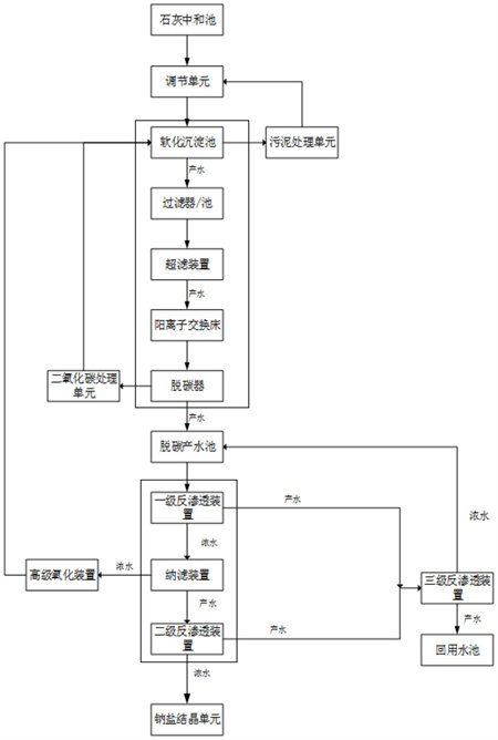
1.一種石墨提純高鈣廢水的處理系統,其特征在于:所述處理系統包括依次設置的調節單元、離子脫除單元、深度過濾單元和鈉鹽結晶單元;所述離子脫除單元包括:依次連接的軟化沉淀池、過濾裝置、超濾裝置、陽離子交換床和脫碳器;其中,向所述軟化沉淀池加入沉淀劑形成鈣鹽沉淀,依次經所述過濾裝置和超濾裝置去除鈣鹽沉淀和懸浮物,所得濾液依次經陽離子交換床和脫碳器脫除鈣鎂離子和含碳陰離子,脫碳產水進入脫碳產水池;所述深度過濾單元包括:與脫碳產水池連通的一級反滲透裝置、納濾裝置和二級反滲透裝置;其中,所述一級反滲透裝置用于脫鹽至一級滲透濃水側,一級滲透濃水經納濾裝置截留其中的二價及多價離子至納濾濃水側,納濾濃水分別進入高級氧化裝置和二級反滲透裝置,氧化產水回套至軟化沉淀池工序,二級反滲透濃水進入鈉鹽結晶單元,在所述鈉鹽結晶單元依次回收氯化鈉和硝酸鈉。
2.如權利要求1所述的石墨提純高鈣廢水的處理系統,其特征在于:所述鈉鹽結晶單元包括依次串聯連接的氯化鈉蒸發結晶裝置和硝酸鈉蒸發結晶裝置;其中,二級反滲透濃水依次進入氯化鈉蒸發結晶裝置和硝酸鈉蒸發結晶裝置,析出回收氯化鈉和硝酸鈉。
3.如權利要求1所述的石墨提純高鈣廢水的處理系統,其特征在于:所述處理系統還包括污泥處理單元,所述污泥處理單元包括依次連接的污泥處理池、污泥脫水機和廢水收集池;其中,所述污泥處理池與所述軟化沉淀池連接,用于收集和存儲所述鈣鹽沉淀;所述鈣鹽沉淀經污泥脫水劑脫水,得鈣鹽和脫水混合液;所述脫水混合液進入所述廢水收集池,再回套至所述調節單元進行處理。
4.如權利要求1所述的石墨提純高鈣廢水的處理系統,其特征在于:所述軟化沉淀池包括依次連接的第一軟化沉淀池和第二軟化沉淀池;其中,在所述第一軟化沉淀池加入硫酸鹽沉淀劑,形成硫酸鈣沉淀,上清液進入所述第二軟化沉淀池,在所述第二軟化沉淀池中加入碳酸鹽沉淀劑,形成碳酸鈣沉淀,上清液進入過濾器進行后續處理。
5.如權利要求1所述的石墨提純高鈣廢水的處理系統,其特征在于:所述深度過濾單元中的一級反滲透產水以及二級反滲透產水合并連接至三級反滲透裝置;其中,經所述三級反滲透裝置處理的三級反滲透濃水回套至脫碳產水池工序。
6.如權利要求1所述的石墨提純高鈣廢水的處理系統,其特征在于:所述處理系統還包括二氧化碳處理單元,所述二氧化碳處理單元與脫碳器相連,包括依次連接的堿性反應池和過濾池;其中,經堿性反應池反應和過濾池處理后的濾液回套至軟化沉淀池工序。
7.一種石墨提純高鈣廢水的處理方法,其特征在于:包括如下步驟:步驟一、將高鈣廢水經石灰中和后進入調節單元進行處理,得廢水混合液;步驟二、將所述廢水混合液流經軟化沉淀池,調節pH為10-11.5,向所述軟化沉淀池加入沉淀劑,將軟化產水經過濾器和超濾裝置進行固液分離,得超濾產水;步驟三、將所述超濾產水流經陽離子交換床和脫碳器,得脫碳產水;步驟四、將所述脫碳產水經一級反滲透裝置進行脫鹽處理,得一級反滲透濃水和一級反滲透產水,所述一級反滲透濃水經納濾裝置納濾后,得納濾濃水和納濾產水;所述納濾濃水進入高級氧化裝置進行氧化,所得氧化產水回套至軟化沉淀池工序,所述納濾產水流入二級反滲透裝置,得二級反滲透濃水和二級反滲透產水;步驟五、將所述二級反滲透濃水經鈉鹽結晶單元處理,得氯化鈉和硝酸鈉。
8.如權利要求7所述的石墨提純高鈣廢水的處理方法,其特征在于:步驟二中,向所述第一軟化沉淀池加入硫酸鹽沉淀劑,形成硫酸鈣沉淀,上清液進入所述第二軟化沉淀池,在所述第二軟化沉淀池中加入碳酸鹽沉淀劑,形成碳酸鈣沉淀,上清液進入過濾器進行后續處理;和/或步驟二中,所述軟化沉淀池所得鈣鹽沉淀進入污泥處理池中,經污泥脫水劑脫水,得鈣鹽和脫水混合液;所述脫水混合液進入所述廢水收集池,再回套至所述調節單元進行處理。
9.如權利要求7所述的石墨提純高鈣廢水的處理方法,其特征在于:步驟三中,所述脫碳器脫除的二氧化碳進入二氧化碳處理單元,經堿性反應池反應后得碳酸鹽溶液,再經過濾池過濾,所得碳酸鹽濾液回套至軟化沉淀池工序;和/或步驟四中,所述一級滲透產水和二級反滲透產水合并進入三級反滲透裝置中進行處理,其中,三級反滲透濃水回套至脫碳產水池工序,與脫碳產水合并處理,收集三級反滲透產水,得回用水。
10.如權利要求7所述的石墨提純高鈣廢水的處理方法,其特征在于:步驟五中,所述二級反滲透濃水依次進入氯化鈉蒸發結晶裝置和硝酸鈉蒸發結晶裝置,分別回收氯化鈉和硝酸鈉。
發明內容
針對現有技術中,利用膜分離回用法處理石墨提純高鈣廢水存在軟化成本較高且更換膜成本高昂,有機物富集污染產品質量和影響系統運行的技術問題,本發明提供了一種石墨提純高鈣廢水的處理系統及處理方法,通過對石墨提純高鈣廢水進行分級處理,實現了高鈣廢水的資源化利用,具有較高的經濟效益和環境效益,經過離子脫除單元的有效處理后,廢水中易導致膜結垢的陰陽離子含量大大降低,有效緩解了后續進行膜分離處理的壓力,配合深度過濾單元以最低的藥劑成本達到最佳的鈣離子軟化成果,且所得回用水可重復利用,降低了石墨提純高鈣廢水的處理成本,操作簡便,為處理石墨提純高鈣廢水提供了新思路。
總的來說,為達到上述目的,本發明提供了以下技術方案:
本發明第一方面提供了一種石墨提純高鈣廢水的處理系統,所述處理系統包括依次設置的調節單元、離子脫除單元、深度過濾單元和鈉鹽結晶單元;
所述離子脫除單元包括:依次連接的軟化沉淀池、過濾裝置、超濾裝置、陽離子交換床和脫碳器;其中,向所述軟化沉淀池加入沉淀劑形成鈣鹽沉淀,依次經所述過濾裝置和超濾裝置去除鈣鹽沉淀和懸浮物,所得濾液依次經陽離子交換床和脫碳器脫除鈣鎂離子和含碳陰離子,脫碳產水進入脫碳產水池;
所述深度過濾單元包括:與脫碳產水池連通的一級反滲透裝置、納濾裝置和二級反滲透裝置;其中,所述一級反滲透裝置用于脫鹽至一級滲透濃水側,一級滲透濃水經納濾裝置截留其中的二價及多價離子至納濾濃水側,納濾濃水分別進入高級氧化裝置和二級反滲透裝置,氧化產水回套至軟化沉淀池工序,二級反滲透濃水進入鈉鹽結晶單元,在所述鈉鹽結晶單元依次回收氯化鈉和硝酸鈉。
相比于現有技術,本發明提供了一種石墨提純高鈣廢水的處理系統及處理方法,其中,所述高鈣廢水經石灰中和后,取廢水上清液輸送至調節池,在調節池內進行均質后,輸送至軟化沉淀池中,同時向軟化沉淀中投加沉淀劑,會與水中鈣離子生成鈣鹽沉淀,所得鈣鹽沉淀經過脫水處理后出售或妥善處置,實現資源的回收利用,廢水經過軟化處理后,水中的鈣離子濃度大幅降低,軟化沉淀池所得上清液依次經過濾器/池和超濾裝置,可將水中的懸浮物等截流,再經陽離子交換床徹底去除水中剩余的鈣鎂離子,陽離子交換床出水進入脫碳器脫除水中的碳酸根和碳酸氫根,此時廢水中的結垢陽離子幾乎為零,結垢陰離子中的碳酸根含量也是極低,有效避免了后續單元結垢問題。
除去結垢離子后的廢水經一級反滲透和納濾處理,可將廢水中的二價硫酸根離子和多價離子被納濾截留在濃水測,從而保證后續結晶析出的鈉鹽的純度,納濾濃水輸送至高級氧化裝置,在高級氧化裝置內廢水中的有機物被氧化劑氧化成二氧化碳和水,高級氧化出水輸送至軟化沉淀池循環處理,含高濃度硫酸根離子和少量鈣離子的濃水回到軟化沉淀池,循環利用濃水中的硫酸根離子除鈣離子,可減少沉淀劑的投加量,進而節省軟化藥劑消耗。納濾產水被輸送到二級反滲透裝置,經濃縮、脫鹽和結晶蒸發后回收高純度鈉鹽,實現了酸根離子的回收利用。
綜上,采用本發明的技術方案,不僅有效解決了石墨提純高鈣廢水會導致反滲透濃縮膜結垢,軟化成本較高,有機物濃縮污染和影響產品質量和系統運行,且更換膜成本高昂的技術問題影響膜使用壽命,更換膜提高處理成本的技術問題,同時實現了對鈉鹽和鈣鹽的回收,具有較高的經濟效益。
優選的,所述鈉鹽結晶單元包括依次串聯連接的氯化鈉蒸發結晶裝置和硝酸鈉蒸發結晶裝置;其中,二級反滲透濃水依次進入氯化鈉蒸發結晶裝置和硝酸鈉蒸發結晶裝置,析出回收氯化鈉和硝酸鈉。
優選的,所述處理系統還包括污泥處理單元,所述污泥處理單元包括依次連接的污泥處理池、污泥脫水機和廢水收集池;其中,所述污泥處理池與所述軟化沉淀池連接,用于收集和存儲所述鈣鹽沉淀;所述鈣鹽沉淀經污泥脫水劑脫水,得鈣鹽和脫水混合液;所述脫水混合液進入所述廢水收集池,再回套至所述調節單元進行處理。
優選的,所述軟化沉淀池包括依次連接的第一軟化沉淀池和第二軟化沉淀池;其中,在所述第一軟化沉淀池加入硫酸鹽沉淀劑,形成硫酸鈣沉淀,上清液進入所述第二軟化沉淀池,在所述第二軟化沉淀池中加入碳酸鹽沉淀劑,形成碳酸鈣沉淀,上清液進入過濾器進行后續處理。
優選的,所述深度過濾單元中的一級反滲透產水以及二級反滲透產水合并連接至三級反滲透裝置;其中,經所述三級反滲透裝置處理的三級反滲透濃水回套至脫碳產水池工序。
優選的,所述處理系統還包括二氧化碳處理單元,所述二氧化碳處理單元與脫碳器相連,包括依次連接的堿性反應池和過濾池;其中,經堿性反應池反應和過濾池處理后的濾液回套至軟化沉淀池工序。
優選的,所述高級氧化裝置為直徑為1.3m-1.7m的催化氧化塔。
本發明第二方面提供了一種石墨提純所產高鈣廢水的處理方法,包括如下步驟:
步驟一、將高鈣廢水經石灰中和后進入調節單元進行處理,得廢水混合液;
步驟二、將所述廢水混合液流經軟化沉淀池,調節pH為10-11.5,向所述軟化沉淀池加入沉淀劑,將軟化產水經過濾器和超濾裝置進行固液分離,得超濾產水;
步驟三、將所述超濾產水流經陽離子交換床和脫碳器,得脫碳產水;
步驟四、將所述脫碳產水經一級反滲透裝置進行脫鹽處理,得一級反滲透濃水和一級反滲透產水,所述一級反滲透濃水經納濾裝置納濾后,得納濾濃水和納濾產水;所述納濾濃水進入高級氧化裝置進行氧化,所得氧化產水回套至軟化沉淀池工序,所述納濾產水流入二級反滲透裝置,得二級反滲透濃水和二級反滲透產水;
步驟五、將所述二級反滲透濃水經鈉鹽結晶單元處理,得氯化鈉和硝酸鈉。
優選的,步驟二中,向所述第一軟化沉淀池加入硫酸鹽沉淀劑,形成硫酸鈣沉淀,上清液進入所述第二軟化沉淀池,在所述第二軟化沉淀池中加入碳酸鹽沉淀劑,形成碳酸鈣沉淀,上清液進入過濾器進行后續處理。
優選的,步驟二中,所述軟化沉淀池所得鈣鹽沉淀進入污泥處理池中,經污泥脫水劑脫水,得鈣鹽和脫水混合液;所述脫水混合液進入所述廢水收集池,再回套至所述調節單元進行處理。
優選的,步驟二中,所述沉淀劑的用量為廢水質量的百分之15%-40%。
優選的,步驟二中,所述軟化沉淀的反應時間為20min-40min。
優選的,步驟三中,所述脫碳器脫除的二氧化碳進入二氧化碳處理單元,經堿性反應池反應后得碳酸鹽溶液,再經過濾池過濾,所得碳酸鹽濾液回套至軟化沉淀池工序。
優選的,步驟四中,所述一級滲透產水和二級反滲透產水合并進入三級反滲透裝置中進行處理,其中,三級反滲透濃水回套至脫碳產水池工序,與脫碳產水合并處理,收集三級反滲透產水,得回用水。
進一步優選的,所述回用水的TDS≤100mg/L,COD<5mg/L,pH為6-9,TN≤10mg/L。
優選的,步驟四中,所述高級氧化裝置中所用的氧化劑為質量濃度為25%-35%的過氧化氫溶液。
優選的,步驟五中,所述二級反滲透濃水依次進入氯化鈉蒸發結晶裝置和硝酸鈉蒸發結晶裝置,分別回收氯化鈉和硝酸鈉。
優選的,步驟五中,所得氯化鈉純度≥99%,所得硝酸鈉純度≥99%。
本發明提供了一種石墨提純高鈣廢水的處理系統和處理方法,其中,所述處理系統包括依次連接的調節單元、離子脫除單元、深度過濾單元和鈉鹽結晶單元,通過對高鈣廢水進行分級處理,有效解決了現有技術中,利用膜分離回用法處理石墨提純高鈣廢水存在軟化成本較高且更換膜成本高昂,有機物污染產品質量和影響系統運行的技術問題,實現了高鈣廢水的資源化利用,具有較高的經濟效益和環境效益,為處理石墨提純高鈣廢水提供了新思路。
(發明人:李偉;王維;張寶庫;李立敏;劉東旭;王允周)






