公布日:2023.11.10
申請日:2023.08.03
分類號:C02F9/00(2023.01)I;C02F101/34(2006.01)N;C02F103/38(2006.01)N;C02F1/66(2023.01)N;C02F1/467(2023.01)N;C02F1/32(2023.01)N;C02F1/72(2023.01)N;
C02F1/52(2023.01)N;C02F1/00(2023.01)N
摘要
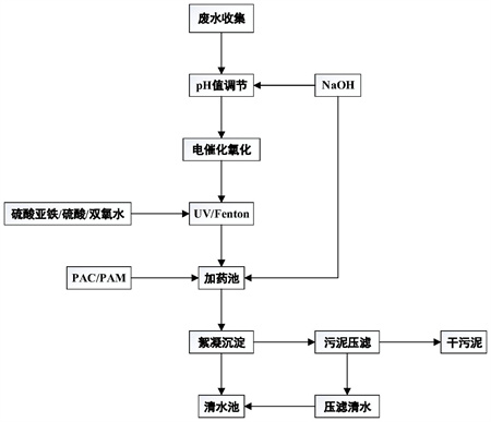
本發明公開了一種用于DMMn生產廢水污染物的降解方法及設備,所述方法包括以下步驟,a、廢水收集:收集廢水,曝氣條件下調節pH;b、電催化氧化:將廢水于電解池中電解;c、UV/Fenton處理:將廢水排放至UV/Fenton反應容器中,開啟UV燈,加入硫酸亞鐵,調節pH,加入雙氧水,停留;d、絮凝沉淀:將廢水排放至加藥池,曝氣條件下,加入PAC,加入PAM后停止曝氣,調節pH,將廢水排放至沉淀池,停留,上清液排入清水池,下部污泥排入壓濾機進行壓濾。所述設備包括廢水收集系統、電催化氧化系統、UV/Fenton處理系統和絮凝沉淀系統。本發明快速、高效、低成本又不在DMMn生產廢水中引入其它雜質。

權利要求書
1.一種用于DMMn生產廢水污染物的降解方法,其特征在于:包括以下步驟,a、廢水收集:將廢水收集于收集池中,于曝氣條件下以NaOH將廢水pH調節至9-14;b、電催化氧化:將廢水于電解池中電解,至氧化還原電位值為100-500mV時,關閉電源,測定COD值;c、UV/Fenton處理:將廢水排放至UV/Fenton反應容器中,開啟UV燈,根據COD值和廢水體積計算硫酸亞鐵和雙氧水的用量,加入硫酸亞鐵,以H2SO4將pH調節至1-7,加入雙氧水,廢水于UV/Fenton反應容器中停留0.5-10h;d、絮凝沉淀:將廢水排放至加藥池,于曝氣條件下,加入PAC,加入PAM后停止曝氣,以NaOH將廢水pH調節至5-12,將廢水排放至沉淀池,廢水于沉淀池中停留1-10h,上清液排入清水池,下部污泥排入壓濾機進行壓濾。
2.根據權利要求1所述的用于DMMn生產廢水污染物的降解方法,其特征在于:所述步驟b為,電催化氧化:將廢水于電解池中電解,至氧化還原電位值為低于200mV時,關閉電源,測定COD值。
3.根據權利要求1所述的用于DMMn生產廢水污染物的降解方法,其特征在于:步驟c中,所述硫酸亞鐵為FeSO4·7H2O,所述FeSO4·7H2O用量的計算公式為:m=p×COD,式中,m的單位為kg/t,COD值的單位為g/L,p的取值范圍為0.09-3.5。
4.根據權利要求3所述的用于DMMn生產廢水污染物的降解方法,其特征在于:步驟c中,所述p的取值范圍為0.09-1.7。
5.根據權利要求1或3所述的用于DMMn生產廢水污染物的降解方法,其特征在于:步驟c中,所述雙氧水為質量百分比為27%的雙氧水,所述27%的雙氧水的用量的計算公式為:V=x×COD,式中,V的單位為L/t,COD值的單位為g/L,x的取值范圍為3-20。
6.根據權利要求5所述的用于DMMn生產廢水污染物的降解方法,其特征在于:步驟c中,所述x的取值范圍為5-10。
7.根據權利要求1所述的用于DMMn生產廢水污染物的降解方法,其特征在于:步驟c中,所述廢水于UV/Fenton反應容器中停留0.5-2h。
8.根據權利要求1所述的用于DMMn生產廢水污染物的降解方法,其特征在于:步驟d中,所述壓濾機壓濾出的清水排放至所述清水池。
9.根據權利要求1所述的用于DMMn生產廢水污染物的降解方法,其特征在于:所述廢水為以煤為原料生產DMMn過程中水回用的膜濃水。
10.一種用于DMMn生產廢水污染物的降解設備,其特征在于:包括廢水收集系統、電催化氧化系統、UV/Fenton處理系統和絮凝沉淀系統;所述廢水收集系統包括收集池、pH值調節池,所述pH值調節池內設有曝氣裝置;所述電催化氧化系統包括直流電源、電解池、氧化還原電位控制器和中間池;所述UV/Fenton處理系統包括UV燈和UV/Fenton反應容器;所述絮凝系統包括加藥池、沉淀池、清水池和污泥壓濾機。
發明內容
本發明的目的,在于提供了一種用于DMMn生產廢水污染物的降解方法及設備。本發明快速、高效、低成本又不在DMMn生產廢水中引入其它雜質。
本發明的技術方案:一種用于DMMn生產廢水污染物的降解方法,包括以下步驟,
a、廢水收集:將廢水收集于收集池中,于曝氣條件下以NaOH將廢水pH調節至9-14;
b、電催化氧化:將廢水于電解池中電解,至氧化還原電位值為100-500mV時,關閉電源,測定COD值;
c、UV/Fenton處理:將廢水排放至UV/Fenton反應容器中,開啟UV燈,根據COD值和廢水體積計算硫酸亞鐵和雙氧水的用量,加入硫酸亞鐵,以H2SO4將pH調節至1-7,加入雙氧水,廢水于UV/Fenton反應容器中停留0.5-10h;
d、絮凝沉淀:將廢水排放至加藥池,于曝氣條件下,加入PAC(聚合氯化鋁,PolyAluminumChloride),加入PAM(聚丙烯酰胺,Polyacrylamide)后停止曝氣,以NaOH將廢水pH調節至5-12,將廢水排放至沉淀池,廢水于沉淀池中停留1-10h,上清液排入清水池,下部污泥排入壓濾機進行壓濾。
前述的用于DMMn生產廢水污染物的降解方法中,所述步驟b為,電催化氧化:將廢水于電解池中電解,至氧化還原電位值為低于200mV時,關閉電源,測定COD值。
前述的用于DMMn生產廢水污染物的降解方法中,步驟c中,所述硫酸亞鐵為FeSO4·7H2O,所述FeSO4·7H2O用量的計算公式為:m=p×COD,式中,m的單位為kg/t,COD值的單位為g/L,p的取值范圍為0.09-3.5。
前述的用于DMMn生產廢水污染物的降解方法中,步驟c中,所述p的取值范圍為0.09-1.7。
在前述的用于DMMn生產廢水污染物的降解方法中,步驟c中,所述雙氧水為質量百分比為27%的雙氧水,所述27%的雙氧水的用量的計算公式為:V=x×COD,式中,V的單位為L/t,COD值的單位為g/L,x的取值范圍為3-20。
前述的用于DMMn生產廢水污染物的降解方法中,步驟c中,所述x的取值范圍為5-10。
在前述的用于DMMn生產廢水污染物的降解方法中,步驟c中,所述廢水于UV/Fenton反應容器中停留0.5-2h。
前述的用于DMMn生產廢水污染物的降解方法中,步驟d中,所述壓濾機壓濾后的干污泥另行處理,所述壓濾機壓濾出的清水排放至所述清水池。
前述的用于DMMn生產廢水污染物的降解方法中,所述廢水為以煤為原料生產DMMn過程中水回用的膜濃水。
前述的用于DMMn生產廢水污染物的降解方法中,所述PAC和PAM的用量為常規用量。
前述的用于DMMn生產廢水污染物的降解方法中,所述清水池中的水,經過分析測試,清水池中水的各項污染物指標已經滿足企業對于蒸發器進水之前COD值降低幅度的要求。并且廢水經處理后色度接近1,基本無色。
一種用于DMMn生產廢水污染物的降解設備,包括廢水收集系統、電催化氧化系統、UV/Fenton處理系統和絮凝沉淀系統;所述廢水收集系統包括收集池、pH值調節池,所述pH值調節池內設有曝氣裝置;所述電催化氧化系統包括直流電源、電解池、氧化還原電位控制器和中間池;所述UV/Fenton處理系統包括UV燈和UV/Fenton反應容器;所述絮凝系統包括加藥池、沉淀池、清水池和污泥壓濾機,所述加藥池內設有曝氣裝置。
前述的用于DMMn生產廢水污染物的降解設備中,廢水電催化氧化后,排放至中間池,后排放至UV/Fenton反應容器。
與現有技術比較,本發明的有益效果在于:
(1)電催化氧化過程中巧妙的利用了廢水中所含有的高濃度的Cl-及SO42-,因而避免了電催化氧化過程中額外投加催化劑產生的成本。高含量的無機鹽提高了廢水的電導率,因而降低了電催化氧化過程中的電能消耗;
(2)電催化氧化方法的使用,對廢水中的NH4+也可以起到很好的降解作用,在電催化氧化過程中NH4+轉變成了無毒無害的N2。降低廢水中氨氮含量的同時提高了后續回收鹽的純度,同時也降低了蒸發出的廢水中氨氮的含量;
(3)由于使用了UV/Fenton的方法,一方面對DMMn生產廢水中有機污染物具有高效、快速的降解特性,另一方面也降低了廢水中硫酸亞鐵的投加量,進而降低了最終產生的污泥量;
(4)使用UV/Fenton法處理以后,廢水在電催化氧化過程中產生的余氯以及其他有機氯都會被氧化或者還原除去,因而有利于后續蒸發后廢水的其它處理;
(5)UV/Fenton法的應用在廢水中僅僅增加了Na+、Cl-和SO42-,而廢水中原本就有這些離子。這些無機離子的引入不會導致蒸發后回收硫酸鈉和氯化鈉的損失或者純度降低;
(6)按照企業回收產品的要求,原水的色度須在20~30之間,蒸發之前的廢水需進行脫色處理。經過處理后的廢水,要求色度不超過10。否則,最終回收得到的氯化鈉或者硫酸鈉就會有顏色,進而影響回收產品的價格。經過上述本發明的方法處理之后,廢水的色度接近1,也就是基本上是無色的。完全可以滿足廠家對于最終處理后廢水的色度不高于10的要求。
本發明采用電催化氧化法與UV/Fenton法相結合的方法,經本發明處理的廢水,COD值大幅降低,色度可接近1,基本無色。既滿足了企業對于蒸發器進水COD值降低和色度范圍的要求,又具有高效、快速及低成本的特點,且對后續蒸發成品不引入雜質。本發明組合工藝的引入提供了一種DMMn生產廢水中水回用產生的膜濃水蒸發前的高效、快速及低成本的預處理方法。本發明的方法可以在降低DMMn生產廢水污染的同時又不在DMMn生產廢水中引入其它雜質。
(發明人:衡云華;康佑軍;徐偉姍;王輝;羅錦烽;莫煦建)






