公布日:2024.05.03
申請日:2023.12.26
分類號:B01D53/40(2006.01)I;B01D53/52(2006.01)I;B01D53/78(2006.01)I;B01D53/04(2006.01)I;C02F1/66(2023.01)I
摘要
本發明適用于硫酸鈦白排污處理技術領域,提供了一種硫酸鈦白污水異味祛除裝置,包括依次連通的用于收集硫酸鈦白污水的污水池、用于中和污水的裝載有石灰乳的中和池、用于預處理污水中和產生的可溶性氣體的噴淋裝置和用于分離污水和氣體的氣液分離裝置,所述噴淋裝置通過設有循環泵的管路與污水池連通,所述氣液分離裝置與所述污水池相連通。本方案提供的硫酸鈦白污水異味祛除裝置采用吸附半月筒和檢修半月筒內可轉動的活性炭吸附機構,在使用維護時,設備只需進行短暫的停機即可再次使用,人們在檢修半月筒進行日常維護即可,操作過程中設備停機時間短,對異味的處理較為連貫,提高了處理效率。

權利要求書
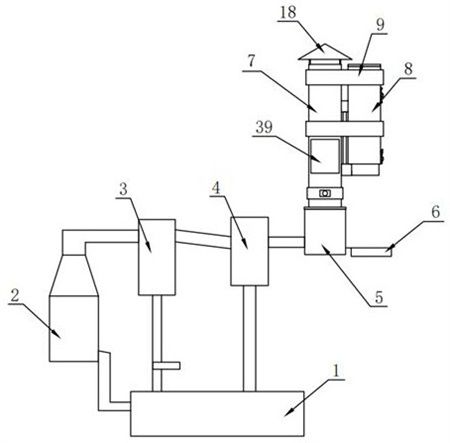
1.一種硫酸鈦白污水異味祛除裝置,包括:依次連通的用于收集硫酸鈦白污水的污水池、用于中和污水的裝載有石灰乳的中和池、用于預處理污水中和產生的可溶性氣體的噴淋裝置和用于分離污水和氣體的氣液分離裝置,所述噴淋裝置通過設有循環泵的管路與污水池連通,所述氣液分離裝置與所述污水池相連通,所述氣液分離裝置的輸出端連通有堿液吸收裝置,所述堿液吸收裝置連通有抽氣風機,其特征在于:所述堿液吸收裝置的頂部連通有吸附半月筒,所述吸附半月筒的側邊設有檢修半月筒,所述吸附半月筒和檢修半月筒采用箍套固定,所述吸附半月筒和檢修半月筒上設有用于吸附異味的可轉換的活性炭吸附機構。
2.如權利要求1所述的硫酸鈦白污水異味祛除裝置,其特征在于,所述吸附半月筒和檢修半月筒分別包括圓弧面和直徑面,所述吸附半月筒的直徑面和檢修半月筒的直徑面相對且開設有轉換口,兩個所述轉換口內轉動安裝有連接板,所述連接板的兩側均轉動安裝有容納框,兩個所述容納框分別位于所述吸附半月筒和檢修半月筒內,每個所述容納框內均可拆卸安裝有兩個上下間隔平行分布的網蓋,兩個網蓋之間填充有活性炭粒。
3.如權利要求2所述的硫酸鈦白污水異味祛除裝置,其特征在于,所述連接板和兩個容納框構成一個正圓,且可沿所述吸附半月筒和檢修半月筒上的轉換口轉動進行換向。
4.如權利要求3所述的硫酸鈦白污水異味祛除裝置,其特征在于,所述吸附半月筒內固定安裝有兩個上下間隔分布的隔離網,兩個所述隔離網位于所述容納框的下方,兩個所述隔離網之間填充有粗濾介質。
5.如權利要求2所述的硫酸鈦白污水異味祛除裝置,其特征在于,所述吸附半月筒的上下兩端均為開口,所述檢修半月筒的頂部為開口,所述吸附半月筒的下方設有單向閥,所述吸附半月筒的頂部固定安裝有遮擋蓋。
6.如權利要求2所述的硫酸鈦白污水異味祛除裝置,其特征在于,所述檢修半月筒的頂部可拆卸安裝有封蓋,所述檢修半月筒的側邊可拆卸安裝有檢修口封閉板和排料口封閉板,所述檢修口封閉板與所述容納框對應設置,所述排料口封閉板位于所述檢修半月筒的下方。
7.如權利要求2所述的硫酸鈦白污水異味祛除裝置,其特征在于,所述吸附半月筒和檢修半月筒的底部固定安裝有裝配殼,所述裝配殼上轉動安裝有轉換軸,所述轉換軸的頂端與所述連接板的底部固定連接。
8.如權利要求7所述的硫酸鈦白污水異味祛除裝置,其特征在于,所述檢修半月筒的底部固定安裝有電機的減速機,所述減速機的輸入軸與所述電機的輸出軸固定連接,所述減速機的輸出軸延伸至所述裝配殼內,所述減速機的輸出軸與所述轉換軸上均固定安裝有錐形齒輪,兩個所述錐形齒輪相嚙合。
發明內容
本發明提供一種硫酸鈦白污水異味祛除裝置,旨在解決目前在更換活性炭時需要較長時間關閉設備,使得對異味處理工作不連貫,影響了處理效率的問題。
本發明是這樣實現的,一種硫酸鈦白污水異味祛除裝置,包括:依次連通的用于收集硫酸鈦白污水的污水池、用于中和污水的裝載有石灰乳的中和池、用于預處理污水中和產生的可溶性氣體的噴淋裝置和用于分離污水和氣體的氣液分離裝置,所述噴淋裝置通過設有循環泵的管路與污水池連通,所述氣液分離裝置與所述污水池相連通,所述氣液分離裝置的輸出端連通有堿液吸收裝置,所述堿液吸收裝置連通有抽氣風機,所述堿液吸收裝置的頂部連通有吸附半月筒,所述吸附半月筒的側邊設有檢修半月筒,所述吸附半月筒和檢修半月筒采用箍套固定,所述吸附半月筒和檢修半月筒上設有用于吸附異味的可轉換的活性炭吸附機構。
優選地,所述吸附半月筒和檢修半月筒分別包括圓弧面和直徑面,所述吸附半月筒的直徑面和檢修半月筒的直徑面相對且開設有轉換口,兩個所述轉換口內轉動安裝有連接板,所述連接板的兩側均轉動安裝有容納框,兩個所述容納框分別位于所述吸附半月筒和檢修半月筒內,每個所述容納框內均可拆卸安裝有兩個上下間隔平行分布的網蓋,兩個網蓋之間填充有活性炭粒。
優選地,所述連接板和兩個容納框構成一個正圓,且可沿所述吸附半月筒和檢修半月筒上的轉換口轉動進行換向。
優選地,所述吸附半月筒內固定安裝有兩個上下間隔分布的隔離網,兩個所述隔離網位于所述容納框的下方,兩個所述隔離網之間填充有粗濾介質。
優選地,所述吸附半月筒的上下兩端均為開口,所述檢修半月筒的頂部為開口,所述吸附半月筒的下方設有單向閥,所述吸附半月筒的頂部固定安裝有遮擋蓋。
優選地,所述檢修半月筒的頂部可拆卸安裝有封蓋,所述檢修半月筒的側邊可拆卸安裝有檢修口封閉板和排料口封閉板,所述檢修口封閉板與所述容納框對應設置,所述排料口封閉板位于所述檢修半月筒的下方。
優選地,所述吸附半月筒和檢修半月筒的底部固定安裝有裝配殼,所述裝配殼上轉動安裝有轉換軸,所述轉換軸的頂端與所述連接板的底部固定連接。
優選地,所述檢修半月筒的底部固定安裝有電機的減速機,所述減速機的輸入軸與所述電機的輸出軸固定連接,所述減速機的輸出軸延伸至所述裝配殼內,所述減速機的輸出軸與所述轉換軸上均固定安裝有錐形齒輪,兩個所述錐形齒輪相嚙合。
與相關技術相比較,本發明提供的硫酸鈦白污水異味祛除裝置具有如下有益效果:與現有技術相比,本裝置采用吸附半月筒和檢修半月筒內可轉動的活性炭吸附機構,在使用維護時,設備只需進行短暫的停機即可再次使用,人們在檢修半月筒進行日常維護即可,操作過程中設備停機時間短,對異味的處理較為連貫,提高了處理效率。
(發明人:錢笑雄)






