公布日:2023.09.29
申請日:2023.06.28
分類號:F23G7/00(2006.01)I;F23G5/30(2006.01)I;F23G5/44(2006.01)I;F23G5/50(2006.01)I;F23G5/033(2006.01)I;F23G5/04(2006.01)I
摘要
本發明公開了一種基于循環流化床鍋爐的污泥摻燒系統,包括污泥接收及輸送系統、生石灰及石灰石接收及輸送系統、物料混合干燥粉碎系統、半干化物料輸送系統及干化物料接收及輸送系統;污泥接收及輸送系統及生石灰及石灰石接收及輸送系統與物料混合干燥粉碎系統的入口相連通,物料混合干燥粉碎系統的出口與半干化物料輸送系統及干化物料接收及輸送系統相連通。該系統能夠降低污泥處理的成本,同時占地面積小、投資額較小,經濟效益高。

權利要求書
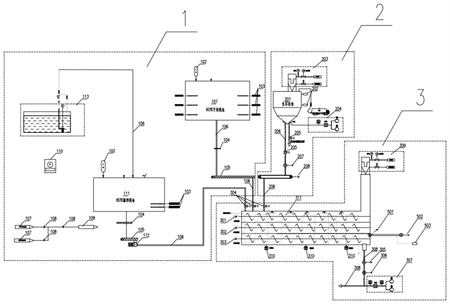
1.一種基于循環流化床鍋爐的污泥摻燒系統,其特征在于,包括污泥接收及輸送系統(1)、生石灰及石灰石接收及輸送系統(2)、物料混合干燥粉碎系統(3)、干化物料接收及輸送系統(4)及半干化物料輸送系統(5);污泥接收及輸送系統(1)及生石灰及石灰石接收及輸送系統(2)與物料混合干燥粉碎系統(3)的入口相連通,物料混合干燥粉碎系統(3)的出口與半干化物料輸送系統(5)及干化物料接收及輸送系統(4)相連通。
2.根據權利要求1所述的基于循環流化床鍋爐的污泥摻燒系統,其特征在于,所述污泥接收及輸送系統(1)包括60%干污泥接收倉(101)、污泥料位檢測裝置(102)、下料液壓滑架(103)、液壓插板閥(104)、污泥輸送裝置(105)、污泥連接管道(106)、80%濕污泥接收倉(111)、污泥輸送泵(112)及廢水池(113);濕污泥接收倉(111)的廢水出口經第一個污泥連接管道(106)與廢水池(113)相連通,干污泥接收倉(101)及干污泥接收倉(111)內均設置有下料液壓滑架(103)及污泥料位檢測裝置(102),80%濕污泥接收倉(111)的污泥出口依次經第一個液壓插板閥(104)、第一個污泥輸送裝置(105)、污泥輸送泵(112)及第二個污泥連接管道(106)與混料裝置的第一污泥入口相連通;干污泥接收倉(101)的污泥出口經第三個污泥連接管道(106)、第二液壓插板閥(104)、第二個污泥輸送裝置(105)及第四個污泥連接管道(106)與混料裝置的第二污泥入口相連通。
3.根據權利要求2所述的基于循環流化床鍋爐的污泥摻燒系統,其特征在于,還包括油站系統(110),濕污泥接收倉(111)的排氣口及干污泥接收倉(101)的排氣口經除臭分支管(107)及管道隔離閥(108)與煙風道負壓管道(109)相連通;通過油站系統(110)為污泥輸送泵(112)及下料液壓滑架(103)提供動力。
4.根據權利要求2所述的基于循環流化床鍋爐的污泥摻燒系統,其特征在于,所述生石灰及石灰石接收及輸送系統(2)包括生石灰及石灰石倉(201)、料位檢測計(202)、生石灰及石灰石隔離閥(205)、給料機(207)、輸送機(208)及石灰石連接管路(206);生石灰及石灰石倉(201)內設置有料位檢測計(202),生石灰及石灰石倉(201)的底部出口依次經第一個石灰石連接管路(206)、生石灰及石灰石隔離閥(205)、給料機(207)、輸送機(208)及第二個石灰石連接管路(206)與混合裝置入口相連通。
5.根據權利要求4所述的基于循環流化床鍋爐的污泥摻燒系統,其特征在于,還包括第一除塵系統(203)及第一物料流化系統(204);生石灰及石灰石(201)的頂部排氣口與第一除塵系統(203)相連通,第一物料流化系統(204)出口與生石灰及石灰石倉(201)底部的進氣口相連通。
6.根據權利要求4所述的基于循環流化床鍋爐的污泥摻燒系統,其特征在于,所述物料混合干燥粉碎系統(3)包括混合裝置、溫度測點(310)、加熱系統(311)、第二除塵系統(309)、粉碎裝置(305)、第一給料裝置(306)、物料氣力輸送系統(307)及連接管路系統(308),所述混合裝置包括殼體以及設置于殼體內的一級混料裝置(301)、二級混料裝置(302)及多級混料裝置(303),混合裝置的石灰石入口、第一污泥入口及第二污泥入口設置于殼體頂部,殼體的底部設置有若干溫度測點(310);殼體內設置有加熱系統(311)、一級混料裝置(301)、二級混料裝置(302)及多級混料裝置(303),一級混料裝置(301)、二級混料裝置(302)及多級混料裝置(303)自上到下依次分布,殼體頂部的排氣口與第二除塵系統(309)相連通,殼體的污泥出口經連接管路系統(308)與干化物料接收及輸送系統(4)中的干化物料粉倉(401)相連通,所述連接管路系統(308)上設置有粉碎裝置(305)、第一給料裝置(306)及物料氣力輸送系統(307);所述半干化物料輸送系統(5)包括半干化物料切換閥(501)、半干化物料輸送裝置(502)及輸煤皮帶輸送系統(503);二級混料裝置(302)的下料口經半干化物料切換閥(501)及半干化物料輸送裝置(502)與輸煤皮帶輸送系統(503)相連通。
7.根據權利要求6所述的基于循環流化床鍋爐的污泥摻燒系統,其特征在于,生石灰及石灰石入口、第一污泥入口及第二污泥入口處均設置有進料隔離閥(304)。
8.根據權利要求1所述的基于循環流化床鍋爐的污泥摻燒系統,其特征在于,所述成品物料接收及輸送系統(4)包括干化物料粉倉(401)、物料檢測裝置、物料倉泵輸送裝置(403)、第二給料裝置(404)、噴射裝置(405)、氣力輸送系統(406)、物料連接管路(407)、物料分配裝置(409)、第二物料流化系統(410)及物料切換裝置(411);第二物料流化系統(410)與干化物料粉倉(401)的底部進氣口相連通,干化物料粉倉(401)的底部出口依次經物料倉泵輸送裝置(403)、第二給料裝置(404)、噴射裝置(405)、物料切換裝置(411)及物料連接管路(407)與物料分配裝置(409)相連通。氣力輸送系統(406)與噴射裝置(405)相連通。
9.根據權利要求8所述的基于循環流化床鍋爐的污泥摻燒系統,其特征在于,還包括助力輸送裝置(408),助力輸送裝置(408)與物料連接管路(407)相連通。
10.根據權利要求8所述的基于循環流化床鍋爐的污泥摻燒系統,其特征在于,還包括第三除塵系統(412),干化物料粉倉(401)的頂部排氣口與第三除塵系統(412)相連通,干化物料粉倉(401)的內壁上設置有成品檢測裝置(402)。
發明內容
本發明的目的在于克服上述現有技術的缺點,結合污泥前端至末端處理工藝,提供了一種基于循環流化床鍋爐的污泥摻燒系統,該系統能夠有效利用污泥的特性,降低污泥處理的成本,同時占地面積小,投資額小,經濟效益高。
為達到上述目的,本發明所述的基于循環流化床鍋爐的污泥摻燒系統包括污泥接收及輸送系統、生石灰及石灰石接收及輸送系統、物料混合干燥粉碎系統、半干化物料輸送系統及干化物料接收及輸送系統;
污泥接收及輸送系統及生石灰及石灰石接收及輸送系統與物料混合干燥粉碎系統的入口相連通,物料混合干燥粉碎系統的出口與半干化物料輸送系統及干化物料接收及輸送系統相連通。
所述污泥接收及輸送系統包括60%干污泥接收倉、物料檢測裝置、下料液壓滑架、液壓插板閥、污泥輸送裝置、污泥連接管道、80%干污泥接收倉、污泥輸送泵及廢水池;
80%干污泥接收倉的廢水出口經第一個污泥連接管道與廢水池相連通,60%干污泥接收倉及80%干污泥接收倉內均設置有下料液壓滑架及物料檢測裝置,80%干污泥接收倉的污泥出口依次經第一個液壓插板閥、第一個污泥輸送裝置、污泥輸送泵及第二個污泥連接管道與混料裝置的第一污泥入口相連通;
60%干污泥接收倉的污泥出口經第三個污泥連接管道、第二液壓插板閥、第二個污泥輸送裝置及第四個污泥連接管道與混料裝置的第二污泥入口相連通;
80%干污泥接收倉的排氣口及60%干污泥接收倉的排氣口經除臭分支管及管道隔離閥與煙風道負壓管道相連通。
還包括油站系統,通過油站系統為污泥輸送泵及下料液壓滑架提供動力。
所述生石灰及石灰石接收及輸送系統包括生石灰及石灰石倉、料位檢測計、生石灰及石灰石隔離閥、給料機、輸送機及生石灰及石灰石連接管路;
生石灰及石灰石倉內設置有料位檢測計,生石灰及石灰石倉的底部出口依次經第一個生石灰及石灰石連接管路、生石灰及石灰石隔離閥、給料機、輸送機及第二個生石灰及石灰石連接管路與混合裝置的生石灰及石灰石入口相連通。
還包括第一除塵系統及第一物料流化系統;生石灰及石灰石倉的頂部排氣口與第一除塵系統相連通,第一物料流化系統出口與生石灰及石灰石倉底部的進氣口相連通。
所述物料混合干燥粉碎系統包括混合裝置、溫度測點、加熱系統、第二除塵系統、粉碎裝置、第一給料裝置、物料氣力輸送系統及連接管路系統,所述混合裝置包括殼體以及設置于殼體內的一級混料裝置、二級混料裝置及多級混料裝置,混合裝置的生石灰或石灰石入口、第一污泥入口及第二污泥入口設置于殼體頂部,殼體的底部設置有若干溫度測點;
殼體內設置有加熱系統、一級混料裝置、二級混料裝置及多級混料裝置,一級混料裝置、二級混料裝置及多級混料裝置自上到下依次分布,殼體頂部的排氣口與第二除塵系統相連通,殼體的污泥出口經連接管路系統與干化物料接收及輸送系統中的干化物料倉相連通,所述連接管路系統上設置有粉碎裝置、第一給料裝置及物料氣力輸送系統;
所述半干化物料輸送系統包括半干化物料切換閥、半干化物料輸送裝置及輸煤皮帶輸送系統;
二級混料裝置的下料口經半干化物料切換閥及半干化物料輸送裝置與輸煤皮帶輸送系統相連通。
生石灰或石灰石入口、第一污泥入口及第二污泥入口處均設置有進料隔離閥。
所述干化物料接收及輸送系統包括干化物料倉、物料檢測裝置、物料倉泵輸送裝置、第二給料裝置、噴射裝置、氣力輸送系統、物料連接管路、物料分配裝置、第二物料流化系統及物料切換裝置;
第二物料流化系統與干化物料倉的底部進氣口相連通,干化物料倉的底部出口依次經物料倉泵輸送裝置、第二給料裝置、噴射裝置、物料切換裝置及成品物料連接管路與物料分配裝置相連通。氣力輸送系統與噴射裝置相連通。
還包括助力輸送裝置,助力輸送裝置與成品物料連接管路相連通。
還包括第三除塵系統,干化物料倉的頂部排氣口與第三除塵系統相連通,干化物料倉的內壁上設置有物料檢測裝置。
本發明具有以下有益效果:
本發明所述的基于循環流化床鍋爐的污泥摻燒系統在具體操作時,在循環流化床鍋爐的爐內噴鈣的系統上,增加污泥接收及輸送系統、物料混合干燥粉碎系統,60%污泥無機板框脫水工藝中需添加生石灰、石灰石作為添加劑,生石灰、石灰石可作為循環流化床爐爐內脫硫反應物,因此利用60%污泥干化后進入爐膛摻燒,相對比與傳統的摻燒工藝可以有效的脫除燃煤機組產生的SO2。80%的污泥通過添加生石灰及石灰石可提高污泥中飽和水的蒸發,加快污泥干化的效率,同時添加的生石灰和石灰石也可作為燃煤機組產生SO2的反應劑。需要說明的是,當將污泥的含水率由60%和80%降至30%以下時,可以通過新增的半干化物料輸送系統,將半干化污泥直接輸送至已有的輸煤皮帶,最終通過磨煤機進入爐膛燃燒,減少干化所需的處理時間及投資及運行費用,經濟效益更高,可實現污泥無害化處置,極大的利用現有爐內噴鈣工藝,實現節能減排的目的。
(發明人:劉永強;周虹光;張超;賈曉靜;陳建英;成新興;嚴萬軍;張朋飛)






