含重金屬離子廢水大多來自礦石采選、有色冶煉、電鍍、機械制造等行業,該類廢水對環境的危害已經不需贅述, 處理此類廢水目前常用方法主要有化學法(化學沉淀法、電解法等)、物理法(離子交換樹脂吸附法、膜分離法等)、生物法。這幾種方法在處理重金屬廢水方面均各有優缺。目前大多企業在治理重金屬廢水時僅僅滿足于達標排放這一基本要求, 忽視了變廢為寶向環境要效益方面的研究,在此僅就X型陽離子交換樹脂在含重金屬廢水處理方面的應用與傳統化學沉淀法做一個分析比較。
1 污染源基本情況
以南方某一有色冶煉中型企業為例,其生產原料為硫化金屬礦,主要生產工藝為火法焙燒+濕法冶煉+尾氣制酸。含重金屬的廢水主要來自濕法冶煉工藝過程。廢水日產生量為800m3/d,廢水主要成分分析見表1。
2 治理目標
廢水處理后必須符合《污水 綜合排放標準—GB8978-1996》的排放標準,見表2。
3 化學沉淀法工藝
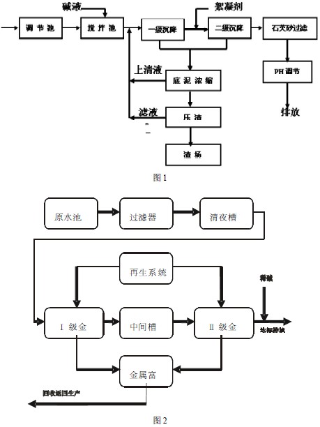
3.1 對上述的廢水處理原用的化學沉淀法處理工藝流程如圖1
廢水進入調節池后泵入攪拌池與加入的堿液(氫氧化鈉)在攪拌器的充分攪拌下,混合均勻發生絮凝反應,形成絮體的廢水自流進入一級沉降池,一級沉降池上清液自流進入二級沉降池再次沉降,在二級沉降前加入鐵鹽絮凝劑(硫酸亞鐵) ,二級沉降池上清液進入PH調節池回調至中性、達標排放。一級、二級沉降池底泥進入底泥濃縮池進行濃縮,有效減少壓濾機負荷,濃縮后上清液返回攪拌池,底泥進入壓渣機制渣,濾液返回攪拌池,廢渣運至渣場堆放。
3.2 存在問題
通過上述工藝處理后重金屬廢水基本能實現達標排放,但是由于工藝流程較長,員工勞動強度較大,處理廢水的單位成本高(約2.0元/m3) ,生產現場較為骯臟、凌亂,每天產生約5t含重金屬廢渣,帶來了二次污染,廢渣中的有價金屬無法得到有效回收,每年廢水處理成本4 8 萬元。
4 離子交換樹脂吸附工藝
針對化學沉淀法的缺點,通過比較研究,采用離子交換樹脂吸附法替代原有化學沉淀工藝。通過大量實驗篩選出x型陽離子交換樹脂作為離子交換樹脂吸附法的首選樹脂。
4.1 x 型陽離子樹脂特性:
①對二價金屬離子具有較強的選擇性,實驗得出其選擇性由強到弱順序為:Hg2+>Cd2+>Pb 2+>Co2+>Cu2+>Ni 2+>Zn 2+>Fe2+>Ca 2+>Mg2+,對一價金屬離子則幾乎沒有吸附性。
②吸附能力強(50kg/m3) 。
③不易中毒,易再生,強度高、不易破損。
4.2 離子交換樹脂吸附工藝
根據x型陽離子樹脂的特性設計工藝流程如圖2。

廢水進入原水池后調節水質水量,PH值5~ 6,然后通過泵打入過濾器中,截留廢水中的少量懸浮物質,以免進入后續金屬回收床堵塞,影響樹脂吸附和交換。
過濾器的出水進入清液槽,然后用泵打入金屬回收床,金屬回收床采用兩級串聯,盡可能吸附回收其中的銅、鎳、鈷等離子,使出水達標。金屬回收床內裝有x型樹脂。在一定的PH(5 ~ 6 )條件下對銅、鈷、鎳有很好的吸附交換能力。廢水從Ⅰ級金屬回收床上部進入,銅、鈷、鎳等重金屬離子都被樹脂吸附交換,被樹脂吸附交換后的廢水從金屬回收床底部排出進入中間槽。為了進一步降低銅、鈷、鎳的出水濃度,中間槽出水用泵打入Ⅱ級金屬回收床,繼續吸附銅鈷、鎳離子,當回收床內樹脂吸附飽和后,則進行再生。
再生液采用10%的稀硫酸,將樹脂中吸附的鈷、鎳、銅以硫酸鈷、硫酸鎳、硫酸銅的形式解吸出來。相對于廢水原液,解吸下來的硫酸鈷、硫酸鎳、硫酸銅濃度大大提高, 達到5 ~ 1 0 g/L, 回用于生產工段。然后用5%的NaOH進行再生,恢復樹脂的交換能力后進入第二周期的運行。再生過程產生的廢水返回原水池。
經過二級金屬回收床出水銅、鎳、鈷等金屬離子達標,調節PH至6~ 9后外排。
4.3 離子交換樹脂吸附法優點:
①處理后出水水質穩定達標,可控性強。
②有價金屬得到有效回收,具有顯著的經濟效益和環境效益。
③無含重金屬廢渣產生,不形成二次污染。
④員工勞動強度大大降低,生產作業現場環境大為改觀。
⑤廢水單位處理成本較化學沉淀法更為經濟(1.2 元/m3) 。
4.4 樹脂吸附工藝經濟效益分析:
①固定投資:離子交換樹脂吸附系統一套,處理能力:8 0 0m3/d ,總造價:2 8 0 萬元
②年運行費用: 2 8.8萬元/年
③年金屬回收量為:
鈷: 5 0 g /m3×8 0 0m3/d×3 0 0 d/年×1 0-6g/t = 1 2 t/年
鎳: 5 g /m3×8 0 0m3/d×3 0 0 d/年×1 0-6 g/t = 1.2 t/年
④按目前市場價格計算價值為:
鈷: 1 2 t /年×2 5萬元/t =3 0 0萬元/年
鎳: 1.2 t/年×1 5 萬元/t = 1 8 萬元/年
共計:318萬元/年,去除生產成本200萬/年,每年新增效益118萬元
⑤與原有水處理系統相比,每年節約運行成本為: 1 9.2萬元/年
⑥年收益為: 1 1 8 萬元/年+ 1 9.2萬元/年- 2 8.8萬元/年= 1 0 8.4萬元/年
⑦回收期限:28 0萬元÷1 0 8.4萬元/年= 2.5 8 年具體參見http://www.dongaorq.cn更多相關技術文檔。
5 化學法與離子交換樹脂吸附法比較
5.1 處理后出水水質對比見表3

5.2 投資及經濟效益等綜合比較見表4

6 結語
通過兩種不同工藝處理重金屬廢水效果來看,雖然出水水質均可達標,但是產生的經濟效益和社會效益卻是相去甚遠,化學沉淀法具有簡單易掌握,投資額度相對較低的特點,但是卻不可避免產生沉淀廢渣,有價重金屬進入廢渣帶來了二次污染,資源得不到充分回收利用,且廢水處理單位成本較高,人員勞動強度大;離子交換樹脂吸附法雖然一次性投資稍大,但是幾乎不產生廢渣,有價金屬可以充分得以回收利用,尤其是在對具有較高經濟回收價值的重金屬廢水處理方面具有廣闊的應用前景,其帶來的社會效應與經濟效益都值得我們加以深入研究。


