20 世紀80 年代初人們提出了循環冷卻水“零排放”的設想,但是單靠傳統藥劑方法提高濃縮倍數來實現循環冷卻水“零排放”已經遇到了瓶頸〔1〕,而將循環冷卻排污水進行脫鹽處理并回用于循環冷卻水補水系統中,可以進一步提高循環冷卻水的回用率。電滲析技術具有在難溶鹽超飽和工況下的運行能力和在苦咸水脫鹽中的應用經驗〔2〕,如果將電滲析器串聯成二至三級處理工藝,就能夠實現對排污水的“近零排放”。
中海油天津化工研究設計院于2011 年9 月6 日,在中石化天津分公司烯烴部循環冷卻水濃水排放現場進行了連續運行660 h 的電滲析器脫鹽回用水處理試驗,旨在探討電滲析器脫鹽處理循環冷卻排污水過程中,電滲析器在不同工作電壓時的工作電流、脫鹽率變化以及電導率與耗電量、運行成本的關系,以期為電滲析脫鹽技術在循環冷卻排污水回用水處理中的應用提供參考。
1 試驗原理、方法和進水水質 1.1 試驗原理
電滲析技術是膜分離技術的一種,屬于電化學分離過程。溶液在交替放置的陽離子交換膜和陰離子交換膜之間流過,如圖 1 所示。
圖 1 電滲析器工作原理
電滲析過程是在外加直流電場的作用下以電位差為驅動力,利用離子交換膜對溶液中離子的選擇透過性,而使溶液中溶質和溶劑分離的膜過程,從而達到淡化或濃縮溶液的目的。
1.2 試驗設備
試驗所用電滲析器為自制,規格為310 mm× 800 mm×230 mm。電滲析裝置主要包括230 對陰、陽離子交換膜、460 張隔板和4 張電極板等組成的三級六段膜堆。離子交換膜為上;び邢薰旧a的磺酸型聚乙烯異相陽離子交換膜和季銨型聚乙烯異相陰離子交換膜。隔板規格:310 mm×800 mm× 0.9 mm,采用聚丙烯單雙絲編織的無回路網與隔板框熱燙而成,具有水流分布均勻、有效面積大、電耗小的特點。電極采用鈦絲涂二氧化釕,具有耐腐蝕、適用水質范圍廣的特點,既可作陽極,又可作陰極。 TSCA—20/200 型直流輸出整流器,電流20 A,電壓 0~200 V;CHL2-40 型水泵2 臺,揚程26 m,流量2.5 m3/h,功率0.55 kW。預處理部分主要包括1 臺機械過濾器(2.5 m3/h)、1 臺活性炭過濾器(2.5 m3/h)、1 臺精密過濾器(2.5 m3/h)。
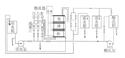
1.3 工藝流程
試驗工藝流程: 循環水排污水水池→水泵→機械過濾器→活性炭過濾器→精密過濾器→水箱→供水泵→電滲析裝置,從電滲析裝置出來的淡水回到循環冷卻水補水系統,濃水排放。
電滲析工藝流程見圖 2。
圖 2 電滲析工藝流程
循環水排污水經過增壓泵、機械過濾器、活性炭過濾器、精密過濾器進入電滲析原水箱中;供水泵一次性供給濃水室、淡水室和極水室;濃水、淡水、極水的流量和壓力由調節閥控制; 濃水進入濃水箱后排放,淡水進入淡水箱后再返回到補水系統中,極水全部回到原水箱中。
1.4 測量與計算方法
通過整流器的電流表、電壓表直接讀出工作電流和電壓,并按式(1)、式(2)計算脫鹽率、耗電量。

1.5 試驗進水水質
試驗進水取自中石化天津分公司烯烴部循環冷卻水排污水,其中硬度1 336 mg/L、堿度5.65 mmol/L、 Ca2+ 264 mg/L、Mg2+ 146 mg/L、 Cl- 383 mg/L、TP 3.74 mg/L、Zn2+ 2.16 mg/L、pH=7.92、COD 124 mg/L、電導率2 592 μS/cm。
1.6 試驗進水流量與運行方式
電滲析器總進水流量為2.15 m3/h,其中濃水流量0.90 m3/h,淡水流量0.90 m3/h,極水流量0.35 m3/h (返回到原水箱)。
電滲析器運行方式釆用恒定電壓(100、90、80 V)、恒定進水流量、頻繁切換電極(每30 min 切換1 次)的模式進行試驗。
2 結果與討論
工作電壓是電滲析器在實際應用中的一個主要參數,它既關系到電滲析器的電流效率也關系到整個運行過程的能量消耗。控制一定工作電壓運行,可以有效避免由于電流過大所造成的電流由電極橫向通過臨近的膜傳到濃水內流道中,產生熱而損壞電極附近的一些隔板和膜的現象〔3〕。根據現場排污水電導率大小及對脫鹽率的要求(約70%),控制電滲析器分別在100、90、80 V 下進行連續運行試驗,其中工作電壓為100 V 時運行72 h,工作電壓為90 V 時運行375 h,工作電壓為80 V 時運行213 h,共計連續運行660 h。在整個試驗過程中,主要是考察電滲析器在同一進水條件下,3 種工作電壓時脫鹽率、工作電流、能耗的變化。最終給出一個最佳運行電壓、電流、脫鹽率和能耗及運行費用。
2.1 電滲析器運行電壓對脫鹽率的影響
電滲析器脫鹽率的變化見圖 3。
圖 3 電滲析器的脫鹽率變化
從圖 3 可以看出,在進水電導率基本相同的情況下,電滲析器工作電壓為100 V 時,平均脫鹽率為 66.52% ; 工作電壓為90 V 時,平均脫鹽率為 71.32% ; 工作電壓為80 V 時,平均脫鹽率為 67.57%。從上述脫鹽率變化曲線圖可以看出,電滲析器工作電壓在90 V 時脫鹽率最高。
2.2 電滲析器運行電流的變化
電滲析器運行電流的變化見圖 4。
圖 4 電滲析器的電流變化
從圖 4 可以看出,在進水電導率基本相同的情況下,電滲析器工作電流隨工作電壓的升高而升高。工作電壓在100 V 時,工作電流的變化很大,最大電流為13 A,最小電流是7 A;工作電壓90 V 時,平均工作電流為6.15 A,電流變化相對較小、很穩定;工作電壓80 V 時,平均工作電流為5.44 A,工作電流相對穩定。綜合圖 3、圖 4 中工作電壓與脫鹽率和工作電流的變化趨勢可以得出,最佳運行參數為:工作電壓90 V,相應的工作電流6.15 A,脫鹽率71.32%。
2.3 電滲析器處理循環冷卻排污水的脫鹽效果
在整個試驗過程中,每隔24 h 采集1 次進水和產水水樣進行水質分析,共采集了28 批次,其平均水質變化情況見表 1。其中進水平均水溫為20 ℃。
表 1 電滲析器脫鹽效果
|
項目 |
硬度 / ( mg·L -1 ) |
硬度去除率 /% |
堿度 / ( mmol·L -1 ) |
堿度去除率 /% |
Ca 2+ / ( mg·L -1 ) |
Ca 2+ 去除率 /% |
Mg 2+ / ( mg·L -1 ) |
Mg 2+ 去除率 /% |
Cl - / ( mg·L -1 ) |
Cl - 去除率 /% |
N a+ / ( mg·L -1 ) |
Na + 去除率 /% | ||||||
|
進水 |
產水 |
進水 |
產水 |
進水 |
產水 |
進水 |
產水 |
進水 |
產水 |
進水 |
產水 | |||||||
|
注:進水、產水 pH 分別為 7.92 、 7.15 。 | ||||||||||||||||||
|
數值 |
1336 |
222.9 |
83.41 |
5.65 |
0.98 |
82.37 |
264 |
48.97 |
81.46 |
146 |
27.20 |
81.32 |
383 |
21.09 |
94.50 |
210 |
109.66 |
47.87 |
|
項目 |
K + / ( mg·L -1 ) |
K + 去除率 /% |
TP/ ( mmol·L -1 ) |
TP 去除率 /% |
Zn 2+ / ( mg·L -1 ) |
Zn 2+ 去除率 /% |
氨氮 / ( mg·L -1 ) |
氨氮去除率 /% |
COD/ ( mg·L -1 ) |
COD 去除率 /% |
電導率 / ( mg·L -1 ) |
電導率去除率 /% | ||||||
|
進水 |
產水 |
進水 |
產水 |
進水 |
產水 |
進水 |
產水 |
進水 |
產水 |
進水 |
產水 | |||||||
|
數值 |
35.80 |
11.08 |
69.02 |
3.74 |
3.34 |
10.70 |
2.16 |
2.17 |
— |
0.81 |
0.22 |
72.84 |
124 |
86.25 |
30.44 |
2592 |
817 |
68.48 |
2.4 電滲析器處理循環冷卻排污水的能耗變化
在20 ℃下,評價測試了不同工作電壓下的脫鹽率與能耗,結果見表 2。
從表 2 可以看出,電滲析器工作電壓在90 V 時,脫鹽率為71.32%,能耗為1.10 kW·h/ m3,能耗雖然比工作電壓80 V 時高0.24 kW·h/ m3,但是脫鹽率也高出3.74%,因此,工作電壓90 V 時的能耗比是最好的。
2.5 電滲析器化學清洗
電滲析器在長時間運行中,陰、陽離子交換膜表面會逐漸積累各種污染物,如膠體、微生物、有機物、無機物垢、金屬氧化物等。這些物質沉積在膜表面上,會引起電滲析器性能的下降。為了恢復電滲析的性能,需要對電滲析器進行化學清洗。當電滲析器連續運行230 h、脫鹽率下降到50%左右時,進行了第一次停車在線化學清洗:首先,用質量分數為2%的鹽酸溶液循環清洗電滲析器60 min,酸洗過程中溶液顏色基本沒有變化;隨后,用質量分數為0.3%的NaOH 和質量分數為0.1%的Na-SDS 組成的混合堿性溶液循環清洗30 min,堿洗過程中溶液變成暗黑色,清洗效果明顯。隨后的運行過程證明,電滲析器脫鹽性能得到恢復。電滲析器在化學清洗后連續運行了220 h,此時又進行了第二次化學清洗。清洗順序、方法同第一次化學清洗一樣,清洗效果也非常明顯,電滲析器脫鹽性能得到恢復,試驗設備運行正常。
從兩次化學清洗過程看,先酸洗再堿洗能夠有效去除離子交換膜表面的有機污染物。電滲析器釆用定時自動倒極的運行方式,可減少難溶鹽在陰極室產生的沉淀,有效防止了膜堆內極化沉淀垢的生成,同時化學清洗保證了試驗設備的運行正常,有效解決了電滲析器濃差極化的問題〔4〕。具體參見http://www.dongaorq.cn更多相關技術文檔。
2.6 運行成本分析
電滲析器處理循環冷卻濃排水回用試驗共計產生回用水594 m3,試驗期間沒有更換濾芯、濾料,只進行了兩次化學清洗。因此試驗運行成本主要包括:電費(水泵和電滲析器能耗),濾芯、濾料折舊費,化學試劑費等,電價按0.85 元/(kW·h)計,運行成本為2.97 元/ m3,其中電費:2.2 kW·h/ m3×0.85 元= 1.87 元/ m3,濾芯、濾料折舊費:0.75 元/ m3,化學試劑費:0.35 元/ m3。
3 結論
(1) 電滲析器處理循環冷卻濃排水試驗最佳工作電壓為90 V,相應的工作電流6.15 A、脫鹽率 71.32%、能耗1.10 kW·h/ m3。每生產1 m3 回用水的運行成本為2.97 元。
(2)電滲析器對循環冷卻濃排水中各種離子的脫除率分別為:Cl- 94.5% 、硬度83.41% 、堿度 82.43%、Ca2+ 81.43%、Mg2+ 81.32%、TP 10.70%、COD 30.44%,對Zn2+基本不去除。
(3)電滲析器在進行化學清洗時,先酸洗再堿洗的清洗效果非常明顯。陰、陽離子交換膜和電極板經過化學清洗后性能能夠得到恢復。
(4)釆用定時自動倒換電極的運行方式,有效解決了電滲析器濃差極化和結垢的問題。
電滲析器整個試驗過程運行穩定,并且具有較強的耐氧化、耐酸堿、抗腐蝕、抗水解的能力;進水水質寬泛、不易堵塞、脫鹽率穩定、無需阻垢劑、還原劑;運行成本低,產水水質可以滿足循環冷卻水補水水質要求。







