1 引言(Introduction)
近年來,我國很多城市面臨“垃圾圍城”的困境.根據《2015年城鄉建設統計公報》,2015年我國城市生活垃圾、糞便產量高達2.06×108 t.生活垃圾處置的常規方式有填埋、焚燒和堆肥等其中,焚燒法因具有無害、減容、減量的特點,越來越成為我國垃圾處理的主流趨勢之一.然而垃圾焚燒過程中會產生大量的飛灰,產量約為焚燒量的3%~5%飛灰中富集了大量的重金屬和二英,會對環境造成危害,世界各國都將飛灰列為危險廢棄物.實現飛灰的無害化和資源化利用成為飛灰處置的方向,資源化利用的途徑有堤壩、水泥、骨料等.生活垃圾焚燒飛灰中氯鹽含量很高,主要以NaCl、KCl、CaCl2為主.飛灰中的無機氯鹽會降低資源化產品的品質,由于飛灰中的大部分氯以可溶性氯鹽的形式存在,因此,水洗常作為飛灰資源化利用前經濟、有效的預處理方式.流化床飛灰水洗液中Cl-濃度高達6000~28000 mg· L-1,高氯鹽廢水不僅會在生產過程中對設備產生腐蝕作用,未處理直接排放還會造成土壤生物、植物脫水死亡及土壤堿化.因此,深度處理高氯鹽飛灰水洗液,降低其Cl-含量勢在必行.
目前,國內外去除廢水中Cl-的方法有焚燒法、化學處理法、生物法、電滲析和反滲透等.其中,焚燒法處置中廢水中的鹽類對裝置腐蝕嚴重,化學處理法處理不完全,生物法耗時長,電滲析存在高耗能等問題.因此,研究高效、經濟、無二次污染的Cl-去除工藝具有重要意義.
化學處理法通過加入化學試劑形成不溶性的沉淀以去除溶液中的Cl-,操作簡單,但不能去除完全.膜分離具有分離效率高、設備簡單、操作方便等特點,但高氯含量的廢水對膜分離設備和工作壓力的要求較高,且容易造成膜污染影響去除效果.基于此,本研究以飛灰水洗液為研究對象,采用化學沉淀法和反滲透膜分離技術相結合去除飛灰水洗液中的Cl-,考察化學處理對飛灰水洗液的初步處理效果,再探究反滲透中濃淡比、操作壓力、pH、Cl-濃度等工藝參數對飛灰水洗液的最終處理效果的影響.
2 實驗材料及方法(Materials and methods) 2.1 飛灰水洗液
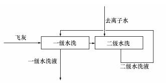
實驗所用的飛灰采自天津某垃圾焚燒廠流化床爐的布袋除塵器排灰口,氯含量為6.69%.按液固比(液體的體積與飛灰的質量比,如4 mL去離子水洗1 g飛灰液,固比為4) 為4、6、8二次循環水洗產生飛灰水洗液.工藝流程如圖 1所示,即飛灰經過兩級水洗過程,二級水洗過程用去離子水洗經過一級水洗后烘干的飛灰,二級過程產生的水洗液循環用作一級水洗過程的進水,水洗過程用磁力攪拌器攪拌,轉速為2000 r· min-1,每級水洗時間為30 min.水洗后通過抽濾分離水洗液和飛灰,分離后的飛灰烘干測量其氯含量及質量損失.其中,一級水洗產生的水洗液為實驗所用飛灰水洗液.

圖 1 水洗工藝流程圖
2.2 試劑及儀器
試劑:氫氧化鈣(Ca(OH)2)、偏鋁酸鈉(NaAlO2)、去離子水均為分析純,購自于國藥集團化學試劑有限公司.
儀器:電子天平、磁力攪拌器、離心機、實驗用膜分離裝置、離子色譜儀(瑞士萬通,883型)、X射線熒光光譜儀(XRF,ARL ADVANT′X IntelliPowerlM 4200)、電感耦合等離子體質譜儀ICP-MS(美國Thermo,Xeries Ⅱ)等.
2.3 化學法預處理原理
Ca2+、Al3+與飛灰水洗液中的Cl-反應生成不溶性鈣鋁氯化合物Ca2AlOH6Cl,以去除水洗液中的Cl-, 反應方程式如下:

2.4 反滲透裝置
實驗所用反滲透膜是臺灣某公司生產的芳香聚酰胺卷式膜,裝置參數如下:有效面積0.4 m2,水通量16.8 L· h-1, 操作壓力0.4~1.2 MPa,裝置流程如圖 2所示.經過初步處理的飛灰水洗液經泵壓入分滲透膜,透過膜的淡水收集待測,濃水回流到濃水槽.

圖 2 反滲透膜處理裝置
2.5 實驗過程
取液固比為4、6、8的水洗液各1 L,測定飛灰水洗液中的Cl-濃度.控制Ca:Al:Cl物質的量比為2:1:1,確定CaOH2和NaAlO2的添加量,攪拌時間為1 h,充分反應生成沉淀后,通過離心機使得固液分離,測定經初步處理后水洗液中Cl-濃度.分離后的液體進入膜分離裝置的原料液槽,通過操作流量閥和壓力閥改變實驗工況,分別進行濃淡比(濃水和淡水的流量比)為1、2、3、4、5和操作壓力為0.6、0.8、1.0、1.2 MPa條件下的膜分離實驗,對液固比為6的水洗液通過加酸或加堿改變水洗液的pH進行不同pH下的膜分離實驗,收集不同條件下分離后的淡水并測定其Cl-含量.
2.6 氯離子去除率
兩級處理后Cl-的去除率R的計算公式如下:
式中,C0為飛灰水洗液中Cl-的濃度(mg· L-1),CP為淡水中Cl-的濃度(mg· L-1).
3 結果與討論(Results and discussion) 3.1 飛灰水洗液水質
對實驗所用飛灰水洗液檢測其重金屬濃度,結果如表 1所示.由表 1可見,飛灰水洗液中的重金屬濃度都遠低于污水排放標準規定的值,因此,重金屬的含量極低。同時,由于二英屬于非水溶性的有機物,且在飛灰中的含量屬于痕量級,水洗過程對其溶出作用不大,故飛灰水洗液不需要進行重金屬和二英的處置,這與相關研究報道一致(林海鵬等,2009;Quass et al., 2004).
表 1 不同液固比下飛灰水洗液中重金屬濃度
分析測得水洗前后飛灰中氯含量計算水洗過程對氯的溶出效果,結果如表 2所示.由表 2可見,飛灰水洗液中Cl-濃度在8000~15000 mg· L-1之間,Cl-溶出率在液固比為6時已經達到97.7%,繼續增大液固比,溶出率變化不明顯.國家環保排放標準中未對Cl-排放指標作具體要求,而遼寧省地方標準已有具體要求,排入城鎮污水處理廠的水質要求Cl-的濃度小于1000 mg· L-1(曹玉龍,2012).由于高氯含量廢水的危害性,因此,需要對飛灰水洗液進行排放前的處理.
表 2 不同液固比下水洗液中Cl-濃度
3.2 化學沉淀法初步除氯效果
固定Ca:Al:Cl物質量的比為2:1:1,采用化學沉淀法對Cl-的去除效果如表 3所示.由表 3可見,CI-去除率隨著液固比的增加而有所提高,最高為50.7%.由反應方程式(1) 可知,當Ca:Al:Cl物質的量比為2:1:1時,恰好完全反應.但由于Ca(OH)2溶解度低,使得水中游離的Ca2+較少,同時偏鋁酸鈉(NaAlO2)發生雙水解,產生的OH-也會抑制主反應的進行,使得Cl-的去除效果有限.投加更多的Ca(OH)2和NaAlO2,會產生較多的鈣鋁化合物,使得Ca2AlOH6Cl的生成量減少,不能有效去除Cl-.研究表明,通過優化添加劑與水中Cl-的物質的量比雖然能進一步提高Cl-的去除率(武杰等,2016),但對高氯含量的飛灰水洗液去除效果仍不能達到排放標準的要求,也會增加方法的經濟成本,因此,選用反滲透技術對飛灰水洗液作進一步處理.
表 3 不同液固比下化學沉淀法初步除氯效果
3.3 濃淡比對氯去除率的影響
對不同液固比(L/S)的飛灰水洗液,總進水流量設定為10 L·h-1,濃水和淡水的流量比分別為5、4、3、2、1,穩定運行40 min后取樣測定不同濃淡比下淡水中Cl-的濃度,計算出Cl-的去除率,結果如圖 3所示.由圖 3可知,Cl-的去除率隨著濃淡比的增加而減小,濃淡比在1~3時,Cl-的去除率維持在較高水平.綜合考慮膜的承受負荷能力,濃淡比定為2,進水流量為10 L·h-1.隨著濃淡比的增加,膜兩側壓差減小,而膜兩側壓差又是反滲透過程的驅動力,因此,隨著驅動力的減小,Cl-的去除率降低.

圖 3 濃淡比對Cl-去除率的影響
3.4 操作壓力對氯去除率的影響
對不同液固比下的飛灰水洗液,設定進料液流量為10 L·h-1,濃淡比為2,考察操作壓力P對Cl-去除率的影響,結果如圖 4所示.由圖 4可見,開始階段隨著操作壓力的增加,Cl-的去除率升高.在0.8~1.2 MPa壓力范圍內,Cl-去除率變化不明顯,后續實驗中操作壓力定為1 MPa.原因是開始階段隨著操作壓力的增加,驅動力隨之增加,Cl-去除率提高.但隨著操作壓力增加,清水透過量和Cl-的透過量都隨之增大,清水的透過量高于Cl-的透過量,因此,淡水中Cl-濃度降低,去除率略有增加但變化不顯著.這也與相關研究關于操作壓力對Cl-影響的報道一致(田曉媛等,2014;牛快快,2009).

圖 4 操作壓力對Cl-去除率的影響
3.5 pH對氯去除率的影響
實際工業生產中,飛灰水洗液的pH受水洗方式、飛灰來源等因素影響(Ito et al., 2008),pH變化范圍為10~12.因此,在操作壓力為1 MPa,進料液流量為10 L·h-1的條件下,液固比為6的飛灰水洗液通過加酸或加堿改變其pH,研究pH對Cl-去除率的影響.結果如圖 5所示.由圖 5可見,隨著pH升高,Cl-的去除率略有提升.有關文獻報道芳香聚酰胺反滲透膜的物化穩定性、耐堿性較強(王曉琳等,2005),這也表明其適合處理較強堿性的飛灰水洗液.pH影響Cl-去除率的原因在于反滲透膜表面帶有活性基團,pH會影響膜表面的電場,從而影響Cl-的遷移.

圖 5 pH對Cl-去除率的影響
3.6 Cl-濃度對去除率的影響
不同水洗液固比所產生的水洗液具有不同的Cl-濃度,在操作壓力為1 MPa,進料液流量為10 L·h-1的條件下,Cl-濃度對去除率的影響如圖 6所示.由圖 6可見,反滲透膜對Cl-的去除率隨著Cl-濃度的增大而減小.這是因為隨著Cl-濃度增加滲透壓也增加,進水壓力不變的情況下,凈壓力將減小,產水量降低. Cl-透過率與反滲透膜兩側的濃度差成正比,進水Cl-濃度越高,膜兩側的濃度差也越大,Cl-透過率上升,從而導致Cl-去除率下降(楊座國,2009).

圖 6 Cl-濃度對去除率的影響
飛灰水洗液經過兩級處理后,Cl-濃度顯著降低,具體見表 4.由表 4可知,經過兩級處理后Cl-的去除率高達96.74%,淡水中Cl-的濃度最低為266.53 mg· L-1,飛灰水洗液中的Cl-濃度已經滿足相關排放標準的要求.因此,經過兩級處理后的飛灰水洗液Cl-濃度已達到要求.

表 4 不同液固比下兩級處理綜合除氯效果
4 結論(Conclusions)
1) 飛灰水洗液先經過化學沉淀法處理,Cl-的去除率最高達到50.7%.雖然增加化學試劑的添加量能進一步去除水洗液中的Cl-,但會往較大程度上增加方法的經濟成本.
2) 在總進水量一定的條件下,Cl-的去除率隨著濃淡比的增大而減小;隨著操作壓力增加,Cl-的去除率隨之增加;芳香聚酰胺反滲透膜的物化穩定性、耐堿性較強,適合處理較強堿性的飛灰處理液;對不同Cl-濃度的水洗液,其去除率隨著Cl-濃度的增大而減小.具體參見污水寶商城資料或http://www.dongaorq.cn更多相關技術文檔。
3) 化學沉淀法和反滲透膜分離技術的結合既避免了化學沉淀法處理不完全,也避免了高氯含量的飛灰水洗液直接進行反滲透處理易堵塞反滲透膜,以及有些反滲透膜的耐高氯性較差的問題.經過兩級處理后的飛灰水洗液,其Cl-的去除率可以達到96.74%,濃度降到1000 mg· L-1以下,滿足地方排放標準的要求.綜合考慮去除效果和經濟成本,飛灰水洗液固比為6比較合適.





