申請日2017.09.30
公開(公告)日2018.01.09
IPC分類號C02F9/14; C01C1/02; B01D53/56; B01D53/76; C02F101/16
摘要
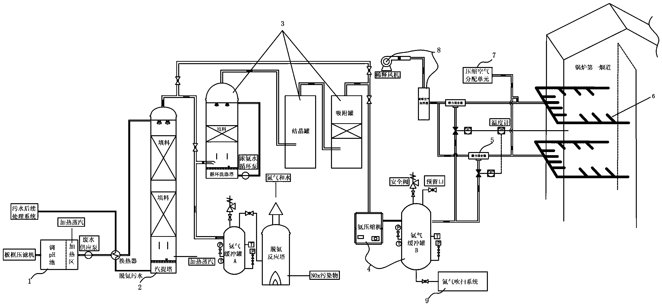
一種高濃度氨氮廢水與氮氧化物協同治理的方法及系統,該方法的步驟為:S1:高濃度氨氮廢水首先進入調pH池加堿調pH到10‑12,同時在調pH池的加熱區通過加熱蒸汽給氨氮廢水預熱;S2:調pH池中的廢水經過換熱器后打入汽提塔的液體分布器,通過液體分布器均勻分布到填料的整個表面,順著填料往下流;同時有壓加熱蒸汽從汽提塔的塔體下部進入,蒸汽與廢水逆向充分接觸,蒸汽將游離狀態的氨吹出,由塔頂排氣口排出;S3:經過蒸汽汽提后的廢水在塔體匯集,經過換熱器與進塔廢水換熱后送入后續污水處理單元,配合生物法進行脫氮。該系統用來實施上述方法。本發明具有原理簡單、易實現、處理效果好等。
權利要求書
1.一種高濃度氨氮廢水與氮氧化物協同治理的方法,其特征在于,步驟為:
S1:高濃度氨氮廢水首先進入調pH池加堿調pH到10-12,同時在調pH池(1)的加熱區通過加熱蒸汽給氨氮廢水預熱;
S2:調pH池(1)中的廢水經過換熱器后打入汽提塔(2)的液體分布器,通過液體分布器均勻分布到填料的整個表面,順著填料往下流;同時有壓加熱蒸汽從汽提塔(2)的塔體下部進入,蒸汽與廢水逆向充分接觸,蒸汽將游離狀態的氨吹出,由塔頂排氣口排出;
S3:經過蒸汽汽提后的廢水在塔體匯集,經過換熱器與進塔廢水換熱后送入后續污水處理單元,配合生物法進行脫氮。
2.根據權利要求1所述的高濃度氨氮廢水與氮氧化物協同治理的方法,其特征在于,從汽提塔頂部排氣筒排出的粗氨氣采用以下處理方式:
S100:從汽提塔(2)頂部排氣筒排出的粗氨氣經過粗氨氣精制系統去除其中的有害雜質,減少水分后送入氨氣輸送壓縮機;氨氣經壓縮機不斷地向氨氣緩沖罐內輸送氨氣,使罐內壓力逐漸增大,獲得所需的壓縮氨氣;
S200:氨氣緩沖罐內的氨氣作為鍋爐煙氣SNCR脫硝的還原劑,經過氨氣輸送系統送入氨氣/熱空氣靜力混合器,空氣經由稀釋風機送入空氣加熱器加熱后送入靜力混合器;
S300:氨氣和熱空氣在靜力混合器和管路內充分混合,再將此混合物導入氨氣分配總管內,經供應函箱使氨氣混合物在噴霧管格子內達到均勻分布,經由噴嘴噴到爐膛第一煙道,噴射配合NOx濃度分布靠霧化噴嘴調整。
3.根據權利要求2所述的高濃度氨氮廢水與氮氧化物協同治理的方法,其特征在于,所述粗氨氣精制系統(3)包括濃氨水循環洗滌塔、結晶罐和吸附罐。
4.根據權利要求2所述的高濃度氨氮廢水與氮氧化物協同治理的方法,其特征在于,所述氨氣分配總管上設有壓縮空氣分配管,當注入格柵噴頭發生堵塞時用壓縮空氣進行吹掃。
5.根據權利要求1至4中任意一項所述的高濃度氨氮廢水與氮氧化物協同治理的方法,其特征在于,從汽提塔(2)頂部排氣筒排出的粗氨氣采用以下處理方式:一路粗氨氣經過氨氣緩沖罐進入脫氨反應塔,參照SCR煙氣脫硝原理在催化劑的作用下高濃度氨氮廢水汽提產生的副產物粗氨氣與氮氧化物反應生成氮氣和水。
6.一種高濃度氨氮廢水與氮氧化物協同治理的系統,其特征在于,包括:
調pH池(1),包括堿液投加裝置和加熱區蒸汽預熱裝置,通過調節pH和預熱使廢水溫度升高,促使廢水中游離氨的比例增大;
汽提塔(2),包括液體分布器、多層填料和換熱器,氨氮廢水從塔頂液體分布器進入,加熱蒸汽從塔底進風口進入;
粗氨氣精制系統(3),用來進行提純以產生的精氨氣;
SNCR脫硝系統,用來進行選擇性費催化劑還原。
7.根據權利要求6所述的高濃度氨氮廢水與氮氧化物協同治理的系統,其特征在于,所述粗氨氣精制系統(3)包括:
濃氨水循環洗滌塔,包括液體分布器、填料、濃氨水循環泵;
結晶罐,罐內具有一定壓力和低溫條件,氨與硫化氫發生反應生成結晶體以完成脫硫;
吸附罐,罐內布置活性炭填料,用來吸附粗氨水中的有機物雜質。
8.根據權利要求6或7所述的高濃度氨氮廢水與氮氧化物協同治理的系統,其特征在于,所述SNCR脫銷系統包括:
氨的儲存系統(4)包括氨壓縮機和氨氣緩沖罐,氨氣經壓縮機向氨氣緩沖罐內輸送,進入氨氣緩沖罐內減壓,再通過氨氣輸送管線送到鍋爐側的脫硝系統;
氨的輸送系統(5),用于將氨氣緩沖罐中的氨氣送至氨氣/熱空氣靜力混合器;
稀釋空氣系統(8),包括稀釋風機和稀釋空氣加熱器,噴入反應器煙道的氨氣為空氣稀釋后的含氨氣的混合氣體;
氨的噴射系統(6),包括靜力混合器、供應函箱、噴霧管格子和噴嘴;氨氣和熱空氣在靜力混合器和管路內充分混合,再將此混合物導入氨氣分配總管內,經供應函箱使氨氣混合物在噴霧管格子內達到均勻分布,經由噴嘴噴到爐膛第一煙道;
壓縮空氣分配系統(7),設在氨注入格柵分布管上,當注入格柵噴頭發生堵塞時進行吹掃。
9.根據權利要求6或7所述的高濃度氨氮廢水與氮氧化物協同治理的系統,其特征在于,還包括氮氣吹掃系統(9),作為輔助保護系統,在氨氣進入之前通過氮氣吹掃系統(9)對設備進行嚴密性檢查和氮氣吹掃,并在當設備出現問題時通過氮氣吹掃系統(9)置換出罐內的氨氣。
10.根據權利要求6或7所述的高濃度氨氮廢水與氮氧化物協同治理的系統,其特征在于,還包括工業水噴淋系統,設置于可能發生氨氣泄漏的區域周邊,當氨氣檢測器檢測氨氣的泄漏測得大氣中氨濃度過高時,啟用工業水噴淋系統與泄露氨氣反應生成稀氨水排至氨氣稀釋槽再做后續處理。
說明書
一種高濃度氨氮廢水與氮氧化物協同治理的方法及系統
技術領域
本發明主要涉及到環保技術領域,特指一種高濃度氨氮廢水與氮氧化物協同治理的方法及系統。
背景技術
消化污泥脫水液、垃圾滲濾液、催化劑生產廠廢水、肉類加工廢水和合成氨化工廢水等含有極高濃度的氨氮(500mg/L以上,甚至達到幾千mg/L)。過量氨氮排入水體將導致水體富營養化,降低水體觀賞價值,并且被氧化生成的硝酸鹽和亞硝酸鹽還會影響水生生物甚至人類的健康。因此,廢水脫氮處理受到人們的廣泛關注,也是廢水處理中的一大難點。
目前,對于氨氮廢水,主要的脫氮方法有生物硝化反硝化、折點加氯、氣提吹脫和離子交換法等,但是對于高濃度氨氮廢水,一般的物化方法不能將氨氮濃度降到足夠低(如100mg/L以下),多采用生化聯合法處理。低濃度氨氮廢水通常在常溫下用空氣吹脫,而高濃度廢水則常用蒸汽進行吹脫,又稱汽提。采用汽提法+生化法降解水中的氨氮,可減少氨對后續生化處理的毒性,配合消化反硝化脫氮,能夠實現污水處理后氨氮達標排放。
高濃度氨氮廢水經汽提工藝后會產生大量粗氨氣,目前對于氨氣的處理大多是通過后續吸收塔或精餾段精餾產生一定濃度的氨水,或直接用氨氣制成液氨,但面臨粗氨氣回收利用工藝繁瑣,回收產物處理麻煩等問題。生成的氨水或液氨濃度低,產品不純,雜質含量多,有些甚至無法工業回用,同時運輸和存儲要求嚴格,外運手續復雜且存在大量安全隱患。處理不掉的氨氣直排到火炬燃燒掉,不但浪費了瓦斯氣,而且造成空氣污染。因此汽提產物粗氨氣得到妥善處置既是生產要求,也是環保工作的迫切需要。
在NOx排放控制技術中的煙氣脫硝技術里選擇性催化還原法和選擇性非催化還原法應用比較廣泛。SNCR技術,即選擇性非催化還原技術,它是目前主要的煙氣脫硝技術之一。在爐膛 800℃~1250℃這一狹窄的溫度范圍內、在無催化劑作用下,NH3 或尿素等氨基還原劑可選擇性地還原煙氣中的 NOx。SCR技術,即選擇性催化還原技術,是在催化劑的作用下,還原劑(一般為液氨蒸發出來的氨氣)與煙氣中的氮氧化物反應生成無害的氮氣和水,從而去除煙氣中的NOx,脫除效率可達90%以上。
發明內容
本發明要解決的技術問題就在于:針對現有技術存在的技術問題,本發明提供一種原理簡單、易實現、處理效果好的高濃度氨氮廢水與氮氧化物協同治理的方法及系統。
為解決上述技術問題,本發明采用以下技術方案:
一種高濃度氨氮廢水與氮氧化物協同治理的方法,步驟為:
S1:高濃度氨氮廢水首先進入調pH池加堿調pH到10-12,同時在調pH池的加熱區通過加熱蒸汽給氨氮廢水預熱;
S2:調pH池中的廢水經過換熱器后打入汽提塔的液體分布器,通過液體分布器均勻分布到填料的整個表面,順著填料往下流;同時有壓加熱蒸汽從汽提塔的塔體下部進入,蒸汽與廢水逆向充分接觸,蒸汽將游離狀態的氨吹出,由塔頂排氣口排出;
S3:經過蒸汽汽提后的廢水在塔體匯集,經過換熱器與進塔廢水換熱后送入后續污水處理單元,配合生物法進行脫氮。
作為本發明方法的進一步改進:從汽提塔頂部排氣筒排出的粗氨氣采用以下處理方式:
S100:從汽提塔頂部排氣筒排出的粗氨氣經過粗氨氣精制系統去除其中的有害雜質,減少水分后送入氨氣輸送壓縮機;氨氣經壓縮機不斷地向氨氣緩沖罐內輸送氨氣,使罐內壓力逐漸增大,獲得所需的壓縮氨氣;
S200:氨氣緩沖罐內的氨氣作為鍋爐煙氣SNCR脫硝的還原劑,經過氨氣輸送系統送入氨氣/熱空氣靜力混合器,空氣經由稀釋風機送入空氣加熱器加熱后送入靜力混合器;
S300:氨氣和熱空氣在靜力混合器和管路內充分混合,再將此混合物導入氨氣分配總管內,經供應函箱使氨氣混合物在噴霧管格子內達到均勻分布,經由噴嘴噴到爐膛第一煙道,噴射配合NOx濃度分布靠霧化噴嘴調整。
作為本發明方法的進一步改進:所述粗氨氣精制系統包括濃氨水循環洗滌塔、結晶罐和吸附罐。
作為本發明方法的進一步改進:所述氨氣分配總管上設有壓縮空氣分配管,當注入格柵噴頭發生堵塞時用壓縮空氣進行吹掃。
作為本發明方法的進一步改進:從汽提塔頂部排氣筒排出的粗氨氣采用以下處理方式:一路粗氨氣經過氨氣緩沖罐進入脫氨反應塔,參照SCR煙氣脫硝原理在催化劑的作用下高濃度氨氮廢水汽提產生的副產物粗氨氣與氮氧化物反應生成氮氣和水。
本發明進一步提供一種高濃度氨氮廢水與氮氧化物協同治理的系統,包括:
調pH池,包括堿液投加裝置和加熱區蒸汽預熱裝置,通過調節pH和預熱使廢水溫度升高,促使廢水中游離氨的比例增大;
汽提塔,包括液體分布器、多層填料和換熱器,氨氮廢水從塔頂液體分布器進入,加熱蒸汽從塔底進風口進入;
粗氨氣精制系統,用來進行提純以產生的精氨氣;
用來進行選擇性費催化劑還原。
作為本發明系統的進一步改進:所述粗氨氣精制系統包括:
濃氨水循環洗滌塔,包括液體分布器、填料、濃氨水循環泵;
結晶罐,罐內具有一定壓力和低溫條件,氨與硫化氫發生反應生成結晶體以完成脫硫;
吸附罐,罐內布置活性炭填料,用來吸附粗氨水中的有機物雜質。
作為本發明系統的進一步改進:所述SNCR脫銷系統包括:
氨的儲存系統包括氨壓縮機和氨氣緩沖罐,氨氣經壓縮機向氨氣緩沖罐內輸送,進入氨氣緩沖罐內減壓,再通過氨氣輸送管線送到鍋爐側的脫硝系統;
氨的輸送系統,用于將氨氣緩沖罐中的氨氣送至氨氣/熱空氣靜力混合器;
稀釋空氣系統,包括稀釋風機和稀釋空氣加熱器,噴入反應器煙道的氨氣為空氣稀釋后的含氨氣的混合氣體;
氨的噴射系統,包括靜力混合器、供應函箱、噴霧管格子和噴嘴;氨氣和熱空氣在靜力混合器和管路內充分混合,再將此混合物導入氨氣分配總管內,經供應函箱使氨氣混合物在噴霧管格子內達到均勻分布,經由噴嘴噴到爐膛第一煙道;
壓縮空氣分配系統,設在氨注入格柵分布管上,當注入格柵噴頭發生堵塞時進行吹掃。
作為本發明系統的進一步改進:還包括氮氣吹掃系統,作為輔助保護系統,在氨氣進入之前通過氮氣吹掃系統對設備進行嚴密性檢查和氮氣吹掃,并在當設備出現問題時通過氮氣吹掃系統置換出罐內的氨氣。
作為本發明系統的進一步改進:還包括工業水噴淋系統,設置于可能發生氨氣泄漏的區域周邊,當氨氣檢測器檢測氨氣的泄漏測得大氣中氨濃度過高時,啟用工業水噴淋系統與泄露氨氣反應生成稀氨水排至氨氣稀釋槽再做后續處理。
與現有技術相比,本發明的優點在于:
1、本發明的濃度氨氮廢水與氮氧化物協同治理的方法及系統,具有原理簡單、易實現、處理效果好等優點,其主要為了解決高濃度氨氮廢水脫氮困難,采用單一工藝很難實現氨氮的達標排放的問題,引入了汽提塔使廢水中的氨氮含量大幅度降低,脫氨效率高達90%以上,配合后續消化反硝化脫氮,能夠實現污水處理后氨氮達標排放。同時汽提工藝產生副產物氨氣也能得到妥善處理,與垃圾焚燒發電廠協同處置,不僅能使焚燒煙氣中的NOx污染物達標排放,還能節省垃圾焚燒廠另外購置脫銷還原劑的費用。
2、本發明的濃度氨氮廢水與氮氧化物協同治理的方法及系統,對于不需要進行煙氣脫硝,僅單純進行汽提塔副產物粗氨氣綜合處理的場所,可以根據產氣量配置相應規格脫氨反應塔。一方面使氨氣通過反應生成氮氣和水,解決了粗氨氣回收利用工藝繁瑣,回收產物處理麻煩的問題,回收生成的氨水或液氨濃度低,雜質含量多,運輸的存儲要求嚴格,難以達到。一方面燃燒塔產生的熱量最終回收利用,使燃料產生的熱量除了提供反應所需溫度條件還能得到妥善處置。本系統在綜合固廢處理園區(污水、污泥、垃圾焚燒發電)一體化建設的大環境下更具可行性,能夠實現污染物之間的協同處理,將其中一種污染物處理工藝產生的副產物作為另一種污染物處理所需的原料。使兩種污染物都得到妥善處理,最后達標排放,還解決了中間環節副產物處理的諸多問題,實現了環保和經濟效益的結合,既產生一定的經濟效益,實現了資源的綜合利用,又能解決目前高濃度氨氮廢水NH3-N指標能達標排放這一難題,符合可持續發展的理念。



