申請日2016.07.20
公開(公告)日2016.12.21
IPC分類號C02F9/14; C02F101/16
摘要
本實用新型公開了一種用于高氨氮廢水水生物脫氮的裝置,屬于高氨氮廢水處理技術領域。所述用于高氨氮廢水生物脫氮的裝置依次包括配水罐、高效脫氮反應器、缺氧池、亞硝化池、好氧池;其中,亞硝化池、好氧池與配水罐之間分別連接有回流泵,配水罐通過管道與高效脫氮反應器的底部連通。本實用新型提供的用于高氨氮廢水生物脫氮的裝置將同步硝化反硝化的裝置整合在一起,并設置配水罐將亞硝化池、好氧池的廢水回流至配水罐后再進入高效脫氮反應器;如此,高效脫氮反應器內部無需機械攪拌,無曝氣單元,通過底部進料形成的沖擊水流及反應產生氣體的上升擴散,可促進物料混合,提高反應效率,無需外加碳源。
權利要求書
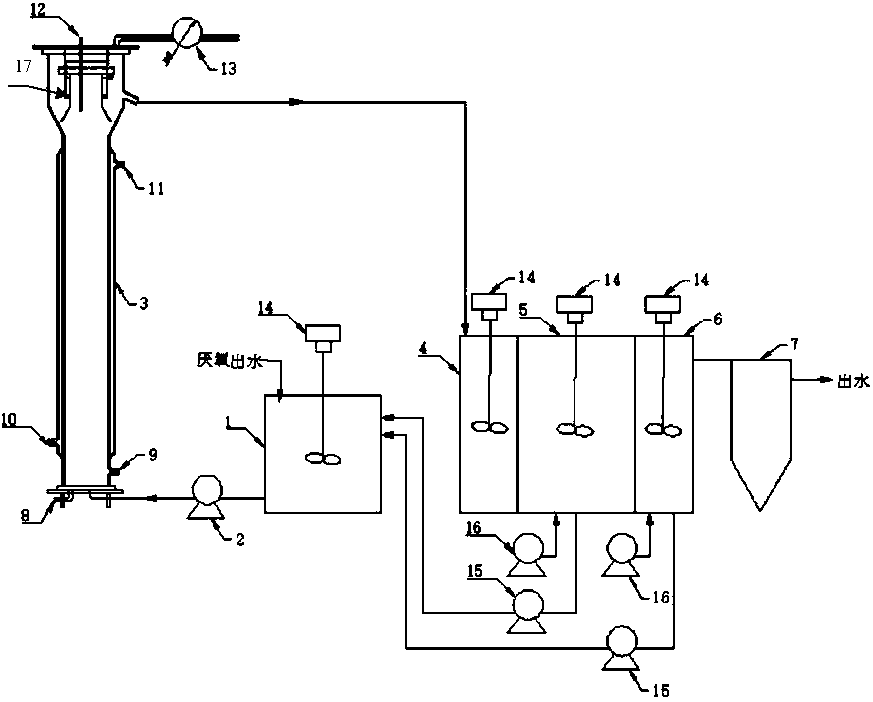
1.一種用于高氨氮廢水生物脫氮的裝置,其特征在于,依次包括配水罐、高效脫氮反應器、缺氧池、亞硝化池、好氧池;其中,亞硝化池、好氧池與配水罐之間分別連接有回流泵,配水罐通過管道與高效脫氮反應器的底部連通;高效脫氮反應器的頂部通過出水管連接缺氧池,缺氧池依次與亞硝化池、好氧池連接;所述高效脫氮反應器包含進水泵、反應器罐體、三相分離器、氣體流量計、pH計、進水泵、排空口、取樣口,所述高效脫氮反應器的反應器罐體為正方體或圓柱體,采用鋼結構或混凝土結構,高徑比大于1.5;所述三相分離器設置在反應器的頂部。
2.根據權利要求1所述的一種用于高氨氮廢水生物脫氮的裝置,其特征在于,所述高效脫氮反應器的罐體外部還有水浴保溫夾套。
3.根據權利要求1所述的一種用于高氨氮廢水生物脫氮的裝置,其特征在于,缺氧池、亞硝化池、好氧池,體積比為1:2:1。
4.根據權利要求1所述的一種用于高氨氮廢水生物脫氮的裝置,其特征在于,所述配水罐裝有攪拌系統。
5.根據權利要求1所述的一種用于高氨氮廢水生物脫氮的裝置,其特征在于,所述缺氧池包含攪拌系統。
6.根據權利要求1所述的一種用于高氨氮廢水生物脫氮的裝置,其特征在于,所述亞硝化池包含曝氣系統。
7.根據權利要求1所述的一種用于高氨氮廢水生物脫氮的裝置,其特征在于,所述好氧池包含曝氣系統。
8.根據權利要求1所述的一種用于高氨氮廢水生物脫氮的裝置,其特征在于,所述缺氧池、亞硝化池、好氧池均配置有pH儀、溶氧儀。
說明書
一種用于高氨氮廢水生物脫氮的裝置
技術領域
本實用新型涉及一種用于高氨氮廢水生物脫氮的裝置,屬于高氨氮廢水處理技術領域。
背景技術
廢水中的含氮物質經過厭氧反應后,大部分的氮會轉化為氨氮。高含氮的有機廢水經過厭氧處理后,廢水中的氨氮濃度相對較高,如經過厭氧發酵后的餐廚垃圾廢水和垃圾滲濾液,其厭氧后的廢水氨氮濃度通常達到2000mg/L左右,該濃度的氨氮水平給后續廢水深度處理帶來難度。目前傳統的生物脫氮工藝多基于硝化-反硝化原理,但由于高氨氮,在硝化過程需要補充大量氧氣,能耗較高;此外,經過厭氧處理后的廢水中碳源被大量消耗,造成反硝化過程中碳源不足的問題。
實用新型內容
本實用新型的目的是克服現有技術中存在的不足,提供一種用于高氨氮廢水生物脫氮的裝置,可用于對高氨氮、低碳氮比廢水的生物脫氮。
所述用于高氨氮廢水生物脫氮的裝置依次包括配水罐、高效脫氮反應器、缺氧池、亞硝化池、好氧池;其中,亞硝化池、好氧池與配水罐之間分別連接有回流泵,配水罐通過管道與高效脫氮反應器的底部連通;高效脫氮反應器的頂部通過出水管連接缺氧池,缺氧池依次與亞硝化池、好氧池連接;所述高效脫氮反應器包含進水泵、反應器罐體、三相分離器、氣體流量計、pH計、進水泵、排空口、取樣口,所述高效脫氮反應器的罐體為正方體或圓柱體,采用鋼結構或混凝土結構,高徑比大于1.5;所述三相分離器設置在反應器的頂部。
在本實用新型的一種實施方式中,所述高效脫氮反應器的罐體外部還有水浴保溫夾套。
在本實用新型的一種實施方式中,缺氧池、亞硝化池、好氧池的體積比為1:2:1。
在本實用新型的一種實施方式中,所述配水罐裝有攪拌系統。
在本實用新型的一種實施方式中,所述缺氧池包含攪拌系統。
在本實用新型的一種實施方式中,所述亞硝化池包含曝氣系統。
在本實用新型的一種實施方式中,所述好氧池包含曝氣系統。
在本實用新型的一種實施方式中,所述缺氧池、亞硝化池、好氧池均配置有pH儀、溶氧儀。
本實用新型提供的用于高氨氮廢水生物脫氮的裝置將同步硝化反硝化的裝置整合在一起,高效脫氮反應器內部無需機械攪拌,無曝氣單元,通過底部進料形成的沖擊水流及反應產生氣體(氮氣等)的上升擴散,可促進物料混合,提高反應效率。脫氮反應器頂部的三相分離器可有效防止污泥流失。整個反應器密封性好,無異味。通過設置配水罐可將亞硝化池、好氧池的廢水回流至配水罐后再進入高效脫氮反應器,以解決高氨氮廢水的低碳氮比不利于厭氧氨氧化菌生長的問題,從而進一步減少剩余污泥的產量,最終解決傳統硝化反硝化生物脫氮裝置存在的能耗大、外加碳源、剩余污泥量的問題。



