申請日2016.05.16
公開(公告)日2016.07.27
IPC分類號C02F3/12; C02F3/30
摘要
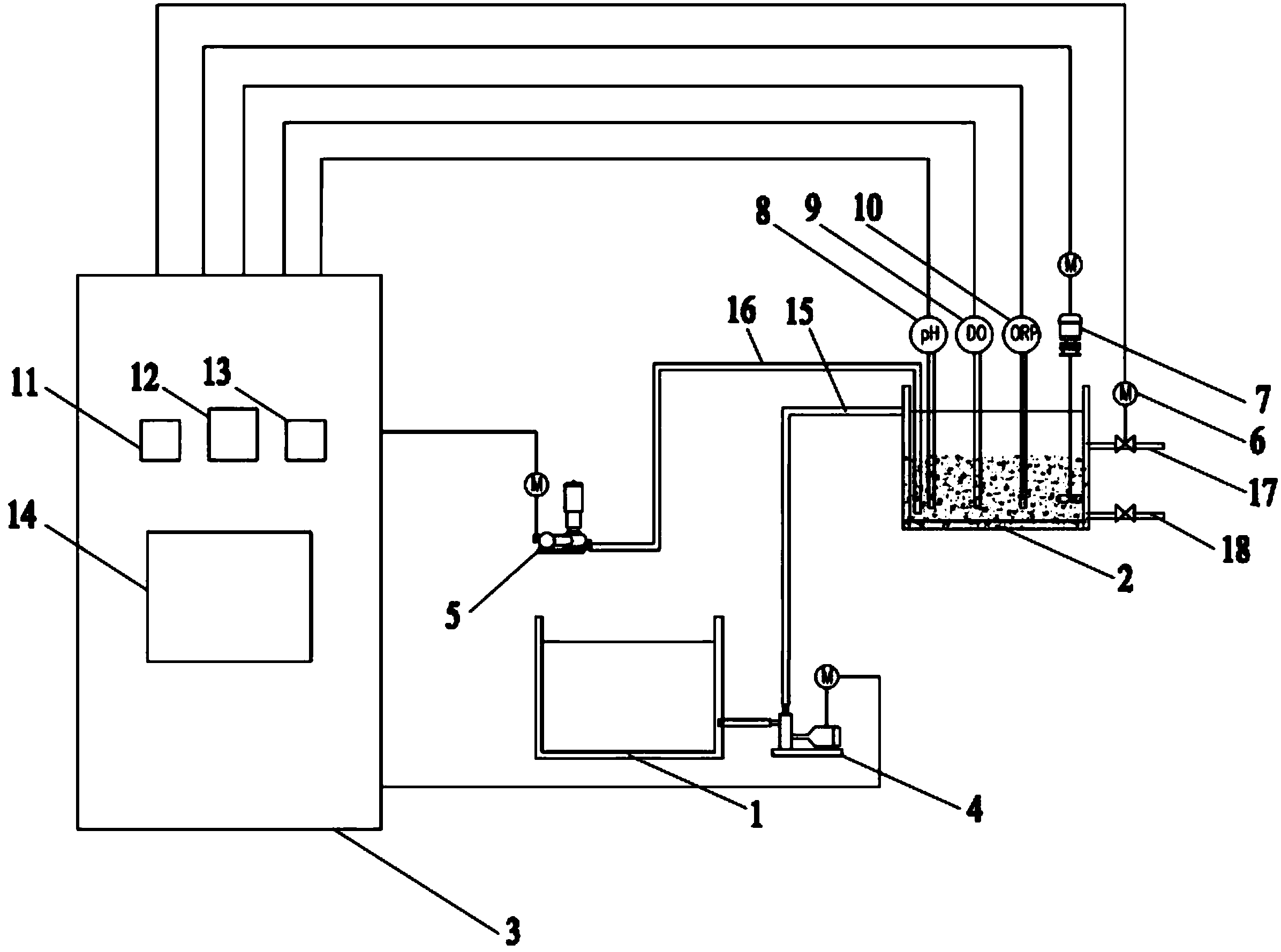
本發明公開了一種基于SBR工藝的節能污水處理系統,包括水泵、風機、盛放污水的原水槽以及進行污水處理的SBR反應槽,SBR反應槽內設置pH測定儀、DO測定儀、ORP測定儀和攪拌裝置;原水槽與SBR反應槽之間連接有進水管,原水槽的污水經水泵和進水管進入SBR反應槽,風機連接有曝氣管,曝氣管的出氣端接至SBR反應槽內,SBR反應槽設置有出水管和排污管,出水管上設置有電磁閥。本發明運行效果穩定、操作簡單靈活,能夠根據污水的水質和實時處理情況,在保證污水處理效果的前提下,有效的降低污水處理的能耗,減少不必要的浪費。
權利要求書
1.基于SBR工藝的節能污水處理系統,其特征在于,包括水泵(4)、風機(5)、盛放污水的原水槽(1)以及進行污水處理的SBR反應槽(2),SBR反應槽(2)內設置pH測定儀(8)、DO測定儀(9)、ORP測定儀(10)和攪拌裝置(7);原水槽(1)與SBR反應槽(2)之間連接有進水管(15),原水槽(1)的污水經水泵(4)和進水管(15)進入SBR反應槽(2),風機(5)連接有曝氣管(16),曝氣管(16)的出氣端接至SBR反應槽(2)內,SBR反應槽(2)設置有出水管(17)和排污管(18),出水管(17)上設置有電磁閥(6)。
2.如權利要求1所述的基于SBR工藝的節能污水處理系統,其特征在于,還包括PLC控制柜(3),pH測定儀(8)、DO測定儀(9)、ORP測定儀(10)分別經信號電纜與PLC控制柜(3)連接并經信號電纜將檢測數據傳送至PLC控制柜(3),攪拌裝置(7)、電磁閥(6)、水泵(4)和風機(5)分別經控制電纜與PLC控制柜(3)連接并受PLC控制柜(3)控制。
3.如權利要求2所述的基于SBR工藝的節能污水處理系統,其特征在于,PLC控制柜(3)的面板上安裝有分別顯示pH測定儀(8)、DO測定儀(9)、ORP測定儀(10)檢測數據的pH顯示儀表(11)、DO顯示儀表(12)和ORP顯示儀表(13),PLC控制柜(3)的面板上還安裝有用于顯示和調整SBR反應槽(2)運行方式和運行周期時間的觸摸式液晶操作顯示器(14)。
4.如權利要求1所述的基于SBR工藝的節能污水處理系統,其特征在于,攪拌裝置(7)包括電機和由電機驅動的攪拌桿,攪拌桿設置于SBR反應槽(2)內。
說明書
基于SBR工藝的節能污水處理系統
技術領域
本發明涉及污水處理技術領域,特別涉及一種基于SBR工藝的節能污水處理系統。
背景技術
污水處理是為了可持續發展,但高資源占用和高能耗工藝不符合可持續發展的基本原則。目前,我國污水處理的能耗超過全國總能耗的1%,屬于耗能大戶,迫切需要降低能耗。從減排角度,污水處理也會產生二氧化碳,另外消耗動力上也是折合成二氧化碳的。所以節能就是減排。目前我國城市污水處理廠大多為采用活性污泥法的二級處理廠,能源消耗主要來自曝氣回流(72%)和提升(21%),其中生物處理的曝氣供氧能耗占污水廠總能耗的60%以上。所以降低曝氣能耗對整個污水廠的節能運行意義重大。
現有傳統活性污泥工藝是在滿負荷(設定水質、水量)的基礎上,通過理論計算得出曝氣池容積、曝氣量等,從而確定曝氣風機的風量及運行時間等參數。然而很多污水廠存在不能滿負荷運行或水質水量發生變化的情況下,已無法通過調整曝氣池容積來減少曝氣時間;如果選用普通風機曝氣,也無法通過調整風機轉速來減少曝氣量。只能造成不必要的能源浪費和處理效果下降。
SBR法是一種間歇式運行的活性污泥法污水處理工藝,由于具有工藝流程簡單,運行方式靈活,可控性好等優點,已經廣泛應用于城市生活污水處理和工業污水處理中。此外SBR法脫氮除磷功能強大,可以通過其靈活控制實現短程反硝化。短程反硝化與傳統反硝化相比耗氧量節約62.5%(即曝氣量節約62.5%)。SBR工藝雖然比傳統活性污泥工藝的自控程度高,可以通過控制調整周期內各工段的運行時間和運行狀態等,但也是基于設定的水質、水量計算得出,并設置成固定的自動運行程序,無法根據反應系統內的水質水量的實時變化情況進行調整,因而也存在過度曝氣的能源浪費問題。
發明內容
本發明的目的在于提供一種基于SBR工藝的節能污水處理系統,可以解決現有技術中,利用SBR工藝進行污水處理存在過度曝氣而造成能源浪費問題。
本發明是這樣來實現的,基于SBR工藝的節能污水處理系統,包括水泵、風機、盛放污水的原水槽以及進行污水處理的SBR反應槽,SBR反應槽內設置pH測定儀、DO測定儀、ORP測定儀和攪拌裝置;原水槽與SBR反應槽之間連接有進水管,原水槽的污水經水泵和進水管進入SBR反應槽,風機連接有曝氣管,曝氣管的出氣端接至SBR反應槽內,SBR反應槽設置有出水管和排污管,出水管上設置有電磁閥。
進一步,還包括PLC控制柜,pH測定儀、DO測定儀、ORP測定儀分別經信號電纜與PLC控制柜連接并經信號電纜將檢測數據傳送至PLC控制柜,攪拌裝置、電磁閥、水泵和風機分別經控制電纜與PLC控制柜連接并受PLC控制柜控制。
進一步,PLC控制柜的面板上安裝有分別顯示pH測定儀、DO測定儀、ORP測定儀檢測數據的pH顯示儀表、DO顯示儀表和ORP顯示儀表,PLC控制柜的面板上還安裝有用于顯示和調整SBR反應槽運行方式和運行周期時間的觸摸式液晶操作顯示器。
進一步,攪拌裝置包括電機和由電機驅動的攪拌桿,攪拌桿設置于SBR反應槽內。
本發明具有如下有益效果:
本發明提供了一種基于SBR工藝的節能污水處理系統,能夠解決目前利用SBR工藝進行污水處理過程中過量曝氣造成的能源浪費問題,該污水處理系統是一種基于SBR工藝的實時監測、實時反饋、實時控制裝置,通過該處理系統能夠根據反應系統內污染物的情況,由pH、DO、ORP的變化情況來判定反應進程的特征點和反應終點,從而調整SBR反應槽的運行狀況,在污染物有效分解的基礎上最大限度的縮短周期時間、曝氣時間,從而達到節能的目的。該污水處理系統運行效果穩定、操作簡單靈活,能夠根據污水的水質和實時處理情況,在保證污水處理效果的前提下,有效的降低污水處理的能耗,減少不必要的浪費。



