申請日2014.10.24
公開(公告)日2016.08.31
IPC分類號C02F1/04; C02F103/28
摘要
一種工業廢水處理的蒸餾及熱回收系統,包括廢水池、填料式蒸餾塔、板式蒸餾塔和冷凝器,所述填料式蒸餾塔設置有與廢水池連通的進水管道,填料式蒸餾塔的頂端出氣口通過蒸汽管道連接到冷凝器,填料式蒸餾塔的底端出液口通過液體管道連接到板式蒸餾塔,板式蒸餾塔的頂端出氣口通過蒸汽管道連接到冷凝器,板式蒸餾塔的底端出液口連接到車間的供水系統;冷凝器排出的熱空氣輸送到換熱器,經過所述換熱器的熱空氣通過氣體管道連接到板式蒸餾塔和填料式蒸餾塔的進氣口;冷凝器排出的水,輸送到工業用水車間。本發明能同時實現造紙廢水中造紙纖維和造紙添加劑的分離和分別回收使用,同時能夠回收廢水處理過程中的熱能,避免了水浪費和熱能浪費。
權利要求書
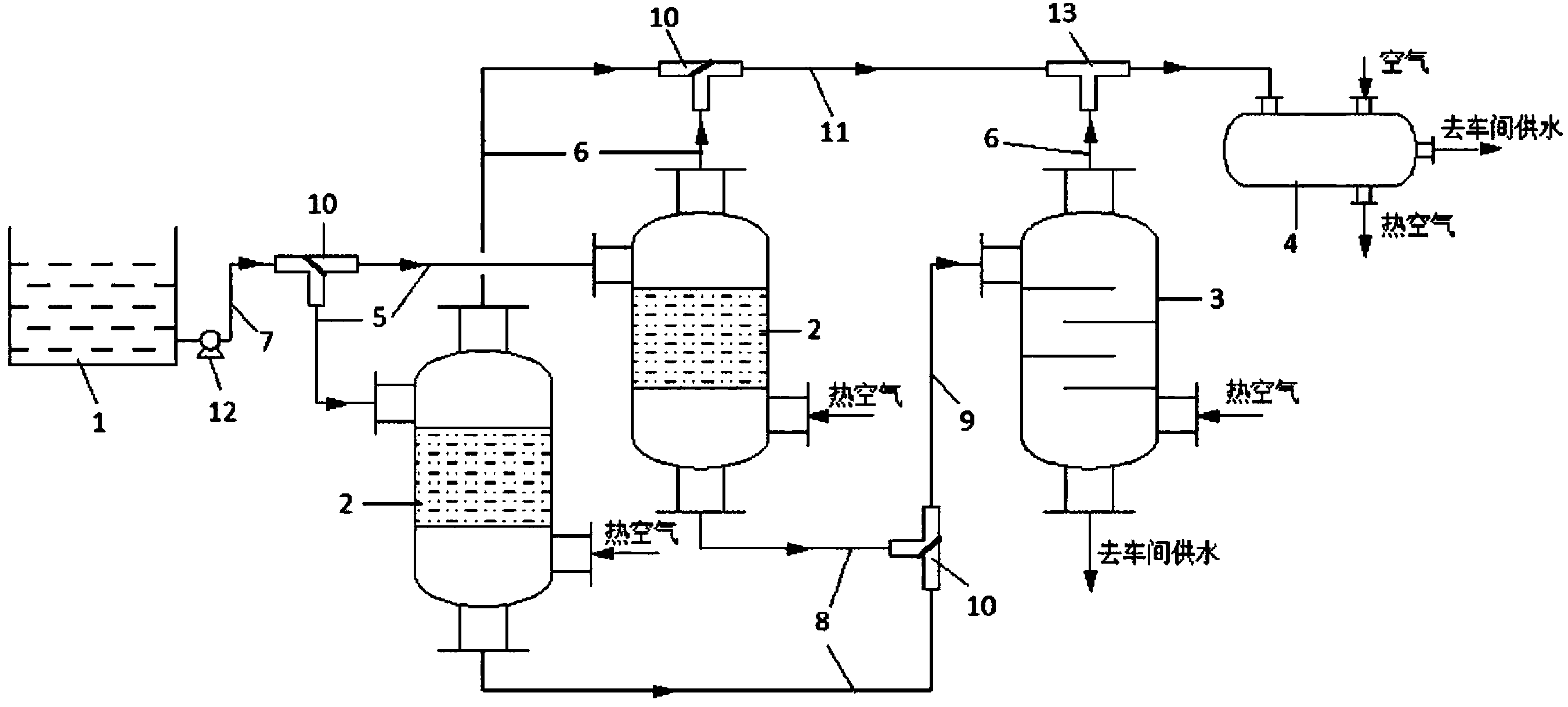
1.一種處理造紙廠廢水的蒸餾及熱回收系統,包括廢水池(1)、填料式蒸餾塔(2)、板式蒸餾塔(3)和冷凝器(4),其特征是所述填料式蒸餾塔(2)設置有與廢水池(1)連通的進水管道(5),所述填料式蒸餾塔(2)的頂端出氣口通過蒸汽管道(6)連接到冷凝器(4),所述填料式蒸餾塔(2)的底端出液口通過液體管道(8)連接到板式蒸餾塔(3)的進液口,板式蒸餾塔(3)的頂端出氣口通過蒸汽管道(6)連接到冷凝器(4),所述板式蒸餾塔(3)的底端出液口連接到車間的供水系統;
所述冷凝器(4)排出的熱空氣輸送到換熱器,經過所述換熱器的熱空氣通過氣體管道連接到板式蒸餾塔(3)和填料式蒸餾塔(2)的進氣口;冷凝器(4)排出的水輸送到工業用水車間;
所述兩個填料式蒸餾塔(2)的進水管道(5)上設置有一個三通閥(10,所述三通閥(10)的兩個端口與所述兩個填料式蒸餾塔(2)的進水管道(5)連通,所述三通閥(10)的另一端口連通一根連接到廢水池(1)的廢水管道(7),所述三通閥(10)接通所述的廢水管道(7);
從填料式蒸餾塔(2)和板式蒸餾塔(3)的頂部出氣口排出的大量蒸汽通過蒸汽管輸送到冷凝器(4),水蒸氣在冷凝器4中冷凝成水,同時釋放出大量的熱,通過冷凝器(4)的氣體進口向冷凝器(4)中輸入正常的空氣,從冷凝器(4)的氣體出口會排出含有熱量的熱空氣,將熱空氣輸送到熱交換器,熱空氣在熱交換器中實現熱交換,達到填料式蒸餾塔(2)和板式蒸餾塔(3)的蒸發條件所需的高溫熱空氣,然后輸送到填料式蒸餾塔(2)和板式蒸餾塔(3)的進氣口,輸送到填料式蒸餾塔(2)和板式蒸餾塔(3)中,在填料式蒸餾塔(2)和板式蒸餾塔(3)中對廢水進行蒸餾;
通過冷凝器(4)對填料式蒸餾塔(2)和板式蒸餾塔(3)的排放出的水蒸氣的熱回收。
說明書
工業廢水處理 的蒸餾及熱回收系統
技術領域
本發明涉及一種處理造紙廠廢水的蒸餾及熱回收系統,涉及工業廢水處理領域,和工業熱能回收環保領域。
背景技術
水是生命之源,世界性的水匱乏問題越來越嚴重,節約用水一直被提倡,作為用水大戶的工業生產行業,更應該做好工業用水的減排,提高水的循環利用率,避免工業用水的浪費。
同時,環境污染問題也日趨嚴重,提高環保意識,減少污染物,尤其是工業生產的污染物的排放,是造成環境污染的重要原因之一,如何處理工業污染源的排放成為減少環境污染的一個重要措施。
造紙行業是一個污染水源排放嚴重的行業,造紙過程需要使用大量的水,傳統的造紙廠排放大量污染水源,對水質和土壤都會產生污染,還有產生大量的難聞的氣味。造紙廠排放的廢水中含有造紙過程中殘留在廢水中的造紙纖維,造成造紙纖維的流失和浪費;造紙廠的廢水中還含有造紙添加劑,大部分的造紙添加劑是不可揮發的,會殘留在土壤或污水中,排放在環境中會造成長時間無法消除的污染。
造紙行業也是一個需要消耗大量熱能的行業,造紙廢水中含有熱能,直接排放也存在熱能浪費的問題。
發明人經過檢索發現專利號為2009100012690,專利名稱為造紙廢水的處理方法的發明專利公開了通過過濾、沉砂、絮凝沉淀,以及分離回用步驟的造紙廢水處理方法,其發明點在于在絮凝劑添加至待處理中水中進行絮凝沉淀前,對占總用量70—90%重量的絮凝劑進行脫鹽處理,達到目的是以較低的成本處理高鹽分含量的造紙廢水,而且能達到令人滿意的結果。沒有涉及到污水的蒸餾處理,以及蒸餾處理的熱回收問日,在工業應用上,依據存在應用領域狹小,不能適用于較寬范圍的造紙廢水的處理。
發明人還檢索到一篇專利號為2009100012703,專利名稱為造紙廢水的處理方法的發明專利,該專利公開了利用過濾、絮凝沉淀、QA2O處理,以及深度處理,該專利的發明點在于使用QA2O處理處理工藝代替常規的生化處理方法,達到節約成本,處理效果好,工藝簡單的有益效果。但是這樣的工藝需要使用大量的化學藥劑,殘留在處理后的廢水中,且處理后的廢水的水量與處理前沒有減少,是一種不能有效分離出較為純凈的水的方法。
發明內容
為了解決上述存在的問題,本發明公開了一種處理造紙廠廢水的蒸餾及熱回收系統,本發明的蒸餾系統通過多級蒸餾法將造紙廠廢水的水分蒸發出來,能夠有效分離出干凈的水,避免廢水直接排放污染環境,和能讓水分再次利用,使得水能夠循環使用,符合環保理念,同時也是對水資源的充分利用,避免水資源浪費;本發明公開的熱回收系統是用來回收造紙廠廢水蒸發后水蒸氣中的熱量,避免熱能浪費。
一種處理造紙廠廢水的蒸餾及熱回收系統,包括廢水池、填料式蒸餾塔、板式蒸餾塔和冷凝器,其特征是所述填料式蒸餾塔設置有與廢水池連通的進水管道,所述填料式蒸餾塔的頂端出氣口通過蒸汽管道連接到冷凝器,所述填料式蒸餾塔的底端出液口通過液體管道連接到板式蒸餾塔的進液口,板式蒸餾塔的頂端出氣口通過蒸汽管道連接到冷凝器,所述板式蒸餾塔的底端出液口連接到車間的供水系統。
所述冷凝器排出的熱空氣輸送到換熱器,經過所述換熱器的熱空氣通過氣體管道連接到板式蒸餾塔和填料式蒸餾塔的進氣口;冷凝器排出的水,輸送到工業用水車間。
所述填料式蒸餾塔有兩個,所述兩個填料式蒸餾塔的進液口分別設置有與廢水池連通的進水管道。
所述兩個填料式蒸餾塔的進水管道上設置有一個三通閥,所述三通閥的兩個端口與所述兩個填料式蒸餾塔的進水管道連通,所述三通閥的另一端口連通一根連接到廢水池的廢水管道,所述三通閥接通所述的廢水管道和所述兩個填料式蒸餾塔的進水管道中的任一個,或者同時切斷所述廢水管道和所述兩個填料式蒸餾塔的進水管道。
所述兩個填料式蒸餾塔的底端出液口連接的液體管道同時與一個三通閥的兩端連接,此三通閥的另一端設置有連通到板式蒸餾塔進液口的進液管道,此三通閥連通板式蒸餾塔的進液管道與所述兩個填料式蒸餾塔的底端出液口分別連接的液體管道中的任一個,或者同時切斷所述板式蒸餾塔的進液管道與所述兩個填料式蒸餾塔的底端出液口分別連接的液體管道。
所述兩個填料式蒸餾塔的頂端蒸汽管道通過一個三通閥連接到一根一級總蒸汽管道的兩端,所述一級總蒸汽管道的另一端通過三通管分別連接來自板式蒸餾塔的蒸汽管道和連接到冷凝器的蒸汽管道。
本發明是將廢水的蒸餾處理和蒸餾處理處理過程中的熱能回收利用結合一體的系統,不僅是減少了環境污染,同時還實現水的循環利用,以及熱能的回收利用,避免工業熱能的浪費,是一個環保的污水處理系統。
本發明通過填料式蒸餾塔和板式蒸餾塔將來自造紙車間的廢水進行多級蒸餾,能夠分離出廢水中的造紙纖維,將廢水中的造紙添加劑濃縮回收,用于造紙添加劑的制備工藝,不僅將廢水再次利用,而且能夠將廢水中的纖維和造紙添加劑回收利用,也節省了資源的浪費,避免了造紙廢水隨意排放、污染環境。







