申請日2013.08.23
公開(公告)日2014.02.26
IPC分類號F25B27/02; F25B30/06
摘要
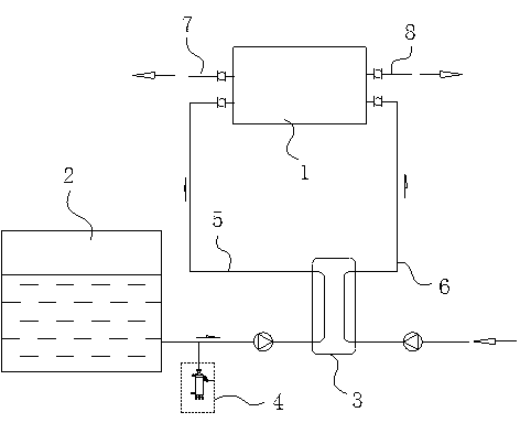
本實用新型公開了一種高效利用廢水余熱的熱泵系統,包括熱泵系統,在所述的熱泵系統一端設有熱源水進口和熱源水出口,另一端設有自來水進口和熱水出口;所述的熱源水進口通過廢水管路與洗浴廢水池相連;所述的自來水進口與自來水進水管相通;所述的廢水管路與自來水進水管均與換熱器相連。該高效利用廢水余熱的熱泵系統,將洗浴廢水與熱泵系統進行有機結合,先用將洗浴廢水與自來水在換熱器內進行一次換熱,提高自來水的進水溫度,然后在熱泵系統中進行二次換熱,充分高效利用洗浴廢水中的熱能,有效提高出水溫度,節能環保,具有很好的實用性。
權利要求書
1.一種高效利用廢水余熱的熱泵系統,包括熱泵系統(1),其特征在于:在所述的熱泵系統(1)一端設有熱源水進口和熱源水出口,另一端設有自來水進口和熱水出口;所述的熱源水進口通過廢水管路(5)與洗浴廢水池(2)相連;所述的自來水進口與自來水進水管(6)相通;所述的廢水管路(5)與自來水進水管(6)均與換熱器(3)相連。
2.根據權利要求1所述的高效利用廢水余熱的熱泵系統,其特征在于:在所述的廢水管路(5)上設有除砂器(4),所述的除砂器(4)設在洗浴廢水池(2)與換熱器(3)之間。
說明書
一種高效利用廢水余熱的熱泵系統
技術領域
本實用新型涉及空調技術領域,具體涉及一種高效利用廢水余熱的熱泵系統。
背景技術
現有的熱泵系統均采用自來水直接進入機組換熱后制出熱水的方式進行工作,這種方式進入的是冷水,出口是熱水,在相同換熱能的情況下,出水溫度并不夠高。而目前,大量的洗浴廢水,都采用直接排放的形式排出,這些廢水溫度高,熱能大,在沒有任何利用的情況下就直接排出,造成大量熱能喪失,顯然不符合節能環保的要求。
實用新型內容
發明目的:針對現有技術中存在的不足,本實用新型的目的是提供一種高效利用廢水余熱的熱泵系統,將洗浴廢水與熱泵系統相結合,充分利用洗浴廢水中的熱能,提高出水溫度,節能環保,以滿足使用要求。
技術方案:為了實現上述發明目的,本發明采用的技術方案如下:
一種高效利用廢水余熱的熱泵系統,包括熱泵系統,在所述的熱泵系統一端設有熱源水進口和熱源水出口,另一端設有自來水進口和熱水出口;所述的熱源水進口通過廢水管路與洗浴廢水池相連;所述的自來水進口與自來水進水管相通;所述的廢水管路與自來水進水管均與換熱器相連。
在所述的廢水管路上設有除砂器,所述的除砂器設在洗浴廢水池與換熱器之間。
有益效果:與現有技術相比,本實用新型的高效利用廢水余熱的熱泵系統,將洗浴廢水與熱泵系統進行有機結合,先用將洗浴廢水與自來水在換熱器內進行一次換熱,提高自來水的進水溫度,然后在熱泵系統中進行二次換熱,充分高效利用洗浴廢水中的熱能,有效提高出水溫度,節能環保,具有很好的實用性,能產生較好的經濟效益和社會效應。







