公布日:2023.12.01
申請日:2023.09.18
分類號:C02F9/00(2023.01)I;C02F1/78(2023.01)N;C02F1/72(2023.01)N;C02F1/00(2023.01)N;C02F3/30(2023.01)N
摘要
本發明公開了一種焦化廢水深度處理工藝及裝置,所述將A/O工藝處理后的焦化廢水依次經多介質過濾工序、臭氧催化氧化工序和AO‑MBR處理工序進行處理;所述多介質過濾工序:廢水采用多介質過濾進行過濾處理;所述臭氧催化氧化工序:廢水在催化劑作用下被臭氧氧化處理;所述AO‑MBR處理工序:廢水經缺氧處理后進行MBR膜處理。本工藝及裝置采用多介質過濾+臭氧催化氧化+AO‑MBR的處理工藝流程,通過控制反應參數,利用簡單的操作運行方式使經處理后的出水滿足出水滿足《城鎮污水處理廠污染物排放標準》GB18918‑2002中一級A排放標準;工藝流程設計合理、運行成本低廉、設備操作簡單、處理效果穩定,具有運行穩定、處理效果徹底、處理成本低的優點。

權利要求書
1.一種焦化廢水深度處理工藝,其特征在于:所述將A/O工藝處理后的焦化廢水依次經多介質過濾工序、臭氧催化氧化工序和AO-MBR處理工序進行處理;所述多介質過濾工序:廢水采用多介質過濾進行過濾處理;所述臭氧催化氧化工序:廢水在催化劑作用下被臭氧氧化處理;所述AO-MBR處理工序:廢水經缺氧處理后進行MBR膜處理。
2.根據權利要求1所述的一種焦化廢水深度處理工藝,其特征在于:所述AO-MBR處理工序,MBR膜處理截留的污泥混合液部分回流進行缺氧處理。
3.根據權利要求1或2所述的一種焦化廢水深度處理工藝,其特征在于:所述臭氧催化氧化工序,采用兩級臭氧催化氧化。
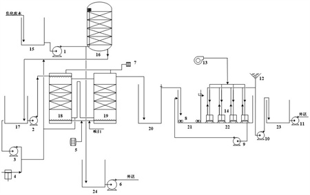
4.一種焦化廢水深度處理裝置,其特征在于:包括依次連通的多介質過濾單元、臭氧催化氧化單元和AO-MBR處理單元;所述多介質過濾單元:包括依次連通的過濾進水池(15)、多介質過濾器(16)和過濾出水池(17);所述臭氧催化氧化單元:包括依次連通的催化氧化塔(18)、催化氧化池(19)和催化出水池(20);所述AO-MBR處理單元:包括依次連通的MBR缺氧池(21)、MBR池(22)、MBR出水池(23);所述MBR池(22)內設有平板膜膜組件(14)。
5.根據權利要求4所述的一種焦化廢水深度處理裝置,其特征在于:所述AO-MBR處理單元還設有MBR池混合液回流泵(9);所述MBR池混合液回流泵(9)的入口連通MBR池(22)的底部、出口連通MBR缺氧池(21)。
6.根據權利要求4所述的一種焦化廢水深度處理裝置,其特征在于:所述多介質過濾單元還設有過濾反洗泵(3)和反洗風機(4);所述過濾反洗泵(3)的入口連通過濾出水池(17)、出口連通多介質過濾器(16);所述反洗風機(4)的出口連通多介質過濾器(16)。
7.根據權利要求4、5或6所述的一種焦化廢水深度處理裝置,其特征在于:所述臭氧催化氧化單元還設有臭氧發生裝置(5),催化氧化塔(18)和催化氧化池(19)均與臭氧發生裝置(5)連通。
發明內容
本發明要解決的技術問題是提供一種高效、低成本的焦化廢水深度處理工藝;本發明還提供了一種焦化廢水深度處理裝置。
為解決上述技術問題,本發明工藝所采取的技術方案是:所述將A/O工藝處理后的焦化廢水依次經多介質過濾工序、臭氧催化氧化工序和AO-MBR處理工序進行處理;
所述多介質過濾工序:廢水采用多介質過濾進行過濾處理;
所述臭氧催化氧化工序:廢水在催化劑作用下被臭氧氧化處理;
所述AO-MBR處理工序:廢水經缺氧處理后進行MBR膜處理。
進一步的,所述AO-MBR處理工序,MBR膜處理截留的污泥混合液部分回流進行缺氧處理。
進一步的,所述臭氧催化氧化工序,采用兩級臭氧催化氧化。
本發明裝置包括依次連通的多介質過濾單元、臭氧催化氧化單元和AO-MBR處理單元;
所述多介質過濾單元:包括依次連通的過濾進水池、多介質過濾器和過濾出水池;
所述臭氧催化氧化單元:包括依次連通的催化氧化塔、催化氧化池和催化出水池;
所述AO-MBR處理單元:包括依次連通的MBR缺氧池、MBR池、MBR出水池;所述MBR池內設有平板膜膜組件。
進一步的,所述AO-MBR處理單元還設有MBR池混合液回流泵;所述MBR池混合液回流泵的入口連通MBR池的底部、出口連通MBR缺氧池。
進一步的,所述多介質過濾單元還設有過濾反洗泵和反洗風機;所述過濾反洗泵的入口連通過濾出水池、出口連通多介質過濾器;所述反洗風機的出口連通多介質過濾器。
進一步的,所述臭氧催化氧化單元還設有臭氧發生裝置,催化氧化塔和催化氧化池均與臭氧發生裝置連通。
采用上述技術方案所產生的有益效果在于:本發明工藝及裝置采用多介質過濾+臭氧催化氧化+AO-MBR的處理工藝流程,通過控制反應參數,利用簡單的操作運行方式使經處理后的出水滿足出水滿足《城鎮污水處理廠污染物排放標準》GB18918-2002中一級A排放標準,直接用作公司中水回用、煤場抑塵和生活雜用水。本發明工藝流程設計合理、運行成本低廉、設備操作簡單、處理效果穩定,具有運行穩定、處理效果徹底、處理成本低的優點。
(發明人:李毅仁;王新東;鄭艾軍;李斌;潘東山;張麗鐸;梁成忠;劉衛杰;李敬宇;薛飛;王云峰;吳文杰)






