申請日2016.05.06
公開(公告)日2016.07.20
IPC分類號C02F3/30
摘要
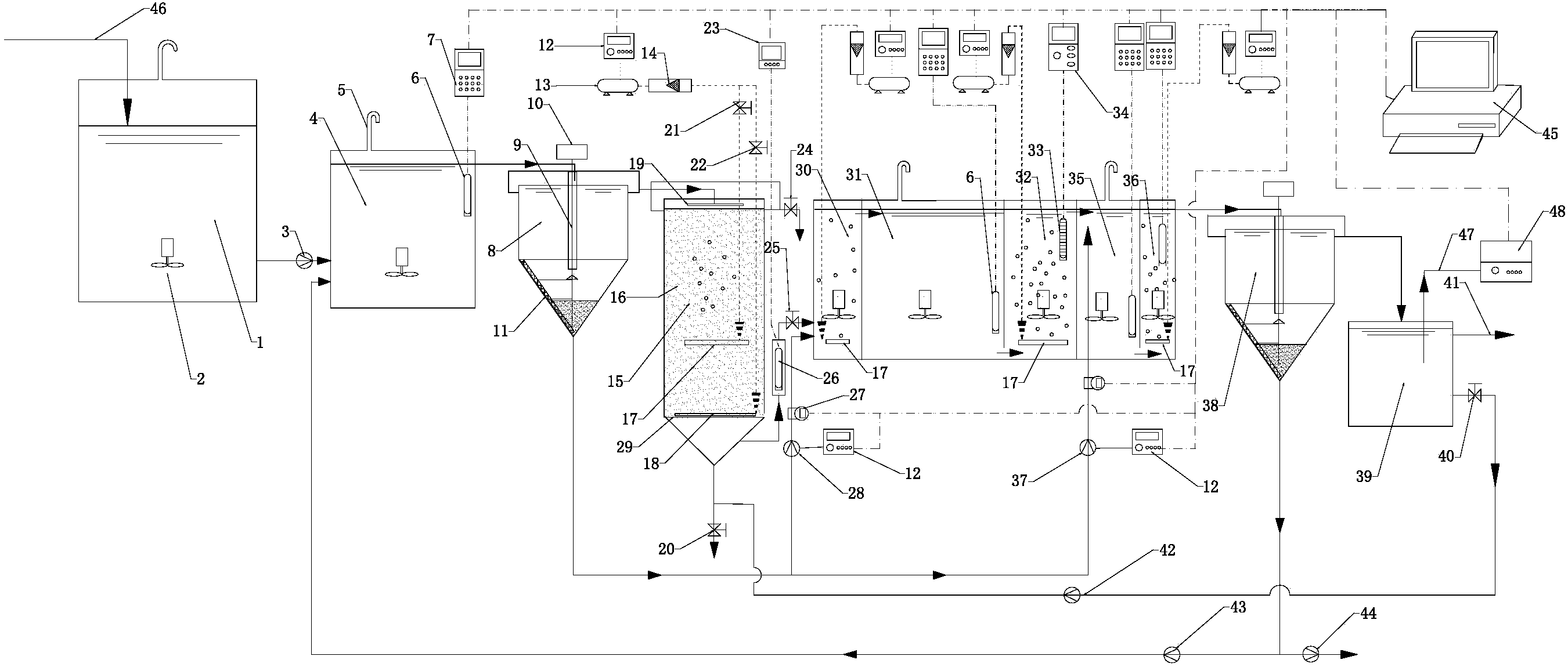
本發明涉及一種基于在線控制的ANSAOAO連續流雙污泥反硝化深度脫氮除磷裝置及工藝,該裝置包括調節池、厭氧池、一級沉淀池、曝氣生物濾池、好氧缺氧選擇池、一級缺氧池、一級曝氣池、二級缺氧池、二級曝氣池、二級沉淀池、清水池、氧化還原電位測定控制系統、溶解氧測定控制系統、曝氣系統、硝化終點控制系統、出水正磷酸根測定控制系統和工控電腦;該裝置基于雙污泥反硝化脫氮除磷原理,利用了厭氧釋磷、污泥的二次沉降、污泥分段超越、反硝化脫氮吸磷、好氧吸磷、連續流曝氣池硝化終點的控制、低氧低氨氮硝化液的控制、以及氧化還原電位控制與出水正磷酸根控制相組合控制系統等技術,實現了污水的深度脫氮除磷的效果。
權利要求書
1.一種基于在線控制的ANSAOAO連續流雙污泥反硝化深度脫氮除磷裝置,其特征在于,包括調節池、厭氧池、一級沉淀池、曝氣生物濾池、好氧缺氧選擇池、一級缺氧池、一級曝氣池、二級缺氧池、二級曝氣池、二級沉淀池、清水池、氧化還原電位測定控制系統、溶解氧測定控制系統、硝化終點控制系統、曝氣系統、出水正磷酸根測定控制系統和工控電腦;
調節池的進水端連接有進水管,調節池的出水端通過帶有進水泵的管道與厭氧池的進水端相連;厭氧池的出水端與一級沉淀池的進水端通過管道相連;
一級沉淀池上清液出水端通過管道與曝氣生物濾池上方的布水器相連接;
曝氣生物濾池底部的排水口通過帶有硝化液常開電磁閥的管道與好氧缺氧選擇池的進水端連接;
好氧缺氧選擇池、一級缺氧池、一級曝氣池、二級缺氧池、二級曝氣池、二級沉淀池通過管道依次順序相連;
所述的二級沉淀池的上清液出水端通過管道與清水池的進水端相連接;
清水池的出水端連接有排水管;清水池的下方排水口、反沖洗電磁閥、反沖洗泵和曝氣生物濾池底部排水口通過管道依次順序相連;曝氣生物濾池底部還連接有帶有排泥閥的管道;
二級沉淀池的底部排泥口通過帶有污泥返回泵的管道與厭氧池的進水端相連;二級沉淀池的底部排泥口還與帶有排泥泵的管道相連;
一級沉淀池的底部排泥口通過帶有第一污泥超越泵的管道與好氧缺氧選擇池的進水端相連;一級沉淀池的底部排泥口還通過帶有第二污泥超越泵的管道與二級缺氧池的進水端相連;
第一污泥超越泵與好氧缺氧選擇池的進水端相連的管道上設有污泥電磁流量計,第二污泥超越泵與二級缺氧池的進水端相連的管道上也設有污泥電磁流量計,且兩個污泥電磁流量計的通信端均與工控電腦通信端相連;工控電腦還分別通過變頻器與第一污泥超越泵、第二污泥超越泵相連;
所述的調節池、厭氧池、好氧缺氧選擇池、一級缺氧池、一級曝氣池、二級缺氧池和二級曝氣池內均設有潛水攪拌器;
所述的調節池、厭氧池、好氧缺氧選擇池、一級缺氧池和二級缺氧池均密封,且厭氧池的頂部、好氧缺氧選擇池的頂部、一級缺氧池的頂部和二級缺氧池的頂部均設有排氣管;
所述的氧化還原電位測定控制系統有四套,每套氧化還原電位測定控制系統包括相連接的氧化還原電極和在線氧化還原電位計;4套氧化還原電位測定控制系統的氧化還原電極分別設于厭氧池的出水端、一級缺氧池的出水端、二級缺氧池的出水端和二級曝氣池的出水端;4套氧化還原電位測定控制系統中的在線氧化還原電位計一端與其對應的氧化還原電極相連,另一端與工控電腦通信端相連;
所述的溶解氧測定控制系統包括相連接的溶解氧電極和在線溶解氧儀,所述的溶解氧電極設于曝氣生物濾池的出水端與好氧缺氧選擇池的進水端之間管道中,溶解氧電極與在線溶解氧儀的輸出端相連,所述的在線溶解氧儀的輸入端與工控電腦通信端相連;
所述的硝化終點控制系統,包括相連接的pH電極和在線pH測定儀,pH電極設在一級曝氣池的出水端;pH電極和在線pH測定儀的測量信號端相連,所述的在線pH測定儀的通信端與工控電腦通信端相連;
所述的曝氣系統有4套,每套曝氣系統包括依次相連的曝氣頭、氣體流量計、曝氣泵和變頻器,曝氣泵和變頻器的輸出端相連接;4套曝氣系統中的曝氣頭分別設于曝氣生物濾池填料中、好氧缺氧選擇池內底部、一級曝氣池內底部和二級曝氣池內底部;4套曝氣系統中的變頻器的通信端均與工控電腦通信端相連;
出水磷酸根測定控制系統包括采樣管和在線磷酸根監測儀,采樣管的一端設置在清水池內,采樣管的另一端與在線磷酸根監測儀的進水端相連,在線磷酸根監測儀的通信端與工控電腦通信端相連。
2.根據權利要求1所述的基于在線控制的ANSAOAO連續流雙污泥反硝化深度脫氮除磷裝置,其特征在于,所述的工控電腦與在線氧化還原電位計之間、工控電腦與變頻器之間、工控電腦與在線溶解氧儀之間、工控電腦與在線pH測定儀之間、以及工控電腦與電磁流量計之間的電連接均采用485通訊相連。
3.根據權利要求1所述的基于在線控制的ANSAOAO連續流雙污泥反硝化深度脫氮除磷裝置,其特征在于,曝氣生物濾池上部為圓筒型,下部為同直徑的錐角為60°的倒圓錐形,圓錐與圓筒的接合處水平設置不銹鋼篩孔板,篩孔徑為5mm,篩孔板上裝填填料形成填料層,填料粒徑為0.6-1.5cm;填料層正上方設有布水管;其中,所述的填料為火山巖、陶粒、石英砂或沸石。
4.根據權利要求3所述的基于在線控制的ANSAOAO連續流雙污泥反硝化深度脫氮除磷裝置,其特征在于,所述的曝氣生物濾池填料中的曝氣頭設置在篩孔板上方,且與篩孔板的距離為填料層厚度的1/3。
5.根據權利要求4所述的基于在線控制的ANSAOAO連續流雙污泥反硝化深度脫氮除磷裝置,其特征在于,所述的曝氣生物濾池的上部設有排水閥,且排水閥位于填料層的上方;
與曝氣生物濾池填料中曝氣頭相連的曝氣泵還通過帶有常閉氣體電磁閥的管道與反沖洗用曝氣頭相連;所述的反沖洗用曝氣頭設置填料的底部,且在篩孔板的上方;所述的曝氣生物濾池填料中曝氣頭和與其相連的曝氣泵之間的管路上還設有常開氣體電磁閥。
6.根據權利要求1所述的基于在線控制的ANSAOAO連續流雙污泥反硝化深度脫氮除磷裝置,其特征在于,一級沉淀池和二級沉淀池內均設有刮泥機。
7.一種連續流雙污泥反硝化深度脫氮除磷工藝,基于權利要求1所述的基于在線控制的ANSAOAO連續流雙污泥反硝化深度脫氮除磷裝置,其特征在于,包括如下步驟:
步驟(1),污水經調節池的進水端進入調節池,再由進水泵輸送入厭氧池并與由污泥返回泵返回的污泥進行混合,在厭氧條件下釋放磷,厭氧池末端設置的氧化還原電極用以監測厭氧池磷的釋放;
步驟(2),厭氧反應結束后,污泥混合液流入一級沉淀池,一級沉淀池沉淀分離出來的上清液流入曝氣生物濾池,在曝氣生物濾池中進行硝化反應,得到的硝化液從曝氣生物濾池底部的排水口通過管道進入好氧缺氧選擇池;工控電腦通過控制曝氣生物濾池中曝氣頭的曝氣強度來控制從曝氣生物濾池中流出的硝化液的溶解氧濃度在0.5-1.0mg/L之間,并實現氨氮的全部硝化;
步驟(3),一級沉淀池沉降的污泥經第一污泥超越泵輸送至好氧缺氧選擇池中,與曝氣生物濾池流入的硝化液進行混合,得到污泥混合液;好氧缺氧選擇池的曝氣泵的運行和停止、以及運行時的曝氣強度的大小,根據一級缺氧池的氧化還原電位控制需要來決定;
步驟(4),污泥混合液從好氧缺氧選擇池流出后,流入一級缺氧池,在一級缺氧池發生反硝化吸磷反應和反硝化脫氮反應,工控電腦通過控制好氧缺氧選擇池中曝氣頭的曝氣強度、第一污泥超越泵的污泥流速以及調整二級曝氣池的氧化還原電位來控制一級缺氧池的氧化還原電位,使反硝化脫氮吸磷反應正常進行;
步驟(5),從一級缺氧池流出的污泥混合液流入一級曝氣池中,將污泥混合液中的氨氮進行完全的氧化硝化反應,同時發生好氧吸磷反應和有機物的降解反應;一級曝氣池的曝氣系統通過增加或者減少曝氣強度,同時通過pH測定系統檢測pH變化規律來確定硝化反應的終點;
當增加曝氣強度時:如果pH上升,則曝氣強度已經超過了硝化反應的終點,應減少曝氣強度;如果pH下降,則硝化反應不完全,應加大曝氣強度;如果pH先下降后上升,這時曝氣強度剛好處在硝化終點,采用增加后的曝氣強度;
當減少曝氣強度時:如果pH下降,則曝氣強度已經超過了硝化反應的終點,應減少曝氣強度;如果pH上升,則硝化反應不完全,應加大曝氣強度;如果pH先下降后上升,這時曝氣強度剛好處在硝化終點,采用未減少時的曝氣強度;
步驟(6),好氧硝化反應結束后,污泥混合液從一級曝氣池流入二級缺氧池,與第二污泥超越泵從一級沉淀池輸送來的超越污泥進行混合,并進行第二次反硝化吸磷反應和脫氮反應;工控電腦通過控制第二污泥超越泵的流速來控制二級缺氧池的氧化還原電位;
步驟(7),之后,污泥混合液流入二級曝氣池進行好氧吸磷反應、剩余有機物的氧化分解反應和剩余氨氮的硝化反應;工控電腦通過控制二級曝氣池的曝氣強度來控制二級曝氣池的氧化還原電位;
步驟(8),最后污泥混合液流入二級沉淀池進行固液分離,沉降后的上清液排到清水池中進一步沉降;清水池澄清的凈化水通過排水管排出到裝置外;在二級沉淀池沉降的部分污泥通過污泥返回泵返回到厭氧池開始新的循環,另外一部分污泥作為剩余污泥用排泥泵排出到本裝置外;
工控電腦通過測定清水池正磷酸根的濃度來調整一級缺氧池和二級缺氧池的氧化還原電位;
其中,污泥混合液在各池停留時間:厭氧池1-2.5h,好氧缺氧選擇池0.2-1h,一級缺氧池1-3h,一級曝氣池0.5-1.5h,二級缺氧池0.5-2h,二級曝氣池0.25-0.5h;
一級沉淀池上清液在曝氣生物濾池停留時間為2-8h;
曝氣生物濾池的氣水比為:10-40;
厭氧池、一級缺氧池和二級缺氧池的污泥濃度控制在2000mg/L~5000mg/L的范圍內;
以進水泵流速為參照,本裝置各泵流速比例控制范圍:進水泵100%,第一污泥超越泵流速40%~70%,第二污泥超越泵流速0%~15%,污泥返回泵流速100%~150%;
厭氧池氧化還原電位控制范圍<-300mv,一級缺氧池氧化還原電位控制范圍-170~-100mv,二級缺氧池氧化還原電位控制范圍-170~-100mv;二級曝氣池氧化還原電位控制范圍:+0~+120mv。
8.根據權利要求7所述的連續流雙污泥反硝化深度脫氮除磷工藝,其特征在于,本裝置中的污泥停留時間為10-17天。
說明書
一種基于在線控制的ANSAOAO連續流雙污泥反硝化深度脫氮除磷裝置及工藝
技術領域
本發明屬于污水處理技術領域,涉及一種生活污水的深度脫氮除磷凈化裝置和工藝,適合于污水廠新建項目,具體涉及一種基于在線監測和控制下的,依據反硝化脫氮除磷原理,進行二次反硝化脫氮除磷的裝置及其工藝。
背景技術
目前,我國實施的《城鎮污水處理廠污染物排放標準》中,最高的一級A排放標準僅相當于地表水的劣五類,國內目前的污水廠主流工藝主要為二級處理如AB法、氧化溝法、A/O工藝、A/A/O工藝、SBR法等,這些工藝顯然無法實現深度的氮磷凈化。因此,即便各地都實施雨污分流,生活污水全處理的理想狀態,仍然難以達到改善和修復城市水體的目的。這些污水廠排出劣五類水對地表水的生態和景觀造成危害,影響水體使用功能,對地下水的水質造成潛在威脅。隨著人民群眾對生產和生活的水環境質量的要求越來越高,我國污水處理排放標準將逐漸與地表水水質等級接軌。由于污水的三級處理工藝高昂的投資和高昂的處理成本,很難進行大規模的推廣。因此,將污水通過生化處理直接達到地表水5類以上水質標準的新工藝和新技術的研究是將是解決我國水環境污染問題的根本出路之一,也是現階段水污染控制研究熱點和重點。
近年來,自動控制技術得到了快速發展和廣泛使用,但是污水處理工藝控制技術,由于涉及到多參數多環境變化的復雜條件,還處在研究開發的初級階段,特別是同時脫氮除磷的控制工藝很少見報道。在污水處理工藝中運用計算機進行精確的終點和過程控制,維持脫氮除磷的最佳工況條件,對于污水處理的深度脫氮除磷具有重要的意義。
雙污泥反硝化脫氮除磷工藝是一種能同時兼顧脫氮和除磷的污水處理工藝,這種工藝將硝化和反硝化兩種微生物分開在合適的環境培養。充分地利用污水中的有機碳源,通過厭氧/缺氧交替條件下不斷富集DPAOs,在厭氧條件下利用原水中VFAs合成內碳源PHA,而在缺氧條件下以硝酸鹽為電子受體氧化分解體內的PHA完成過量吸磷反應。這使得脫氮和除磷可以同步得到去除,解決了采用傳統方法對生活污水脫氮除磷碳源不足的問題,具有高效、低能耗、產泥量低等特點,是目前比較受關注的,很有前景的一種生物脫氮除磷新技術。雙污泥反硝化脫氮除磷主要代表工藝是A2N和Dephanox工藝。
現有的連續流雙污泥反硝化脫氮除磷工藝有以下兩種缺點:第一,由于超越污泥攜帶的大量氨氮,使得出水氨氮和硝酸根濃度較高,很難實現深度的脫氮除磷;第二,二沉池污泥容易發生反硝化產生氮氣影響污泥的沉降,以及進水水質發生變化會影響到污水的處理效果,造成了出水水質不穩定。第三,現有的雙污泥反硝化脫氮除磷工藝由于自動化控制程度不高,只適合于處理碳氮比在特定范圍內的污水,當碳氮比發生較大變化時,出水水質難以保障。
因此,如何提高氮磷的凈化效果和如何解決出水水質不穩定的情況,是目前雙污泥反硝化脫氮除磷污水處理工藝亟需解決的問題。
發明內容
本發明針對現有A2N和Dephanox等反硝化脫氮除磷工藝無法實現深度脫氮除磷,出水水質不穩定的問題,提供一種ANSAOAO(Anaerobic-Nitrifying-Selective-Anoxic-Oxic-Anoxic-Oxic)連續流雙污泥反硝化深度脫氮除磷裝置及工藝,該裝置和工藝依據雙污泥反硝化脫氮除磷原理,基于在線控制技術,利用了厭氧釋磷、污泥的二次沉降、污泥分段超越反硝化吸磷脫氮技術、好氧吸磷技術、連續流曝氣池硝化終點的控制技術、低氧低氨氮硝化液的控制技術、以及氧化還原電位控制系統與出水正磷酸根控制系統相組合的脫氮除磷技術,實現了生活污水的深度脫氮除磷的效果。
一種基于在線控制的ANSAOAO連續流雙污泥反硝化深度脫氮除磷裝置,包括調節池、厭氧池、一級沉淀池、曝氣生物濾池、好氧缺氧選擇池、一級缺氧池、一級曝氣池、二級缺氧池、二級曝氣池、二級沉淀池、清水池、氧化還原電位測定控制系統、溶解氧測定控制系統、硝化終點控制系統、曝氣系統、出水正磷酸根測定控制系統和工控電腦;
調節池的進水端連接有進水管,調節池的出水端通過帶有進水泵的管道與厭氧池的進水端相連;厭氧池的出水端與一級沉淀池的進水端通過管道相連;
一級沉淀池上清液出水端通過管道與曝氣生物濾池上方的布水器相連接;
曝氣生物濾池底部的排水口通過帶有硝化液常開電磁閥的管道與好氧缺氧選擇池的進水端連接;
好氧缺氧選擇池、一級缺氧池、一級曝氣池、二級缺氧池、二級曝氣池、二級沉淀池通過管道依次順序相連;
所述的二級沉淀池的上清液出水端通過管道與清水池的進水端相連接;
清水池的出水端連接有排水管;清水池的下方排水口、反沖洗電磁閥、反沖洗泵和曝氣生物濾池底部排水口通過管道依次順序相連;曝氣生物濾池底部還連接有帶有排泥閥的管道;
二級沉淀池的底部排泥口通過帶有污泥返回泵的管道與厭氧池的進水端相連;二級沉淀池的底部排泥口還與帶有排泥泵的管道相連;
一級沉淀池的底部排泥口通過帶有第一污泥超越泵的管道與好氧缺氧選擇池的進水端相連;一級沉淀池的底部排泥口還通過帶有第二污泥超越泵的管道與二級缺氧池的進水端相連;
第一污泥超越泵與好氧缺氧選擇池的進水端相連的管道上設有污泥電磁流量計,第二污泥超越泵與二級缺氧池的進水端相連的管道上也設有污泥電磁流量計,且兩個污泥電磁流量計的通信端均與工控電腦通信端相連;工控電腦還分別通過變頻器與第一污泥超越泵、第二污泥超越泵相連;
所述的調節池、厭氧池、好氧缺氧選擇池、一級缺氧池、一級曝氣池、二級缺氧池和二級曝氣池內均設有潛水攪拌器;
所述的調節池、厭氧池、好氧缺氧選擇池、一級缺氧池和二級缺氧池均密封,且厭氧池的頂部、好氧缺氧選擇池的頂部、一級缺氧池的頂部和二級缺氧池的頂部均設有排氣管;用于排放厭氧池、一級缺氧池和二級缺氧池產生的氣體。
所述的氧化還原電位測定控制系統有四套,每套氧化還原電位測定控制系統包括相連接的氧化還原電極和在線氧化還原電位計;4套氧化還原電位測定控制系統的氧化還原電極分別設于厭氧池的出水端、一級缺氧池的出水端、二級缺氧池的出水端和二級曝氣池的出水端;4套氧化還原電位測定控制系統中的在線氧化還原電位計一端與其對應的氧化還原電極相連,另一端與工控電腦通信端相連;
所述的溶解氧測定控制系統包括相連接的溶解氧電極和在線溶解氧儀,所述的溶解氧電極設于曝氣生物濾池的出水端與好氧缺氧選擇池的進水端之間管道中,溶解氧電極與在線溶解氧儀的輸出端相連,所述的在線溶解氧儀的輸入端與工控電腦通信端相連;
所述的硝化終點控制系統,包括相連接的pH電極和在線pH測定儀,pH電極設在一級曝氣池的出水端;pH電極和在線pH測定儀的測量信號端相連,所述的在線pH測定儀的通信端與工控電腦通信端相連;
所述的曝氣系統有4套,每套曝氣系統包括依次相連的曝氣頭、氣體流量計、曝氣泵和變頻器,曝氣泵和變頻器的輸出端相連接;4套曝氣系統中的曝氣頭分別設于曝氣生物濾池填料中、好氧缺氧選擇池內底部、一級曝氣池內底部和二級曝氣池內底部;4套曝氣系統中的變頻器的通信端均與工控電腦通信端相連;
出水磷酸根測定控制系統包括采樣管和在線磷酸根監測儀,采樣管的一端設置在清水池內,采樣管的另一端與在線磷酸根監測儀的進水端相連,在線磷酸根監測儀的通信端與工控電腦通信端相連。
進一步,優選的是,所述的工控電腦與在線氧化還原電位計之間、工控電腦與變頻器之間、工控電腦與在線溶解氧儀之間、工控電腦與在線pH測定儀之間、以及工控電腦與電磁流量計之間的電連接均采用485通訊相連。
進一步,優選的是,曝氣生物濾池上部為圓筒型,下部為同直徑的錐角為60°的倒圓錐形,圓錐與圓筒的接合處水平設置不銹鋼篩孔板,篩孔徑為5mm,篩孔板上裝填填料形成填料層,填料粒徑為0.6-1.5cm;填料層正上方設有布水管;其中,所述的填料為火山巖、陶粒、石英砂或沸石。
進一步,優選的是,所述的曝氣生物濾池填料中的曝氣頭(該曝氣頭用于正常曝氣)設置在篩孔板上方,且與篩孔板的距離為填料層厚度的1/3。正常曝氣的曝氣頭上方的填料處于好氧曝氣狀態,主要是發生硝化反應,為好氧硝化區,而處于正常曝氣頭下方的填料層沒有曝氣,只能通過的硝化水中殘留的氨氮和亞硝酸根,消耗水中的溶解氧,為脫氧區。
進一步,優選的是所述的曝氣生物濾池的上部設有排水閥,且排水閥位于填料層的上方;
與曝氣生物濾池填料中曝氣頭相連的曝氣泵,還通過帶有常閉氣體電磁閥的管道與反沖洗用曝氣頭相連;所述的反沖洗用曝氣頭(該曝氣頭用于反沖洗時曝氣)設置填料的底部,且在篩孔板的上方;所述的曝氣生物濾池填料中曝氣頭和與其相連的曝氣泵之間的管路上還設有常開氣體電磁閥。
進一步,優選的是,一級沉淀池和二級沉淀池內均設有刮泥機。刮泥機由減速電機帶動低速轉動,轉速以不攪動污泥為宜。刮泥機包括減速電機、中心軸、刮泥板和支撐刮泥板的支撐架,刮泥板是沿沉淀池的錐形區邊緣做繞沉淀池中心旋轉的刮板。刮泥機的主要作用是將沉淀池底部錐形邊緣的污泥刮到沉淀池的中央,對沉降區域的污泥進行適當的擾動,填補污泥抽空上方的空腔,加速污泥泵對污泥的抽吸。刮泥機能顯著提高污泥的流動性,最大限度的減少污泥在沉淀池的停留時間。
一種連續流雙污泥反硝化深度脫氮除磷工藝,采用上述基于在線控制的ANSAOAO連續流雙污泥反硝化深度脫氮除磷裝置,其特征在于,包括如下步驟:
污水經調節池的進水端進入調節池,再由進水泵輸送入厭氧池并與由污泥返回泵返回的污泥進行混合,在厭氧條件下釋放磷,厭氧池末端設置的氧化還原電極用以監測厭氧池磷的釋放;
厭氧反應結束后,污泥混合液流入一級沉淀池,一級沉淀池沉淀分離出來的上清液流入曝氣生物濾池,在曝氣生物濾池中依次經過好氧曝氣區和脫氧區進行硝化反應,得到的硝化液從曝氣生物濾池底部的排水口通過管道進入好氧缺氧選擇池;工控電腦通過控制曝氣生物濾池中曝氣頭的曝氣強度來控制從曝氣生物濾池中流出的硝化液的溶解氧濃度在0.5-1.0mg/L之間,并實現氨氮的全部硝化;
一級沉淀池沉降的污泥經第一污泥超越泵輸送至好氧缺氧選擇池中,與曝氣生物濾池流入的硝化液進行混合,得到污泥混合液;工控電腦根據一級缺氧池的氧化還原電位控制需要,通過控制好氧缺氧選擇池的曝氣泵的電源頻率來控制好氧缺氧選擇池的曝氣泵的啟動和停止、以及運行時的曝氣強度的大小,使一級缺氧池的氧化還原電位控制在設定的范圍內;
污泥混合液從好氧缺氧選擇池流出后,流入一級缺氧池,在一級缺氧池發生反硝化吸磷反應和反硝化脫氮反應,工控電腦通過控制好氧缺氧選擇池中曝氣頭的曝氣強度、第一污泥超越泵的污泥流速以及調整二級曝氣池的氧化還原電位來控制一級缺氧池的氧化還原電位,使反硝化脫氮吸磷反應能按設定的控制條件進行;
從一級缺氧池流出的污泥混合液流入一級曝氣池中,將污泥混合液中的氨氮進行完全的氧化硝化反應,同時發生好氧吸磷反應和有機物的降解反應;一級曝氣池的曝氣系統通過定期增加和減少曝氣強度,增加和減少曝氣泵的電源頻率,等效于增加或者減少曝氣強度,同時通過pH測定系統檢測pH變化規律來確定硝化反應的終點和保持相應的曝氣強度;當增加曝氣強度:如果pH上升,則曝氣強度已經超過了硝化反應的終點,應該減少曝氣強度;如果pH下降,則硝化反應不完全,需加大曝氣強度;如果pH先下降后上升,這時曝氣強度剛好處在硝化終點附近,采用調整后的曝氣強度。當減少曝氣強度時:如果pH下降,則曝氣強度已經超過了硝化反應的終點,需進一步減少曝氣強度;如果pH上升,則硝化反應不完全,需加大曝氣強度;如果pH呈現先下降后上升的規律,這時曝氣強度剛好處在硝化終點附近,將曝氣強度調整回原有曝氣強度不變。
好氧硝化反應結束后,污泥混合液從一級曝氣池流入二級缺氧池,與第二污泥超越泵從一級沉淀池輸送來的超越污泥進行混合,并進行第二次反硝化吸磷反應和脫氮反應;工控電腦通過控制第二污泥超越泵的流速來控制二級缺氧池的氧化還原電位;第一污泥超越泵和第二污泥超越泵的控制原理是超越污泥優先滿足一級缺氧池的氧化還原電位控制要求的條件下,才考慮通過調整第二污泥超越泵流速使二級缺氧池的氧化還原電位達到控制要求。
工控電腦通過電磁流量計讀取第一污泥超越泵、第二污泥超越泵的流速,在不改變超越污泥的總流速的條件下,調整污泥超越泵的變頻器的工作頻率來改變兩臺超越污泥泵的流速,從而改變對一級曝氣池和二級缺氧池的污泥供給。
之后,污泥混合液流入二級曝氣池,在出水前通過曝氣強化好氧吸磷作用,其次是對剩余有機物的氧化分解反應和剩余氨氮的硝化反應。工控電腦通過控制二級曝氣池的曝氣泵電源頻率,即控制曝氣強度使二級曝氣池的氧化還原電位控制在設定的范圍內;工控電腦還可根據一級缺氧池的氧還原電位控制要求對二級曝氣池氧化還原電位可進行調整以滿足一級缺氧池氧化還原電位的控制要求。
最后污泥混合液流入二級沉淀池進行固液分離,沉降后的上清液排到清水池中進一步沉降;清水池澄清的凈化水通過排水管排出到裝置外;在二級沉淀池沉降的部分污泥通過污泥返回泵返回到厭氧池開始新的循環,另外一部分污泥作為剩余污泥用排泥泵排出到本裝置外;
工控電腦通過測定清水池正磷酸根的濃度來調整一級缺氧池和二級缺氧池的氧化還原電位;通過這種氧化還原電位控制系統與出水正磷酸根控制系統相組合的控制技術,達到對出水正磷酸根的控制要求;
其中,污泥混合液在各池停留時間:厭氧池1-2.5h,好氧缺氧選擇池0.2-1h,一級缺氧池1-3h,一級曝氣池0.5-1.5h,二級缺氧池0.5-2h,二級曝氣池0.25-0.5h;
一級沉淀池上清液在曝氣生物濾池停留時間為2-8h;
曝氣生物濾池的氣水比為:10-40;
厭氧池、一級缺氧池和二級缺氧池的污泥濃度控制在2000mg/L~5000mg/L的范圍內;
以進水泵流速為參照,本裝置各泵流速比例范圍:進水泵100%,第一污泥超越泵流速40%~70%,第二污泥超越泵流速0%~15%,污泥返回泵流速100%~150%;
厭氧池氧化還原電位控制范圍<-300mv,一級缺氧池氧化還原電位控制范圍-170~-100mv,二級缺氧池氧化還原電位控制范圍-170~-100mv。二級曝氣池氧化還原電位控制范圍:+0~+120mv。
出水正磷酸根控制范圍0.1~0.3mg/L。
進一步,優選的是本裝置中的污泥停留時間為10-17天。
曝氣生物濾池長期運行大量污泥和生物膜在曝氣生物濾池積累,會使生物濾池發生堵塞和大量微生物的積累會發生磷的釋放影響除磷效果。因此,當裝置連續運行15天至20天時應對曝氣生物濾池進行反沖洗,反沖洗時將設置于曝氣生物濾池與一級曝氣池之間管路中的硝化液常開氣體電磁閥關閉,將反沖洗電磁閥和常閉氣體電磁閥打開,同時開啟反沖洗泵,將清水池中的清水從曝氣生物濾池下方注入曝氣生物濾池,同時將曝氣生物濾池的曝氣泵工作頻率調到最大,采用反沖洗用曝氣頭對整個填料區進行曝氣,通過泡的切割擾動促使填料上生物膜脫落。沖洗水從曝氣生物濾池的上部的排水閥排出。反沖洗結束后,關閉常閉氣體電磁閥、反沖洗電磁閥和反沖洗泵,在開啟常開氣體電磁閥,進行正常的水處理工作。
本發明整個裝置以工控電腦自動控制為主,當污水水質較為穩定的情況下,管理人員根據污水的水質、碳氮比和碳磷比的情況、一級沉淀池污泥的沉降情況,以及要達到的凈化效果,確定進水流速比、污泥超越泵總的流速比、污泥返回泵的流速比,進一步通過人工調控運行,檢測各反應池正磷酸根、氨氮、硝酸根和亞硝酸根的變化情況,確定曝氣生物濾池的溶解氧控制范圍,確定一級缺氧池和二級缺氧池和二級曝氣池的氧化還原電位的控制范圍,初步確定和調整一級缺氧池和二級缺氧池和二級曝氣池的氧化還原電位,初步調整兩臺污泥超越泵的流速,初步確定二級曝氣池使污泥混合液中的氨氮發生徹底硝化所需的曝氣強度,即曝氣泵的電源頻率;
工控電腦根據實際情況自動調節好氧缺氧選擇池、二級曝氣池的曝氣泵的曝氣強度(即電源頻率)和調整兩臺污泥超越泵的流速,使一級缺氧池和二級缺氧池的氧化還原電位處于設定的控制范圍,并通過調整一級缺氧池和二級缺氧池的氧化還原電位來使出水正磷酸根達到控制要求,通過調整二級曝氣池的氧化還原電位,和控制好氧缺氧選擇池的曝氣強度(即曝氣泵的電源頻率),控制好氧缺氧選擇池的好氧和缺氧狀態,使一級缺氧池的氧化還原電位處于設定的控制狀態來強化反硝化吸磷、好氧吸磷和反硝化脫氮,使裝置能自動迅速適應污水水質和濃度的變化。當污水水質變化較大時,則需要管理人員根據具體運行情況及時對控制條件的范圍進行大幅度的調整。工控電腦控制一級缺氧池、二級缺氧池和二級曝氣池氧化還原電位和出水正磷酸根的控制方法如表1。
表1一級缺氧池、二級缺氧池、二級曝氣池氧化還原電位和出水正磷酸根的控制方法表
一級缺氧池、二級的缺氧池和二級曝氣池的氧化還原電位可根據需要進行上下調整,控制范圍是氧化還原電位的最大控制范圍,在該控制范圍進行調整。管理者需要預先對一級缺氧池、二級缺氧池和二級曝氣池的氧化還原電位控制范圍進行設定,以滿足污水水質和濃度變化的控制要求。
本裝置的氧化還原電位控制系統將二級曝氣池氧化還原電位控制范圍進行優化,分為上限控制范圍,中間控制范圍和下限控制范圍。
下限控制:當二級曝氣池的氧化還原電位處于二級曝氣池的氧化還原電位控制范圍的下限時,污水碳氮比較低,好氧缺氧選擇池的曝氣泵的電源頻率小于等于啟動所需的電源頻率,好氧缺氧選擇池處于缺氧狀態,整個裝置處于有機碳源極度缺乏的狀態,裝置只能通過減少污泥混合液曝氣減少的有機碳源的消耗,來增加一級缺氧池有機碳源的供給,這時裝置不能達到的一級缺氧池或二級缺氧池的氧化還原電位的控制要求,這時裝置優先滿足一級缺氧池的控制要求,其次才考慮二級缺氧池的控制要求。
中間控制范圍:當二級曝氣池的氧化還原電位處于二級曝氣池氧化還原電位控制范圍的上限和下限之間時,污水碳氮比略低,好氧缺氧選擇池的曝氣泵的電源頻率小于啟動所需的電源頻率,好氧缺氧選擇池處于缺氧狀態,整個裝置處于二級曝氣池氧化還原電位的動態調整中,通過對二級曝氣池氧化還原電位的調整,此時污水中的有機碳源只能剛好滿足一級缺氧池和二級缺氧池的氧化還原電位控制要求。由于二級曝氣池氧化還原處于不斷的適應變化中,裝置的控制處于動態穩定。這時裝置對污水的脫氮除磷效果基本能達到或者略低于設計要求。
上限控制:當二級缺氧池的氧化還原電位處于上限時,污水碳氮比較高,好氧缺氧選擇池的曝氣泵的電源頻率大于啟動所需的電源頻率,好氧缺氧選擇池處于好氧曝氣狀態。只需通過控制好氧缺氧選擇池和二級曝氣池的曝氣強度,以及略微調整二號污泥泵的流速,就可以使裝置處于平衡穩定狀態。這時裝置對污水的脫氮除磷效果最佳。
當二級缺氧池氧化還原電位小于控制范圍時,下調第二污泥泵超越泵的流速。
當二級曝氣池的氧化還原電位不在控制范圍時,通過調整二級曝氣池的曝氣泵電源頻率來控制。
當一級缺氧池、二級缺氧池、二級曝氣池的氧化還原電位處于控制范圍,工控電腦將根據出水正磷酸根的濃度調整一級缺氧池和二級缺氧池的氧化還原電位;
本裝置通過定期檢測清水池正磷酸根濃度,根據清水池正磷酸根的濃度來調整一級缺氧池和二級缺氧池氧化還原電位。當出水正磷酸根的濃度高于控制范圍時通過上調一級缺氧池和二級缺氧池的氧化還原電位,降低反硝化脫氮的作用,在污泥混合液中殘留少量的硝酸根離子,來強化污泥的反硝化吸磷作用,提高磷的凈化效果。當出水正磷酸根的濃度低于控制范圍時,通過下調一級缺氧池和二級缺氧池的氧化還原電位,減少污泥混合液中殘留的硝酸根離子,來強化污泥的反硝化脫氮作用,提高氮的凈化效果。
本裝置在正常運行情況下,厭氧池末端氧化還原電位應小于-300mv,以確保磷的釋放,當厭氧池的氧化還原電位高于-300mv系統將報警。系統通過人工調控來大幅度的調整各控制參數。
本裝置處理污水碳氮比為6~14,碳磷比大于50的生活污水,能達到較理想的凈化效果。
當處理污水的碳氮比為4~6時,要實現深度凈化效果,可以在一級和二級缺氧池外加有機碳源來實現深度脫氮除磷,其控制方法與碳氮比較高的污水的上限控制條件一致,就不詳細描述。
氣體流量計只是用于管理員人工記錄曝氣的情況,可以不作為本裝置的直接控制參數。
本發明與現有技術相比,其有益效果為:
本裝置啟動階段通過工藝調整使反硝化聚磷菌成為厭氧池-好氧缺氧選擇池、一級缺氧池-一級曝氣池-二級缺氧池-二級曝氣池中活性污泥的優勢菌種,使硝化細菌成為曝氣生物濾池中填料上附著的生物膜的優勢菌種。
本發明在通過厭氧污泥的分段超越為一級缺氧池和二級缺氧池實現逐級反硝化脫氮和逐級反硝化吸磷過程提供保障,特別是二級缺氧池的反硝化反應只需少量的厭氧污泥,減少了氨氮進入到二級缺氧池,減少了出水總氮濃度;一級曝氣池pH控制硝化終點,避免有機碳源被過度的氧化消耗掉,提高后面二級缺氧池反硝化的能力,一級、二級曝氣池實現了逐級好氧吸磷和好氧硝化作用,避免過度的厭氧環境造成磷的二次釋放;
本發明裝置利用在線控制技術在最佳控制范圍內污水經歷兩次反硝化脫氮,兩次對氨氮的稀釋,三次對氨氮進行氧化硝化反應等過程,最終逐步實現深度脫氮;通過厭氧釋磷,兩次反硝化除磷,兩次好氧吸磷,最終逐步實現深度除磷;解決了A2N和Dephanox等反硝化脫氮除磷工藝無法實現深度脫氮除磷,出水水質不穩定的問題;
本發明裝置基于雙污泥反硝化脫氮除磷原理,建立了厭氧Anaerobic選擇Selective缺氧Anoxic好氧Oxic缺氧Anoxic好氧Oxic的反硝化活性污泥系統和具有好氧硝化功能Nitrifying的生物膜系統(即曝氣生物濾池)相結合的雙污泥系統。
本發明在曝氣生物濾池下部設置無曝氣脫氧區,并在曝氣硝化池出水處設置溶解氧電極,在線監測硝化液出水的溶解氧含量來控制曝氣強度,在保證氨氮完全硝化的同時減少溶解氧的進入到一級和二級缺氧池;達到曝氣生物濾池低氨氮和低溶解氧濃度的硝化液出水;
一級沉淀池和二級沉淀池設置刮泥機,減少污泥在沉淀池的停留時間,避免污泥積累產生局部厭氧,導致的磷的二次釋放;
本發明裝置可根據不同的污水水質和碳氮比情況,通過測定各反應池可溶性正磷酸鹽、氨氮、硝酸根的濃度變化情況,確定出各反應池氧化還原電位的最佳最穩定的控制范圍;當處理CODcr為150mg/L至1000mg/L,碳氮比為6-14,碳磷比>50的生活污水時,本裝置出水總氮、總磷和CODcr多項指標基本可達到地表水四類以上標準。
當污水濃度較低時,可以相應地增加進水泵流速比,相應地減少污泥混合液回流泵流速比來提高本裝置的運行效率。



