申請日2015.07.11
公開(公告)日2015.12.16
IPC分類號C02F9/14
摘要
本發明屬于污水處理裝置技術領域,尤其涉及一種高校用生活污水處理裝置,包括污水進口、開關、過濾器、循環管、流量計、活性污泥處理池、微生物活性污泥、納米TiO2光催化劑、擋板、蠕動泵、增壓器A、水質檢測裝置、微生物含量檢測鍵、PH值檢測鍵、重金屬含量檢測鍵、脈沖計數器、增壓器B、壓力表、高效竹炭凈水器、管道、活性炭吸附裝置和排水管,所述污水進口固定在所述開關左端,所述開關經由所述管道連接所述過濾器,所述過濾器經由所述管道連接所述流量計,所述蠕動泵經由所述管道連接所述增壓器A,所述經由所述管道連接所述水質檢測裝置,所述水質檢測裝置經由所述管道連接所述高效竹炭凈水器,所述壓力表固定在所述管道上。
權利要求書
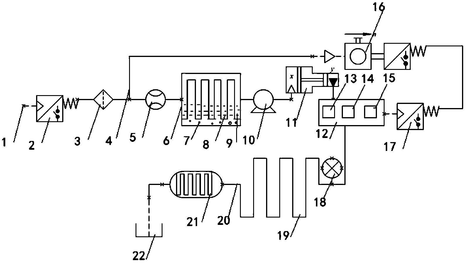
1.一種高校用生活污水處理裝置,其特征在于:包括污水進口(1)、開關(2)、過濾器(3)、循環管(4)、流量計(5)、活性污泥處理池(6)、微生物活性污泥(7)、納米TiO2光催化劑(8)、擋板(9)、蠕動泵(10)、增壓器A(11)、水質檢測裝置(12)、微生物含量檢測鍵(13)、PH值檢測鍵(14)、重金屬含量檢測鍵(15)、脈沖計數器(16)、增壓器B(17)、壓力表(18)、高效竹炭凈水器(19)、管道(20)、活性炭吸附裝置(21)和排水管(22),所述污水進口(1)固定在所述開關(2)左端,所述開關(2)經由所述管道(20)連接所述過濾器(3),所述過濾器(3)經由所述管道(20)連接所述流量計(5),所述流量計(5)經由所述管道(20)連接所述活性污泥處理池(6),所述微生物活性污泥(7)、擋板(9)固定在所述活性污泥處理池(6)內部,所述活性污泥處理池(6)經由所述管道(20)連接所述蠕動泵(10),所述蠕動泵(10)經由所述管道(20)連接所述增壓器A(11),所述經由所述管道(20)連接所述水質檢測裝置(12),所述水質檢測裝置(12)經由所述管道(20)連接所述高效竹炭凈水器(19),所述壓力表(18)固定在所述管道(20)上。
2.根據權利要求1所述的一種高校用生活污水處理裝置,其特征在于:所述脈沖計數器(16)兩端經由所述循環管(4)分別連接所述增壓器B(17)和所述管道(20)。
3.根據權利要求1所述的一種高校用生活污水處理裝置,其特征在于:所述活性炭吸附裝置(21)兩端經由所述管道(20)分別連接所述排水管(22)和所述高效竹炭凈水器(19)。
4.根據權利要求1所述的一種高校用生活污水處理裝置,其特征在于:所述納米TiO2光催化劑(8)固定在所述活性污泥處理池(6)內部。
5.根據權利要求1所述的一種高校用生活污水處理裝置,其特征在于:所述活性污泥處理池(6)溫度保持在20°C-40°C。
6.根據權利要求1所述的一種高校用生活污水處理裝置,其特征在于:所述微生物含量檢測鍵(13)、PH值檢測鍵(14)和所述重金屬含量檢測鍵(15)分別固定在所述水質檢測裝置(12)上。
7.根據權利要求1所述的一種高校用生活污水處理裝置,其特征在于:所述高效竹炭凈水器(19)固定在所述管道(20)上。
8.根據權利要求1所述的一種高校用生活污水處理裝置,其特征在于:所述增壓器A(11)的出口壓力為0.5-1bar。
說明書
一種高校用生活污水處理裝置
技術領域
本發明屬于污水處理裝置技術領域,尤其涉及一種高校用生活污水處理裝置。
背景技術
如今,淡水資源缺乏問題成為了全球關注的重要問題,全球面臨嚴重的淡水危機,據不完全統計全球每天約6000人因淡水資源缺乏死亡。節水水資源刻不容緩,全國的各大高校人員集中,生活用水量大,造成的生活污水處理問題困擾著校園管理者。校園的生活污水排放量大,但是水質的污染程度低,且水質比較單一,因此,高校的生活污水適合于城市污水回收利用。回收利用的生活污水可以用來沖廁所,澆花等,可以節約淡水資源,緩解水資源缺乏。
發明內容
針對現有技術存在的不足,本發明的目的在于提供一種結構合理,針對性強,可以循環利用高校污水,節能環保的高校用生活污水處理裝置,其具有廣泛的應用前景,適于推廣應用。
為了解決上述技術問題,本發明提供了一種高校用生活污水處理裝置,其特征在于:包括污水進口、開關、過濾器、循環管、流量計、活性污泥處理池、微生物活性污泥、納米TiO2光催化劑、擋板、蠕動泵、增壓器A、水質檢測裝置、微生物含量檢測鍵、PH值檢測鍵、重金屬含量檢測鍵、脈沖計數器、增壓器B、壓力表、高效竹炭凈水器、管道、活性炭吸附裝置和排水管,所述污水進口固定在所述開關左端,所述開關經由所述管道連接所述過濾器,所述過濾器經由所述管道連接所述流量計,所述流量計經由所述管道連接所述活性污泥處理池,所述微生物活性污泥、擋板固定在所述活性污泥處理池內部,所述活性污泥處理池經由所述管道連接所述蠕動泵,所述蠕動泵經由所述管道連接所述增壓器A,所述經由所述管道連接所述水質檢測裝置,所述水質檢測裝置經由所述管道連接所述高效竹炭凈水器,所述壓力表固定在所述管道上。
本發明進一步設置為:所述脈沖計數器兩端經由所述循環管分別連接所述增壓器B和所述管道。
本發明進一步設置為:所述活性炭吸附裝置兩端經由所述管道分別連接所述排水管和所述高效竹炭凈水器。
本發明進一步設置為:所述納米TiO2光催化劑固定在所述活性污泥處理池內部。
本發明進一步設置為:所述活性污泥處理池溫度保持在20°C-40°C。
本發明進一步設置為:所述微生物含量檢測鍵、PH值檢測鍵和所述重金屬含量檢測鍵分別固定在所述水質檢測裝置上。
本發明進一步設置為:所述高效竹炭凈水器固定在所述管道上。
本發明進一步設置為:所述增壓器A的出口壓力為0.5-1bar。
與現有技術相比,本發明一種高校用生活污水處理裝置具有以下有益效果:
(1)本發明采用多級過濾可以有效的將生活污水處理降解,處理后水質可以得到保證。
(2)本發明主要針對全國各大高校使用,高校生活污水排放量大,污染程度低,水質污染較單一,該裝置處理后的污水可以放心使用。
(3)本發明采用納米TiO2光催化劑可以有效降解難降解的有機物和含重金屬的污水,同時兼備還原和氧化特性,反應徹底不產生二次污染。
(4)本發明設置有微生物含量檢測鍵、PH值檢測鍵和重金屬含量檢測鍵,可以實時檢測生活污水內部微生物含量、PH值和重金屬含量,使用簡單快捷。
(5)本發明設計脈沖計數器可以檢測循環管內通水的次數,從而以數字形式反映出同一時刻污水的污染程度,便于管理者采取措施調節污水處理操作。
(6)本發明活性炭吸附裝置可以吸附污水中的雜質,減少污水內部細菌數量,使用方便處理效果好。
(7)本發明高效竹炭凈水器具有高效吸附構造,超強吸附水中的有害物質,清除自來水異味,采用過濾、吸附、交換三級凈化,使水質優良無異味。。
(8)本發明設計增壓器可以增大壓力,使管道內部污水保持一定壓力,防止壓力過高流速過快導致水處理效果不佳,同時防止壓力過小影響處理效率。
(9)本發明結構簡單,使用安全可靠,具有良好的市場推廣價值。







