申請日2013.08.03
公開(公告)日2013.10.30
IPC分類號C02F9/14
摘要
本發明公開了一種切削液廢水處理設備,其特征在于:包括污水泵、多相介質泵、加藥系統、混凝氣浮分離裝置和一體化凈化裝置;加藥系統包括破乳劑加藥箱和PAM助凝劑加藥箱,一體化凈化裝置包括多級生物膜凈化區、生物活性炭凈化區和接觸沉淀過濾吸附分離區。本發明還提供了上述處理設備的處理方法,通過各個裝置之間的合理連接,實現對切削液廢水的處理。本發明通過一體化設計可實現設備整體占地面積小、自動化程度高、凈化效果好,便于日常維護和管理等優點。
權利要求書
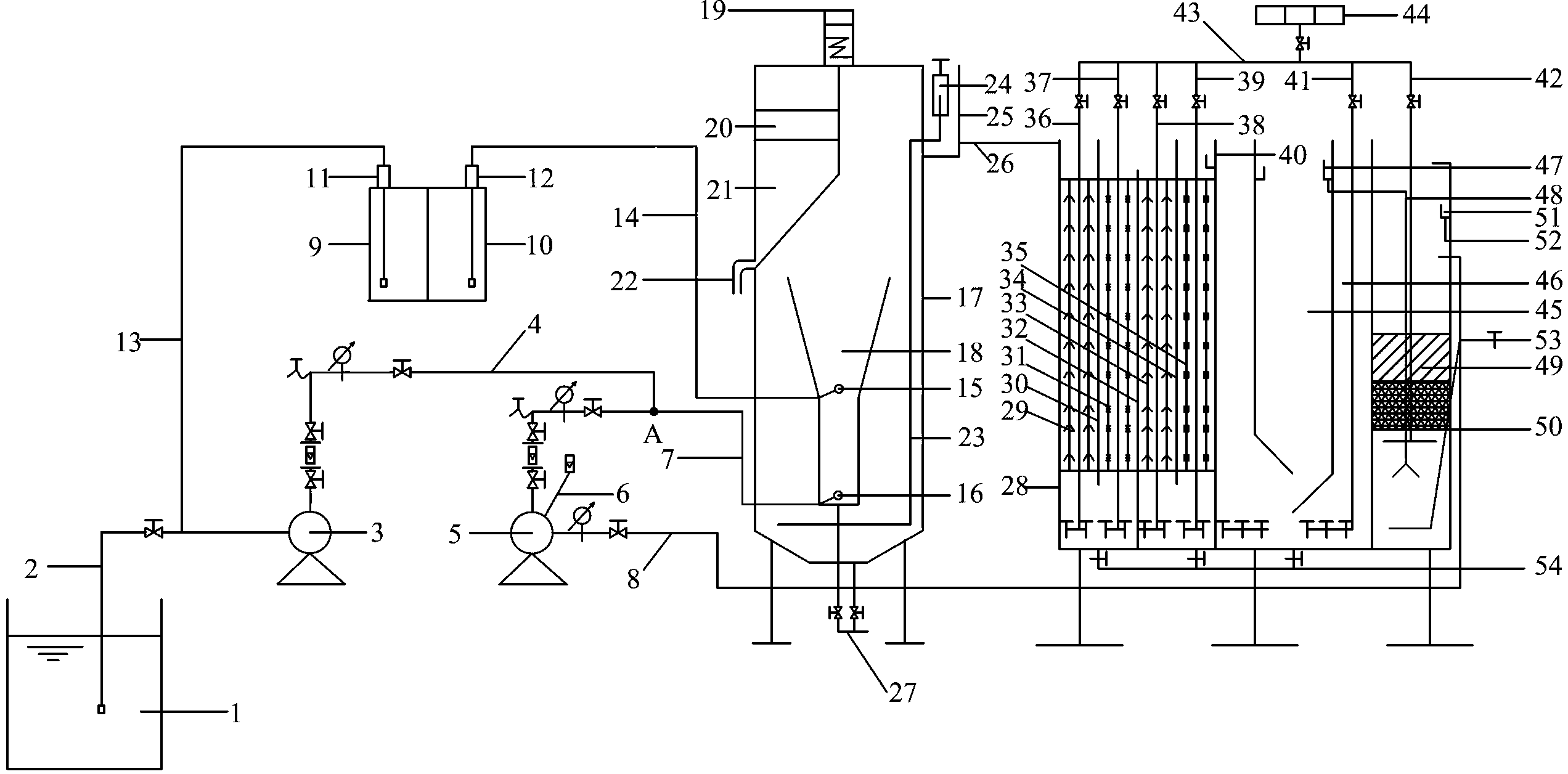
1.一種切削液廢水處理設備,其特征在于:包括污水泵(3)、多相介質泵 (5)、加藥系統、混凝氣浮分離裝置(17)和一體化凈化裝置(28);
污水池(1)通過進水管Ⅰ(2)與所述污水泵(3)的一端相連通,所述污 水泵(3)的另一端與出水管Ⅰ(4)相連通;所述多相介質泵(5)的一端連通 有進氣管(6)和進水管Ⅱ(8),所述多相介質泵(5)的另一端連通有出水管 Ⅱ(7),所述出水管Ⅱ(7)和所述出水管Ⅰ(4)連通后與所述混凝氣浮分離 裝置(17)內的反應區(18)底部的進液口(16)相連通;
所述加藥系統包括破乳劑加藥箱(9)和PAM助凝劑加藥箱(10),所述破 乳劑加藥箱(9)經破乳劑加藥計量泵(11)通過加藥管Ⅰ(13)與進水管Ⅰ(2) 相連通;所述PAM助凝劑加藥箱(10)經PAM助凝劑加藥計量泵(12)通過 加藥管Ⅱ(14)與所述混凝氣浮分離裝置(17)內的反應區(18)中部的進藥 口(15)相連通;
所述混凝氣浮分離裝置(17)內的反應區(18)下端設有穿孔集水管(23), 所述穿孔集水管(23)的另一端與設置在所述混凝氣浮分離裝置(17)上部的 集水箱(25)內的排水調節管(24)相連通;所述反應區(18)的上方設有浮 渣收集槽(21),所述浮渣收集槽(21)內設有由刮渣機(19)控制的刮渣板(20), 所述浮渣收集槽(21)底部連通有浮渣收集管(22);所述混凝氣浮分離裝置(17) 底部設有排空管Ⅰ(27);
所述一體化凈化裝置(28)包括多級生物膜凈化區、生物活性炭凈化區和 接觸沉淀過濾吸附分離區;所述集水箱(25)底部連通有分離出水管(26),所 述分離出水管(26)與所述多級生物膜凈化區相連通;所述多級生物膜凈化區 上部設有與所述生物活性炭凈化區相連通的溢流堰Ⅰ(40);所述生物活性炭凈 化區包括沉淀分離區(45)和設置在所述沉淀分離區(45)外側的吸附反應區 (46),所述吸附反應區(46)上部設有溢流堰Ⅱ(47),所述溢流堰Ⅱ(47) 連通有出水管Ⅲ(48);所述接觸沉淀過濾吸附分離區內的穿孔承托板(50)上 設有過濾吸附填料(49),所述出水管Ⅲ(48)另一端與所述穿孔承托板(50) 下部的分離區相連通,所述接觸沉淀過濾吸附分離區底部還連通有排污泥管 (53),所述接觸沉淀過濾吸附分離區上部設有與出水管Ⅳ(52)相連通的溢流 堰Ⅲ(51);所述接觸沉淀過濾吸附分離區的中部還設有與所述進水管Ⅱ(8) 相連通的出水口;所述一體化凈化裝置(28)底部設有排空管Ⅱ(54);
所述一體化凈化裝置(28)上方設有風機(44),所述風機(44)與曝氣總 管(42)相連通,所述曝氣總管(42)與多個帶有曝氣頭的曝氣支管相連通, 所述曝氣支管分別與所述多級生物膜凈化區、所述生物活性炭凈化區和所述接 觸沉淀過濾吸附分離區相連通。
2.根據權利要求1所述的一種切削液廢水處理設備,其特征在于:所述多 級生物膜凈化區包括至少由1塊隔板分隔成的2個用于承裝填料的凈化區。
3.根據權利要求1所述的一種切削液廢水處理設備,其特征在于:所述混 凝氣浮分離裝置(17)和所述一體化凈化裝置底部均設有支座。
4.一種如權利要求1所述的切削液廢水處理設備的處理方法,其特征在于: 包括如下步驟:
①混凝氣浮破乳固液分離:來自污水池(1)中的廢水由進水管Ⅰ(2)吸 入污水泵(3)內,并在進水管Ⅰ(2)內加入破乳劑,經污水泵(3)混合后通 過出水管Ⅰ(4)與經多項介質泵(5)的出水管Ⅱ(7)出來的溶氣水匯合后一 同進入到混凝氣浮分離裝置(17)內的反應區(18)底部完成混合破乳反應, 上升到混凝氣浮分離裝置(17)的中部與PAM助凝劑反應形成共聚復合體,共 聚復合體上升形成浮渣層通過刮渣板(20)刮入浮渣收集槽(21)內由浮渣收 集管(22)排出;
②多級生物膜凈化:經過混凝氣浮破乳處理后的出水進入一體化凈化裝置 (28)內的多級生物膜凈化區內,通過多級生物膜凈化區內的不同種類生物填 料使污水中的可生化污染物降解,并通過曝氣頭進行曝氣,加快生物膜更新速 度,處理后的出水通過溢流堰Ⅰ(40)流入到生物活性炭凈化區;
③生物活性炭凈化:出水在生物活性炭凈化區中的吸附反應區(46)內利 用活性炭吸附功能使污水中的可生化污染物進一步降解,在生物活性炭凈化區 內的沉淀分離區(45)進行初部固液分離,通過曝氣使氧充分擴散加快反應; 上清液出水經溢流堰Ⅱ(47)溢流收集后溢流入接觸沉淀過濾吸附分離區內;
④接觸沉淀過濾吸附分離:上清液通過出水管Ⅲ(48)利用壓力差接入接 觸沉淀過濾吸附分離區的下部,再通過接觸沉淀過濾吸附分離區設置的過濾吸 附填料完成過濾與吸附,使污染物進一步得到凈化,底部沉泥利用液位差通過 排污泥管(53)排出繼續處理,上清液經溢流堰Ⅲ(51)由出水管Ⅳ(52)收 集后排放。
5.根據權利要求4所述的處理方法,其特征在于:所述多級生物膜凈化區 包括至少由1塊隔板分隔成的2個用于承裝填料的凈化區。
說明書
一種切削液廢水處理設備與方法
技術領域
本發明涉及工業廢水凈化領域,具體地說是一種在車、磨、削、軋等機械 加工過程中產生的切削液廢水的處理設備與方法。
背景技術
切削液在機械加工、鋼鐵制造、軸承加工等過程中起到冷卻、潤滑、清洗 和防銹等作用。切削液是機車、汽車制造業用量較大的金屬加工潤滑劑之一, 兼有良好的潤滑性、冷卻性和清洗性,在各種切削加工工藝中廣泛使用。然而 它的最大的缺點是在使用過程中易腐敗變質,工作液穩定性差,使用壽命短。 特別是在南方炎熱的夏天使用周期只有一星期,有的甚至只有兩三天就腐敗變 質發臭了,在北方,夏季十幾天,冬季月余,不得不更換新液,排掉廢液。既 增加生產成本,又污染環境。廢切削液(HW09)是國家47類工業危險廢物當 中之一,處理費用相當昂貴,廢切削液外觀灰黑色,有難聞的臭味,其中亞硝 酸鈉在微生物的作用下能與另一種防銹劑—醇胺反應后會生成亞硝酸胺,這是 一種已經被證實了的強致癌物質,其危害性更為嚴重。
正是由于切削液會對環境和人體造成污染和損害,切削液的使用和廢液處 理已受到環保法規日益嚴格的制約。研究推廣有效的切削液廢水的處理設備及 處理技術,已成為切削液廢水應用研究的一個重要課題。
發明內容
根據上述提出的技術問題,而提供一種切削液廢水處理設備與方法。
本發明采用的技術手段如下:
一種切削液廢水處理設備,其特征在于:包括污水泵、多相介質泵、加藥 系統、混凝氣浮分離裝置和一體化凈化裝置;
污水池通過進水管Ⅰ與所述污水泵的一端相連通,所述污水泵的另一端與 出水管Ⅰ相連通;所述多相介質泵的一端連通有進氣管和進水管Ⅱ,所述多相 介質泵的另一端連通有出水管Ⅱ,所述出水管Ⅱ和所述出水管Ⅰ連通后與所述 混凝氣浮分離裝置內的反應區底部的進液口相連通;
所述加藥系統包括破乳劑加藥箱和PAM助凝劑加藥箱,所述破乳劑加藥箱 經破乳劑加藥計量泵通過加藥管Ⅰ與進水管Ⅰ相連通;所述PAM助凝劑加藥箱 經PAM助凝劑加藥計量泵通過加藥管Ⅱ與所述混凝氣浮分離裝置內的反應區中 部的進藥口相連通;
所述混凝氣浮分離裝置內的反應區下端設有穿孔集水管,所述穿孔集水管 的另一端與設置在所述混凝氣浮分離裝置上部的集水箱內的排水調節管相連 通;所述反應區的上方設有浮渣收集槽,所述浮渣收集槽內設有由刮渣機控制 的刮渣板,所述浮渣收集槽底部連通有浮渣收集管;所述混凝氣浮分離裝置底 部設有排空管Ⅰ;
所述一體化凈化裝置包括多級生物膜凈化區、生物活性炭凈化區和接觸沉 淀過濾吸附分離區;所述集水箱底部連通有分離出水管,所述分離出水管與所 述多級生物膜凈化區相連通;所述多級生物膜凈化區上部設有與所述生物活性 炭凈化區相連通的溢流堰Ⅰ;所述生物活性炭凈化區包括沉淀分離區和設置在 所述沉淀分離區外側的吸附反應區,所述吸附反應區上部設有溢流堰Ⅱ,所述 溢流堰Ⅱ連通有出水管Ⅲ;所述接觸沉淀過濾吸附分離區內的穿孔承托板上設 有過濾吸附填料,所述出水管Ⅲ另一端與所述穿孔承托板下部的分離區相連通, 所述接觸沉淀過濾吸附分離區底部還連通有排污泥管,所述接觸沉淀過濾吸附 分離區上部設有與出水管Ⅳ相連通的溢流堰Ⅲ;所述接觸沉淀過濾吸附分離區 的中部還設有與所述進水管Ⅱ相連通的出水口;所述一體化凈化裝置底部設有 排空管Ⅱ;
上述的接觸沉淀過濾吸附分離區的中部還設有與所述進水管Ⅱ相連通的出 水口是指多項介質泵的進水可使用初步分離后的上清液,實現循環使用的效果。
所述一體化凈化裝置上方設有風機,所述風機與曝氣總管相連通,所述曝 氣總管與多個帶有曝氣頭的曝氣支管相連通,所述曝氣支管分別與所述多級生 物膜凈化區、所述生物活性炭凈化區和所述接觸沉淀過濾吸附分離區相連通。
作為優選,所述多級生物膜凈化區包括至少由1塊隔板分隔成的2個用于 承裝填料的凈化區。
作為優選,所述混凝氣浮分離裝置和所述一體化凈化裝置底部均設有支座。
上述污水泵的出水管Ⅰ和多項介質泵的出水管Ⅱ上均設有流量計、壓力表、 控制閥和取樣閥,進氣管的入口處也設有氣體流量計用以控制流量,所有管路 上均設有調節閥,根據實際處理量調節各處流量。
本發明還公開了一種上述切削液廢水處理設備的處理方法,其特征在于: 包括如下步驟:
①混凝氣浮破乳固液分離:來自污水池中的廢水由進水管Ⅰ吸入污水泵內, 并在進水管Ⅰ內加入破乳劑,經污水泵混合后通過出水管Ⅰ與經多項介質泵的 出水管Ⅱ出來的溶氣水匯合后一同進入到混凝氣浮分離裝置內的反應區底部完 成混合破乳反應,上升到混凝氣浮分離裝置的中部與PAM助凝劑反應形成共聚 復合體,共聚復合體上升形成浮渣層通過刮渣板刮入浮渣收集槽內由浮渣收集 管排出;
②多級生物膜凈化:經過混凝氣浮破乳處理后的出水進入一體化凈化裝置 內的多級生物膜凈化區內,通過多級生物膜凈化區內的不同種類生物填料使污 水中的可生化污染物降解,并通過曝氣頭進行曝氣,加快生物膜更新速度,處 理后的出水通過溢流堰Ⅰ流入到生物活性炭凈化區;
③生物活性炭凈化:出水在生物活性炭凈化區中的吸附反應區內利用活性 炭吸附功能使污水中的可生化污染物進一步降解,在生物活性炭凈化區內的沉 淀分離區進行初部固液分離,通過曝氣使氧充分擴散加快反應;上清液出水經 溢流堰Ⅱ溢流收集后溢流入接觸沉淀過濾吸附分離區內;
④接觸沉淀過濾吸附分離:上清液通過出水管Ⅲ利用壓力差接入接觸沉淀 過濾吸附分離區的下部,再通過接觸沉淀過濾吸附分離區設置的過濾吸附填料 完成過濾與吸附,使污染物進一步得到凈化,底部沉泥利用液位差通過排污泥 管排出繼續處理,上清液經溢流堰Ⅲ由出水管Ⅳ收集后排放。
作為優選,所述多級生物膜凈化區包括至少由1塊隔板分隔成的2個用于 承裝填料的凈化區。
較現有技術相比,本發明具有以下有益效果:
1、本發明通過混凝氣浮分離裝置、一體化凈化裝置中的多級生物膜凈化區、 生物活性炭凈化區和接觸沉淀過濾吸附分離區配合使用,使切削液廢水中的浮 油、雜油及細小懸浮物被分離,難降解污染物被優勢微生物菌群凈化去除掉, 充分發揮活性炭吸附與活性污泥生物再生凈化協同特點,多級生物膜形成的優 勢微生物菌群凈化高效的特點,保證污染物的凈化效率。
2、本發明提供的加入破乳劑后的出水管與多項介質泵溶氣后的出水管在進 入混凝氣浮分離裝置內的反應區前匯合在一根管上后進入其中,這樣提高切削 液廢水中的浮油、雜油及細小懸浮物與微小氣泡碰觸凝聚的幾率,有利于油珠 與細小懸浮物的去除,PAM助凝劑在反應區中上部加入,有利于形成更大的絮 粒與微小氣泡的共聚復合體,提高了分離效率。
3、本發明提供的多級生物膜凈化區由不同種類生物填料(組合填料、彈性 填料、軟性填料、大孔樹脂填料)構成,采用上下折流水流方式流動,長時間 運行后可以形成針對某種污染物的優勢菌群的生物膜,使處理的效率會增強。
4、本發明提供的生物活性炭凈化區內的吸附反應區充分利用活性炭吸附富 集功能,與微生物菌群生化的協同凈化作用;沉淀分離區設置在裝置中間部位 使裝置的結構更加緊湊。
5、本發明提供的接觸沉淀過濾吸附分離區通過利用出水管壓力差接入接觸 沉淀過濾吸附分離區的下部,通過由下至上的水流方向,使其中部設置的濾料 與吸附填料完成過濾與吸附,使污染物進一步得到凈化,底部沉泥利用液位差 通過排污泥管排出繼續處理,同時上清液對濾料完成反沖洗,并輔以曝氣管提 高反洗效果。
6、本發明提供的設備可以根據場地需要采用混凝氣浮分離裝置與一體化凈 化裝置中的多級生物膜凈化區、生物活性炭凈化區、接觸沉淀過濾吸附分離區 設計成一體化裝置,這一設計可以實現設備整體占地面積小、自動化程度高、 凈化效果好,便于日常維護和管理等諸多優點。
基于上述理由本發明可在軸承、汽車、機車、飛機、輪船等現代裝備制造 業,石材加工制造業等產生切削液廢水的領域廣泛推廣使用。







