申請日2014.11.04
公開(公告)日2015.03.25
IPC分類號F03B13/00; E03C1/122; E03C1/12
摘要
本發明公開了一種下水道污水發電裝置,包括:污水槽、過濾裝置、收集裝置、控制機構和發電裝置,所述污水槽、過濾裝置、收集裝置、控制機構之間相連接,所述控制機構和發電裝置之間電性連接,所述過濾裝置中包含有過濾槽,所述收集裝置位于過濾槽的下部。通過上述方式,本發明能夠提供一種下水道污水發電裝置,能夠通過利用過濾裝置、管道、閥門和發電裝置的組合,有效的將下水道中的廢水成功的進行發電,能夠進一步的解決人們生活中所需要的能源問題。
權利要求書
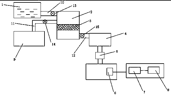
1.一種下水道污水發電裝置,其特征在于,包括:污水槽(1)、過濾裝置(2)、收集裝置(4)、控制機構(5)和發電裝置(6),所述污水槽、過濾裝置、收集裝置、控制機構之間相連接,所述控制機構和發電裝置之間電性連接,所述過濾裝置中包含有過濾槽(3),所述收集裝置位于過濾槽的下部。
2.根據權利要求1所述的下水道污水發電裝置,其特征在于,所述下水道污水發電裝置中還包含有電動機(7)和儲電裝置(8),所述電動機和儲電裝置之間電性連接,且所述電動機與所述發電裝置之間電性連接。
3.根據權利要求2所述的下水道污水發電裝置,其特征在于,所述下水道污水發電裝置中還包含有廢水收集裝置(9),所述廢水收集裝置與過濾裝置的上部連接。
4.根據權利要求3所述的下水道污水發電裝置,其特征在于,所述下水道污水發電裝置中還包含有第一管道(10)、第二管道(11)和第三管道(12),所述第一管道位于污水槽和過濾裝置之間,所述第二管道位于廢水收集裝置和過濾裝置之間,所述第三管道位于收集裝置和過濾裝置之間。
5.根據權利要求4所述的下水道污水發電裝置,其特征在于,所述第一管道、第二管道和第三管道上分別設置有第一閥門(13)、第二閥門(14)和第三閥門(15)。
說明書
一種下水道污水發電裝置
技術領域
本發明涉及一種發電裝置,特別是涉及一種下水道污水發電裝置。
背景技術
隨著人們生活設施的日益健全,下水道的應用也愈加頻繁,使用范圍也愈加廣泛 ;并且眾多的工業用水、家庭用水和雨水等均聚集于水道道中,因此能夠有效的利用下水道的廢水的方法與裝置能夠給人們帶來福音。
發明內容
本發明主要解決的技術問題是:能夠通過利用過濾裝置、管道、閥門和發電裝置的組合,有效的將下水道中的廢水成功的進行發電,能夠進一步的解決人們生活中所需要的能源問題。
為解決上述技術問題,本發明采用的一個技術方案是:提供一種下水道污水發電裝置,包括:污水槽、過濾裝置、收集裝置、控制機構和發電裝置,所述污水槽、過濾裝置、收集裝置、控制機構之間相連接,所述控制機構和發電裝置之間電性連接,所述過濾裝置中包含有過濾槽,所述收集裝置位于過濾槽的下部。
在本發明一個較佳實施例中,所述下水道污水發電裝置中還包含有電動機和儲電裝置,所述電動機和儲電裝置之間電性連接,且所述電動機與所述發電裝置之間電性連接。
在本發明一個較佳實施例中,所述下水道污水發電裝置中還包含有廢水收集裝置,所述廢水收集裝置與過濾裝置的上部連接。
在本發明一個較佳實施例中,所述下水道污水發電裝置中還包含有第一管道、第二管道和第三管道,所述第一管道位于污水槽和過濾裝置之間,所述第二管道位于廢水收集裝置和過濾裝置之間,所述第三管道位于收集裝置和過濾裝置之間。
在本發明一個較佳實施例中,所述第一管道、第二管道和第三管道上分別設置有第一閥門、第二閥門和第三閥門。
本發明的有益效果是:能夠通過利用過濾裝置、管道、閥門和發電裝置的組合,有效的將下水道中的廢水成功的進行發電,能夠進一步的解決人們生活中所需要的能源問題。







