公布日:2023.12.22
申請日:2023.10.18
分類號:C02F9/00(2023.01)I;C02F1/52(2023.01)I;C02F1/00(2023.01)N;C02F1/44(2023.01)N;C02F103/06(2006.01)N
摘要
本發明涉及一種垃圾填埋場滲瀝濃縮液處理裝置及處理方法,處理裝置包括原液池、第一絮凝劑添加室、一級絮凝反應室、一級絮凝沉淀池、中間水罐、第二絮凝劑添加室、二級絮凝反應室、堿反應池、堿溶液添加室、沉淀池、碳化硅膜反應池、酸反應池、中間池、排泥泵、第一污泥儲罐、第一板框壓濾機、第二污泥儲罐和第二板框壓濾機等,通過對各個裝置以及整體裝置的連接關系進行具體設置,使得水體COD出水效果穩定,且提高了處理水量,處理水的各項指標符合后續處理要求,大大提升了濃縮液處理效率。

權利要求書
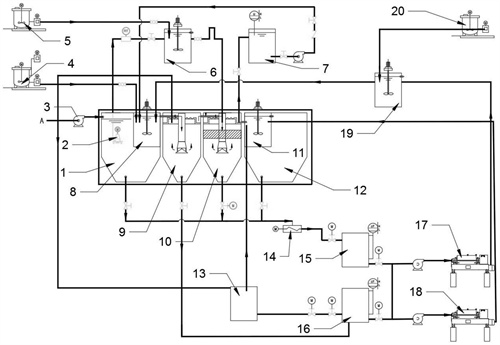
1.一種垃圾填埋場滲瀝濃縮液處理裝置,其特征在于,包括原液池、第一絮凝劑添加室、一級絮凝反應室、一級絮凝沉淀池、中間水罐、第二絮凝劑添加室、二級絮凝反應室、堿反應池、堿溶液添加室、沉淀池、碳化硅膜反應池、酸反應池、中間池、排泥泵、第一污泥儲罐、第一板框壓濾機、第二污泥儲罐和第二板框壓濾機;所述原液池設置有濃縮液入口,通過來液泵將濃縮液排入到原液池內,在原液池內設置有提升泵,所述提升泵用于將原液池內的濃縮液通過管道提升至一級絮凝反應室內;所述第一絮凝劑添加室用于配置和攪拌第一絮凝劑,并通過管道將第一絮凝劑排入到一級絮凝反應室內;所述一級絮凝反應室設置有第一絮凝攪拌槳、第一絮凝劑入口、濃縮液入口以及絮凝液排出口;所述第一絮凝攪拌槳用于將一級絮凝反應室內的液體進行攪拌,第一絮凝劑入口通過管道與第一絮凝劑添加室相連,濃縮液入口通過管道與原液池相連,絮凝液排出口通過絮凝液排出管與一級絮凝沉淀池相連,且絮凝液排出管設置有向上凸起的“幾”字形凸起,在“幾”字形凸起的頂部開設有排氣口;所述一級絮凝沉淀池包括絮凝沉淀殼體、入液口、清液排出口、主體豎管、絮凝斜管、反射板、支撐架和絮凝排泥口;所述絮凝沉淀殼體包括主體殼和下部殼,主體殼設置于下部殼的上方,主體殼為豎直的圓筒結構,下部殼為豎直漏斗結構,在下部殼的底部設置有絮凝排泥口,絮凝排泥口通過管道與所述排泥泵相連,主體殼和下部殼的內壁上均鍍覆有防腐層,主體豎管豎直設置于主體殼內,所述絮凝斜管并排設置有多根,且布滿于主體殼的中部,每根所述絮凝斜管的傾斜角度均相同,均與水平面的夾角為55~65°;所述反射板設置于絮凝斜管的下方的主體豎管底部,所述反射板和所述絮凝斜管均與所述支撐架相連,所述入液口設置于主體殼的頂部中央,且入液口伸入到主體豎管的內部,所述清液排出口設置于主體殼的側壁上部,且清液排出口的高度位置距主體殼底部的距離為h1,清液排出口的高度位置距主體殼頂部的距離為h2,其中h1:h2=(3~3.2):(1.2~1.35),所述入液口底端的高度與清液排出口最上端的高度位置相水平;所述中間水罐的入水口通過管道與一級絮凝沉淀池的清液排出口連通,中間水罐的排水口通過管道與堿反應池的第一絮凝液入口相連通;所述第二絮凝劑添加室用于配置和攪拌第二絮凝劑,并通過管道將第二絮凝劑排入到二級絮凝反應室內;所述二級絮凝反應室設置有第二絮凝攪拌槳、第二絮凝劑入口、第一壓濾液入口以及第二絮凝液排出口;所述第二絮凝攪拌槳用于將二級絮凝反應室內的液體進行攪拌,第二絮凝劑入口通過管道與第二絮凝劑添加室相連,第一壓濾液入口通過管道與第一板框壓濾機的壓濾液排出口相連,第二絮凝液排出口通過管道與堿反應池的第二絮凝液入口相連通;所述堿溶液添加室用于配置和攪拌堿液,并通過管道將堿液排入到堿反應池內;所述堿反應池設置有堿反應池攪拌槳、第一絮凝液入口、第二絮凝液入口、堿液入口以及反應液排出口;所述堿反應池攪拌槳用于將堿反應池內的液體進行攪拌;所述沉淀池用于將堿反應池排出的液體進行沉淀處理,所述沉淀池設置有沉淀入液口、清液排出口和排泥口,所述沉淀入液口通過管道與堿反應池的反應液排出口連通,所述排泥口通過管道與第二污泥儲罐連通;所述碳化硅膜反應池用于將進入其中的液體進行硅化膜處理,碳化硅膜反應池包括處理液入口、濃液出口和清液出口,所述處理液入口通過管道與沉淀池的清液排出口相連通,所述濃液出口與第二污泥儲罐相連,所述清液出口通過管道與酸反應池相連;所述酸反應池設置有酸液添加口、酸反應池攪拌槳、碳化硅處理水入口、第二壓濾液入口和酸反應水排出口;所述酸液添加口用于添加酸溶液,所述碳化硅處理水入口通過管道與碳化硅膜反應池的所述清液出口連通,所述第二壓濾液入口通過管道與第二板框壓濾機的壓濾液排出口相連;所述中間池設置有中間池入口、中間池清液排出口和中間池排泥口,所述中間池入口與酸反應池的所述酸反應水排出口連通,中間池清液排出口與后續設置的蒸發及干化裝置的入水口連通,所述中間池排泥口通過管道與排泥泵相連;所述排泥泵用于將中間池和一級絮凝沉淀池排出的污泥抽取到第一污泥儲罐內;所述第一污泥儲罐的污泥排出口與第一板框壓濾機連接,所述第二污泥儲罐的污泥排出口與第二板框壓濾機連接。
2.根據權利要求1所述的垃圾填埋場滲瀝濃縮液處理裝置,其特征在于,所述第一絮凝劑添加室內設置有攪拌裝置。
3.根據權利要求1所述的垃圾填埋場滲瀝濃縮液處理裝置,其特征在于,所述絮凝斜管的高度為h3,絮凝斜管頂部距支撐架頂端的垂直距離為h4,絮凝斜管底部距主體殼底部的垂直距離為h5,滿足h3:h4:h5=(0.83~0.91):(0.90~0.96):(1.35~1.65)。
4.根據權利要求1所述的垃圾填埋場滲瀝濃縮液處理裝置,其特征在于,所述支撐架頂端的垂直高度高于所述清液排出口垂直高度90~120mm。
5.根據權利要求1所述的垃圾填埋場滲瀝濃縮液處理裝置,其特征在于,所述原液池也設置有原液池排泥口,原液池排泥口通過排泥泵將污泥排入到第一污泥儲罐內。
6.根據權利要求1所述的垃圾填埋場滲瀝濃縮液處理裝置,其特征在于,所述第二污泥儲罐前端設置有第二排泥泵。
7.根據權利要求1所述的垃圾填埋場滲瀝濃縮液處理裝置,其特征在于,一級絮凝反應室中絮凝液排出管的所述“幾”字形凸起的高度與一級絮凝反應室高度之比為(1.0~1.2):(1.7~1.9)。
8.根據權利要求1所述的垃圾填埋場滲瀝濃縮液處理裝置,其特征在于,絮凝液排出管的所述“幾”字形凸起頂部設置的排氣口上設置有排氣管,排氣管的高度為180~220mm。
9.一種垃圾填埋場滲瀝濃縮液處理方法,其特征在于,所述處理方法采用權利要求1~8任一項所述的垃圾填埋場滲瀝濃縮液處理裝置進行;包括如下步驟:(1)將垃圾填埋場滲瀝濃縮液排入到原液池內,通過提升泵將濃縮液提升至一級絮凝反應室內,原液池內沉淀得到的污泥通過管道和排泥泵排入到第一污泥儲罐內;(2)將第一絮凝劑在第一絮凝劑添加室內攪拌均勻并通過管道排入到一級絮凝反應室內,開啟第一絮凝攪拌槳,對排入到一級絮凝反應室內的第一絮凝劑和濃縮液進行均勻攪拌,然后通過絮凝液排出口排出;(3)絮凝液排出口排出的絮凝液通過絮凝液排出管排入到一級絮凝沉淀池內,通過絮凝斜管強化進行絮凝沉淀,絮凝沉淀得到的上層清液通過管道排入到中間水罐內,絮凝沉淀得到的有機泥通過絮凝排泥口排出,通過管道和排泥泵排入到第一污泥儲罐內;(4)堿溶液添加室通過管道將堿液排入到堿反應池內,然后通過管道和第一絮凝液入口將中間水罐的水體排入到堿反應池內;排泥泵將污泥排入到第一污泥儲罐內,第一污泥儲罐將污泥排入到第一板框壓濾機內,通過板框壓濾機壓濾得到泥餅和第一壓濾液,將第一壓濾液通過管道排入到二級絮凝反應室內,同時通過第二絮凝劑添加室將第二絮凝劑添加至二級絮凝反應室內,通過第二絮凝攪拌槳攪拌均勻后將第二絮凝劑通過第二絮凝液入口排入到堿反應池內;(5)在堿反應池內,通過堿反應池攪拌槳對排入的液體進行攪拌,然后通過反應液排出口將攪拌均勻后的液體排出;(6)堿反應池排出的液體排入到沉淀池內進行沉淀,沉淀后得到的上清液通過清液排出口,沉淀得到的污泥通過排泥口排出,并通過管道排入到第二污泥儲罐內;(7)清液排出口排出的液體通過管道排入到碳化硅膜反應池內進行硅化膜處理,處理后得到的清液通過清液出口排出,得到的濃液通過濃液出口排出并通過管道排入到第二污泥儲罐內;第二污泥儲罐將污泥排入到第二板框壓濾機內,通過板框壓濾機壓濾得到泥餅和第二壓濾液,將第二壓濾液通過管道排入到酸反應池內,(8)碳化硅膜反應池的清液出口排出的水體通過管道排入到酸反應池內,通過向酸反應池內加入酸溶液,通過酸反應池攪拌槳對進入的液體進行攪拌,反應均勻,反應之后的液體通過酸反應水排出口排入到中間池內;(9)水體在中間池內沉淀后,上部清液通過中間池清液排出口排入到后續設置的蒸發及干化裝置中進行后續的蒸發和干化處理,底部的污泥通過管道與排泥泵相連,后續通過第一污泥儲罐排入到第一板框壓濾機內。
10.根據權利要求9所述的垃圾填埋場滲瀝濃縮液處理方法,其特征在于,所述第一絮凝攪拌槳為立式槳葉攪拌器,轉速為100~150r/min。
發明內容
本發明的目的是提供一種垃圾填埋場滲瀝濃縮液處理裝置及處理方法。
具體通過如下技術方案實現:
一種垃圾填埋場滲瀝濃縮液處理裝置,包括原液池、第一絮凝劑添加室、一級絮凝反應室、一級絮凝沉淀池、中間水罐、第二絮凝劑添加室、二級絮凝反應室、堿反應池、堿溶液添加室、沉淀池、碳化硅膜反應池、酸反應池、中間池、排泥泵、第一污泥儲罐、第一板框壓濾機、第二污泥儲罐和第二板框壓濾機。
所述原液池設置有濃縮液入口,通過來液泵將濃縮液排入到原液池內,在原液池內設置有提升泵,所述提升泵用于將原液池內的濃縮液通過管道提升至一級絮凝反應室內。
所述第一絮凝劑添加室用于配置和攪拌第一絮凝劑,并通過管道將第一絮凝劑排入到一級絮凝反應室內。
所述一級絮凝反應室設置有第一絮凝攪拌槳、第一絮凝劑入口、濃縮液入口以及絮凝液排出口;所述第一絮凝攪拌槳用于將一級絮凝反應室內的液體進行攪拌,第一絮凝劑入口通過管道與第一絮凝劑添加室相連,濃縮液入口通過管道與原液池相連,絮凝液排出口通過絮凝液排出管與一級絮凝沉淀池相連,且絮凝液排出管設置有向上凸起的“幾”字形凸起,在“幾”字形凸起的頂部開設有排氣口。
所述一級絮凝沉淀池包括絮凝沉淀殼體、入液口、清液排出口、主體豎管、絮凝斜管、反射板、支撐架和絮凝排泥口;所述絮凝沉淀殼體包括主體殼和下部殼,主體殼設置于下部殼的上方,主體殼為豎直的圓筒結構,下部殼為豎直漏斗結構,在下部殼的底部設置有絮凝排泥口,絮凝排泥口通過管道與所述排泥泵相連,主體殼和下部殼的內壁上均鍍覆有防腐層,主體豎管豎直設置于主體殼內,所述絮凝斜管并排設置有多根,且布滿于主體殼的中部,每根所述絮凝斜管的傾斜角度均相同,均與水平面的夾角為55~65°;所述反射板設置于絮凝斜管的下方的主體豎管底部,所述反射板和所述絮凝斜管均與所述支撐架相連,所述入液口設置于主體殼的頂部中央,且入液口伸入到主體豎管的內部,所述清液排出口設置于主體殼的側壁上部,且清液排出口的高度位置距主體殼底部的距離為h1,清液排出口的高度位置距主體殼頂部的距離為h2,其中h1:h2=(3~3.2):(1.2~1.35),所述入液口底端的高度與清液排出口最上端的高度位置相水平。
所述中間水罐的入水口通過管道與一級絮凝沉淀池的清液排出口連通,中間水罐的排水口通過管道與堿反應池的第一絮凝液入口相連通。
所述第二絮凝劑添加室用于配置和攪拌第二絮凝劑,并通過管道將第二絮凝劑排入到二級絮凝反應室內。
所述二級絮凝反應室設置有第二絮凝攪拌槳、第二絮凝劑入口、第一壓濾液入口以及第二絮凝液排出口;所述第二絮凝攪拌槳用于將二級絮凝反應室內的液體進行攪拌,第二絮凝劑入口通過管道與第二絮凝劑添加室相連,第一壓濾液入口通過管道與第一板框壓濾機的壓濾液排出口相連,第二絮凝液排出口通過管道與堿反應池的第二絮凝液入口相連通。
所述堿溶液添加室用于配置和攪拌堿液,并通過管道將堿液排入到堿反應池內。
所述堿反應池設置有堿反應池攪拌槳、第一絮凝液入口、第二絮凝液入口、堿液入口以及反應液排出口;所述堿反應池攪拌槳用于將堿反應池內的液體進行攪拌。
所述沉淀池用于將堿反應池排出的液體進行沉淀處理,所述沉淀池設置有沉淀入液口、清液排出口和排泥口,所述沉淀入液口通過管道與堿反應池的反應液排出口連通,所述排泥口通過管道與第二污泥儲罐連通。
所述碳化硅膜反應池用于將進入其中的液體進行硅化膜處理,碳化硅膜反應池包括處理液入口、濃液出口和清液出口,所述處理液入口通過管道與沉淀池的清液排出口相連通,所述濃液出口與第二污泥儲罐相連,所述清液出口通過管道與酸反應池相連。
所述酸反應池設置有酸液添加口、酸反應池攪拌槳、碳化硅處理水入口、第二壓濾液入口和酸反應水排出口;所述酸液添加口用于添加酸溶液,所述碳化硅處理水入口通過管道與碳化硅膜反應池的所述清液出口連通,所述第二壓濾液入口通過管道與第二板框壓濾機的壓濾液排出口相連。
所述中間池設置有中間池入口、中間池清液排出口和中間池排泥口,所述中間池入口與酸反應池的所述酸反應水排出口連通,中間池清液排出口與后續設置的蒸發及干化裝置的入水口連通,所述中間池排泥口通過管道與排泥泵相連。
所述排泥泵用于將中間池和一級絮凝沉淀池排出的污泥抽取到第一污泥儲罐內。
所述第一污泥儲罐的污泥排出口與第一板框壓濾機連接,所述第二污泥儲罐的污泥排出口與第二板框壓濾機連接。
作為優選,所述第一絮凝劑添加室內設置有攪拌裝置。
作為優選,所述絮凝斜管的高度為h3,絮凝斜管頂部距支撐架頂端的垂直距離為h4,絮凝斜管底部距主體殼底部的垂直距離為h5,滿足h3:h4:h5=(0.83~0.91):(0.90~0.96):(1.35~1.65)。
作為優選,所述支撐架頂端的垂直高度高于所述清液排出口垂直高度90~120mm。
作為優選,所述原液池也設置有原液池排泥口,原液池排泥口通過排泥泵將污泥排入到第一污泥儲罐內。
作為優選,所述第二污泥儲罐前端設置有第二排泥泵。
作為優選,一級絮凝反應室中絮凝液排出管的所述“幾”字形凸起的高度與一級絮凝反應室高度之比為(1.0~1.2):(1.7~1.9)。(優選1170:1870)。
作為優選,絮凝液排出管的所述“幾”字形凸起頂部設置的排氣口上設置有排氣管,排氣管的高度為180~220mm。
一種垃圾填埋場滲瀝濃縮液處理方法,所述處理方法采用權利要求1~8任一項所述的垃圾填埋場滲瀝濃縮液處理裝置進行;包括如下步驟:
(1)將垃圾填埋場滲瀝濃縮液排入到原液池內,通過提升泵將濃縮液提升至一級絮凝反應室內,原液池內沉淀得到的污泥通過管道和排泥泵排入到第一污泥儲罐內。
(2)將第一絮凝劑在第一絮凝劑添加室內攪拌均勻并通過管道排入到一級絮凝反應室內,開啟第一絮凝攪拌槳,對排入到一級絮凝反應室內的第一絮凝劑和濃縮液進行均勻攪拌,然后通過絮凝液排出口排出。
(3)絮凝液排出口排出的絮凝液通過絮凝液排出管排入到一級絮凝沉淀池內,通過絮凝斜管進行絮凝沉淀,絮凝沉淀得到的上層清液通過管道排入到中間水罐內,絮凝沉淀得到的有機泥通過絮凝排泥口排出,通過管道和排泥泵排入到第一污泥儲罐內。
(4)堿溶液添加室通過管道將堿液排入到堿反應池內,然后通過管道和第一絮凝液入口將中間水罐的水體排入到堿反應池內;排泥泵將污泥排入到第一污泥儲罐內,第一污泥儲罐將污泥排入到第一板框壓濾機內,通過板框壓濾機壓濾得到泥餅和第一壓濾液,將第一壓濾液通過管道排入到二級絮凝反應室內,將第二絮凝劑添加至二級絮凝反應室內,通過第二絮凝攪拌槳攪拌均勻后將第二絮凝劑通過第二絮凝液入口排入到堿反應池內。
(5)在堿反應池內,通過堿反應池攪拌槳對排入的液體進行攪拌,然后通過反應液排出口將攪拌均勻后的液體排出。
(6)堿反應池排出的液體排入到沉淀池內進行沉淀,沉淀后得到的上清液通過清液排出口,沉淀得到的污泥通過排泥口排出,并通過管道排入到第二污泥儲罐內。
(7)清液排出口排出的液體通過管道排入到碳化硅膜反應池內進行硅化膜處理,處理后得到的清液通過清液出口排出,得到的濃液通過濃液出口排出并通過管道排入到第二污泥儲罐內;第二污泥儲罐將污泥排入到第二板框壓濾機內,通過板框壓濾機壓濾得到泥餅和第二壓濾液,將第二壓濾液通過管道排入到酸反應池內。
(8)碳化硅膜反應池的清液出口排出的水體通過管道排入到酸反應池內,通過向酸反應池內加入酸溶液,通過酸反應池攪拌槳對進入的液體進行攪拌,反應均勻,反應之后的液體通過酸反應水排出口排入到中間池內。
(9)水體在中間池內沉淀后,上部清液通過中間池清液排出口排入到后續設置的蒸發及干化裝置中進行后續的蒸發和干化處理,底部的污泥通過管道與排泥泵相連,后續通過第一污泥儲罐排入到第一板框壓濾機內。
作為優選,所述第一絮凝攪拌槳為立式槳葉攪拌器,轉速為100~150r/min。
本發明的技術效果在于:
(1)本發明通過設置兩級絮凝,先在原液池后部即設置一級絮凝反應室和以及絮凝沉淀池,使得濃縮液能夠進行相對深的絮凝,然后再對堿處理之前的污泥進行壓濾得到的壓濾液進行二次絮凝,從而實現了水體的深度絮凝,實現通過調節絮凝劑行為,提高了絮凝劑結構的穩定性,實現了溶解性有機物絮凝去除的效果。
(2)本發明通過將堿處理之前的污泥和碳化硅膜處理之后的污泥進行分開壓濾,從而實現了不同酸堿度污泥實現了分開壓濾,從而避免了絮凝污泥pH的不穩定而導致COD重新逸出的后果。本發明通過對各個階段不同污泥均通過兩個不同的板框壓濾機進行分開壓濾,在不大幅增加成本的前提下,大大提高了泥餅的質量,避免泥餅硬度的大幅降低。
(3)通過將一級絮凝反應室的絮凝液排出管設置為特定比例結構(與一級絮凝反應室整體高度成比例設置)的“幾”字形凸起,可以合理延長一級絮凝反應室中的停留時間(如果延長過多,則會造成效率降低且均勻性并未提高,如果延長過少,則會造成均勻性欠缺),且通過比例設置,使得延長的時間與一級絮凝沉淀池的各高度比例數據相匹配優化了在一級絮凝沉淀池中進行絮凝沉淀的效率與效果的匹配度;通過在一級絮凝沉淀池中設置具體高度位置以及具體傾斜角度的絮凝斜管,使得在絮凝沉淀過程(區別于一般沉淀)提高了對水體的充分整流,使得水流態為層流和渦流配合的方式,提高了絮凝沉淀的效能,通過上述設置,使得溢流口處的總固體懸浮物的密度小于3mg/L。
(發明人:張國棟;孫治國;劉克瓊;張立宇;呂寶鵬;薛圓圓;趙頌;張文俊)






