公布日:2023.12.08
申請日:2023.09.04
分類號:F23G7/00(2006.01)I;B01D53/75(2006.01)I;B01D53/85(2006.01)I;B01D53/78(2006.01)I;B01D53/40(2006.01)I;F23G5/30(2006.01)I;F23G5/08(2006.01)I;
F23G5/44(2006.01)I
摘要
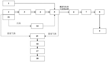
本發明提供了一種煤泥流化床鍋爐摻燒生活污泥的系統及方法,包括:煤泥倉;污泥倉,污泥倉設有污水回收池,用于回收污泥倉內的污水;煤泥罐用于接收污泥倉的生活污泥和煤泥倉的煤泥;污水回收池與煤泥罐連接,以將回收的污水排入煤泥罐內;除臭裝置分別與污泥倉和煤泥罐連接,除臭裝置用于抽吸和處理污泥倉和煤泥罐內的惡臭氣體;中儲倉,中儲倉的入口與煤泥罐的出口連接,中儲倉的出口與用于燃燒燃料的流化床鍋爐連接;煤泥流化床鍋爐,煤泥流化床鍋爐用于接收中儲倉的煤泥和生活污泥,并作為燃料用于發電或供熱。本發明的煤泥流化床鍋爐摻燒生活污泥的系統及方法解決了相關技術中煤泥和生活污泥難以在大型燃煤鍋爐上實現充分摻燒的技術問題。

權利要求書
1.一種煤泥流化床鍋爐摻燒生活污泥的系統,其特征在于,包括:用于暫存煤泥的煤泥倉(1);用于暫存生活污泥的污泥倉(2),所述污泥倉(2)設有螺旋輸送機(3)、污泥泵(4)和污水回收池(21),所述污水回收池(21)設置在所述污泥倉(2)的底部,所述污水回收池(21)用于回收所述污泥倉(2)內的污水;所述螺旋輸送機(3)和所述污泥泵(4)用于輸送生活污泥;煤泥罐(5),所述煤泥罐(5)的入口均與所述煤泥倉(1)和所述污泥倉(2)連接,所述煤泥罐(5)用于接收所述污泥倉(2)的生活污泥和所述煤泥倉(1)的煤泥;所述污水回收池(21)與所述煤泥罐(5)連接,以將回收的污水排入所述煤泥罐(5)內;除臭裝置,所述除臭裝置分別與所述污泥倉(2)和所述煤泥罐(5)連接,所述除臭裝置用于抽吸和處理所述污泥倉(2)和所述煤泥罐(5)內的惡臭氣體;中儲倉(7),所述中儲倉(7)的入口與所述煤泥罐(5)的出口連接,所述中儲倉(7)的出口與用于燃燒燃料的煤泥流化床鍋爐(9)連接;煤泥流化床鍋爐(9),所述煤泥流化床鍋爐(9)用于接收所述中儲倉(7)的煤泥和生活污泥,并作為燃料用于發電或供熱。
2.根據權利要求1所述的煤泥流化床鍋爐摻燒生活污泥的系統,其特征在于,所述污泥倉(2)為封閉式地下倉,所述污泥倉(2)頂部設置全封閉蓋板,所述蓋板為鋼板。
3.根據權利要求2所述的煤泥流化床鍋爐摻燒生活污泥的系統,其特征在于,所述污泥倉(2)內設置有滑架,所述滑架位于所述螺旋輸送機(3)和所述污水回收池(21)之間,所述滑架相對于所述污泥倉(2)可移動地設置,所述滑架水平運動,推動生活污泥進入所述螺旋輸送機(3),以完成生活污泥的輸送。
4.根據權利要求3所述的煤泥流化床鍋爐摻燒生活污泥的系統,其特征在于,所述污水回收池(21)設有污水泵(14),所述污水泵(14)用于抽取所述污水回收池(21)內的污水,并將污水輸送至所述煤泥罐(5)。
5.根據權利要求1所述的煤泥流化床鍋爐摻燒生活污泥的系統,其特征在于,所述除臭裝置包括堿液噴淋塔(15)和生物濾床(16),所述堿液噴淋塔(15)和所述生物濾床(16)均與所述污泥倉(2)連接,所述堿液噴淋塔(15)和所述生物濾床(16)均與所述煤泥罐(5)連接;所述堿液噴淋塔(15)和所述生物濾床(16)均用于降解惡臭氣體。
6.根據權利要求5所述的煤泥流化床鍋爐摻燒生活污泥的系統,其特征在于,所述除臭裝置還包括引風機(17)和煙囪(18),所述引風機(17)和所述堿液噴淋塔(15)均與所述生物濾床(16)連接,所述引風機(17)用于抽送惡臭氣體,所述煙囪(18)用于排出被降解的惡臭氣體。
7.根據權利要求1所述的煤泥流化床鍋爐摻燒生活污泥的系統,其特征在于,所述煤泥流化床鍋爐(9)的頂部入口與所述中儲倉(7)的出口連接。
8.根據權利要求1所述的煤泥流化床鍋爐摻燒生活污泥的系統,其特征在于,生活污泥的含水率為40%至90%。
9.根據權利要求1所述的煤泥流化床鍋爐摻燒生活污泥的系統,其特征在于,所述煤泥罐(5)內的生活污泥與煤泥混合摻配比例為0至20%。
10.一種煤泥流化床鍋爐摻燒生活污泥的方法,其特征在于,該方法基于權利要求1至9中任一項所述的一種煤泥流化床鍋爐摻燒生活污泥的系統,包括以下步驟:S1、煤泥倉(1)中的煤泥被輸送到所述煤泥罐(5);S2、生活污泥輸送至所述污泥倉(2)中,所述污泥倉(2)中的生活污泥經過所述螺旋輸送機(3)和所述污泥泵(4)輸送到所述煤泥罐(5);S3、進入所述污泥泵(4)的污水流入所述污水回收池(21),所述污水回收池(21)經過污水泵(14)按照一定的比例將污水輸送至所述煤泥罐(5);S4、所屬污泥倉(2)和所述煤泥罐(5)中的惡臭氣體被抽入所述除臭裝置中降解并排出;S5、所述煤泥罐(5)的煤泥和生活污泥經過煤泥泵(6)輸送至所述中儲倉(7),所述中儲倉(7)中的煤泥和生活污泥通過直供泵(8)輸送至煤泥流化床鍋爐(9)進行燃燒。
一種煤泥流化床鍋爐摻燒生活污泥的系統及方法技術領域
本發明涉及燃煤鍋爐耦合生活污泥發電技術領域,具體涉及一種煤泥流化床鍋爐摻燒生活污泥的系統及方法。背景技術
隨著城市化進程的加快和發展,使得每年的城市生活污水量不斷增加,相應帶來的城市生活污泥量也在逐年增長。生活污泥除了包含有機質和各種營養元素外,還同時含有大量病原菌、寄生蟲卵、多環芳烴、重金屬等有毒有害物質。對于這些數量龐大的生活污泥,如果能充分利用好就是龐大的資源,處理不好將會帶來巨大隱患。污泥通常的處理方式有濃縮脫水、干化、好氧發酵、厭氧消化等,而污泥的處置方式主要有衛生填埋、焚燒成灰、土地利用、建材利用等。
燃煤機組耦合生活污泥發電作為一種污泥焚燒利用方式,具有處理量大、適應性強、系統效率高等優點,近年來得到了廣泛關注。污泥摻燒主要有兩種方式:一種是濕污泥直接摻燒,即將濕污泥通過污泥倉、輸送系統直接送入鍋爐中進行燃燒,該摻燒方式雖然簡單,但由于濕污泥水分含量高因而不能實現不同比例鍋爐摻燒;另外一種是濕污泥干化后同原煤混合后摻燒,該方式具有對爐膛燃燒影響小、可實現污泥不同比例摻燒的優點,但需增加污泥干化設備和干化熱源,投資成本高,另外干化后的污泥在儲存、轉運過程中存在臭氣無組織排放問題,污染廠區工作環境。
煤泥是一種固體廢棄物,它是煤炭在洗選過程中的一種排放物。煤泥具有高水分、高粘性和高持水性等特點,且煤泥中的顆粒很細。現有技術中,煤泥一般被當做廢棄物來處理,由于其處理和利用比較困難,因此大都被堆放或填入廢棄礦井中。循環流化床鍋爐具有燃料適應性廣、燃燒強度高、燃燒污染物排放量低、燃燒效率高、負荷調節范圍大和調節快等優點,使其成為燃用煤泥和煤水混合物的主要燃燒方式。隨著經濟的發展和環保要求的提升,原煤洗選是煤炭成為潔凈燃料的主要手段,因而大型洗煤廠的數量逐年增多,由此帶來的煤泥量也逐年增多。由于煤泥的價格低且發熱量高,所以利用循環流化床鍋爐大量摻燒煤泥不僅可以降低發電成本,而且還能降低受熱面磨損,延長鍋爐連續運行時間,提供鍋爐運行可靠性。但是,煤泥循環流化床鍋爐摻燒生活污泥這一技術,難以在大型燃煤鍋爐上進行充分摻燒。另外,煤泥和生活污泥摻燒過程中會產生臭氣無組織排放。因此,上述的缺點使得煤泥流化床鍋爐摻燒生活污泥難以實施和發展。
因此,現有技術有待于進一步發展。發明內容
本發明的目的在于克服上述技術不足,提供一種煤泥流化床鍋爐摻燒生活污泥的系統及方法,以解決相關技術中煤泥和生活污泥難以在大型燃煤鍋爐上實現充分摻燒的技術問題。
為達到上述技術目的,本發明采取了以下技術方案:提供了一種煤泥流化床鍋爐摻燒生活污泥的系統,包括:用于暫存煤泥的煤泥倉;用于暫存生活污泥的污泥倉,污泥倉設有螺旋輸送機、污泥泵和污水回收池,污水回收池設置在污泥倉的底部,污水回收池用于回收污泥倉內的污水;螺旋輸送機和污泥泵用于輸送生活污泥;煤泥罐,煤泥罐的入口均與煤泥倉和污泥倉連接,煤泥罐用于接收污泥倉的生活污泥和煤泥倉的煤泥;污水回收池與煤泥罐連接,以將回收的污水排入煤泥罐內;除臭裝置,除臭裝置分別與污泥倉和煤泥罐連接,除臭裝置用于抽吸和處理污泥倉和煤泥罐內的惡臭氣體;中儲倉,中儲倉的入口與煤泥罐的出口連接,中儲倉的出口與用于燃燒燃料的流化床鍋爐連接;煤泥流化床鍋爐,煤泥流化床鍋爐用于接收中儲倉的煤泥和生活污泥,并作為燃料用于發電或供熱。
進一步地,污泥倉為封閉式地下倉,污泥倉頂部設置全封閉蓋板,蓋板為鋼板。
進一步地,污泥倉內設置有滑架,滑架位于螺旋輸送機和污水回收池之間,滑架相對于污泥倉可移動地設置,滑架水平運動,推動生活污泥進入螺旋輸送機,以完成生活污泥的輸送。
進一步地,污水回收池設有污水泵,污水泵用于抽取污水回收池內的污水,并將污水輸送至煤泥罐。
進一步地,除臭裝置包括堿液噴淋塔和生物濾床,堿液噴淋塔和生物濾床均與污泥倉連接,堿液噴淋塔和生物濾床均與煤泥罐連接;堿液噴淋塔和生物濾床均用于降解惡臭氣體。
進一步地,除臭裝置還包括引風機和煙囪,引風機和堿液噴淋塔均與生物濾床連接,引風機用于抽送惡臭氣體;煙囪用于排出被降解的惡臭氣體。
進一步地,流化床鍋爐的頂部入口與中儲倉的出口連接。
進一步地,生活污泥的含水率為40%至90%。
進一步地,煤泥罐內的生活污泥與煤泥摻配比例為0至20%。
一種煤泥流化床鍋爐摻燒生活污泥的方法,基于如上所述的一種煤泥流化床鍋爐摻燒生活污泥的系統,包括以下步驟:
S1、煤泥倉中的煤泥被輸送到煤泥罐;
S2、生活污泥輸送至污泥倉中,污泥倉中的生活污泥經過螺旋輸送機和污泥泵輸送到煤泥罐;
S3、進入污泥泵的污水流入污水回收池,污水回收池經過污水泵按照一定的比例將污水輸送至煤泥罐;
S4、所屬污泥倉和煤泥罐中的惡臭氣體被抽入除臭裝置中降解并排出;
S5、煤泥罐的煤泥和生活污泥經過煤泥泵輸送至中儲倉,中儲倉中的煤泥和生活污泥通過直供泵輸送至煤泥流化床鍋爐進行燃燒。
有益效果:
1、本發明的一種煤泥流化床鍋爐摻燒生活污泥的系統及方法,克服了難以在大型煤泥流化床鍋爐上摻燒生活污泥和污泥臭氣無組織排放的缺點,通過將濕污泥與煤泥在燃燒前進行不同比例混合,利用煤泥原有的輸送系統將生活污泥和煤泥混合料送入流化床鍋爐中進行燃燒,從而實現在煤泥流化床鍋爐上摻燒生活污泥目的。
2、生活污泥和煤泥輸送方式簡單可靠,可實現連續輸送,且泵體與管道均處于密封狀態,生活污泥倉和煤泥罐產生的臭氣可輸送到除臭系統內,經過處理后臭氣可達標排放,減少環境污染及減少對員工身體的傷害。
3、生活污泥與煤泥混合料從煤泥流化床鍋爐頂部進入,自上而下依次經過流化床鍋爐稀相區、密相區,運動過程中與上升的高溫煙氣直接接觸換熱,在湍流作用下混合料中的生活污泥先后發生干化、燃燒反應后落入排灰口,與循環灰混合后再經過返料裝置輸送至循環流化床鍋爐爐膛進行燃燒和燃盡,以使生活污泥與煤泥充分燃燒耦合發電,資源利用最大化。
(發明人:惠保安;柴冬青;徐學智;桂波;周傳新;王連喜;李乾;王宜民)






