公布日:2024.06.07
申請日:2022.12.06
分類號:C02F1/52(2023.01)I;C02F1/24(2023.01)I
摘要
本發明涉及污水處理技術領域,具體公開了一種處理含有炭黑、石蠟的污水預處理系統,包括藥水配制裝置、溶氣裝置、氣浮分離裝置、污水管道和溶氣水管道,污水管道沿污水流動方向依次與藥水配制裝置的出口端和溶氣裝置的進口端連通,溶氣裝置的進口端還連通有進氣管道,溶氣裝置的出口端和氣浮分離裝置的進口端通過溶氣水管道連通;所述氣浮分離裝置的進口端還與污水管道連通,且藥水配制裝置和氣浮分離裝置之間的污水管道上還設有管道混合器。采用本發明所提供的技術方案,可以解決現有技術中微氣泡的附著效果差而影響污水處理效果的技術問題。

權利要求書
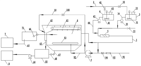
1.一種處理含有炭黑、石蠟的污水預處理系統,其特征在于:包括藥水配制裝置、溶氣裝置、氣浮分離裝置、污水管道和溶氣水管道,污水管道沿污水流動方向依次與藥水配制裝置的出口端和溶氣裝置的進口端連通,溶氣裝置的進口端還連通有進氣管道,溶氣裝置的出口端和氣浮分離裝置的進口端通過溶氣水管道連通;所述氣浮分離裝置的進口端還與污水管道連通,且藥水配制裝置和氣浮分離裝置之間的污水管道上還設有管道混合器。
2.根據權利要求1所述的一種處理含有炭黑、石蠟的污水預處理系統,其特征在于:所述氣浮分離裝置包括氣浮機,氣浮機的頂部開口且開口處設有鏈式刮板輸送機,氣浮機的側壁設有渣斗,鏈式刮板輸送機用于將氣浮機內的浮渣刮送到渣斗內,渣斗的出口連通有排渣管道,排渣管道的另一端連通有浮渣干化池;氣浮機連通有排水管道,排水管道的另一端連通有生化池。
3.根據權利要求2所述的一種處理含有炭黑、石蠟的污水預處理系統,其特征在于:所述氣浮機的下部設有溶氣水分配管,溶氣水分配管通過溶氣水管道與溶氣裝置連通,且溶氣水分配管位于氣浮機橫截面的中心位置。
4.根據權利要求3所述的一種處理含有炭黑、石蠟的污水預處理系統,其特征在于:所述渣斗連通有噴淋水管道,且噴淋水管道的另一端與溶氣裝置的出口端連通。
5.根據權利要求4所述的一種處理含有炭黑、石蠟的污水預處理系統,其特征在于:所述氣浮機與生化池之間的排水管道上連通有污水池,排水管道上設有排水閥門;渣斗與浮渣干化池之間的排渣管道上連通有浮渣池,排渣管道上設有浮渣輸送泵。
6.根據權利要求5所述的一種處理含有炭黑、石蠟的污水預處理系統,其特征在于:所述排水閥門位于污水池的進口端,且排水閥門為浮球閥。
7.根據權利要求6所述的一種處理含有炭黑、石蠟的污水預處理系統,其特征在于:所述氣浮機底部連通有排污管道,排污管道的另一端與浮渣池連通,且排污管道上設有排污閥門。
8.根據權利要求7所述的一種處理含有炭黑、石蠟的污水預處理系統,其特征在于:所述溶氣裝置包括溶氣泵,溶氣泵的進氣管道上設有進氣閥門和流量計。
9.根據權利要求1至8任一項所述的一種處理含有炭黑、石蠟的污水預處理系統,其特征在于:所述藥水配制裝置包括絮凝劑配制罐和助凝劑配制罐,絮凝劑配制罐內設有攪拌器;絮凝劑配制罐的進水口連通有工業水管道,且絮凝劑配制罐的進水口處設有閥門;絮凝劑配制罐的出水口連通有絮凝劑管道,且絮凝劑管道上設有絮凝劑輸送泵;絮凝劑配制罐的進料口連通有料斗,且料斗內設有螺旋輸送機;助凝劑配制罐的結構與絮凝劑配制罐的結構相同。
10.根據權利要求9所述的一種處理含有炭黑、石蠟的污水預處理系統,其特征在于:所述污水管道沿污水流動方向依次與助凝劑配制罐和絮凝劑配制罐連通,且連通處相距3m。
發明內容
本發明意在提供一種處理含有炭黑、石蠟的污水預處理系統,以解決現有技術中微氣泡的附著效果差而影響污水處理效果的技術問題。
為達到上述目的,本發明采用如下技術方案:
一種處理含有炭黑、石蠟的污水預處理系統,包括藥水配制裝置、溶氣裝置、氣浮分離裝置、污水管道和溶氣水管道,污水管道沿污水流動方向依次與藥水配制裝置的出口端和溶氣裝置的進口端連通,溶氣裝置的進口端還連通有進氣管道,溶氣裝置的出口端和氣浮分離裝置的進口端通過溶氣水管道連通;所述氣浮分離裝置的進口端還與污水管道連通,且藥水配制裝置和氣浮分離裝置之間的污水管道上還設有管道混合器。
本方案的原理及優點是:
1.由于污水管道沿著污水流動方向先與藥水配制裝置連通,因此污水在進入后續裝置前,先在污水管道中與藥水配置裝置流出的藥水混合,污水中的炭黑微粒和石蠟微粒在藥水的作用下形成凝聚團,然后一部分污水通過污水管道從溶氣裝置的進口端進入溶氣裝置,在溶氣裝置的作用下產生微氣泡形成溶氣水,再通過溶氣水管道進入氣浮分離裝置,為氣浮分離裝置的氣浮作用提供微氣泡;而另一部分污水直接通過污水管道從氣浮分離裝置的進口端進入氣浮分離裝置,并在氣浮分離裝置中完成氣浮作用,使得炭黑微粒凝聚團和石蠟微粒凝聚團均附著上微氣泡而漂浮在液面形成浮渣,從而方便將其從污水中分離。本方案中直接通過污水管道進入氣浮分離裝置的這部分污水,在進入氣浮分離裝置后微粒凝聚團才與微氣泡接觸完成氣浮作用,相比于微粒凝聚團在管道內先與微氣泡接觸再進入氣浮分離裝置完成氣浮作用,本方案中的微粒凝聚團不會在輸送過程中因為與管道內壁接觸而導致其上附著的微氣泡分離,因此微氣泡與微粒凝聚團的附著效果更好,也就能夠有效保證微粒凝聚團漂浮在液面形成浮渣,從而便于與污水分離去除,提高污水處理效果。
2.本方案通過將污水管道與溶氣裝置的進口端連通,直接使用污水作為溶氣裝置的水源,不會因為使用額外的水源而引入新的水中雜質到污水中,有利于保證處理后的污水品質符合后續生化系統的處理要求;并且引入溶氣裝置的這部分污水,其中的炭黑微粒凝聚團和石蠟微粒凝聚團進入氣浮分離裝置后,因為其在溶氣管道內就已經附著有一定量的微氣泡,因此部分微粒凝聚團會漂浮到液面形成浮渣,剩下的部分微粒凝聚團在氣浮分離裝置內會繼續附著上微氣泡,并最終漂浮到液面形成浮渣,即污水中產生的炭黑微粒凝聚團和石蠟微粒凝聚團最終都會在氣浮作用下漂浮到液面形成浮渣,有利于提高本方案對污水中炭黑和石蠟的去除率。
3.在藥水配制裝置和氣浮分離裝置之間的污水管道上設置管道混合器,則藥水配制裝置內配制的藥水進入污水管道后,先在管道混合器內與污水進行混合,使得污水中的炭黑微粒和石蠟微粒與藥水充分反應,形成炭黑微粒凝聚團和石蠟微粒凝聚團,再隨著污水通過污水管道進入氣浮分離裝置進行氣浮作用,有利于保證污水中的炭黑微粒和石蠟微粒全部形成凝聚團而在氣浮作用下形成浮渣,從而進一步提高本方案對污水中炭黑和石蠟的去除率。
優選的,作為一種改進,所述氣浮分離裝置包括氣浮機,氣浮機的頂部開口且開口處設有鏈式刮板輸送機,氣浮機的側壁設有渣斗,鏈式刮板輸送機用于將氣浮機內的浮渣刮送到渣斗內,渣斗的出口連通有排渣管道,排渣管道的另一端連通有浮渣干化池;氣浮機連通有排水管道,排水管道的另一端連通有生化池。
采用本方案,氣浮機內形成的浮渣漂浮在氣浮機頂部的開口處,鏈式刮板輸送機將浮渣刮送到渣斗內,浮渣進入渣斗后再通過排渣管道進入到浮渣干化池進行干化處理;而分離去除浮渣之后的污水則通過排水管道輸送到生化池內,進行后續的生化處理,通過生化池內污泥中的微生物氧化分解污水中的有機物。此時污水中不再含有炭黑和石蠟,將其排入生化池內也不會影響微生物的生存、降低微生物的濃度,有利于保證生化池的生化效果,提高生化池對污水中的有機污染物的氧化作用。并且本方案的結構簡單有效,在保證將浮渣從污水中分離去除的同時,便于日常維護和故障維修。
優選的,作為一種改進,所述氣浮機的下部設有溶氣水分配管,溶氣水分配管通過溶氣水管道與溶氣裝置連通,且溶氣水分配管位于氣浮機橫截面的中心位置。
采用本方案,在氣浮機下部的橫截面中心位置設置溶氣水分配管,溶氣水管道通入氣浮機的溶氣水通過溶氣水分配管進行釋放,相比于直接通過溶氣水管道釋放溶氣水,更有利于增加溶氣水在氣浮機內的釋放面積,以提高溶氣水中的微氣泡在氣浮機內的均勻程度,進而保證分布在氣浮機內各部位的炭黑微粒凝聚團和石蠟微粒凝聚團均能快速、充分地與微氣泡接觸,形成浮渣漂浮于液面而被徹底分離去除,有利于提高污水的處理效率。
優選的,作為一種改進,所述渣斗連通有噴淋水管道,且噴淋水管道的另一端與溶氣裝置的出口端連通。
采用本方案,在渣斗上連通噴淋水管道,通過噴淋水管道內流出的噴淋水對渣斗進行沖洗,且沖洗完渣斗的噴淋水從渣斗出口進入排渣管道內,又對排渣管道進行沖洗,可以有效防止渣斗和排渣管道被浮渣堵塞,從而保證整個系統的有效運行;將噴淋水管道的另一端連接在溶氣裝置的出口端,即使用溶氣水對渣斗及排渣管道進行沖洗,一方面可以減少工業用水以控制成本,另一方面含有微氣泡的溶氣水對渣斗及排渣管道內的浮渣進行沖洗時,微氣泡進一步附著在浮渣表面,增大了浮渣之間的間隙,避免浮渣之間相互凝體積變大而結堵塞管道,進而提高對渣斗和排渣管道的沖洗效果。
優選的,作為一種改進,所述氣浮機與生化池之間的排水管道上連通有污水池,排水管道上設有排水閥門;渣斗與浮渣干化池之間的排渣管道上連通有浮渣池,排渣管道上設有浮渣輸送泵。
采用本方案,在氣浮機與生化池之間的排水管道上設置污水池,并在排水管道上設置排水閥門,則當生化池內的污水量飽和而氣浮機還在不斷排出污水時,可以通過控制排水閥門來使污水暫存在污水池內,以污水池來緩解單位時間內生化池和氣浮機對污水的處理量差;在渣斗與浮渣干化池之間的排渣管道上設置浮渣池,并在排渣管道上設置浮渣輸送泵,則當浮渣干化池內的浮渣量飽和而氣浮機還在不斷排出浮渣時,可以通過控制排渣輸送泵的啟閉來使浮渣暫存在浮渣池內,以浮渣池來緩解單位時間內浮渣干化池處理浮渣量和氣浮機生產浮渣量之間的差值。污水池和浮渣池的設置有利于增強系統各部分的協同配合,從而實現整個系統對污水的持續處理,提高處理效率。
優選的,作為一種改進,所述排水閥門位于污水池的進口端,且排水閥門為浮球閥。
采用本方案,采用浮球閥作為排水閥門,且將排水閥門設置在污水池的進口端,則可以通過排水閥門控制污水池內的水位維持在一定范圍內,從而使得單位時間內從污水池進入生化池的水量保持穩定,以保證生化池對污水中有機污染物的處理效果保持一致,從而提高處理后污水品質的穩定性。
優選的,作為一種改進,所述氣浮機底部連通有排污管道,排污管道的另一端與浮渣池連通,且排污管道上設有排污閥門。
污水中密度較大的雜質,進入氣浮機后在氣浮作用下也未能漂浮于液面形成浮渣,而是在自身重力的作用下沉到氣浮機底部,采用本方案,通過控制排污閥門開啟,沉降到氣浮機底部的雜質可以通過排污管道進入浮渣池,并跟隨浮渣池內的浮渣被輸送至浮渣干化池中進行后續處理,避免這些雜質積聚在氣浮機底部形成難以清除的污垢。
優選的,作為一種改進,所述溶氣裝置包括溶氣泵,溶氣泵的進氣管道上設有進氣閥門和流量計。
采用本方案,通過溶氣泵將污水和氣體溶解,溶氣泵的吸入口可以利用負壓作用吸入氣體,所以無需采用空氣壓縮機和大氣噴射器,并且溶氣泵高速旋轉的泵葉輪將液體與氣體混合攪拌,所以無需攪拌器和混合器,能夠有效簡化系統結構。此外,由于溶氣泵內的加壓混合,氣體與液體充分溶解,溶解效率可達80~100%,所以無需大型加壓溶氣罐或昂貴的反應塔即可制取高度溶解液,不僅保證了溶解效率,而且能夠控制成本。在溶氣泵的進氣管道上設置進氣閥門和流量計,可以靈活根據實際需求控制氣體于污水的比例,從而達到更好的溶解效果,以提升對炭黑微粒凝聚團和石蠟微粒凝聚團的氣浮效率。
優選的,作為一種改進,所述藥水配制裝置包括絮凝劑配制罐和助凝劑配制罐,絮凝劑配制罐內設有攪拌器;絮凝劑配制罐的進水口連通有工業水管道,且絮凝劑配制罐的進水口處設有閥門;絮凝劑配制罐的出水口連通有絮凝劑管道,且絮凝劑管道上設有絮凝劑輸送泵;絮凝劑配制罐的進料口連通有料斗,且料斗內設有螺旋輸送機;助凝劑配制罐的結構與絮凝劑配制罐的結構相同。
采用本方案,配制絮凝劑時,打開絮凝劑配制罐進水口處的閥門,并開啟螺旋輸送機,此時工業水從進水口進入絮凝劑配制罐,絮凝劑藥粉從料斗內進入絮凝劑配制罐,攪拌器將工業水和絮凝劑藥粉混合均勻得到絮凝劑,根據單位時間內進入絮凝劑配制罐的工業水量,調節螺旋輸送機單位時間內的送藥粉量,以達到所需的絮凝劑濃度;按照上述步驟在助凝劑配制罐內配制助凝劑。根據對污水的處理需求,選擇同時開啟絮凝劑輸送泵和助凝劑輸送泵,或者開啟其中一個輸送泵,將絮凝劑和/或助凝劑加入到污水管道內,使得污水中的炭黑微粒和石蠟微粒凝聚成炭黑微粒凝聚團和石蠟微粒凝聚團,以便后續處理。本方案可以根據實際需求靈活選擇同時添加絮凝劑和助凝劑,還是只添加其中的一種,使得本系統的實用性更強,能夠適應不同污水處理需求。
優選的,作為一種改進,所述污水管道沿污水流動方向依次與助凝劑配制罐和絮凝劑配制罐連通,且連通處相距3m。
采用本方案,污水管道沿污水流動方向依次與助凝劑配制罐和絮凝劑配制罐連通,即先將助凝劑加入到污水管道內,使得助凝劑先與污水混合,助凝劑能夠中和膠體微粒及懸浮物表面的電荷,使膠體微粒由原來的相斥變為相吸,破壞了膠團穩定性,使膠體微粒相互碰撞,從而使離子狀態的微粒先初步聚攏,形成微粒凝聚團;再將絮凝劑加入到污水管道內,使得絮凝劑與混合了助凝劑的污水進行混合,則高分子的絮凝劑將初步聚攏的微粒凝聚團進行網捕,形成體積更大的微粒凝聚團,有利于后續氣浮作用后對微粒凝聚團附著微氣泡形成的浮渣進行分離去除,從而提高污水中炭黑和石蠟的處理效率。
助凝劑配制罐和污水管道連通處與絮凝劑配制罐和污水管道連通處之間的距離為3m,這樣的結構設置有利于助凝劑與污水先混合均勻,使得助凝劑與炭黑微粒子和石蠟微粒子充分反應形成微粒凝聚團之后,再與絮凝劑反應,以形成體積更大的微粒凝聚團,有利于后續氣浮作用后形成體積更大的浮渣,方便徹底將浮渣分離去除,從而提高污水中炭黑和石蠟的處理效果。
至于先向污水管道內加入絮凝劑,使其與污水預先混合反應后再加入助凝劑的方案,由于高分子的絮凝劑只能對膠體微粒及懸浮物進行網捕,而不能中和膠體微粒及懸浮物表面的電荷,因此被絮凝劑網捕后的膠體微粒仍然相斥而不能形成穩定的微粒凝聚團;后續再加入助凝劑時,由于膠體微粒及懸浮物已經被絮凝劑網捕在一起,因此助凝劑對膠體微粒和懸浮物表面電荷的中和效果不夠顯著,而不能促使微粒凝聚團變穩定,則微粒凝聚團在后續的氣浮作用過程中容易被破壞,從而導致浮渣的體積較小而不容易分離去除,不利于提高對污水中含有的炭黑、石蠟的去除效率。
在設計本方案之前,申請人以前只采用絮凝劑來促使炭黑、石蠟凝聚成微粒凝聚團,且添加的的絮凝劑為陽離子型聚丙烯酰胺,藥劑的消耗量大,配藥濃度為0.5%。使用本方案后,絮凝劑的配藥濃度將低為0.1%-0.3%,即可達到以前的方案同等絮凝效果。因此,助凝劑與絮凝劑配合使用,可以大大降低絮凝劑的使用量,有利于控制成本。
(發明人:魏永志;王萍萍;梁志;劉成佳)






