公布日:2023.12.05
申請日:2023.09.19
分類號:C02F11/122(2019.01)I;C02F11/121(2019.01)I;C02F11/14(2019.01)I
摘要
本發明公開了一種污泥濃縮處理系統及方法,屬于污泥濃縮處理技術領域,污泥濃縮處理系統包括污泥壓濾預處理單元、藥劑混合單元、污泥沉淀單元、污泥脫水單元、污水混合單元以及加藥裝置;污泥壓濾預處理單元用于過濾污泥以進行泥水分離;污泥沉淀單元用于對污泥進行沉淀濃縮脫水;污泥脫水單元用于對污泥進行擠壓脫水干燥;污水混合單元用于混合污水并對污水進行過濾;本發明能夠污泥壓濾預處理單元來減少污泥中水分含量,并對絮凝劑進行充分利用,能夠減少絮凝劑的投放量及污泥的處理量,減少污泥絮凝及沉淀的時間,有利于提高污泥的濃縮效率。

權利要求書
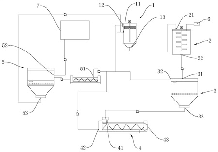
1.一種污泥濃縮處理系統,其特征在于,包括污泥壓濾預處理單元、藥劑混合單元、污泥沉淀單元、污泥脫水單元、污水混合單元以及加藥裝置;所述污泥壓濾預處理單元用于過濾污泥以進行泥水分離,其具有一與排泥管道相連通的第一進料口、用于排出污水的第一排水口以及用于排出污泥的第一排泥口;所述藥劑混合單元用于混合污泥及藥劑,其具有與所述第一排泥口相連通的第二進料口、與所述加藥裝置的給藥端相連通的進藥口以及用于排料的排料口;所述污泥沉淀單元用于對污泥進行沉淀濃縮脫水,其具有與所述排料口連通的第三進料口、用于排出污水的第三排水口以及用于排出濃縮污泥的第三排泥口;所述污泥脫水單元用于對污泥進行擠壓脫水干燥,其具有與所述第三排泥口連通的第四進料口、用于排出污水的第四排水口以及用于排出干燥污泥的第四排泥口;所述污水混合單元用于混合污水并對污水進行過濾,其具有與所述第一排水口、所述第三排水口以及所述第四排水口均連通的第五進料口、第五排水口以及與所述第一進料口連通的第五排泥口。
2.根據權利要求1所述的污泥濃縮處理系統,其特征在于,所述污泥壓濾預處理單元包括壓濾罐,所述壓濾罐的進泥端與排泥管道相連通,所述壓濾罐的出泥端與所述藥劑混合單元的第二進料口連通,所述壓濾罐的排水端與所述污水混合單元的第五進料口連通。
3.根據權利要求2所述的污泥濃縮處理系統,其特征在于,所述壓濾罐的內部均橫向設置有濾布,所述壓濾罐的進泥端位于濾布之下,所述壓濾罐的排水端位于濾布之上。
4.根據權利要求2所述的污泥濃縮處理系統,其特征在于,所述壓濾罐上設置有壓濾機構,所述壓濾機構包括驅動件及壓濾板,所述壓濾板橫設于所述壓濾罐的內部,所述壓濾板上設置有若干個壓濾孔,所述驅動件與所述壓濾板相連供以驅動所述壓濾板上下運動以擠壓出壓濾罐內污泥中的水分。
5.根據權利要求2所述的污泥濃縮處理系統,其特征在于,所述污泥濃縮處理系統還包括污水處理池,所述第五排水口通過管道與所述污水處理池連通。
6.根據權利要求1所述的污泥濃縮處理系統,其特征在于,所述藥劑混合單元包括混合罐、攪拌電機以及攪拌桿,所述攪拌桿內置于所述混合罐并與所述混合罐轉動相連,所述攪拌電機的驅動軸與所述攪拌桿相連,供以驅動所述攪拌桿旋轉以攪動所述混合罐內的污泥及藥劑。
7.根據權利要求1所述的污泥濃縮處理系統,其特征在于,所述污泥沉淀單元包括第一濃縮罐,所述第一濃縮罐內設置有第一濃縮網,所述第一濃縮網的下方設置有第一濃縮過濾板,供以使污泥經第一濃縮過濾板而壓縮沉淀于所述第一濃縮罐內的底部。
8.根據權利要求1所述的污泥濃縮處理系統,其特征在于,所述污泥脫水單元包括壓濾機,所述壓濾機包括外筒、內筒、螺旋桿以及驅動電機,所述內筒設于外筒的內部,所述內筒的周側開設有多個用以濾水的濾孔,所述螺旋桿設于所述內筒的內部,所述驅動電機與所述螺旋桿相連,供以驅動所述螺旋桿旋轉以將所述內筒內部的污泥向所述內筒的一端擠壓進行脫水干燥。
9.根據權利要求1所述的污泥濃縮處理系統,其特征在于,所述污水混合單元包括混合筒體以及第二濃縮罐,所述混合筒體的進料端與所述第一排水口、所述第三排水口以及所述第四排水口均連通,所述混合筒內設置有攪拌槳,其一側設置有與所述攪拌槳相連接的攪拌電機,供以驅動所述攪拌槳旋轉將污水混合;所述第二濃縮罐內設置有第二濃縮網,所述第二濃縮網的下方設置有第二濃縮過濾板,供以使污泥經第二濃縮過濾板而壓縮沉淀于所述第二濃縮罐內的底部。
10.一種污泥濃縮處理方法,其特征在于,適用于如權利要求1~9任一項所述的污泥濃縮處理系統,且包括:S100:污泥首先進入到污泥壓濾預處理單元,經污泥壓濾預處理單元將污泥過濾并將污泥進行初步的泥水分離后,將分離后的污水排放至污水混合單元,將分離后的污泥排放至藥劑混合單元;S200:通過加藥裝置向藥劑混合單元內添加絮凝劑,并將藥劑與污泥混合后,將污泥排放至污泥沉淀單元;S300:污泥沉淀單元對污泥進行沉淀濃縮脫水以降低污泥中的含水量,再將經濃縮脫水的污泥排放至污泥脫水單元,對污泥進行進一步的脫水干燥,得到干燥的污泥,污泥沉淀單元及污水混合單元中產生的污水則排放至污水混合單元;S400:通過污水混合單元將污泥壓濾預處理單元排出的不含絮凝劑的污水,以及污泥沉淀單元及污水混合單元中排出的含有絮凝劑的污水進行混合,使污水中所含的污泥與絮凝劑接觸絮凝,最后將污水再次進行固液分離。
發明內容
本發明的目的在于克服上述技術不足,提出一種污泥濃縮處理系統及方法,解決現有技術中污泥的脫水時間長,降低了污泥、污水處理的效率的技術問題。
為達到上述技術目的,本發明的技術方案提供一種污泥濃縮處理系統及方法,第一方面,本發明提供了一種污泥濃縮處理系統,包括污泥壓濾預處理單元、藥劑混合單元、污泥沉淀單元、污泥脫水單元、污水混合單元以及加藥裝置;污泥壓濾預處理單元用于過濾污泥以進行泥水分離,其具有一與排泥管道相連通的第一進料口、用于排出污水的第一排水口以及用于排出污泥的第一排泥口;藥劑混合單元用于混合污泥及藥劑,其具有與第一排泥口相連通的第二進料口、與加藥裝置的給藥端相連通的進藥口以及用于排料的排料口;污泥沉淀單元用于對污泥進行沉淀濃縮脫水,其具有與排料口連通的第三進料口、用于排出污水的第三排水口以及用于排出濃縮污泥的第三排泥口;污泥脫水單元用于對污泥進行擠壓脫水干燥,其具有與第三排泥口連通的第四進料口、用于排出污水的第四排水口以及用于排出干燥污泥的第四排泥口;污水混合單元用于混合污水并對污水進行過濾,其具有與第一排水口、第三排水口以及第四排水口均連通的第五進料口、第五排水口以及與第一進料口連通的第五排泥口。
使用時,污泥首先進入到污泥壓濾預處理單元,經污泥壓濾預處理單元將污泥過濾并將污泥進行初步的泥水分離后,污泥排放至藥劑混合單元,通過加藥裝置向藥劑混合單元內添加絮凝劑,并將藥劑與污泥混合后,將污泥排放至污泥沉淀單元,污泥沉淀單元對污泥進行沉淀濃縮脫水以降低污泥中的含水量,再將經濃縮脫水的污泥排放至污泥脫水單元,對污泥進行進一步的脫水干燥,得到干燥的污泥;污泥壓濾預處理單元、污泥沉淀單元及污泥脫水單元中產生的污水則排放至污水混合單元,通過污水混合單元將污水再次進行固液分離。
在一些實施例中,污泥壓濾預處理單元包括壓濾罐,壓濾罐的進泥端與排泥管道相連通,壓濾罐的出泥端與藥劑混合單元的第二進料口連通,壓濾罐的排水端與污水混合單元的第五進料口連通。壓濾罐的內部均橫向設置有濾布,壓濾罐的進泥端位于濾布之下,壓濾罐的排水端位于濾布之上。壓濾罐上設置有壓濾機構,壓濾機構包括驅動件及壓濾板,壓濾板橫設于壓濾罐的內部,壓濾板上設置有若干個壓濾孔,驅動件與壓濾板相連供以驅動壓濾板上下運動以擠壓出壓濾罐內污泥中的水分。
在一些實施例中,污泥濃縮處理系統還包括污水處理池,第五排水口通過管道與污水處理池連通。
在一些實施例中,藥劑混合單元包括混合罐、攪拌電機以及攪拌桿,攪拌桿內置于混合罐并與混合罐轉動相連,攪拌電機的驅動軸與攪拌桿相連,供以驅動攪拌桿旋轉以攪動混合罐內的污泥及藥劑。
在一些實施例中,污泥沉淀單元包括第一濃縮罐,第一濃縮罐內設置有第一濃縮網,第一濃縮網的下方設置有第一濃縮過濾板,供以使污泥經第一濃縮過濾板而壓縮沉淀于第一濃縮罐內的底部。
在一些實施例中,污泥脫水單元包括壓濾機,壓濾機包括外筒、內筒、螺旋桿以及驅動電機,內筒設于外筒的內部,內筒的周側開設有多個用以濾水的濾孔,螺旋桿設于內筒的內部,驅動電機與螺旋桿相連,供以驅動螺旋桿旋轉以將內筒內部的污泥向內筒的一端擠壓進行脫水干燥。
在一些實施例中,污水混合單元包括混合筒體以及第二濃縮罐,混合筒體的進料端與第一排水口、第三排水口以及第四排水口均連通,混合筒內設置有攪拌槳,其一側設置有與攪拌槳相連接的攪拌電機,供以驅動攪拌槳旋轉將污水混合;第二濃縮罐內設置有第二濃縮網,第二濃縮網的下方設置有第二濃縮過濾板,供以使污泥經第二濃縮過濾板而壓縮沉淀于第二濃縮罐內的底部。
第二方面,本提供了一種污泥濃縮處理方法,適用于上述的污泥濃縮處理系統,方法包括:
S100:污泥首先進入到污泥壓濾預處理單元,經污泥壓濾預處理單元將污泥過濾并將污泥進行初步的泥水分離后,將分離后的污水排放至污水混合單元,將分離后的污泥排放至藥劑混合單元;
S200:通過加藥裝置向藥劑混合單元內添加絮凝劑,并將藥劑與污泥混合后,將污泥排放至污泥沉淀單元;
S300:污泥沉淀單元對污泥進行沉淀濃縮脫水以降低污泥中的含水量,再將經濃縮脫水的污泥排放至污泥脫水單元,對污泥進行進一步的脫水干燥,得到干燥的污泥,污泥沉淀單元及污水混合單元中產生的污水則排放至污水混合單元;
S400:通過污水混合單元將污泥壓濾預處理單元排出的不含絮凝劑的污水,以及污泥沉淀單元及污水混合單元中排出的含有絮凝劑的污水進行混合,使污水中所含的污泥與絮凝劑接觸絮凝,最后將污水再次進行固液分離。
與現有技術相比,本發明的有益效果包括:通過設置的污泥壓濾預處理單元、藥劑混合單元、污泥沉淀單元、污泥脫水單元、污水混合單元以及加藥裝置,污泥壓濾預處理單元用于對污泥進行泥水分離,實現對污泥的預處理,經預處理后污泥內的水分降低,污泥再通過藥劑混合單元以及加藥裝置與絮凝劑進行混合,并通過污泥沉淀單元及污泥脫水單元分別進行沉淀、擠壓,以去除污泥中的大量水分,得到干燥的污泥;本發明中通過將污泥進行預處理泥水分離后,再向處理后的污泥中加入絮凝劑以促進污泥成團絮凝,使污泥濃縮并填充自身間隙,達到濃縮及減量化的目的,并且經過污泥壓濾預處理單元來減少污泥中水分含量,能夠減少絮凝劑的投放量及污泥的處理量,能夠大量減少污泥絮凝及沉淀的時間,有利于提高污泥的濃縮效率;通過設置的污水混合單元將藥劑混合單元、污泥沉淀單元及污泥脫水單元處理中產生的污水匯聚并混合,污泥壓濾預處理單元中排出的污水能夠與污泥沉淀單元及污泥脫水單元中排出的含有絮凝劑的污水混合,使污水中細小雜質進行絮凝沉淀,再將污水進行固液分離后分別排出進行處理,對絮凝劑進行充分利用,有利于提高后續對污泥及污水的處理效率。
(發明人:李紅;黃昭偉;王雪霞;冷超群;柯文昌;吳璨;施卓)






