在米香型白酒釀造過程中,大米中的淀粉基本被消化完畢,而大米中的大部分蛋白、粗脂肪則以COD 的形式殘留在酒糟水中,經檢測,米香型白酒釀造過程中產生的酒糟水的COD 約為50 g/L。目前已有不少相關實驗性報道利用堿提酸沉法回收利用酒糟水中的米蛋白,以減輕后續的廢水處理壓力,但多局限于理論領域、實驗室試驗結論領域及一些中小型試驗領域。同時此類處理方式不可避免會遇到堿提酸沉后續排污問題、蛋白回收后的干燥、儲存問題、高堿濃度下蛋白質變性問題、美拉德反應產生褐變問題、甚至產生有毒物質Lysinoalnin,這些問題得到充分解決后才能進行工業化生產。
目前,大部分米香型白酒釀造企業將其米酒糟水低價出售或免費送給一些養殖企業,但這種處理方式存在極大不確定性,其處理量完全取決于養殖企業的需求量。因此,在米酒生產企業還不具備足夠的經濟實力、足夠的技術手段來從米酒糟水中提取回收高質量的米蛋白時,尋求一種運行成本較低甚至微盈利、又可以達到環保要求的酒糟水處理工藝就成了當務之急。與其他厭氧生物處理技術相比,升流式厭氧污泥床(UASB)運轉費用及構筑物造價均較低,對不同污水的適應性也強,環境效益及示范作用較為顯著,因而越來越受到重視[8-9]。本文主要探討了UASB 工藝規模化處理米酒糟廢水過程中,其厭氧消化及后續好氧處理工藝。
1 米酒糟水水質與水量
設計進水量90~130 m3/d。米糟水的水質:COD 為40~50 g/L;BOD5 為24~30 g/L;SS 質量濃度10 g/L;pH 為3.5~4。
處理后的廢水滿足國家污水 綜合排放標準(GB 8978-1996)中的一級排放要求:COD 小于100 mg/L;BOD5 小于30 mg/L,SS 質量濃度小于70mg/L;pH 6~9。
2 米酒糟水UASB 工藝流程
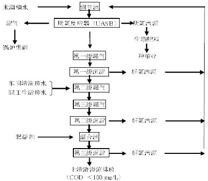
2.1 厭氧- 好氧處理工藝
米酒糟水厭氧、好氧處理工藝流程見圖1。

圖1 米酒糟水及其他生產、生活廢水的厭氧- 好氧處理流程
Fig.1 Anaerobic and aerobic treatment process of rice wine lees and other production and living waste water
2.2 厭氧反應器中種子厭氧菌種的馴化
米酒糟水具有蛋白含量豐富、化學需氧量高、酸度低等特點,目前市場上還很難找到專一的厭氧菌能有效的消化分解米酒糟水。本公司采取的辦法是緩慢馴化并逐級擴培,最終得到足夠量的、可以有效消化分解米酒糟水的厭氧菌種,菌種來源為興寧市污水處理廠活性好氧污泥。規模化菌種馴化流程如圖2 所示。

圖2 厭氧種子菌馴化培養流程
Fig.2 Flow chart of acclimation and culture of anaerobic bacteria seeds
種子菌馴化過程中,各階段的工藝要求如下:第一階段,20 t 活性污泥和40 m3低濃度米酒糟水(COD=1.5 g/L)加入調節池后,調節pH 6.5~7.5,維持溫度不低于30℃,靜置128 h,使混合液中初步適應米酒糟水環境的厭氧菌增殖;第二階段,繼續往調節池添加0.5 m3高濃度米酒槽水(COD=50g/L),此時混合液pH 會降低至5.5 左右,維持溫度不低于30℃,靜置,并每隔8 h 檢測pH,直至pH 恢復至6.8 左右,此階段目標是使厭氧菌繼續增殖并具備初步環境修復能力;第三階段,添加1.0 m3高濃度米酒糟水,此時混合液pH 會降低至5.2 左右,維持溫度不低于30 ℃,靜置,并每隔8 h 檢測pH,直至pH 恢復到6.8 左右,此刻液面會有少許氣泡產生(甲烷、二氧化碳等);后續階段以0.5 m3增量為梯度,逐級增加高濃度米酒糟水添加量,當高濃度米酒糟水的添加量達到5.0 m3,靜置,48 h 內,混合液pH可恢復至6.8 左右,且液面會有大量氣泡產生(甲烷、二氧化碳等),視為該批厭氧種子菌的馴化已完成,可以進入厭氧發酵罐。
2.3 主要構筑物和設備
厭氧消化工藝設備設施:1 600 m3厭氧發酵罐;60 m3調節池;5.5 kW進料泵2 臺(一用一備,揚程20 m,流量30 m3/h);600 m3雙模式沼氣儲氣柜;止回閥等。
后續好氧處理工藝設備設施:60 m3第一級曝氣池,100 m3第一級沉淀池,500 m3第二級、第三級曝氣池,250 m3第二級沉淀池,40 m3混合池,60 m3第三級斜板沉淀池,橡膠膜微孔曝氣頭400 個(通風量1.5 m3/h),2.2 kW 污泥泵6 臺(三用三備,揚程10m,流量15 m3/h),18.5 kW 曝氣鼓風機2 臺(一用一備,流量11 m3/min),絮凝劑自動添加設備1 臺。
2.4 檢驗儀器、米酒糟指標的檢測方法
檢驗儀器:KDN-01A 型半自動凱氏定氮儀,DJM-15L 膠體磨。
米酒糟指標的檢測方法:米酒糟樣品先經過膠體磨處理10 min,然后用Folin- 酚法測定液體中的蛋白含量,重鉻酸鹽法測定米酒糟水的化學需氧量COD。
3 調試和運行
3.1 厭氧消化環節工藝要求及參數確定
厭氧菌擴培和厭氧發酵罐啟動為同步過程,即往厭氧發酵罐中逐級添加米酒糟水,期間定時追蹤罐內醪液的pH,并嚴格控制罐內溫度,各種參數控制同厭氧菌的馴化階段,每次添加的米酒糟水的量:取決于厭氧發酵罐內的pH、溫度情況及揮發酸等情況,當1 600 m3 厭氧發酵罐完全充滿米酒糟水發酵醪液時,本項目視為厭氧發酵罐啟動結束。后續即為厭氧發酵罐正式運行階段。
3.1.1厭氧發酵罐處理米酒糟水的能力
在1 600 m3 厭氧發酵罐正式運行后,根據厭氧發酵行業內經驗,每立方體積厭氧發酵罐24 h 可消化3.2 kg COD,即1 600 m3 厭氧發酵罐每24 h 可消化5 160 kg COD。探索厭氧罐實際處理米酒糟水的能力,方法為:以7 d 一個周期,每天往厭氧發酵罐內加同樣數量的米酒糟,同時自厭氧發酵罐頂端溢流口取樣,即消化分解完畢后的醪液,并檢測其COD,最終此周期內消化分解完畢后醪液的COD取這7 d 檢測結果的平均值。此探索過程共分7 個周期完成,每個周期往厭氧發酵罐加入的米酒糟的量分別為10、30、50、70、90、110、130 m3,檢測結果如圖3 所示。

圖3 酒糟水添加量與COD 去除效果的關系
Fig.3 The effect of wine lees dosage on COD removal efficiency
由圖3 可知,往厭氧發酵罐內加入米酒糟水為90 m3以內時,經厭氧發酵后的醪液COD 變化范圍不是很大,并可以控制在8 g/L 以內,同時厭氧發酵罐總消耗COD 的量會隨著酒糟水添加量的增加迅速上升。當酒糟水添加量超過90 m3時,出水水質的COD 會迅速上升,當酒糟水添加量達到130 m3時,出水水質的COD 高達35 g/L,而總消耗COD 則呈下降趨勢。這個探索結果說明本廠設計的厭氧發酵罐處理本廠酒糟水能力的界限非常明確,即1 600m3 厭氧發酵罐,通過本調試工藝,最多消化處理半固態發酵產生的米酒糟水90 m3/d,每天最多能消耗COD 3 700 kg 左右,每立方厭氧發酵罐每24 小時可消耗COD 2.31 kg,較行業內經驗數值每24 小時每立方厭氧發酵罐可消化3.2 kg COD 低約27.8%,這也說明某些領域經驗數值可以作為參考,卻不能作為實際控制水平應用于生產,物料性質、當地氣候環境等因素都可能會對實際生產中的數據造成較大影響。

圖4 進料方式對厭氧罐內pH 和溫度的影響
Fig.4 The effect of feeding method on pH and temperature in anaerobic tank
3.1.2厭氧發酵罐進料方式對溫度、pH 的影響
當厭氧發酵罐正式運行后,厭氧罐內厭氧細菌占有絕對優勢地位,且新陳代謝旺盛、活力優良,同時對待消化物(米酒糟水)具有良好的適應性。但酒糟水是經過釀酒車間蒸餾后排出的,酒糟水的溫度較高,待準備進厭氧發酵罐處理時,酒糟水的溫度約在60 ℃,同時酒糟水pH 較低,約為3.5,一次性加入90 m3酒糟水對厭氧罐內的環境勢必影響較大。90 m3酒糟水24 小時內一次性加入與均分3 次加入對厭氧罐內pH、溫度影響對比如圖4 所示。
從圖4 中可以看出,一次性加入90 m3酒糟水,對厭氧罐內pH、溫度等因素的影響還是較大的,而24 h 內均分3 次加入,厭氧罐內發酵環境則穩定的多。實踐證明,均分3 次加入既可以保證一線操作工人排班的方便性,又可以保證沼氣產量的穩定性、持續性,從而更方便沼氣的利用。另外經測量,均分3次加入酒糟水沼氣的日均產量要比一次性加入酒糟水沼氣的日均產量高出10%,這也從另一個角度證明了均分3 次加入酒糟水更有利于厭氧細菌的新陳代謝,也更有利于酒糟水中COD 的消除。
3.2 好氧處理階段工藝要求及參數確定
好氧階段是使厭氧菌失活、好氧菌快速增長并消化廢水中絕大部分殘存COD 的過程。其中,第一級曝氣的主要功能是使經厭氧消化后的廢水中的厭氧菌失活,然后經過第一級沉淀使大部分失活的菌體沉淀并回流至厭氧發酵罐進行重新消化,此階段要求曝氣氣泡細膩均勻、廢水中的溶氧量在1.8mg/L 以上。第二級、第三級曝氣連續布置,其主要功能為使經過第一級沉淀后廢水中的好氧菌迅速增長并消化大部分廢水中的COD,此過程要求曝氣氣泡細膩均勻、廢水中的溶氧量在2.0 mg/L 以上。在第二級、第三級曝氣池中,要求曝氣頭布置均勻、穩定。
后續第二級、第三級沉淀需不定期對其沉淀下來的好氧污泥進行處理,方法為回流至厭氧發酵罐進行二次消化。回流的頻率根據實際運行效果而定,根據本項目經驗,第二級沉淀池出水COD 一般穩定在250 mg/L 左右,當此環節出水COD 超過300mg/L 或明顯有絮狀污泥上浮時,即要及時開啟此環節的污泥回流系統;而第三級沉淀池的出水COD正常情況下可控制在100 mg/L 以內,當日常監測發現出水COD 有明顯上升趨勢而第二級沉淀池出水又無異常時,則要進行第三級沉淀池的回流工作。
4 沼氣產量及經濟效益分析
沼氣輸送管道上加裝沼氣流量計,可以方便的記錄檢測沼氣的產生速度,也更加有助于厭氧罐內的發酵狀態。經測算,每24 小時消化酒糟水90m3,折算后,即清除COD3 700 kg/d,可以產生沼氣3 500 m3。采用目前行業內比較先進的雙膜儲氣柜進行暫儲緩沖,然后引至鍋爐燃燒,即可節約3.5 t/d 原煤,每年即可節約近千噸原煤,價值近百萬元,足以補貼本項目運行過程中的電耗費用、設備維護費用、人工費用等。同時,這其中節能降耗產生的生態效益更值得肯定。具體參見http://www.dongaorq.cn更多相關技術文檔。
5 結論
米酒糟廢水為高濃度有機廢水,無毒有害,其BOD5/COD 很高,適宜采用UASB 厭氧- 好氧處理工藝。米酒糟廢水及其他生產廢水、生活污水等經UASB 工藝處理后,達到了國家一級達標排放。并且通過成本核算,本項目運行過程中還可以達到盈利狀態(產生沼氣價值大于項目運行成本),這在一般生產型企業進行廢水處理環節中所不多見的。所以,立足現實,采用厭氧消化和好氧曝氣兩步法處理生產過程中產生的米酒糟廢水、生活污水等,實踐證明,該項目運行效果良好,徹底解決了企業在發展過程中遇到的排污瓶頸問題。同時,給行業內的相關企業提供積極的借鑒意義。


