醬廠采用新鮮番茄為原料生產蕃茄制品。擁有處理番茄醬、番茄丁、果汁的加工、銷售綜合生產線。生產期由番茄成熟期所決定,一般生產時間范圍在每年8月至10月。那么番茄醬加工過程中產生的廢水一般怎么處理?
一、番茄制品的廢水來源
番茄制品生產工藝如圖:

從上圖分析,企業在生產過程中產生的廢水主要來源于流送、噴洗、蒸發冷卻等工段的沖料水、噴淋水、產品冷卻水、設備冷卻水、設備清洗廢水,以及運輸車輛沖洗及其它廢水。廢水以流送廢水為主。
二、番茄制品的廢水水質分析
(一)根據生產工藝分析
番茄制品生產中不添加和使用化學原料,因此,廢水不含重金屬及有害化合物,無有毒物質,廢水中污染物與番茄中所含成分相近,以有機酸、糖類等有機物可溶性有機物為主,可生化性好。另外,生產過程中分離出來的生、爛番茄、番茄皮和籽等固體廢棄物也是一項重要的污染項,其中有大量皮、籽等進人廢水中,增加了廢水處理的難度。而該固體廢棄物經分離收集后,可作為飼料對外出售,為企業增加收益。因此,廢水主要污染指標為COD、BOD、SS。其中SS是處理的重點。
(二)番茄制品的廢水具的特點
1) 廢水污染物以可溶性有機物為主,可生化性好,不含重金屬及有害化合物。
2) 因番茄加工周期短,廢水僅在加工周期產生,其余時間基本無排水,季節性強。
3) 生產期廢水水質波動較大,因濃罐水進入時會有較大的沖擊,COD、BOD、pH會瞬時增加。由于原料質量的不穩定,造成污水水質經常變化,給污水處理帶來一定難度。
4) 現有預處理設施對廢水雜志去除較為粗略,進污水站的懸浮物需要增加過濾系統將廢水雜物去除后剩余細小懸浮物。
三、番茄制品的廢水處理工藝
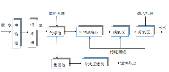
(一)工藝流程

(二)工藝流程簡介
廢水經格柵過濾后去除絕大部分SS后通過水泵打入氣浮池,隨后進入氣浮池,加藥進一步去除廢水中的細小懸浮物。廢水經氣浮后進入CASS反應池池的生物選擇區,生物選擇區在厭氧和兼氧條件下運行,使污水與回流污泥接觸區,充分利用活性污泥的快速吸附作用而加速對溶解性底物的去除,并對難降解有機物起到酸化水解作用,同時可使污泥中過量吸收的磷在厭氧條件下得到有效釋放。出水流至缺氧區,通過反硝化作用,去除廢水中的有機氮、氨氮;隨后進入好氧區,微生物利用空氣中的氧氣進行分解代謝,降解有機物;經處理的水通過停止曝氣,靜置沉降使固液分離后,由潷水器出水達標外排。具體聯系污水寶或參見http://www.dongaorq.cn更多相關技術文檔。
氣浮池的浮渣和污泥排入集泥池。集泥池內的污泥要定期通過污泥泵送至帶式壓濾機脫水。干泥外運作無害化處理,濾液返回集水井進行再處理。避免二次污染物的產生。(何豫川)


