申請日2017.10.07
公開(公告)日2018.01.12
IPC分類號B09B3/00; B09B5/00; F23G7/00; C02F9/02; C02F9/08
摘要
本發明公開了一種帶造粒機的超聲波式城市廢水垃圾處理裝置,包括污水大槽、焚燒爐、逆流干燥塔、臥式螺旋離心機和對轉輥筒,城市廢水管連接廢水緩沖槽,緩沖槽內設有格柵撈渣機,格柵撈渣機經輸送連接離心脫水機,廢水緩沖槽經污水管、污水泵連接污水大槽進口,污水大槽內適量設置攪拌裝置和正弦超聲波激振攪拌器,錐底通過管道連接羅茨風機、底閥和泥漿泵,泥漿泵依次連接臥式螺旋離心機、螺旋閉風進料機和逆流干燥塔,干燥塔右上部設有尾氣管,干燥塔左下部設有余弦膠盤脈沖爆氣裝置,焚燒爐出灰口依次連接緩沖槽和造粒機,本發明的余弦膠盤脈沖爆氣裝置和正弦超聲波激振攪拌器都具有鮮明特點,能可靠協同完成城市廢水及垃圾的處理。
權利要求書
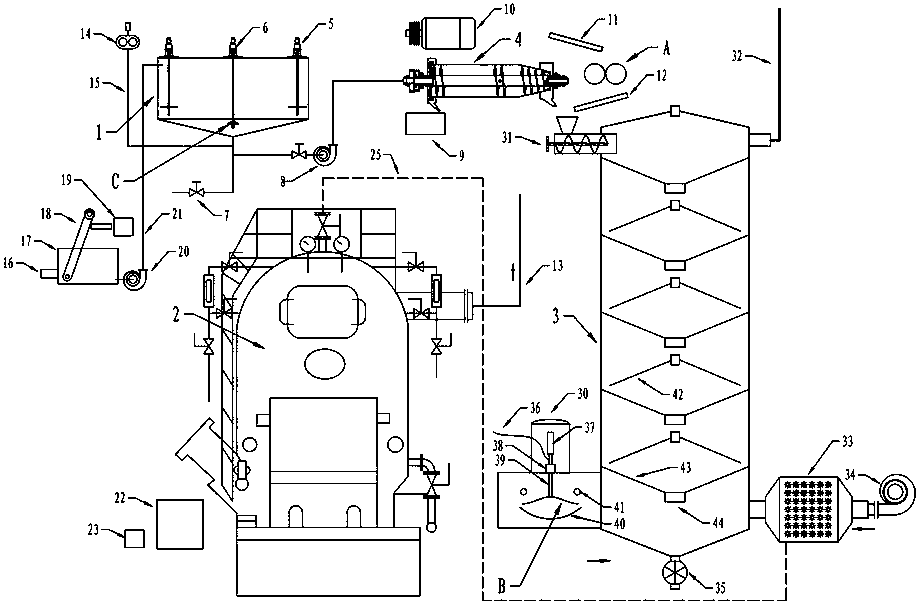
1.一種帶造粒機的超聲波式城市廢水垃圾處理裝置,包括污水大槽、焚燒爐、逆流干燥塔、臥式螺旋離心機和對轉輥筒,其特征在于:城市廢水管與廢水緩沖槽進口連接,廢水緩沖槽內設有格柵撈渣機,格柵撈渣機出料口經輸送連接離心脫水機,廢水緩沖槽出口經污水管、污水泵連接污水大槽進口,污水大槽內適量設置攪拌裝置,其中部設置電機與機座并通過軸連接下部正弦超聲波激振攪拌器,攪拌裝置下部的攪拌器與正弦超聲波激振攪拌器根據需要設置端部軸套并都能進行調速控制,污水大槽底部呈錐形,錐底正對蓋形正弦超聲波激振攪拌器,錐底通過管道連接底閥,錐底也通過管道、空氣輸送管道連接羅茨風機出口,錐底還通過管道、閥門、泥漿泵連接臥式螺旋離心機進口,臥式螺旋離心機通過皮帶連接電機,臥式螺旋離心機出液口連接水槽,臥式螺旋離心機出渣口連接螺旋閉風進料機進料口,輸送槽依次連接對轉輥筒、輸送槽和螺旋閉風進料機進料口,螺旋閉風進料機出料口連接逆流干燥塔左上部,逆流干燥塔內部設有層疊篩狀錐斗、錐盤,錐盤直徑略大于錐斗,且錐盤底部有電控料門,逆流干燥塔右上部設有尾氣管,鼓風機出風口經蒸汽翅片熱風機與逆流干燥塔下部連接,逆流干燥塔底部連接閉風出料機,經輸送連接焚燒爐進料口,逆流干燥塔左下部設有余弦膠盤脈沖爆氣裝置,蒸汽翅片熱風機經蒸汽管道連接焚燒爐蒸汽出口,焚燒爐出灰口依次連接緩沖槽和造粒機;余弦膠盤脈沖爆氣裝置由余弦膠盤、氣缸、伸縮桿、軸套、壓縮空氣管、擋環和鍋形球面盤組成,余弦膠盤截面中間略厚邊緣稍薄,大體形狀為余弦曲線,余弦膠盤下方設有鍋形球面盤,余弦膠盤經伸縮桿連接機體外的氣缸,氣缸能驅動伸縮桿帶動余弦膠盤上下運動,伸縮桿前部中空并連接壓縮空氣管也連通余弦膠盤內腔體;正弦超聲波激振攪拌器的結構為球蓋形,且球蓋邊緣為流暢的連續正弦曲線,從球蓋中心向邊緣有波峰、波谷逐步擴大連續發散特征。
2.根據權利要求1所述帶造粒機的超聲波式城市廢水垃圾處理裝置,其特征在于:所述余弦膠盤脈沖爆氣裝置上方設有護罩,護罩將余弦膠盤脈沖爆氣裝置伸出機體外的部件罩住,使逆流干燥塔整體感較好,移開護罩能進行爆氣裝置的便捷維護。
3.根據權利要求1所述帶造粒機的超聲波式城市廢水垃圾處理裝置,其特征在于:所述鍋形球面盤上方設有擋環。
說明書
帶造粒機的超聲波式城市廢水垃圾處理裝置
技術領域
本發明涉及一種帶造粒機的超聲波式城市廢水垃圾處理裝置。
背景技術
當前城市水污染問題非常嚴重,在水污染防治處理方面存在很大的需求。目前在污水處理和水資源重復利用的領域,發展水平較低,基礎設施薄弱,與發達國家相比還有較大差距。
生活垃圾處理現階段主要是以衛生填埋為主,占處理量的78%左右,而且垃圾分類細分不強,沒有形成較有效地循環利用的路線。生活垃圾處理處于較初級階段,從源頭到最終的處理有很多需要規范的地方,如分類、循環利用、處理方式等。現階段主要是針對已產生垃圾的處理,而且處理的方式相對較單一,主要是衛生填埋的方式,由于分類不細化,導致資源的回收利用率非常的低。
城市生活廢水及垃圾已經成為重大污染源的組成部分。對城市生活廢水及垃圾進行低能耗高效處理具有特別重要的意義。
發明內容
本發明要解決的技術問題就是克服現有技術的不足,提供一種帶造粒機的超聲波式城市廢水垃圾處理裝置。
為克服現有技術的不足,本發明采取以下技術方案:
一種帶造粒機的超聲波式城市廢水垃圾處理裝置,包括污水大槽、焚燒爐、逆流干燥塔、臥式螺旋離心機和對轉輥筒,其特征在于:城市廢水管與廢水緩沖槽進口連接,廢水緩沖槽內設有格柵撈渣機,格柵撈渣機出料口經輸送連接離心脫水機,廢水緩沖槽出口經污水管、污水泵連接污水大槽進口,污水大槽內適量設置攪拌裝置,其中部設置電機與機座并通過軸連接下部正弦超聲波激振攪拌器,攪拌裝置下部的攪拌器與正弦超聲波激振攪拌器根據需要設置端部軸套并都能進行調速控制,污水大槽底部呈錐形,錐底正對蓋形正弦超聲波激振攪拌器,錐底通過管道連接底閥,錐底也通過管道、空氣輸送管道連接羅茨風機出口,錐底還通過管道、閥門、泥漿泵連接臥式螺旋離心機進口,臥式螺旋離心機通過皮帶連接電機,臥式螺旋離心機出液口連接水槽,臥式螺旋離心機出渣口連接螺旋閉風進料機進料口,輸送槽依次連接對轉輥筒、輸送槽和螺旋閉風進料機進料口,螺旋閉風進料機出料口連接逆流干燥塔左上部,逆流干燥塔內部設有層疊篩狀錐斗、錐盤,錐盤直徑略大于錐斗,且錐盤底部有電控料門,逆流干燥塔右上部設有尾氣管,鼓風機出風口經蒸汽翅片熱風機與逆流干燥塔下部連接,逆流干燥塔底部連接閉風出料機,經輸送連接焚燒爐進料口,逆流干燥塔左下部設有余弦膠盤脈沖爆氣裝置,蒸汽翅片熱風機經蒸汽管道連接焚燒爐蒸汽出口,焚燒爐出灰口依次連接緩沖槽和造粒機;余弦膠盤脈沖爆氣裝置由余弦膠盤、氣缸、伸縮桿、軸套、壓縮空氣管、擋環和鍋形球面盤組成,余弦膠盤截面中間略厚邊緣稍薄,大體形狀為余弦曲線,余弦膠盤下方設有鍋形球面盤,余弦膠盤經伸縮桿連接機體外的氣缸,氣缸能驅動伸縮桿帶動余弦膠盤上下運動,伸縮桿前部中空并連接壓縮空氣管也連通余弦膠盤內腔體;正弦超聲波激振攪拌器的結構為球蓋形,且球蓋邊緣為流暢的連續正弦曲線,從球蓋中心向邊緣有波峰、波谷逐步擴大連續發散特征。
所述余弦膠盤脈沖爆氣裝置上方設有護罩,護罩將余弦膠盤脈沖爆氣裝置伸出機體外的部件罩住,使逆流干燥塔整體感較好,移開護罩能進行爆氣裝置的便捷維護。
所述鍋形球面盤上方設有擋環。
城市廢水通過城市廢水管輸送首先經格柵撈渣機截留較大垃圾雜質,并提升輸送進入離心脫水機脫水,預脫水的垃圾去逆流干燥塔進行深度脫水干燥便于焚燒爐的焚化操作;經格柵撈渣機粗濾后的廢水流入廢水緩沖槽,經污水泵通過管道輸入污水大槽,污水大槽內適量設置攪拌裝置,其中部設置電機與機座并通過軸帶動下部正弦超聲波激振攪拌器高速旋轉,攪拌裝置與正弦超聲波激振攪拌器根據需要設置端部軸套并都能進行調速控制,污水大槽底部呈錐形,錐底正對蓋形正弦超聲波激振攪拌器,錐底管道連接羅茨風機、底閥、泥漿泵,泥漿泵進口設置閥門控制,工作時開啟攪拌裝置、正弦超聲波激振攪拌器及羅茨風機、完成藥劑加入與爆氣操作,蓋形正弦超聲波激振攪拌器高速旋轉顯然能產生類似超聲波的空化效應,結合強離心作用及羅茨風機大量空氣的鼓入,產生異常復雜的污水作用與混合效果,操作完畢再實施靜置沉降;靜置沉降完畢,就可啟動泥漿泵通過管道輸送污水大槽底部沉積泥漿去臥式螺旋離心機進行連續固液分離,離心機左側大端輸出經過凈化的水通過水槽緩沖排放,右側小端輸出的脫水污泥輸入螺旋閉風進料機進料口,污水大槽底部泥漿水輸出處理完畢,較清澈的上部水就能直接排放;城市垃圾則通過輸送槽導入對轉輥筒進行強對碾擠壓實現均化、破碎處理,使其便于干燥處理,再經輸送槽輸入進料口,合并脫水污泥、脫水垃圾進入逆流干燥塔進行逆流干燥操作,干燥機底部通過閉風出料機輸出干燥垃圾,垃圾經輸送去焚燒爐進行焚化操作。焚燒爐通過閥門、蒸氣管道控制蒸汽輸送到逆流干燥塔的蒸汽翅片熱風機提供干燥熱源。焚燒爐輸出的焚燒殘留物通過緩沖槽暫存、造粒機造粒成型,作為農作物、草場、森林樹木肥料使用。焚化尾氣通過鍋爐尾氣管排出進行后續處理。
逆流干燥塔上部有螺旋閉風進料機及尾氣管,內部有層疊篩狀錐斗、錐盤,錐盤直徑略大于錐斗,且錐盤底部有電控門,錐斗、錐盤能受控振動配合電控門開閉便于物料擴散、停留干燥也能逐層向下運動,這樣物料能與上升熱氣流構成逆流接觸傳熱、傳質實現逆流干燥,濕熱尾氣由尾氣管排出,干燥物料則通過閉風出料機輸出,經輸送去焚燒爐進行焚化操作。鼓風機鼓入空氣經蒸汽翅片熱風機加熱為高溫空氣由下向上穿過干燥塔。逆流干燥塔左下部有余弦膠盤脈沖爆氣裝置,能爆炸式釋放壓縮空氣產生氣爆物料脈動,協同塔式逆流干燥獲得難以想象的干燥效果。
核心部件余弦膠盤,膠盤截面中間略厚邊緣稍薄,大體形狀為余弦曲線,膠盤壓緊鍋形球面盤構成密閉腔體,對其中輸入壓縮空氣,當空氣壓力越來越大達到一定值時,膠盤會產生突然向上翻轉,對其中儲存的壓縮空氣產生爆炸式釋放,能產生爆炸振動沖擊波,特別有利促進物料氣爆翻動與逆流干燥。
氣缸能驅動伸縮桿帶動余弦膠盤上下運動,伸縮桿前部中空連接壓縮空氣管也連通膠盤內腔體,并通過軸套與機體實現隔離密閉連接,并能靈活伸縮,當伸縮桿驅動膠盤壓緊鍋形球面盤時能形成密閉腔體,這時通過壓縮空氣管對其中輸入壓縮空氣,空氣壓力上升直至余弦膠盤邊緣壓力超限觸發,產生膠盤整體壓力作用下向上翻轉對內儲存的壓縮空氣產生爆炸式釋放,這時伸縮桿再回縮,膠盤就能自動彈性回復翻轉回原來起始狀態,可以再進行重復循環動作,擋環可以在需要的情況下協助余弦膠盤的翻轉復位。
處理裝置能連續進行城市廢水及垃圾的處理,便于城市生活廢物垃圾的高效干燥、焚化、實現降解。
與現有技術相比,本發明的有益效果還在于:
余弦膠盤脈沖爆氣裝置能有效模擬、產生宏觀間斷式爆炸,激勵干燥塔氣相強脈動沖擊,氣爆翻動垃圾協同促進逆流高效干燥;
機械超聲波激振攪拌器在液相中通過動力機構帶動能高速調速旋轉,產生類似超聲波的強空化效應,協同離心作用、羅茨風機鼓氣、擴散爆氣作用,促進污水處理混合便于后續靜置雜質沉降、積聚。
以上兩項措施都具有鮮明特點,能可靠協同完成城市廢水及垃圾的處理,具有完全意想不到的工作原理與效果,同時設計方案也具有極強的創造性和良好的推廣應用前景。



