申請日2016.05.30
公開(公告)日2016.08.17
IPC分類號C02F9/02
摘要
家用污水微凈化裝置,包括提水增壓泵、粗濾器、集水箱、浮標、停泵開關、開泵開關、儲水箱、膜過濾器、高位水槽;其特征在于:裝置主要由集水箱、提水增壓泵、高位水槽、分子篩過濾系統、膜過濾器和儲水箱經由管道連接組成;在集水箱的內部安裝有粗濾器、浮標籃、浮標、停泵開關和開泵開關,粗濾器的吸水面依次共安裝有粗、中、細三層不同過濾精度的過濾網,伸縮水箱底面的出水口通過管道與分子篩過濾系統的進水口相連,分子篩過濾系統的出水口與膜過濾器的進水口相連,在膜過濾器上有一旁開出水口通過管道接入集水箱內,這個管路的作用是把從膜過濾器中濾出的雜質沖洗并送回到集水箱內。
摘要附圖
權利要求書
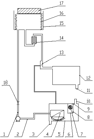
1.家用污水微凈化裝置,包括提水增壓泵(1)、粗濾器(4)、集水箱(5)、浮標(7)、停泵開關(8)、開泵開關(9)、儲水箱(12)、膜過濾器(13)、高位水槽(15);其特征在于: 裝置主要由集水箱(5)、提水增壓泵(1)、高位水槽(15)、分子篩過濾系統(14)、膜過濾器(13)和儲水箱(12)經由管道連接組成;在集水箱(5)外殼的上方有集水口(10),在集水箱(5)外殼的下方有排污口(3),排污口(3)是排放集水箱(5)內雜質的出口,集水口(10)是導入生活污水到集水箱的進口;在集水箱(5)的內部安裝有粗濾器(4)、浮標籃(6)、浮標(7)、停泵開關(8)和開泵開關(9),在浮標籃(6)的內部安裝有一個浮標(7),浮標籃(6)內的下部安裝有停泵開關(8),浮標籃(6)內的上部安裝有開泵開關(9),集水箱(5)的水位浮起浮標(7)碰觸到開泵開關(9)時,提水增壓泵(1)被通電開泵,將集水箱(5)的水抽提到高位水槽(15)的伸縮水箱(16),當集水箱(5)的水位降到浮標(7)碰觸到停泵開關(8)時,提水增壓泵(1)斷電停止工作;在集水箱(5)內的左側壁上安裝有粗濾器(4),粗濾器(4)的進水口向下,在粗濾器(4)的吸水面依次共安裝有三層不同過濾精度的過濾網,過濾精度依次為粗、中、細,粗濾器(4)的吸水面最外面安裝的是網孔尺寸大的過濾網為粗濾網,粗濾網為朝下弧形,以增大其過濾面積,粗濾網的主要作用是阻擋尺寸大的顆粒雜質,粗濾器(4)第二層安裝的是網孔尺寸中等的過濾網為中濾網,中濾網的作用是阻擋尺寸中等的顆粒雜質,粗濾器(4)的第三層安裝的是網孔尺寸小的過濾網為細濾網,細濾網的主要作用是阻擋透過第二層濾網進來的尺寸小的顆粒雜質;粗濾器(4)的出水口穿過集水箱(5)的左側外壁與提水增壓泵(1)的吸水管(2)右端連接,吸水管(2)的左端與提水增壓泵(1)的吸水口相連,提水增壓泵(1)吸水口的水平位置比粗濾器(4)出水口的位置要低,同時浮標籃(6)內的停泵開關(8)的水平位置要比粗濾器(4)出水口的位置高,這樣就能保證提水增壓泵(1)的吸水口始終存有引水,這有利于提水增壓泵(1)在啟動時避免出現抽真空的情況;提水增壓泵(1)的出水口與止回閥(18)的進水端相連,止回閥(18)的出水端連接到高位水槽(15)的底部的進水口;在高位水槽(15)的內部安裝有一個伸縮水箱(16),伸縮水箱(16)的底面安裝在高位水槽(15)的內底面,伸縮水箱(16)為一密閉體,伸縮水箱(16)下底面開有一個進水口和一個出水口,伸縮水箱(16)充水后能在高度上向上伸展,放水后又能在高度上向下縮回,在伸縮水箱(16)的頂部放有一塊重壓塊(17),重壓塊(17)依靠自身的重量為伸縮水箱(16)建立起持續的壓力;伸縮水箱(16)底面的出水口通過管道與分子篩過濾系統(14)的進水口相連,分子篩過濾系統(14)的出水口與膜過濾器(13)的進水口相連,在膜過濾器(13)上有一旁開出水口通過管道接入集水箱(5)內,這個管路的作用是把從膜過濾器(13)中濾出的雜質沖洗并送回到集水箱(5)內,膜過濾器(13)的出水口則通過管道接入儲水箱(12)內,在儲水箱(12)的下底面開有一出水口(11),經過凈化的水通過出水口(11)被輸出使用;分子篩過濾系統(14)由多層分子篩組成,根據需要裝上不同的分子篩吸附層,其中活性碳層為必須保留吸附層;膜過濾器(13)為錯流過濾器,即膜為傾斜30°~60°安裝,被過濾液體從傾斜膜的上側面的最高位置流入,順膜邊流邊過濾后,濾出液體從膜的下側面流出并收集輸出,順膜上側面流至膜上側面的最低位置的液體,一部分是被膜阻擋的液體,另一部分是因被過濾的液體流量大于膜的透過流量而沒來得及透過膜的液體,順膜的上側面流過的液體由于其沖力作用,將未能透過膜而被膜阻擋的物質沖流至膜上側面的最低位置,并最后被流回集水箱(5)內,這個沖洗作用可以即時地將膜的上表面沖洗干凈,有利于提高膜的過濾效率;提水增壓泵(1)的功率達到提升集水箱(5)的水到高位水槽(15)的高度和頂起重壓塊(17)所需的功率的總和,從而使從集水箱(5)泵入到伸縮水箱(16)的水能頂起重壓塊(17),進而使伸縮水箱(16)內的水始終受到重壓塊(170的壓力,以保持流入到膜過濾器(13)的液體壓力在1.0kg~2.0kg的過濾壓力,這樣以加大提水增壓泵(1)的揚程使提水增壓泵(1)抽水時間較短,避免以提水增壓泵(1)的泵壓來保持膜過濾器(13)所需的1.0kg~2.0 kg的過濾壓力,從而實現節能。
2.如權利要求1所述的家用污水微凈化裝置,其特征在于:集水箱(5)內無水或者是水位低時,浮標(7)位于浮標籃(6)的下部并觸碰停泵開關(8),提水增壓泵(1)斷電停止工作;當生活污水由集水口(10)進入集水箱(5)內,隨著水位的不斷升高浮標(7)由于受到浮力的影響隨著水位一同不斷升高,當浮標(7)觸碰到開泵開關(9)后提水增壓泵(1)通電工作開始將集水箱(5)內的污水抽出;在粗濾器(4)的作用下,污水中的大部分雜質被留在了集水箱(5)內,當雜質累積到一定量時,可通過排污口(3)將雜質排出集水箱(5)內;在提水增壓泵(1)工作的過程中集水箱(5)內的污水水位在逐步降低,當與水位一同下降的浮標(7)觸碰到停泵開關(8)時,提水增壓泵(1)被斷電而停止工作,由于停泵開關(8)的位置高于粗濾器(4)的出口位置,所以提水增壓泵(1)停止工作時連接提水增壓泵(1)吸水口與粗濾器(4)出水口的管道里是充滿水的,這有利于提水增壓泵(1)的再次啟動;被提水增壓泵(1)抽出的污水經過止回閥(18)后進入高位水槽(15)內,在提水增壓泵(1)工作的時間內污水不斷進入高位水槽(15)的伸縮水箱(16)內并把伸縮水箱(16)向上頂起使得伸縮水箱(16)的容積越來越大,由于重壓塊(17)的作用使伸縮水箱(16)受到重壓塊(17)的壓力,在提水增壓泵(1)停止工作后由于止回閥(18)的關閉作用使得污水不會倒流回到集水箱(5)內;高位水槽(15)內的水在重壓塊(17)的重力作用下通過管道流入分子篩過濾系統(14)中,污水中的大部分可溶性雜質在分子篩過濾系統(14)里被吸附掉,如磷化合物被活性碳吸附,經分子篩過濾系統(14)吸附過濾的水流出分子篩過濾系統(14)后進入到膜過濾器(13)里,進入到膜過濾器(13)的水一部分從膜過濾器(13)旁開的出水口流出并經過管道流入集水箱(5)內,這部分水的作用是把過濾膜面上的沉積的雜質顆粒沖走以保持膜過濾器(13)里過濾膜的清潔,從而保持膜過濾器(13)的過濾性能,進入到膜過濾器(13)的另一部分水則經過濾膜過濾后從膜過濾器(13)的主出水口流出并進入儲水箱(12)內,這些水經出水口(11)流出被再次使用。
說明書
家用污水微凈化裝置
技術領域
本發明涉及家用污水微凈化裝置,屬于水處理技術領域。
背景技術
隨著人們生活水平的不斷提高,一方面是當代家庭的日常生活用水量在不斷的增大,且在清洗和洗漱過程中使用了多種不同類型的化學清潔用品造成了對水的污染,另一方面是生態環境的惡化帶來的水資源的減少和枯竭;減少人類生活對水資源的需求,避免對水資源的污染是人類與自然和諧相處和實現人類自身存在與發展的重要保證;當前對生活污水大部分采取的是不經處理的直接排放方式,本發明的目的就是利用家用污水微凈化裝置來實現單個家庭減少生活用水量并減少將含有有害化學物質排入自然界的問題。
發明內容
本發明的目的是提供一套家庭使用的利用三級篩網過濾、多級分子篩吸附過濾和一級膜過濾的、低壓力低能耗的能將家庭生活污水凈化的家用污水微凈化裝置。
本發明的技術要點:
(A)、第一道過濾:利用三級篩網過濾分級除去家庭生活污水中的粗顆粒雜質;
(B)、第二道過濾:利用多級分子篩吸附過濾除去家庭生活污水中的含磷等化學物質;
(C)、第三道過濾:利用孔徑為0.22~0.40微米的微濾膜錯流除去家庭生活污水中的小顆粒雜質及細菌等;
(D)、節能技術:將家庭生活污水提水增壓泵的功率按提升高度加上1.0kg~2.0 kg壓頭的功率規格配置提水增壓泵,將污水泵入帶重壓塊的伸縮水箱,使重壓塊的作用達到微濾膜錯流過濾需要的壓差,從而改變了由泵的連續泵壓來維持微濾膜錯流過濾的壓差,進而減少系統的能耗實現節能。
家用污水微凈化裝置,包括提水增壓泵、粗濾器、集水箱、浮標、停泵開關、開泵開關、儲水箱、膜過濾器、高位水槽;其特征在于:
1、裝置主要由集水箱、提水增壓泵、高位水槽、分子篩過濾系統、膜過濾器和儲水箱經由管道連接組成;在集水箱外殼的上方有集水口,在集水箱外殼的下方有排污口,排污口是排放集水箱內雜質的出口,集水口是導入生活污水到集水箱的進口;在集水箱的內部安裝有粗濾器、浮標籃、浮標、停泵開關和開泵開關,在浮標籃的內部安裝有一個浮標,浮標籃內的下部安裝有停泵開關,浮標籃內的上部安裝有開泵開關,集水箱的水位浮起浮標碰觸到開泵開關時,提水增壓泵被通電開泵,將集水箱的水抽提到高位水槽的伸縮水箱,當集水箱的水位降到浮標碰觸到停泵開關時,提水增壓泵斷電停止工作;在集水箱內的左側壁上安裝有粗濾器,粗濾器的進水口向下,在粗濾器的吸水面依次共安裝有三層不同過濾精度的過濾網,過濾精度依次為粗、中、細,粗濾器的吸水面最外面安裝的是網孔尺寸大的過濾網為粗濾網,粗濾網為朝下弧形,以增大其過濾面積,粗濾網的主要作用是阻擋尺寸大的顆粒雜質,粗濾器第二層安裝的是網孔尺寸中等的過濾網為中濾網,中濾網的作用是阻擋尺寸中等的顆粒雜質,粗濾器的第三層安裝的是網孔尺寸小的過濾網為細濾網,細濾網的主要作用是阻擋透過第二層濾網進來的尺寸小的顆粒雜質;粗濾器的出水口穿過集水箱的左側外壁與提水增壓泵的吸水管右端連接,吸水管的左端與提水增壓泵的吸水口相連,提水增壓泵吸水口的水平位置比粗濾器出水口的位置要低,同時浮標籃內的停泵開關的水平位置要比粗濾器出水口的位置高,這樣就能保證提水增壓泵的吸水口始終存有引水,這有利于提水增壓泵在啟動時避免出現抽真空的情況;提水增壓泵的出水口與止回閥的進水端相連,止回閥的出水端連接到高位水槽的底部的進水口;在高位水槽的內部安裝有一個伸縮水箱,伸縮水箱的底面安裝在高位水槽的內底面,伸縮水箱為一密閉體,伸縮水箱下底面開有一個進水口和一個出水口,伸縮水箱充水后能在高度上向上伸展,放水后又能在高度上向下縮回,在伸縮水箱的頂部放有一塊重壓塊,重壓塊依靠自身的重量為伸縮水箱建立起持續的壓力;伸縮水箱底面的出水口通過管道與分子篩過濾系統的進水口相連,分子篩過濾系統的出水口與膜過濾器的進水口相連,在膜過濾器上有一旁開出水口通過管道接入集水箱內,這個管路的作用是把從膜過濾器中濾出的雜質沖洗并送回到集水箱內,膜過濾器的出水口則通過管道接入儲水箱內,在儲水箱的下底面開有一出水口,經過凈化的水通過出水口被輸出使用;分子篩過濾系統由多層分子篩組成,根據需要裝上不同的分子篩吸附層,其中活性碳層為必須保留吸附層;膜過濾器為錯流過濾器,即膜為傾斜30°~60°安裝,被過濾液體從傾斜膜的上側面的最高位置流入,順膜邊流邊過濾后,濾出液體從膜的下側面流出并收集輸出,順膜上側面流至膜上側面的最低位置的液體,一部分是被膜阻擋的液體,另一部分是因被過濾的液體流量大于膜的透過流量而沒來得及透過膜的液體,順膜的上側面流過的液體由于其沖力作用,將未能透過膜而被膜阻擋的物質沖流至膜上側面的最低位置,并最后被流回集水箱內,這個沖洗作用可以即時地將膜的上表面沖洗干凈,有利于提高膜的過濾效率;提水增壓泵的功率達到提升集水箱的水到高位水槽的高度和頂起重壓塊所需的功率的總和,從而使從集水箱泵入到伸縮水箱的水能頂起重壓塊,進而使伸縮水箱內的水始終受到重壓塊的壓力,以保持流入到膜過濾器的液體壓力在1.0kg~2.0 kg的過濾壓力,這樣以加大提水增壓泵的揚程使提水增壓泵抽水時間較短,避免以提水增壓泵的泵壓來保持膜過濾器所需的過濾壓力,從而實現節能。
2、集水箱內無水或者是水位低時,浮標位于浮標籃的下部并觸碰停泵開關,提水增壓泵斷電停止工作;當生活污水由集水口進入集水箱內,隨著水位的不斷升高浮標由于受到浮力的影響隨著水位一同不斷升高,當浮標觸碰到開泵開關后提水增壓泵通電工作開始將集水箱內的污水抽出;在粗濾器的作用下,污水中的大部分雜質被留在了集水箱內,當雜質累積到一定量時,可通過排污口將雜質排出集水箱內;在提水增壓泵工作的過程中集水箱內的污水水位在逐步降低,當與水位一同下降的浮標觸碰到停泵開關時,提水增壓泵被斷電而停止工作,由于停泵開關的位置高于粗濾器的出口位置,所以提水增壓泵停止工作時連接提水增壓泵吸水口與粗濾器出水口的管道里是充滿水的,這有利于提水增壓泵的再次啟動;被提水增壓泵抽出的污水經過止回閥后進入高位水槽內,在提水增壓泵工作的時間內污水不斷進入高位水槽的伸縮水箱內并把伸縮水箱向上頂起使得伸縮水箱的容積越來越大,由于重壓塊的作用使伸縮水箱受到重壓塊的壓力,在提水增壓泵停止工作后由于止回閥的關閉作用使得污水不會倒流回到集水箱內;高位水槽內的水在重壓塊的重力作用下通過管道流入分子篩過濾系統中,污水中的大部分可溶性雜質在分子篩過濾系統里被吸附掉,如磷化合物被活性碳吸附,經分子篩過濾系統吸附過濾的水流出分子篩過濾系統后進入到膜過濾器里,進入到膜過濾器的水一部分從膜過濾器旁開的出水口流出并經過管道流入集水箱內,這部分水的作用是把過濾膜面上的沉積的雜質顆粒沖走以保持膜過濾器里過濾膜的清潔,從而保持膜過濾器的過濾性能,進入到膜過濾器的另一部分水則經過濾膜過濾后從膜過濾器的主出水口流出并進入儲水箱內,這些水經出水口流出被再次使用。
本發明與現有技術相比具有以下優點:
1、目前市場上還沒有此類家用小型化的污水凈化裝置。
2、此裝置污水處理能力強,能滿足家庭日常生活的需求。
3、此裝置不但能將污水中的大顆粒物濾除,還能將污水中的油分子、磷分子等物質濾除。
4、處理后的水質質量能滿足對生活用水的各方面要求。


