申請日2014.10.23
公開(公告)日2015.02.25
IPC分類號C02F103/36; C02F9/04
摘要
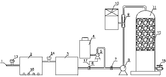
一種處理咖啡因生產廢水的裝置,它由咖啡因生產廢水進口、絮凝池、脫色池、催化劑投加單元、循環泵、水射器、二氧化氯投加器和反應塔組成,咖啡因生產廢水進口、絮凝池、脫色池、循環泵、水射器和反應塔通過管路依次連接,二氧化氯投加器與水射器的吸入端連接,催化劑投加單元設在脫色池和循環泵之間。催化劑投加單元由催化劑儲罐、計量泵、流量探頭和混合器組成,流量探頭和混合器先后設在脫色池和循環泵之間的管路上,計量泵的一端通過管路與催化劑儲罐連接,計量泵的另一端通過管路連接到流量探頭和混合器之間的管路上,計量泵與流量探頭通過信號線連接。本實用新型利用二氧化氯能夠在一定的催化劑作用下與咖啡因生產廢水反應,達到有效處理作用,在反應塔里采用填料來增大二氧化氯與咖啡因生產廢水的接觸面積,提高了反速率,最終使咖啡因生產廢水達到排放標準。
權利要求書
1.一種處理咖啡因生產廢水的裝置,其特征在于:它由咖啡因生產廢水進口(1)、絮凝池(2)、脫色池(3)、催化劑投加單元、循環泵(8)、水射器(9)、二氧化氯投加器(10)和反應塔(11)組成,所述咖啡因生產廢水進口(1)、絮凝池(2)、脫色池(3)、循環泵(8)、水射器(9)和反應塔(11)通過管路依次連接,所述二氧化氯投加器(10)與水射器(9)的吸入端連接,所述催化劑投加單元設在脫色池(3)和循環泵(8)之間。
2.根據權利要求1所述處理咖啡因生產廢水的裝置,其特征在于:所述催化劑投加單元由催化劑儲罐(4)、計量泵(5)、流量探頭(6)和混合器(7)組成,所述流量探頭(6)和混合器(7)先后設在脫色池(3)和循環泵(8)之間的管路上,所述計量泵(5)的一端通過管路與催化劑儲罐(4)連接,所述計量泵(5)的另一端通過管路連接到流量探頭(6)和混合器(7)之間的管路上,所述計量泵(5)與流量探頭(6)通過信號線(17)連接。
3.根據權利要求1所述處理咖啡因生產廢水的裝置,其特征在于:所述咖啡因生產廢水進口(1)和絮凝池(2)之間設有絮凝劑加入口(13),所述絮凝池(2)底部設有多個隔板(16)。
4.根據權利要求1所述處理咖啡因生產廢水的裝置,其特征在于:所述絮凝池(2)和脫色池(3)之間設有脫色劑加入口(14)。
5.根據權利要求1所述處理咖啡因生產廢水的裝置,其特征在于:所述反應塔(11)里裝有填料(12),所述反應塔(11)下端設有排殘閥(15)。
說明書
一種處理咖啡因生產廢水的裝置
技術領域
本實用新型涉及一種處理咖啡因生產廢水的裝置,屬水處理技術領域。
背景技術
咖啡因,叉名三甲基黃膘呤。為黃色或帶極微黃綠色的晶體,具有升華性.是茶葉、咖啡豆、可可中存在的主要生物堿咖啡因能溶于水、乙醇,易溶于氯仿、吡咯、四氫呋喃咖啡困對中樞神經系統具有極強的興奮作用。對大腦皮層具有選擇性興奮作用,小劑量使用可改普思維活動,提高工作效率。醫藥上可用作心臟和呼吸興奮劑、辮熱鎮痛劑,食品上可作飲料的瀑加劑、食品加工中的添加劑。
咖啡因的生產現在主要采用人工臺成的方法生產,化學合成法生產咖啡因系列產品,工藝復雜、路線較長,使用原料較多,且多為強腐蝕性、劇毒、易揮發化學品,生產過程中需排放廢水,其中含有高濃度有機污染物和無機鹽。咖啡因生產廢水具有有機物含量高、可生化性差、含鹽量大、顏色深等特點。屬于高濃度難處理有機廢水。目前常用萃取法,直接萃取法回收茶多酚來說工藝比較簡單。但由于咖啡因生產工藝的燕濃階段燕去的水分量一般不是很大,因而相應廢水中茶多酚濃度不是很大,而使得乙酸乙酯用量較大這不但增加溶劑回收工作量.而且由于溶劑的流失增加了生產成本,另一方面由于乙酸乙酯對茶葉中的脂溶性物質也具有較好的溶解性能,這也使得原存在于廢水中的脂質體被萃取的量也增加,不利于茶多酚的精制。
實用新型內容
本實用新型為解決現在技術中的問題,提供一種處理咖啡因生產廢水的裝置。
本實用新型所述問題是由以下技術方案解決的:一種處理咖啡因生產廢水的裝置,它由咖啡因生產廢水進口、絮凝池、脫色池、催化劑投加單元、循環泵、水射器、二氧化氯投加器和反應塔組成。所述咖啡因生產廢水進口、絮凝池、脫色池、循環泵、水射器和反應塔通過管路依次連接。所述二氧化氯投加器與水射器的吸入端連接。所述催化劑投加單元設在脫色池和循環泵之間。
上述處理咖啡因生產廢水的裝置,所述催化劑投加單元由催化劑儲罐、計量泵、流量探頭和混合器組成,所述流量探頭和混合器先后設在脫色池和循環泵之間的管路上,所述計量泵的一端通過管路與催化劑儲罐連接,所述計量泵的另一端通過管路連接到流量探頭和混合器之間的管路上。所述計量泵與流量探頭通過信號線連接。
上述處理咖啡因生產廢水的裝置,所述咖啡因生產廢水進口和絮凝池之間設有絮凝劑加入口,所述絮凝池底部設有多個隔板。
上述處理咖啡因生產廢水的裝置,所述絮凝池和脫色池之間設有脫色劑加入口。
上述處理咖啡因生產廢水的裝置,所述反應塔里裝有填料,所述反應塔下端設有排殘閥。
本實用新型利用二氧化氯能夠在一定的催化劑作用下與咖啡因生產廢水反應,達到有效處理作用,在反應塔里采用填料來增大二氧化氯與咖啡因生產廢水的接觸面積,提高了反速率,最終是咖啡因生產廢水達到排放標準。
本實用新型結構簡單,各部件結合銜接緊密,操作方便、安全穩定,操作過程為全封閉,不會對環境產生污染。







