申請日2013.09.16
公開(公告)日2013.12.11
IPC分類號C02F1/50; C02F1/78
摘要
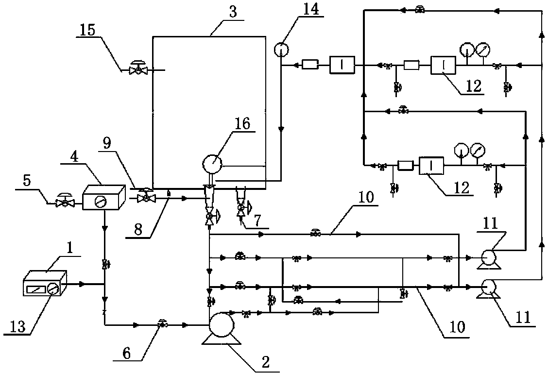
本發明公開了一種養殖水處理裝置,包括通過管路依次連接的臭氧發生器、氣液混合泵和水箱,還包括第一進水管,所述第一進水管一端與所述多相氣液混合泵相連接,另一端與所述水箱相連接,所述第一進水管上設有接原水的進水口,所述水箱的底部設有將臭氧水排入養殖水水池的排液口,所述第一進水管上還連接有若干第二進水管,所述第二進水管通過管道依次與循環水泵、空化發生器和水箱相連接。本發明利用水力空化產生的空化效應,不僅可促進臭氧在水體中的質傳遞,還能促進更強氧化劑氫氧自由基的生成,而且受水力空化傷害的微囊藻細胞對臭氧更加敏感,從而提高臭氧利用率,縮短處理時間,降低處理成本,強化滅殺效果。
權利要求書
1. 養殖水處理裝置,包括通過管路依次連接的臭氧發生器、氣液混合泵和水箱,還包括第一進水管,所述第一進水管一端與所述氣液混合泵相連接,另一端與所述水箱相連接,所述第一進水管上設有接原水的進水口,所述水箱的底部設有將臭氧水排入養殖水水池的排液口,其特征在于:所述第一進水管上還連接有若干第二進水管,所述第二進水管通過管道依次與循環水泵、空化發生器和水箱相連接。
2.根據權利要求1所述的養殖水處理裝置,其特征在于:所述的臭氧發生器與氣液混合泵之間的管路上連接有臭氧濃度監測儀,所述臭氧濃度監測儀的一端連接有氣體吸收裝置。
3.根據權利要求1所述的養殖水處理裝置,其特征在于:所述的臭氧發生器上設有流量計。
4.根據權利要求1所述的養殖水處理裝置,其特征在于:所述空化發生器和水箱之間以及氣液混合泵和水箱之間均設有流量控制器。
5.根據權利要求1所述的養殖水處理裝置,其特征在于:所述水箱的一側設有檢測臭氧水濃度的取樣口。
6.根據權利要求1-5中任一項所述的養殖水處理裝置,其特征在于:所述臭氧發生器和氣液混合泵之間的管路上設有設有止回閥。
7.根據權利要求6所述的養殖水處理裝置,其特征在于:所述水箱的內部與進水管連接處設有浮球。
說明書
養殖水處理裝置
技術領域
本發明涉及一種養殖水處理裝置,屬于水處理技術領域。
背景技術
隨著水產養殖業尤其是海水養殖業的迅速發展,養殖方式也由集約化向半集約化發展,隨之產生的養殖廢水中可能包括來源于糞便和飼料的顆粒態固體廢物、溶解態代謝廢物、溶解態營養鹽、抗微生物制劑和藥物殘留等,因而當其大量被排放后,可導致養殖水及臨近水域富營養化或水質惡化。傳統養殖水處理存在很多問題,比如藥物投放過大,水體有機物污染,養殖密度大造成水質不好,殺菌消毒時臭氧利用率低等。
臭氧是一種強氧化劑,它的氧化能力比氯強5.1倍,比二氧化氯強3.7倍。臭氧對細胞壁有較強的吸附和穿透能力,能通過細胞壁,破壞細胞膜,并直接破壞RNA、DNA且可以很快地抑制蛋白質的合成等,使細胞死亡。臭氧在水力空化環境中不穩定,產生氧化能力極強的新生態氧[O]和氫氧自由基(HO·)等具有極強滅活作用的次生氧化物。因此,利用水力空化產生的空化效應,不僅可促進臭氧在水體中的質傳遞,還能促進更強氧化劑氫氧自由基的生成,而且受水力空化傷害的微囊藻細胞對臭氧更加敏感,從而提高臭氧利用率,縮短處理時間,降低處理成本,強化滅殺效果。
發明內容
針對現有技術的不足,本發明的目的在于,提供一種養殖水處理裝置,可強化臭氧氧化作用的能力,對水體中的微小生物、有機物等進行滅殺、氧化,提高水體質量、促進生態養殖。
為解決上述技術問題,本發明采用的技術方案是:養殖水處理裝置,包括通過管路依次連接的臭氧發生器、氣液混合泵和水箱,還包括第一進水管,所述第一進水管一端與所述氣液混合泵相連接,另一端與所述水箱相連接,所述第一進水管上設有接原水的進水口,所述水箱的底部設有將臭氧水排入養殖水水池的排液口,其特征在于:所述第一進水管上還連接有若干第二進水管,所述第二進水管通過管道依次與循環水泵、空化發生器和水箱相連接。
進一步的技術方案為:
所述的臭氧發生器與氣液混合泵之間的管路上連接有臭氧濃度監測儀,所述臭氧濃度監測儀的一端連接有氣體吸收裝置。
所述的臭氧發生器上設有流量計。
所述空化發生器和水箱之間以及氣液混合泵和水箱之間均設有流量控制器。
所述水箱的一側設有檢測臭氧水濃度的取樣口。
所述臭氧發生器和氣液混合泵之間的管路上設有設有止回閥。
所述水箱的內部與進水管連接處設有浮球。
本發明的有益效果是:第二進水管通過管道依次與循環水泵、空化發生器和水箱相連接,利用水力空化產生的空化效應,不僅可促進臭氧在水體中的質傳遞,還能促進更強氧化劑氫氧自由基的生成,而且受水力空化傷害的微囊藻細胞對臭氧更加敏感,從而提高臭氧利用率,縮短處理時間,降低處理成本,強化滅殺效果。







