公布日:2023.12.19
申請日:2023.07.18
分類號:B09B3/35(2022.01)I;B09B3/32(2022.01)I;B09B3/38(2022.01)I;B09B3/40(2022.01)I;B09B3/60(2022.01)I;B09B5/00(2006.01)I;B09B101/70(2022.01)N
摘要
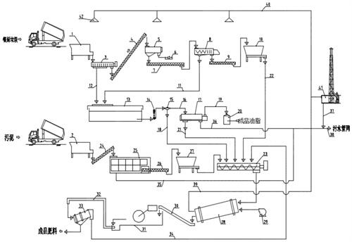
本發明涉及垃圾處理技術領域,尤其為一種餐廚垃圾與污泥混合處理裝置,包括餐廚料倉、污泥料倉和廢氣處理裝置,所述餐廚料倉的出料口設有瀝水輸送機,所述瀝水輸送機的出料端設有輸送機一,所述輸送機一的出料端設有破碎分選機,所述破碎分選機的漿液出口設有輸送機一,所述輸送機一的出料端設有擠壓脫水機,所述擠壓脫水機的干物質出料口接有輸送機二,所述輸送機二的出料口設有餐廚暫存料倉一,所述瀝水輸送機的瀝液口下端連通有濾液管道二,通過設置的三項分離機、擠壓脫水機、混合攪拌機、篩分機等結構實現了餐廚垃圾與污泥混合處理裝置可以將餐廚垃圾與污泥進行混合加工處理使其可以進行回收利用的能力。

權利要求書
1.一種餐廚垃圾與污泥混合處理裝置,包括餐廚料倉(1)、污泥料倉(2)和廢氣處理裝置(41),其特征在于:所述餐廚料倉(1)的出料口設有瀝水輸送機(3),所述瀝水輸送機(3)的出料端設有輸送機一(4),所述輸送機一(4)的出料端設有破碎分選機(5),所述破碎分選機(5)的漿液出口設有輸送機一(7),所述輸送機一(7)的出料端設有擠壓脫水機(8),所述擠壓脫水機(8)的干物質出料口接有輸送機二(9),所述輸送機二(9)的出料口設有餐廚暫存料倉一(10),所述瀝水輸送機(3)的瀝液口下端連通有濾液管道二(12),所述濾液管道二(12)的下端連通有濾液池(13),所述擠壓脫水機(8)的濾液出口連接有濾液管道一(11),所述濾液管道一(11)的另一端與濾液池(13)相連通,所述濾液池(13)的濾液出口連接有渣漿泵(14),所述渣漿泵(14)的另一端連通有分配閥(15),所述分配閥(15)一端開口連通有濾液管道三(16),所述濾液管道三(16)的另一端連接有三項分離機(17),所述分配閥(15)的另一端開口連通有濾液管道四(18),所述濾液管道四(18)的另一端開口連通有混合攪拌機(23),所述三項分離機的外側接通有污泥通道一(21),所述污泥通道一(21)的另一端與混合攪拌機(23)相連通,所述餐廚暫存料倉(10)的外側連通有污泥通道二(22),所述污泥通道二(22)的另一端與混合攪拌機(23)相連通,所述污泥料倉(2)的出口接通有輸送機三(24),所述輸送機三(24)的出料口接通有污泥干化機(25),所述污泥干化機(25)的后端出口接通有輸送機四(26),所述輸送機四(26)的后側通孔接通有暫存料倉二(27),所述暫存料倉二(27)的出料口通過管道與混合攪拌機(23)相連通,所述混合攪拌機(23)的出料端設有發酵滾筒(28),所述發酵滾筒(28)的進料端連接有熱風機(29),所述發酵滾筒(28)的出料端設有輸送機四(30),所述輸送機四(30)的出料端設有陳化車間(31),所述陳化車間(31)的后端連通有輸送機五(32),所述輸送機五(32)的出料端設有篩分機(33),所述篩分機(33)的上出料口連通有返料通道(34),所述返料通道(34)的另一端與混合攪拌機(23)相連通,所述污泥干化機(25)的外側連通有污水管一(35),所述三項分離機(17)的外側連通有污水管二(36),所述污水管一(35)與污水管二(36)的另一端均連通有污水管網(38)。
2.根據權利要求1所述的一種餐廚垃圾與污泥混合處理裝置,其特征在于:所述廢氣處理裝置(41)的外側接通有廢氣管二(40),所述廢氣管二(40)的外側接通有廢氣收集器(42),所述發酵滾筒(28)的出氣口連接有廢氣管一(39),所述廢氣管一(39)的另一端與廢氣處理裝置(41)相連通,所述廢氣處理裝置(41)的外側連通有污水管三(37),所述污水管三(37)的另一端與污水管網(38)相連通。
3.根據權利要求1所述的一種餐廚垃圾與污泥混合處理裝置,其特征在于:所述破碎分選機(5)的下側開口連通有雜物筐(6),所述三項分離機(17)的外側連通有油脂管道(19),所述油脂管道(19)的另一端接通有油脂罐(20)。
4.根據權利要求1所述的一種餐廚垃圾與污泥混合處理裝置,其特征在于:所述混合攪拌機(23)包括主體(231)、出料口(232)、動力模塊(233)和混合模組(234),所述動力模塊(233)設置在主體(231)的下側,所述混合模組(234)設置在動力模塊(233)的上側,所述動力模塊(233)包括電機(2331),所述電機(2331)固定在主體(231)的下側,所述電機(2331)的上側設置有軸桿(2332),所述軸桿(2332)的外側均固定連接有鏈輪(2333),一組所述鏈輪(2333)外側嚙合連接有鏈條(2334),所述電機(2331)的輸出軸末端與左側軸桿(2332)固定連接,所述混合模組(234)包括外殼(2341),所述外殼(2341)包括外殼主體(23411)和收納槽(23412),所述外殼(2341)的內側固定連接有內桿(2342),所述內桿(2342)包括內桿主體(23421),所述內桿主體(23421)的表面開設有軌道(23422),所述內桿(2342)的外側固定連接有攪拌桿(2343),所述內桿(2342)的內側設置有傳動模塊(2344),所述傳動模塊(2344)包括傳動板(23441),所述傳動板(23441)的下側固定連接有第一彈簧(23442),所述傳動板(23441)的下側轉動連接有傳動桿(23443),所述傳動桿(23443)的另一端可轉動的固定連接有清理模塊(2345),所述清理模塊(2345)包括條板(23451),所述條板(23451)的內側開設有開口(23452),所述開口(23452)的凹槽內側均固定連接有第二彈簧(23454),所述第二彈簧(23454)的另一端均固定連接有刮塊(23453),所述條板(23451)的外側均固定連接有噴液環(23455),一組所述噴液環(23455)之間連通有連通管(23456),上側所述噴液環(23455)的外側連通有接頭(23457),所述內桿(2342)的外側固定連接有滑輪(2346),所述外殼(2341)的上側安裝有蓋板(2347)。
5.根據權利要求4所述的一種餐廚垃圾與污泥混合處理裝置,其特征在于:所述外殼(2341)均與軸桿(2332)的上端固定連接,所述傳動板(23441)的外端面與內桿(2342)的內壁相貼合,所述第一彈簧(23442)設置在傳動板(23441)的下端面與內桿(2342)的內壁之間,所述傳動桿(23443)均設置在軌道(23422)的內側,所述條板(23451)設置在攪拌桿(2343)的外側。
6.根據權利要求4所述的一種餐廚垃圾與污泥混合處理裝置,其特征在于:所述條板(23451)均設置在收納槽(23412)的內側,所述條板(23451)的外端面與收納槽(23412)的內壁相貼合,所述開口(23452)的內壁與攪拌桿(2343)的外端面相貼合,所述刮塊(23453)與攪拌桿(2343)的外端面相接觸。
7.根據權利要求4所述的一種餐廚垃圾與污泥混合處理裝置,其特征在于:所述噴液環(23455)均設置在開口(23452)的外側,所述噴液環(23455)均設置在攪拌桿(2343)的外側,所述噴液環(23455)均設設置在外殼(2341)的內側。
發明內容
本發明的目的在于提供一種餐廚垃圾與污泥混合處理裝置,以解決現有餐廚垃圾的處理方式不便進行廢物回收利用的問題。
為實現上述目的,本發明提供如下技術方案:一種餐廚垃圾與污泥混合處理裝置,包括餐廚料倉、污泥料倉和廢氣處理裝置,所述餐廚料倉的出料口設有瀝水輸送機,所述瀝水輸送機的出料端設有輸送機一,所述輸送機一的出料端設有破碎分選機,所述破碎分選機的漿液出口設有輸送機一,所述輸送機一的出料端設有擠壓脫水機,所述擠壓脫水機的干物質出料口接有輸送機二,所述輸送機二的出料口設有餐廚暫存料倉一,所述瀝水輸送機的瀝液口下端連通有濾液管道二,所述濾液管道二的下端連通有濾液池,所述擠壓脫水機的濾液出口連接有濾液管道一,所述濾液管道一的另一端與濾液池相連通,所述濾液池的濾液出口連接有渣漿泵,所述渣漿泵的另一端連通有分配閥,所述分配閥一端開口連通有濾液管道三,所述濾液管道三的另一端連接有三項分離機,所述分配閥的另一端開口連通有濾液管道四,所述濾液管道四的另一端開口連通有混合攪拌機,所述三項分離機的外側接通有污泥通道一,所述污泥通道一的另一端與混合攪拌機相連通,所述餐廚暫存料倉的外側連通有污泥通道二,所述污泥通道二的另一端與混合攪拌機相連通,所述污泥料倉的出口接通有輸送機三,所述輸送機三的出料口接通有污泥干化機,所述污泥干化機的后端出口接通有輸送機四,所述輸送機四的后側通孔接通有暫存料倉二,所述暫存料倉二的出料口通過管道與混合攪拌機相連通,所述混合攪拌機的出料端設有發酵滾筒,所述發酵滾筒的進料端連接有熱風機,所述發酵滾筒的出料端設有輸送機四,所述輸送機四的出料端設有陳化車間,所述陳化車間的后端連通有輸送機五,所述輸送機五的出料端設有篩分機,所述篩分機的上出料口連通有返料通道,所述返料通道的另一端與混合攪拌機相連通,所述污泥干化機的外側連通有污水管一,所述三項分離機的外側連通有污水管二,所述污水管一與污水管二的另一端均連通有污水管網。
優選的,所述廢氣處理裝置的外側接通有廢氣管二,所述廢氣管二的外側接通有廢氣收集器,所述發酵滾筒的出氣口連接有廢氣管一,所述廢氣管一的另一端與廢氣處理裝置相連通,所述廢氣處理裝置的外側連通有污水管三,所述污水管三的另一端與污水管網相連通。
優選的,所述破碎分選機的下側開口連通有雜物筐,所述三項分離機的外側連通有油脂管道,所述油脂管道的另一端接通有油脂罐。
優選的,所述混合攪拌機包括主體、出料口、動力模塊和混合模組,所述動力模塊設置在主體的下側,所述混合模組設置在動力模塊的上側,所述動力模塊包括電機,所述電機固定在主體的下側,所述電機的上側設置有軸桿,所述軸桿的外側均固定連接有鏈輪,一組所述鏈輪外側嚙合連接有鏈條,所述電機的輸出軸末端與左側軸桿固定連接,所述混合模組包括外殼,所述外殼包括外殼主體和收納槽,所述外殼的內側固定連接有內桿,所述內桿包括內桿主體,所述內桿主體的表面開設有軌道,所述內桿的外側固定連接有攪拌桿,所述內桿的內側設置有傳動模塊,所述傳動模塊包括傳動板,所述傳動板的下側固定連接有第一彈簧,所述傳動板的下側轉動連接有傳動桿,所述傳動桿的另一端可轉動的固定連接有清理模塊,所述清理模塊包括條板,所述條板的內側開設有開口,所述開口的凹槽內側均固定連接有第二彈簧,所述第二彈簧的另一端均固定連接有刮塊,所述條板的外側均固定連接有噴液環,一組所述噴液環之間連通有連通管,上側所述噴液環的外側連通有接頭,所述內桿的外側固定連接有滑輪,所述外殼的上側安裝有蓋板。
優選的,所述外殼均與軸桿的上端固定連接,所述傳動板的外端面與內桿的內壁相貼合,所述第一彈簧設置在傳動板的下端面與內桿的內壁之間,所述傳動桿均設置在軌道的內側,所述條板設置在攪拌桿的外側。
優選的,所述條板均設置在收納槽的內側,所述條板的外端面與收納槽的內壁相貼合,所述開口的內壁與攪拌桿的外端面相貼合,所述刮塊與攪拌桿的外端面相接觸。
優選的,所述噴液環均設置在開口的外側,所述噴液環均設置在攪拌桿的外側,所述噴液環均設設置在外殼的內側。
與現有技術相比,本發明的有益效果是:1、本發明中,通過設置的三項分離機、擠壓脫水機、混合攪拌機、篩分機等結構使餐廚垃圾與污泥可以一同混合處理,在完成篩分、破碎、脫水、分離、發酵、陳化等工藝后,可以將餐廚垃圾和含水80%以上的污泥脫水干化至30%以下,并發酵堆肥,形成有機肥料,實現了餐廚垃圾與污泥混合處理裝置可以將餐廚垃圾與污泥進行混合加工處理使其可以進行回收利用的能力,解決了現有餐廚垃圾的處理方式不便進行廢物回收利用的問題。
2、本發明中,通過設置的外殼、內桿、傳動模塊和清理模塊等結構使傳動模塊可以控制清理模塊位移,通過清理模塊的位移可以對攪拌桿表面進行清理維護,實現了混合攪拌機的混合結構在保證混合性能的前提下便于進行清理維護的能力,解決了現有混合攪拌機的混合結構其結構復雜不便進行清理維護的問題。
(發明人:田志國;李剛;朱文秀)






