公布日:2024.06.21
申請日:2024.05.24
分類號:C02F3/00(2023.01)I;C02F3/30(2023.01)I
摘要
本發明公開了一種智能塔生化處理污水的方法,包括如下步驟:(1)智能控制污染物的輸入量:通過第一數采儀和處理器控制輸入智能塔內污水中所含污染物量等于智能塔處理污染物能力量;(2)生化反應:污水在所述智能塔內進行生化反應,然后一部分通過水循環裝置回流入塔,另一部分進入達標水排放結構;(3)智能控制達標水排放:通過第二數采儀和處理器控制達標水排放,使符合排放要求的達標水排放,不符合排放要求的污水在智能塔內循環重復處理,直至達標為止。本發明通過智能控制污染物的輸入量、生化反應和智能控制達標水的排放,實現對污水的有效處理和達標排放,減少人工作業,具有自動化、智能化程度高,污水處理效率高,效果好的特點。

權利要求書
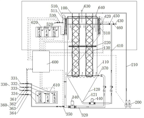
1.一種智能塔生化處理污水的方法,其特征在于,包括如下步驟:(1)智能控制污染物的輸入量:在智能塔的處理器中輸入智能塔對每種污染物的處理能力量及污水輸入量計算公式:污水輸入量=污染物的處理能力量÷污染物濃度;第一數采儀采集污水進水分管中各污染物的濃度數據,并傳輸給所述處理器,所述處理器再根據智能塔的污染物處理能力量調控所述污水進水分管上進水分閥的開度,控制各種污水的輸入量,使輸入污水中所含污染物量等于智能塔處理污染物能力量;(2)生化反應:污水在所述智能塔內進行生化反應,然后一部分通過水循環裝置回流入塔,另一部分進入達標水排放結構;(3)智能控制達標水排放:在所述處理器中輸入污染物國家排放標準上限值,第二數采儀采集所述達標水排放結構內污染物的濃度數據,并傳輸給所述處理器,所述處理器再根據所述國家排放標準上限值調節達標水排放閥、進水總閥和所述進水分閥的開閉,使符合排放要求的達標水排放,不符合排放要求的污水在智能塔內循環重復處理,直至達標為止;所述智能塔包括塔體結構、曝氣裝置、水循環裝置、達標水排放結構、污泥循環裝置和智能控制系統;所述塔體結構包括塔頂、塔身和塔底;所述塔身的內部空腔內填充有塔內填料組件;所述塔底包括污泥排出口;所述曝氣裝置包括依次連通的曝氣風機、多根曝氣總管組成的曝氣總管組和多根曝氣棒組成的曝氣棒組;所述曝氣總管組排布于所述塔頂,所述曝氣棒組位于所述塔身的內部空腔中,將所述塔身分為上反應區域和下反應區域兩個區域;所述水循環裝置包括依次連通的污水回流結構、污水進水總管和多根所述污水進水分管組成的污水進水分管組,還包括安裝在所述污水進水總管上的水循環泵;所述污水進水總管的一端與所述塔身的下部連通;所述污水回流結構包括第一溢流倉,用于承接所述塔身的溢流水,所述第一溢流倉的底部出口與所述污水進水總管連通;所述污泥循環裝置包括污泥回流總管及與所述污泥回流總管連通的污泥排放管和多個污泥回流分管組成的污泥分管組;所述污泥回流總管的一端連通所述污泥排出口,其上還安裝有污泥循環泵;所述污泥回流分管組組布管于所述塔身的內部空腔上部;所述達標水排放結構包括相互連通的第二溢流槽和達標水排放管及安裝在所述達標水排放管上的所述達標水排放閥;所述第二溢流槽承接所述第一溢流倉的溢流水;所述智能控制系統包括處理器,所述處理器與所述第一數采儀和第二數采儀信號連接。
2.根據權利要求1所述的一種智能塔生化處理污水的方法,其特征在于,步驟(3)中,所述處理器調節所述達標水排放閥、進水總閥和進水分閥開閉的方法為:當采集的污染物濃度數據在國家排放標準上限值及其半數值之間時,所述處理器控制所述達標水排放閥開度變小,同時控制所述進水總閥開度變小;當采集的污染物濃度數據低于國家排放標準上限值的半數值時,所述處理器控制所述達標水排放閥開度變大,同時控制所述進水總閥開度變大;當采集的污染物濃度數據≥國家排放標準上限值時,所述處理器控制所述達標水排放閥關閉,同時控制所述進水總閥和進水分閥關閉,使超標水在所述智能塔內循環重復處理,直至達標為止。
3.根據權利要求1所述的一種智能塔生化處理污水的方法,其特征在于,所述方法還包括智能控制溶解氧含量的步驟:在所述處理器中輸入智能塔內的溶解氧含量范圍;第三數采儀采集智能塔內溶解氧的濃度數據,并傳輸給所述處理器,所述處理器再根據輸入的溶解氧含量范圍調節曝氣風機的頻率:當采集的溶解氧數據為所述溶解氧含量范圍的低值時,則控制所述曝氣風機變頻為50Hz;當采集的溶解氧數據為所述溶解氧含量范圍的高值時,則控制所述曝氣風機變頻為30Hz;當采集的溶解氧數據在所述溶解氧含量范圍的低值和高值之間時,則控制所述曝氣風機的頻率在30~50Hz之間,并與溶解氧的含量呈反比例變化。
4.根據權利要求3所述的一種智能塔生化處理污水的方法,其特征在于,所述方法還包括智能控制細菌污泥含量的步驟:在所述處理器中輸入智能塔內的細菌污泥含量范圍;第四數采儀采集所述智能塔內的細菌污泥含量數據,并傳輸給所述處理器,所述處理器再根據所述細菌污泥含量范圍,調節污泥回流量:當采集的污泥含量數據為所述細菌污泥含量的低值,則控制污泥回流閥打開,污泥排放閥關閉;當采集的污泥含量數據為所述細菌污泥含量的高值,則控制所述污泥回流閥關閉,污泥排放閥打開。
5.根據權利要求1所述的一種智能塔生化處理污水的方法,其特征在于,所述第二數采儀與所述第二溢流槽連接,且連接位置在所述達標水排放管的下方。
6.根據權利要求1所述的一種智能塔生化處理污水的方法,其特征在于,所述塔內填料組件由多組縱向懸掛的U形掛架和纏繞在所述U形掛架上的第一微生物膜繩組成;所述U形掛架的端部與所述曝氣總管連接,所述U形掛架的底部延伸至所述塔身的底部。
7.根據權利要求6所述的一種智能塔生化處理污水的方法,其特征在于,所述U形掛架為中空管,通過法蘭結構與所述曝氣總管連通固定,所述曝氣棒安裝在所述U形掛架的兩根中空管之間,并通過所述U形掛架的中空管與所述曝氣總管連通。
8.根據權利要求7所述的一種智能塔生化處理污水的方法,其特征在于,所述水循環裝置還包括多個污水布水分管組成的污水布水分管組;所述污水布水分管組布管于所述塔身的下反應區域內,并穿插布置在各組U形掛架之間,所述污水布水分管上開設有多個開口方向朝下的布水口;所述污泥回流分管位于所述塔身的上反應區域內,并穿插布置在各組U形掛架之間,其上開設有多個開口方向朝下的布泥口。
9.根據權利要求7所述的一種智能塔生化處理污水的方法,其特征在于,所述第一溢流倉內由隔倉板分隔為內倉和外倉,所述內倉和外倉的底部連通;所述內倉和所述外倉的內部均掛置有第二微生物膜繩。
發明內容
本發明通過提供一種智能塔生化處理污水的方法,解決了現有技術中污水處理存在的效果差,自動化、智能化程度低,污水排放不達標等問題。
為解決上述技術問題,本發明提供了一種智能塔生化處理污水的方法,包括如下步驟:(1)智能控制污染物的輸入量:在智能塔的處理器中輸入智能塔對每種污染物的處理能力量及污水輸入量計算公式:污水輸入量=污染物的處理能力量÷污染物濃度;第一數采儀采集污水進水分管中各污染物的濃度數據,并傳輸給所述處理器,所述處理器再根據智能塔的污染物處理能力量調控所述污水進水分管上進水分閥的開度,控制各種污水的輸入量,使輸入污水中所含污染物量等于智能塔處理污染物能力量;(2)生化反應:污水在所述智能塔內進行生化反應,然后一部分通過水循環裝置回流入塔,另一部分進入達標水排放結構;(3)智能控制達標水排放:在所述處理器中輸入污染物國家排放標準上限值,第二數采儀采集所述達標水排放結構內污染物的濃度數據,并傳輸給所述處理器,所述處理器再根據所述國家排放標準上限值調節達標水排放閥、進水總閥和所述進水分閥的開閉,使符合排放要求的達標水排放,不符合排放要求的污水在智能塔內循環重復處理,直至達標為止。
在本發明一較佳實施例中,步驟(3)中,所述處理器調節所述達標水排放閥、進水總閥和進水分閥開閉的方法為:當采集的污染物濃度數據在國家排放標準上限值及其半數值之間時,所述處理器控制所述達標水排放閥開度變小,同時控制所述進水總閥開度變小;當采集的污染物濃度數據低于國家排放標準上限值的半數值時,所述處理器控制所述達標水排放閥開度變大,同時控制所述進水總閥開度變大;當采集的污染物濃度數據≥國家排放標準上限值時,所述處理器控制所述達標水排放閥關閉,同時控制所述進水總閥和進水分閥關閉,使超標水在所述智能塔內循環重復處理,直至達標為止。
在本發明一較佳實施例中,所述方法還包括智能控制溶解氧含量的步驟:在所述處理器中輸入智能塔內的溶解氧含量范圍;第三數采儀采集智能塔內溶解氧的濃度數據,并傳輸給所述處理器,所述處理器再根據輸入的溶解氧含量范圍調節曝氣風機的頻率:當采集的溶解氧數據為所述溶解氧含量范圍的低值時,則控制所述曝氣風機變頻為50Hz;當采集的溶解氧數據為所述溶解氧含量范圍的高值時,則控制所述曝氣風機變頻為30Hz;當采集的溶解氧數據在所述溶解氧含量范圍的低值和高值之間時,則控制所述曝氣風機的頻率在30~50Hz之間,并與溶解氧的含量呈反比例變化。
在本發明一較佳實施例中,所述方法還包括智能控制細菌污泥含量的步驟:在所述處理器中輸入智能塔內的細菌污泥含量范圍;第四數采儀采集所述智能塔內的細菌污泥含量數據,并傳輸給所述處理器,所述處理器再根據所述細菌污泥含量范圍,調節污泥回流量:當采集的污泥含量數據為所述細菌污泥含量的低值,則控制污泥回流閥打開,污泥排放閥關閉;當采集的污泥含量數據為所述細菌污泥含量的高值,則控制所述污泥回流閥關閉,污泥排放閥打開。
在本發明一較佳實施例中,所述智能塔包括塔體結構、曝氣裝置、水循環裝置、達標水排放結構、污泥循環裝置和智能控制系統;所述塔體結構包括塔頂、塔身和塔底;所述塔身的內部空腔內填充有塔內填料組件;所述塔底包括污泥排出口;所述曝氣裝置包括依次連通的曝氣風機、多根曝氣總管組成的曝氣總管組和多根曝氣棒組成的曝氣棒組;所述曝氣總管組排布于所述塔頂,所述曝氣棒組位于所述塔身的內部空腔中,將所述塔身分為上反應區域和下反應區域兩個區域;所述水循環裝置包括依次連通的污水回流結構、污水進水總管和多根所述污水進水分管組成的污水進水分管組,還包括安裝在所述污水進水總管上的水循環泵;所述污水進水總管的一端與所述塔身的下部連通;所述污水回流結構包括第一溢流倉,用于承接所述塔身的溢流水,所述第一溢流倉的底部出口與所述污水進水總管連通;所述污泥循環裝置包括污泥回流總管及與所述污泥回流總管連通的污泥排放管和多個污泥回流分管組成的污泥分管組;所述污泥回流總管的一端連通所述污泥排出口,其上還安裝有污泥循環泵;所述污泥回流分管組組布管于所述塔身的內部空腔上部;所述達標水排放結構包括相互連通的第二溢流槽和達標水排放管及安裝在所述達標水排放管上的所述達標水排放閥;所述第二溢流槽承接所述第一溢流倉的溢流水;所述智能控制系統包括處理器,所述處理器與所述第一數采儀、第二數采儀、第三數采儀、第四數采儀、進水總閥、進水分閥、達標水排放閥、曝氣風機、污泥排放閥和污泥回流閥信號連接。
在本發明一較佳實施例中,所述第二數采儀與所述第二溢流槽連接,且連接位置在所述達標水排放管的下方。
在本發明一較佳實施例中,所述塔內填料組件由多組縱向懸掛的U形掛架和纏繞在所述U形掛架上的第一微生物膜繩組成;所述U形掛架的端部與所述曝氣總管連接,所述U形掛架的底部延伸至所述塔身的底部。
在本發明一較佳實施例中,所述U形掛架為中空管,通過法蘭結構與所述曝氣總管連通固定,所述曝氣棒安裝在所述U形掛架的兩根中空管之間,并通過所述U形掛架的中空管與所述曝氣總管連通。
在本發明一較佳實施例中,所述水循環裝置還包括多個污水布水分管組成的污水布水分管組;所述污水布水分管組布管于所述塔身的下反應區域內,并穿插布置在各組U形掛架之間,所述污水布水分管上開設有多個開口方向朝下的布水口;所述污泥回流分管位于所述塔身的上反應區域內,并穿插布置在各組U形掛架之間,其上開設有多個開口方向朝下的布泥口。
在本發明一較佳實施例中,所述第一溢流倉內由隔倉板分隔為內倉和外倉,所述內倉和外倉的底部連通;所述內倉和所述外倉的內部均掛置有第二微生物膜繩。
本發明的有益效果是:本發明一種智能塔生化處理污水的方法,通過智能控制污染物的輸入量等于智能塔對污染物的處理能力量,解決了污水處理設施運行不穩定的問題,提高了智能塔生化處理污水的穩定性,提高了污水處理效果和效率;通過智能控制達標水的排放,解決了超標水排放的問題,實現了達標水無污染排放,符合國家環保要求;本發明有效減少人工作業,實現自動化智能化處理污水,污水處理效率高,效果好。
(發明人:阮垚;董萬雷;阮玉根)






