公布日:2024.06.11
申請日:2022.12.08
分類號:C02F9/00(2023.01)I;B01D53/04(2006.01)I;C02F1/28(2023.01)N;C02F1/00(2023.01)N;C02F1/52(2023.01)N;C02F1/66(2023.01)N;C02F1/467(2023.01)N;
C02F101/20(2006.01)N
摘要
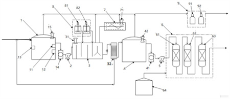
本發明具體涉及一種含汞污水深度處理裝置,包括依次管路連接的電化學預處理單元、捕捉分離單元、電化學深度處理單元和深度吸附單元(6),以及分別與電化學預處理單元、捕捉分離單元、電化學深度處理單元管路連接的尾氣處理單元(9);所述化學預處理單元、捕捉分離單元、電化學深度處理單元、深度吸附單元(6)和尾氣處理單元(9)集成撬塊。本發明的含汞污水深度處理裝置將電化學預處理、捕捉分離、電化學深度處理和配位吸附功能集成為一體,具有處理流程短、占地面積小的特點,同時兼顧處理過程中產生的廢氣和廢固處理,集成化程度高,操作簡便,實現對含汞污水的深度處理。

權利要求書
1.一種含汞污水深度處理裝置,其特征在于,包括:用于在經pH值調整的含汞污水中發生電解氧化還原反應將污水中的汞單質氧化成汞離子的電化學預處理單元;用于污水中的汞離子與汞捕捉劑反應生成螯合沉淀物,并將反應完全的含汞污水進行固液分離的捕捉分離單元;用于在經固液分離的含汞污水中發生電解氧化還原反應將污水中的汞單質氧化成汞離子的電化學深度處理單元;用于將污水中的汞離子靶向配位吸附在汞配位聚合物上的深度吸附單元(6);用于活性炭吸附含汞廢氣的尾氣處理單元(9);所述化學預處理單元、捕捉分離單元、電化學深度處理單元、深度吸附單元(6)和尾氣處理單元(9)集成撬塊;所述電化學預處理單元、捕捉分離單元、電化學深度處理單元和深度吸附單元(6)依次管路連接,用于將含汞污水依次經過電化學預處理單元、捕捉分離單元、電化學深度處理單元和深度吸附單元處理;所述電化學預處理單元、捕捉分離單元和電化學深度處理單元分別與尾氣處理單元(9)管路連接,用于將電化學預處理單元、捕捉分離單元和電化學深度處理單元產生的含汞廢氣送往尾氣處理單元(9)處理。
2.根據權利要求1所述的含汞污水深度處理裝置,其特征在于,所述電化學預處理單元包括:用于調整含汞污水pH值的pH調節槽(1);用于在經pH調整的含汞污水中發生電解氧化還原反應將污水中的汞單質氧化成汞離子的第一電化學裝置(14);所述pH調節槽(1)管路連接第一電化學裝置(14),用于將pH調節槽(1)內經pH值調整的含汞污水輸送至第一電化學裝置(14)。
3.根據權利要求2所述的含汞污水深度處理裝置,其特征在于,所述pH調節槽(1)內設有pH計(11),用于測量pH調節槽(1)內含汞污水的pH值;所述pH調節槽(1)內還設有流量計(12),用于測量pH調節槽(1)內經pH值調整的含汞污水輸送至第一電化學裝置(14)的流量;所述pH調節槽(1)內設有電導率儀(13),用于測量pH調節槽(1)內含汞污水的電導率。
4.根據權利要求2所述的含汞污水深度處理裝置,其特征在于,所述捕捉分離單元包括:用于污水中的汞離子與汞捕捉劑反應生成螯合沉淀物的捕捉器(3);用于含汞污水中的固體和液體分離的固液分離裝置(32);所述固液分離裝置(32)與捕捉器(3)管路連接,用于將捕捉器(3)內反應完全的含汞污水輸送至固液分離裝置(32),以及將固液分離裝置(32)內固液分離后的固體輸送回捕捉器(3)的沉淀區;所述捕捉器(3)通過第一污水提升泵(2)與第一電化學裝置(14)管路連接,用于將第一電化學裝置(14)內反應完全的含汞污水輸送至捕捉器(3);所述固液分離裝置(32)與pH調節槽(1)管路連接,用于將固液分離裝置(32)內固液分離后的固體產生的濾液再次回到pH調節槽(1)內進行處理。
5.根據權利要求4所述的含汞污水深度處理裝置,其特征在于,所述捕捉器(3)為多層級折流進出水反應箱;所述固液分離裝置(32)為高效微米過濾裝置。
6.根據權利要求4所述的含汞污水深度處理裝置,其特征在于,所述捕捉分離單元還包括:與捕捉器(3)管路連接的加藥單元(8),用于定量向捕捉器(3)添加汞捕捉劑和汞捕捉助劑;用于對捕捉器(3)沉淀區內固液分離裝置(32)輸送回的固體進行減量處理的固廢減量單元(7);所述固廢減量單元(7)與捕捉器(3)沉淀區管路連接,用于將捕捉器(3)沉淀區內固液分離裝置(32)輸送回的固體輸送至固廢減量單元(7);所述固廢減量單元(7)對捕捉器(3)沉淀區內固液分離裝置(32)輸送回的固體進行干化處理。
7.根據權利要求6所述的含汞污水深度處理裝置,其特征在于,所述加藥單元(8)包括捕捉劑加藥單元(81)和捕捉助劑加藥單元(82);所述捕捉劑加藥單元(81)和捕捉助劑加藥單元(82)均與捕捉器(3)管路連接,分別用于定量向捕捉器(3)添加汞捕捉劑和汞捕捉助劑。
8.根據權利要求7所述的含汞污水深度處理裝置,其特征在于,所述電化學深度處理單元包括:用于儲存經固液分離的含汞污水的儲存器(4);用于在經固液分離的含汞污水中發生電解氧化還原反應將污水中的汞單質氧化成汞離子的第二電化學裝置(41);所述儲存器(4)管路連接固液分離裝置(32),用于將固液分離裝置(32)內經固液分離的含汞污水輸送至儲存器(4);所述儲存器(4)管路連接第二電化學裝置(41),用于將儲存器(4)內經固液分離的含汞污水輸送至第二電化學裝置(41)。
9.根據權利要求8所述的含汞污水深度處理裝置,其特征在于,所述pH調節槽(1)頂部管路連接尾氣處理單元(9),用于將pH調節槽(1)內的含汞氣體輸送至尾氣處理單元(9);所述固廢減量單元(7)與尾氣處理單元(9)管路連接,用于將固廢減量單元(7)內的含汞氣體輸送至尾氣處理單元(9);所述捕捉器(3)與尾氣處理單元(9)管路連接,用于將捕捉器(3)內的含汞氣體輸送至尾氣處理單元(9);所述儲存器(4)頂部管路連接尾氣處理單元(9),用于將儲存器(4)內的含汞氣體輸送至尾氣處理單元(9);所述尾氣處理單元(9),用于活性炭吸附pH調節槽(1)、固廢減量單元(7)、捕捉器(3)和儲存器(4)內產生的含汞氣體。
10.根據權利要求9所述的含汞污水深度處理裝置,其特征在于,所述pH調節槽(1)頂部設有第一真空破壞閥(15),用于在連接pH調節槽(1)與第一電化學裝置(14)的管路和/或連接pH調節槽(1)與尾氣處理單元(9)的管路出現負壓時,開啟第一真空破壞閥(15)吸入空氣破壞管路的真空度。
11.根據權利要求9所述的含汞污水深度處理裝置,其特征在于,所述捕捉器(3)頂部設有第二真空破壞閥(31),用于在連接第一電化學裝置(14)與捕捉器(3)的管路、捕捉劑加藥單元(81)與捕捉器(3)的管路、捕捉助劑加藥單元(82)與捕捉器(3)的管路、固廢減量單元(7)與捕捉器(3)的管路、尾氣處理單元(9)與捕捉器(3)的管路和/或固液分離裝置(32)與捕捉器(3)的管路出現負壓時,開啟第二真空破壞閥(31)吸入空氣破壞管路的真空度。
12.根據權利要求9所述的含汞污水深度處理裝置,其特征在于,所述固廢減量單元(7)頂部設有第三真空破壞閥(71),用于在連接固廢減量單元(7)與捕捉器(3)的管路和/或固廢減量單元(7)與尾氣處理單元(9)的管路出現負壓時,開啟第三真空破壞閥(71)吸入空氣破壞管路的真空度。
13.根據權利要求9所述的含汞污水深度處理裝置,其特征在于,所述儲存器(4)頂部設有第四真空破壞閥(42),用于在連接儲存器(4)與固液分離裝置(32)的管路、儲存器(4)與尾氣處理單元(9)的管路和/或儲存器(4)與第二電化學裝置(41)的管路出現負壓時,開啟第四真空破壞閥(42)吸入空氣破壞管路的真空度。
14.根據權利要求8所述的含汞污水深度處理裝置,其特征在于,所述第二電化學裝置(41)與深度吸附單元(6)通過第二污水提升泵(5)管路連接。15.根據權利要求14所述的含汞污水深度處理裝置,其特征在于,所述深度吸附單元(6)包括依次串聯的第一吸附單元(61)、第二吸附單元(62)和第三吸附單元(63),以及吸附再生水箱(64);所述第一吸附單元(61)、第二吸附單元(62)和第三吸附單元(63)內裝填的填料為汞配位聚合物;所述第二電化學裝置(41)與第一吸附單元(61)通過第二污水提升泵(5)管路連接,用于將第二電化學裝置(41)內反應完全的含汞污水輸送至第一吸附單元(61);第二電化學裝置(41)內反應完全的含汞污水依次經過第一吸附單元(61)、第二吸附單元(62)和第三吸附單元(63),第一吸附單元(61)、第二吸附單元(62)和第三吸附單元(63)內的填料對污水中的汞離子進行靶向配位吸附,去除污水中含有的汞離子后,出水通過管路輸送至吸附再生水箱(64);吸附再生水箱(64)內裝填的填料為汞配位聚合物,在出水中汞含量大于1ppb時,吸附再生水箱(64)內裝填的填料對出水中的汞離子進行靶向配位吸附直至出水中汞含量小于等于1ppb。
16.根據權利要求8所述的含汞污水深度處理裝置,其特征在于,所述第一電化學裝置(14)和第二電化學裝置(41)均包括反應槽,反應槽內的直流電源,以及與直流電源電路連接的陰極板和陽極板。
17.根據權利要求1-16任意一項所述的含汞污水深度處理裝置,其特征在于,所述含汞污水深度處理裝置還包括中控系統;所述化學預處理單元、捕捉分離單元、電化學深度處理單元、深度吸附單元和尾氣處理單元均有獨立的自控系統,具有互不干擾的運行環境;所述化學預處理單元、捕捉分離單元、電化學深度處理單元、深度吸附單元和尾氣處理單元與中控系統通訊連接;中控系統控制各單元的啟動和停止,實現含汞污水的集中控制。
發明內容
本發明的目的在于,提供一種含汞污水深度處理裝置,該裝置將電化學預處理、捕捉分離、電化學深度處理和配位吸附功能集成為一體,具有處理流程短、占地面積小的特點,同時兼顧處理過程中產生的廢氣和廢固處理,集成化程度高,操作簡便,實現對含汞污水的深度處理。
為了實現上述目的,本發明提供如下技術方案:
一種含汞污水深度處理裝置,包括:用于在經pH值調整的含汞污水中發生電解氧化還原反應將污水中的汞單質氧化成汞離子的電化學預處理單元;用于污水中的汞離子與汞捕捉劑反應生成螯合沉淀物,并將反應完全的含汞污水進行固液分離的捕捉分離單元;用于在經固液分離的含汞污水中發生電解氧化還原反應將污水中的汞單質氧化成汞離子的電化學深度處理單元;用于將污水中的汞離子靶向配位吸附在汞配位聚合物上的深度吸附單元;用于活性炭吸附含汞廢氣的尾氣處理單元;
所述化學預處理單元、捕捉分離單元、電化學深度處理單元、深度吸附單元和尾氣處理單元集成撬塊;所述電化學預處理單元、捕捉分離單元、電化學深度處理單元和深度吸附單元依次管路連接,用于將含汞污水依次經過電化學預處理單元、捕捉分離單元、電化學深度處理單元和深度吸附單元處理;
所述電化學預處理單元、捕捉分離單元和電化學深度處理單元分別與尾氣處理單元管路連接,用于將電化學預處理單元、捕捉分離單元和電化學深度處理單元產生的含汞廢氣送往尾氣處理單元處理。
進一步地,所述電化學預處理單元包括:用于調整含汞污水pH值的pH調節槽;用于在經pH調整的含汞污水中發生電解氧化還原反應將污水中的汞單質氧化成汞離子的第一電化學裝置;所述pH調節槽管路連接第一電化學裝置,用于將pH調節槽內經pH值調整的含汞污水輸送至第一電化學裝置。
進一步地,所述pH調節槽內設有pH計,用于測量pH調節槽內含汞污水的pH值;所述pH調節槽內還設有流量計,用于測量pH調節槽內經pH值調整的含汞污水輸送至第一電化學裝置的流量;所述pH調節槽內設有電導率儀,用于測量pH調節槽內含汞污水的電導率。
進一步地,所述捕捉分離單元包括:用于污水中的汞離子與汞捕捉劑反應生成螯合沉淀物的捕捉器;用于含汞污水中的固體和液體分離的固液分離裝置;所述固液分離裝置與捕捉器管路連接,用于將捕捉器內反應完全的含汞污水輸送至固液分離裝置,以及將固液分離裝置內固液分離后的固體輸送回捕捉器的沉淀區;所述捕捉器通過第一污水提升泵與第一電化學裝置管路連接,用于將第一電化學裝置內反應完全的含汞污水輸送至捕捉器;固液分離裝置內固液分離后的固體含水率低于wt%,所述固液分離裝置與pH調節槽管路連接,用于將固液分離裝置內固液分離后的固體產生的濾液再次回到pH調節槽內進行處理。
進一步地,所述捕捉器為多層級折流進出水反應箱;所述固液分離裝置為高效微米過濾裝置。
進一步地,所述捕捉分離單元還包括:與捕捉器管路連接的加藥單元,用于定量向捕捉器添加汞捕捉劑和汞捕捉助劑;用于對捕捉器沉淀區內固液分離裝置輸送回的固體進行減量處理的固廢減量單元;所述固廢減量單元與捕捉器沉淀區管路連接,用于將捕捉器沉淀區內固液分離裝置輸送回的固體輸送至固廢減量單元;所述固廢減量單元對捕捉器沉淀區內固液分離裝置輸送回的固體進行干化處理。
進一步地,所述加藥單元包括捕捉劑加藥單元和捕捉助劑加藥單元;所述捕捉劑加藥單元和捕捉助劑加藥單元均與捕捉器管路連接,分別用于定量向捕捉器添加汞捕捉劑和汞捕捉助劑。
進一步地,所述電化學深度處理單元包括:用于儲存經固液分離的含汞污水的儲存器;用于在經固液分離的含汞污水中發生電解氧化還原反應將污水中的汞單質氧化成汞離子的第二電化學裝置;所述儲存器管路連接固液分離裝置,用于將固液分離裝置內經固液分離的含汞污水輸送至儲存器;所述儲存器管路連接第二電化學裝置,用于將儲存器內經固液分離的含汞污水輸送至第二電化學裝置。
進一步地,所述第二電化學裝置與深度吸附單元通過第二污水提升泵管路連接。
進一步地,所述深度吸附單元包括依次串聯的第一吸附單元、第二吸附單元和第三吸附單元,以及吸附再生水箱;所述第一吸附單元、第二吸附單元和第三吸附單元內裝填的填料為汞配位聚合物;
所述第二電化學裝置與第一吸附單元通過第二污水提升泵管路連接,用于將第二電化學裝置內反應完全的含汞污水輸送至第一吸附單元;
第二電化學裝置內反應完全的含汞污水依次經過第一吸附單元、第二吸附單元和第三吸附單元,第一吸附單元、第二吸附單元和第三吸附單元內的填料對污水中的汞離子進行靶向配位吸附,去除污水中含有的汞離子后,出水通過管路輸送至吸附再生水箱;吸附再生水箱內裝填的填料為汞配位聚合物,在出水中汞含量大于ppb時,吸附再生水箱內裝填的填料對出水中的汞離子進行靶向配位吸附直至出水中汞含量小于等于ppb。
進一步地,所述pH調節槽頂部管路連接尾氣處理單元,用于將pH調節槽內的含汞氣體輸送至尾氣處理單元;
所述固廢減量單元與尾氣處理單元管路連接,用于將固廢減量單元內的含汞氣體輸送至尾氣處理單元;
所述捕捉器與尾氣處理單元管路連接,用于將捕捉器內的含汞氣體輸送至尾氣處理單元;
所述儲存器頂部管路連接尾氣處理單元,用于將儲存器內的含汞氣體輸送至尾氣處理單元;
所述尾氣處理單元,用于活性炭吸附法吸附pH調節槽、固廢減量單元、捕捉器和儲存器內產生的含汞氣體。
進一步地,所述pH調節槽頂部設有第一真空破壞閥,用于在連接pH調節槽與第一電化學裝置的管路和/或連接pH調節槽與尾氣處理單元的管路出現負壓時,開啟第一真空破壞閥吸入空氣破壞管路的真空度,保護管路不被吸癟。
進一步地,所述捕捉器頂部設有第二真空破壞閥,用于在連接第一電化學裝置與捕捉器的管路、捕捉劑加藥單元與捕捉器的管路、捕捉助劑加藥單元與捕捉器的管路、固廢減量單元與捕捉器的管路、尾氣處理單元與捕捉器的管路和/或固液分離裝置與捕捉器的管路出現負壓時,開啟第二真空破壞閥吸入空氣破壞管路的真空度,保護管路不被吸癟。
進一步地,所述固廢減量單元頂部設有第三真空破壞閥,用于在連接固廢減量單元與捕捉器的管路和/或固廢減量單元與尾氣處理單元的管路出現負壓時,開啟第三真空破壞閥吸入空氣破壞管路的真空度,保護管路不被吸癟。
進一步地,所述儲存器頂部設有第四真空破壞閥,用于在連接儲存器與固液分離裝置的管路、儲存器與尾氣處理單元的管路和/或儲存器與第二電化學裝置的管路出現負壓時,開啟第四真空破壞閥吸入空氣破壞管路的真空度,保護管路不被吸癟。
進一步地,所述第一電化學裝置和第二電化學裝置均包括反應槽,反應槽內的直流電源,以及與直流電源電路連接的陰極板和陽極板。通過控制電流的方式進行電化學處理,增強脫汞效率。
進一步地,所述含汞污水深度處理裝置還包括中控系統;所述化學預處理單元、捕捉分離單元、電化學深度處理單元、深度吸附單元和尾氣處理單元均有獨立的自控系統,具有互不干擾的運行環境;所述化學預處理單元、捕捉分離單元、電化學深度處理單元、深度吸附單元和尾氣處理單元與中控系統通訊連接;中控系統控制各單元的啟動和停止,實現含汞污水的集中控制。
本發明的有益技術效果:
本發明的含汞污水深度處理裝置,采用撬塊式設計,解決了傳統組合工藝存在的處理流程長、設備占地大的缺陷,且其自動化程度高;與傳統物理、化學處理工藝相比,含汞污水處理效率大大提高,且可對含汞污水進行深度處理,處理后的出水可直接外排或回用,處理后的出水中汞含量小于1ppb,遠優于其它技術;采用活性炭對整個工藝過程中的尾氣進行凈化處理,解決了現有工藝處理過程中未考慮過程中氣體處理的問題;對整個工藝過程中的廢固進行減量處理,解決了現有工藝處理過程中未考慮過程中廢固減容的問題。
(發明人:趙東海;曹興文;廖小彬;李璐;李新;黃磊)






